青岛垚鑫智能科技有限公司
宣传

位置:中冶有色 >

有色技术频道 >

> 加工技术

分类:
全部
矿山技术
冶金技术
材料制备及加工技术
环境保护技术
分析检测技术
 
全部
功能材料技术
复合材料技术
新能源材料技术
合金材料技术
加工技术
地区:
全部
北京
天津
上海
重庆
河北
山西
辽宁
吉林
黑龙江
江苏
浙江
安徽
福建
江西
山东
河南
湖北
湖南
广东
海南
四川
贵州
云南
陕西
甘肃
青海
内蒙
广西
西藏
宁夏
新疆
其他
其他
展开
 
全部
广州
韶关
深圳
珠海
汕头
佛山
江门
湛江
茂名
肇庆
惠州
梅州
汕尾
河源
阳江
清远
东莞
中山
潮州
揭阳
云浮

广东广州有色金属加工技术理论与应用

免费发布技术信息>>
便于更换电池组件的储能锂电池柜

本发明涉及电池机柜技术领域,具体公开了一种便于更换电池组件的储能锂电池柜,多个隔板将柜体分隔为多个容纳腔,柜体上设置有与容纳腔连通的通孔,每个容纳腔内设置有电力插座以及锂电池单体,且锂电池单体上的插头与电力插座配合,每个锂电池单体的顶部具有插口;每个限位单元包括插杆、固定块和第一弹性件,插杆的一端与固定块固定连接,插杆的另一端贯穿通孔,并插入至插口,第一弹性件的一端与固定块固定连接,第一弹性件的另一端与柜体的顶部固定连接,且第一弹性件套设在插杆的外部。通过上述结构的设置,能够实现对锂电池单体的更换,更换过程更加轻松方便,提升了更换效率。

标签:
加工技术
广东 - 广州 来源:中冶有色网 2023-03-18
用于新能源汽车的锂电池激光焊接设备

本发明公开了一种用于新能源汽车的锂电池激光焊接设备,属于焊接技术领域,解决了现有装置的压板不能对锂电池的倾斜角度进行调节,增加了锂电池焊接难度的问题;其技术特征是:包括基座,基座内对称设置有两个定位腔,定位腔内设置有升降组件,升降组件的下方连接有驱动组件,升降组件的上方连接有升降台,升降台上设置有工作台,工作台和升降台之间设置有用于调节锂电池倾斜角度的角度调节组件;本发明实施例设置了角度调节组件,需要调节工作台的倾斜角度时,开启第二液压缸,第二液压缸带动铰接块移动,从而使得铰接块带动工作台旋转,从而实现了对锂电池不同位置进行激光焊接的目的。

标签:
加工技术
广东 - 广州 来源:中冶有色网 2023-03-18
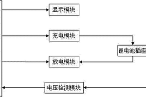
智能废旧锂电池容量测试及恢复仪

本发明公开了一种智能废旧锂电池容量测试及恢复仪,其特征在于包括微处理器、显示模块、充电模块、放电模块、电压检测模块以及锂电池插座,显示模块、充电模块、放电模块以及电压检测模块都与微处理器电连接,充电模块、放电模块以及电压检测模块都与锂电池插座电连接。本发明采用可编程的微处理器,利用设定程序自动修复废旧锂电池,免人工控制。本发明使用简单、安全、易于操作;具有修改时间快、效果好的优点,能够让大量的废旧锂电池循环使用,减少资源浪费,有极大的环保效益。

标签:
加工技术
广东 - 广州 来源:中冶有色网 2023-03-18
分级电化学海水提钾和锂的装置和方法

本发明涉及电化学提取技术领域,公开了一种分级电化学海水提钾和锂的装置和方法。所述装置包括:钾提取池、钾储液罐、锂提取池和锂储液罐,所述钾提取池和所述钾储液罐通过管道连接构成连通回路,所述锂提取池和所述锂储液罐通过管道连接构成连通回路,所述钾提取池和所述锂提取池通过管道连通,所述钾储液罐和所述锂储液罐通过管道连通;在所述钾提取池的两端分别设置有第一端板和第二端板,在所述第一端板的内侧设置有钾离子选择性嵌入材料层;在所述锂提取池的两端分别设置有第三端板和第四端板,在所述第三端板的内侧设置有锂离子选择性嵌入材料层。本发明能够同时从海水中提取钾离子和锂离子,提高了海水资源的利用率。

标签:
加工技术
广东 - 广州 来源:中冶有色网 2023-03-18
用阵列电极进行光束偏转的铌酸锂波导及制作方法

本发明涉及电光调制器件的技术领域,公开了一种用阵列电极进行光束偏转的铌酸锂波导,由上而下依次为阵列电极、缓冲层、单晶铌酸锂薄膜、绝缘层、金属电极和衬底,所述阵列电极由形状为平行四边形的微结构电极单元组成,所述单晶铌酸锂薄膜中间包裹有条状的质子交换铌酸锂波导,设置在缓冲层下方并正对阵列电极。本发明制造工艺简单,且损耗低、稳定性强,兼顾器件的高速调制特性和电光效应引起折射率变化的有效性,能够通过电光效应达到光模式偏转和光模场调控目的。

标签:
加工技术
广东 - 广州 来源:中冶有色网 2023-03-18
超声波协助制备氟磺酸锂晶体的方法和装置

本发明公开了一种超声波协助制备氟磺酸锂晶体的方法和装置,所述方法包括以下步骤:(1)超声波诱导成晶核:将氟磺酸锂饱和溶液在超声波作用下于60mi n内降温至10℃,得到含氟磺酸锂晶核的溶液;(2)结晶:将含氟磺酸锂晶核的溶液搅拌,同时以等梯度的降温速率进行结晶,得到氟磺酸锂晶体悬浮液;(3)获得晶体:将氟磺酸锂晶体悬浮液过滤,并采用氟磺酸锂的不良溶剂对晶体进行洗涤,最后真空干燥,即得氟磺酸锂晶体。本发明在结晶初期采用超声波诱导氟磺酸锂均匀形成微小晶核,随着氟磺酸锂浓度变化,再在搅拌下以一定的降温速率实现阶梯降温结晶,使微小晶核逐步长大,得到粒径均匀的晶体产品,所得晶体产品的纯度≥99.9%,晶体粒径为80~100μm。

标签:
加工技术
广东 - 广州 来源:中冶有色网 2023-03-18
多功能旧锂电循环使用装置

本发明涉及一种多功能旧锂电循环使用装置,包括机身壳、电池上压板、机身底壳以及电路板,所述机身壳的边缘与机身底壳的边缘扣合,两者形成机壳空腔,电池上压板通过转轴与机身壳转动连接,机身壳与机身底壳形成的空腔内上端设有电路板,机身壳与机身底壳形成的壳体上中部设有长方形孔,电路板上端设有USB插口,USB插口插入机身壳与机身底壳形成的壳体的长方形孔内。本发明的有益效果为:设计新颖,结构合理,针对旧锂电循环再用的环保理念,通过电路板的处理对旧锂电进行充电,可面向各个型号的锂电充电或放电装置,与日常生活小家电结合起来,从而把旧锂电有效利用起来,节省能源,避免造成不必要的资源浪费。

标签:
加工技术
广东 - 广州 来源:中冶有色网 2023-03-18
基于芳香化硝酸自由基修饰的锂金属负极制备及应用

本发明公开了一种基于芳香化硝酸自由基修饰的锂金属负极制备及应用;本发明的结构上具有芳香化硝酸自由基结构,通过将其溶解在有机溶剂中,然后滴涂在锂金属表面,芳香化硝酸自由基由于强得电子能力夺走金属锂单质的电子形成人造固态电解质膜(SEI)覆盖在锂金属的表面。本发明在锂金属表面形成的SEI膜十分均匀,显著的降低了电解液与锂金属界面间的副反应;同时SEI膜具有的高离子电导率和机械强度能有效抑制锂枝晶生长,使锂金属负极具有安全稳定的长循环性能。本发明制备方法简单,适应于规模化生产,与高容量正极材料相匹配,能达到新型高能量密度动力电池的使用要求,具有广阔的应用前景。

标签:
加工技术
广东 - 广州 来源:中冶有色网 2023-03-18
锂离子电池用电解液添加剂

本发明提供一种锂离子电池用电解液添加剂,涉及锂离子电池电解液添加剂技术领域。本发明锂离子电池用电解液添加剂由以下原料制成:巯基乙胺盐酸盐、1,2‑二氟代碳酸乙烯酯、碳酸乙烯亚乙酯、氟代碳酸乙烯酯、硝基乙烷、盐类添加剂、稳定剂、阻燃剂。本发明锂离子电池电解液能够形成致密且厚度较小的固体电解质界面(SEI)膜,稳定了极片,并且大大的降低了阻抗,提高了锂离子电池的循环性能,特别是提高了锂离子电池在40℃较高温度下的循环性能。另外,该的电解液,应用到锂离子电池中后,还能够提高锂离子电池在高温下的存储性能。

标签:
加工技术
广东 - 广州 来源:中冶有色网 2023-03-18
应用于锂-二硫化硒电池的双涂层隔膜及其制备方法和应用

本发明公开了一种应用于锂‑二硫化硒电池的双涂层隔膜及其制备方法和应用,属于新材料的技术领域。制备方法包括如下步骤:1)取1,3,6,8‑四(4‑甲醛基苯基)苝、对苯二胺以及二氧六环、乙酸溶液进行反应制得PA‑COF,为涂层A的原料;2)将步骤1)制得的PA‑COF、水系粘结剂以及正丙醇水充分混匀得浆料A;3)取TiO2、导电炭黑、水系粘结剂以及正丙醇水溶液充分混合均匀得浆料B;4)取浆料A和浆料B分别涂覆于电池隔膜的两侧,干燥,剪裁成圆片即得双涂层隔膜。其双涂层隔膜应用于面载量为2mg/cm2的锂‑二硫化硒电池中,通过TiO2的化学吸附作用有效地抑制穿梭效应的产生和共价有机框架对锂负极的保护作用从而避免锂枝晶的产生,有效提高电池的循环稳定性和电池的比容量。

标签:
加工技术
广东 - 广州 来源:中冶有色网 2023-03-18
低温快充型锂离子电池电解液及其制备方法

本发明属于电池电解液的技术领域,具体涉及一种低温快充型锂离子电池电解液及其制备方法。所述电池电解液为采用包括锂盐、乙腈以及多氟醚制得的局部高浓度乙腈电解液,锂盐和乙腈首先制得锂盐‑乙腈高浓度溶液,所述锂盐‑乙腈高浓度溶液的浓度为2~15 mol/L,之后锂盐‑乙腈高浓度溶液中添加多氟醚制得的局部高浓度乙腈电解液;所述锂盐‑乙腈高浓度溶液与多氟醚的使用体积比为1:(0.5~5)。通过采用乙腈作为电解液的溶剂分子,添加非溶剂化作用的多氟醚稀释剂,得到一种耐高压、高离子电导率、高安全、宽液程的局部高浓度乙腈电解液,针对性地解决目前商用电解液低温容量低、倍率性能差、耐高压性能差等瓶颈问题。

标签:
加工技术
广东 - 广州 来源:中冶有色网 2023-03-18
铷掺杂的高倍率锂电池正极材料及其制备方法

本发明公开了一种铷掺杂的高倍率锂电池正极材料及其制备方法,包含以下步骤:S1)将正极活性物质、铷化合物、铯化合物均匀混合,并置于600~1000℃温度下煅烧5~10h,获得前驱体材料;S2)对高温煅烧后的前驱体材料进行退火处理,然后混入包覆剂和导电纳米碳材料,并置于球磨机中研磨0.5‑2h,获得锂电池正极材料;S3)将导电剂、粘结剂投入到步骤S2)制备的锂电池正极材料中共混后超声2~4h,得到锂电池正极材料浆料。本发明通过选用铷/铯离子掺杂取代部分锂离子形成大孔径的离子通道,促进锂离子传导,显著提升锂电池的充电倍率性能和放电容量。

标签:
加工技术
广东 - 广州 来源:中冶有色网 2023-03-18
锂电池电压自动检测设备

本发明涉及一种检测设备,尤其涉及一种锂电池电压自动检测设备。提供一种在完成锂电池电压检测后,可自动将完成电压检测的锂电池推出的锂电池电压自动检测设备。一种锂电池电压自动检测设备,包括有:底座;支撑架,安装在底座上;下料框,安装在支撑架上;驱动组件,安装在支撑架与底座之间;测试组件,安装在底座与下料框之间;阻挡组件,安装在支撑架与底座之间。本发明在放置好锂电池后,可通过驱动组件带动测试组件进行工作,自动的对锂电池进行电压检测,检测到的电压读数会显示在电压显示器上。

标签:
加工技术
广东 - 广州 来源:中冶有色网 2023-03-18
阻止锂离子电池热失控的方法

本发明公开了一种阻止锂离子电池热失控的方法,在锂离子电池的正负极两端并联一支路,该支路由外电阻和电路开关控制元件串联组成,在锂离子电池中设置电压传感器以及温度传感器,用以感测锂离子电池的电压以及温度变化,并将锂离子电池的电压以及温度变化数据传输至数据处理器中;若锂离子电池发生内短路,数据处理器则切断锂离子电池的充电回路并发出信号指令至电路开关控制元件中,使得电路开关控制元件导通。本发明通过外部分流的方法,减小流经内电阻的电流,则能缓解内短路处局部最高温度的上升,使最高温度低于热失控的临界温度,则能避免热失控的产生。

标签:
加工技术
广东 - 广州 来源:中冶有色网 2023-03-18
复合型锂离子电池正极材料及其制备方法

本发明属于锂离子电池材料领域,公开了一种复合型锂离子电池正极材料及其制备方法。所述复合型锂离子电池正极材料由氟化锂、三氧化二钒和导电碳组成。其制备方法为:将V2O3粉末、LiF粉末和导电碳通过球磨混合,烘干;或将偏钒酸铵和碳水化合物加入到去离子水中,搅拌混合至呈溶胶状取出烘干,在还原性气氛或惰性气氛下500~800℃热处理,得到V2O3‑C,然后将V2O3‑C与LiF粉末通过球磨混合,烘干,得到复合型锂离子电池正极材料。本发明的制备方法简单,操作方便,所得复合型锂离子电池正极材料充放电比容量高,具有良好的应用前景。

标签:
加工技术
广东 - 广州 来源:中冶有色网 2023-03-18
改性钛酸锂负极材料及其制备方法和电池

本发明属于电池的技术领域,尤其涉及一种改性钛酸锂负极材料及其制备方法和电池。本发明提供了一种改性钛酸锂负极材料的制备方法,包括以下步骤:步骤1、将钛源、锂源、铜源和溶剂混合,得到混合物;步骤2、将所述混合物进行冷冻处理后制成冰块状固体混合物;步骤3、将所述冰块状固体混合物进行真空干燥处理,得到干燥物;步骤4、将所述干燥物磨碎后烧结,得到改性钛酸锂负极材料。本申请制得的改性钛酸锂负极材料,能有效解决现有锂离子负极材料存在的实际容量低,充放电过程中循环寿命短的技术缺陷。

标签:
加工技术
广东 - 广州 来源:中冶有色网 2023-03-18
钛酸锂与石墨烯创新融合的动力电池以及该动力电池工艺

本发明所涉及一种钛酸锂与石墨烯创新融合的动力电池,包括电池外壳,导电棒,导电正极件,导电负极件,电解质,隔膜,添加剂。因导电正极件是以钛酸锂材料为主制作成,导电负极件是以石墨烯材料为主制作成。钛酸锂材料包含有Li4Ti5O12/C纳米纤维或者Li4Ti5O12/C纳米棒材料。由于该两种材料采用不同的碳源形成的包覆碳层,不仅没有影响尖晶石结构钛酸锂的有效合成,有效提高了钛酸锂材料的电子电导率,并抑制钛酸锂材料的颗粒的过度生长,以致形成高比表面的纳米复合材料,有效提高本实施例中动力电池导电性能。达到实现能量高密度高,循环寿命长,导电性能,电池容量大的可快速充电。本发明技术方案具有降低成本。本发明中纳米复合材料工艺具有工艺简单,方便。

标签:
加工技术
广东 - 广州 来源:中冶有色网 2023-03-18
以二氧化碳基聚碳酸酯为主链的锂单离子传导固态聚合物电解质及其制备方法

本发明公开了一种以二氧化碳基聚碳酸酯为主链的锂单离子传导固态聚合物电解质及其制备方法,其结构如式(Ⅰ)所示:式(Ⅰ)中M?Li+为COOLi或SO3Li等;式(Ⅰ)中聚合物的数均分子量是2000?150000Da,R为(CH2)n,n是0?20的整数;式(Ⅰ)中含离子官能团链段的摩尔百分含量,即y/(x+y)为10?80%。本发明制备的聚合物单离子电解质具有合成简单易行、原料便宜易得、环境友好、室温电导率高、锂离子迁移数高、玻璃化温度低、机械强度和成膜性能好、电化学窗口宽和热稳定性好等优点,在锂电池、碳基超级电容器及太阳能电池等方面有潜在的应用价值。

标签:
加工技术
广东 - 广州 来源:中冶有色网 2023-03-18
反应性聚合物电解质及其水系锂离子电池膜电极组件

本发明公开了一种具有反应性聚合物电解质膜电极,通过电化学处理后可以显著提高水系锂离子电池比能量,但不限于水系锂离子电池的应用。例如,典型的反应性聚合物电解质组分种类和含量范围如下:杂多酸盐5%-90%,锂盐5%-30%,水性聚合物5%-90%,水10%-300%。将调制均匀后的聚合物电解液用浓氢氧化锂调节至中性,然后均匀涂覆在水系锂电极表面,放置于一定温度和湿度环境中形成膜电极,将正负电极对接组装成电池,最后通过过充电压处理。与铅酸蓄电池、镍氢电池和有机系锂离子电池二次电池相比,本制备工艺操作简单、选取原料基本绿色无污染并可获得与之相媲美的电池比能量特性。

标签:
加工技术
广东 - 广州 来源:中冶有色网 2023-03-18
高倍率锂离子电池用电解液

本发明涉及高倍率锂离子电池用电解液,是一种锂电池用的高倍率放电的电解液。它公开了该电解液含有碳酸酯溶剂主要成分包括碳酸乙烯酯10~30%,碳酸丙烯酯4~20%,碳酸二甲酯35~50%,碳酸甲乙酯10~20%的混合液,锂盐12.5~16.0%,以及主要成分包括小分子胺类,B(OR)3,其中R为碳原子数少于4的烷基,或者是冠醚的一种或几种的功能添加剂0.1~5.0%。本发明选择适当的溶剂组成和功能添加剂,提高锂盐在溶液中的解离度和锂离子的迁移率,使电解液在负极表面形成稳定性和离子导电性良好的钝化保护膜,从而提高锂离子电池的倍率放电特性。

标签:
加工技术
广东 - 广州 来源:中冶有色网 2023-03-18
高体积比容量球形磷酸铁锂及其制备方法

本发明公开了高体积比容量球形磷酸铁锂及其制备方法。该制备方法通过结合交替微波/溶剂热法得到球形前驱体,然后在惰性气体保护下,高温加热得到规则球形磷酸铁锂,制得的磷酸铁锂振实密度高达2g/cm3。利用本发明的方法可控制被加热材料的结晶度和颗粒大小。同时,还可以通过调节原材料的配比来控制物相的结构和组成,从而使合成的产品具有符合要求的品质。

标签:
加工技术
广东 - 广州 来源:中冶有色网 2023-03-18
锂离子电池正极材料的制备方法

一种锂离子电池正极材料的制备方法, 包括(1) 锰的氧化物或锰盐在250℃—550℃的温度下进行预处理; (2) 碳酸锂、硝酸锂、氢氧化锂等锂盐与处理过的电解二氧化 锰、化学二氧化锰等锰的氧化物及锰盐混合; (3)混合物放在 氧化铝陶瓷坩埚中高温处理得到预锂化的产物; (4)预锂化的 产物高温处理、过筛后即得到产品LiMn2O4。采用本发明的制备方法可以合成出电化学性能优良、晶体结构完美、成本低廉的LiMn2O4。

标签:
加工技术
广东 - 广州 来源:中冶有色网 2023-03-18
锂电池的配组方法和装置

本发明提供了锂电池的配组方法和装置,包括:将多个锂电池分别按照容量、开路电压、自放电率和交流内阻进行筛选,得到第一锂电池组;将第一锂电池组进行充放电处理,分别得到第二锂电池组对应的第一直流内阻和第三锂电池组对应的第二直流内阻;根据第一直流内阻和第二直流内阻,得到直流内阻差;获取第三锂电池阻中锂电池的驰豫电压;根据直流内阻差对第三锂电池组中的锂电池进行筛选,得到第四锂电池组;根据驰豫电压对第四锂电池组中的锂电池进行筛选,得到第五锂电池组;将第五锂电池组中的锂电池进行配组,得到锂电池包,可以有效对锂电池进行配组,提高配组后的锂电池包中的各单体锂电池的一致性,从而延长电池系统的使用寿命。

标签:
加工技术
广东 - 广州 来源:中冶有色网 2023-03-18
市电和光伏唤醒锂电池的离网型光伏储能工频逆变器

本实用新型涉及发电技术领域,具体涉及一种市电和光伏唤醒锂电池的离网型光伏储能工频逆变器,包括壳体,壳体内腔底部设置有防护垫,防护垫上端设置有逆变器模块、光伏充电模块和锂电池,逆变器模块包括主控微处理器、主驱动回路、主功率回路、辅助电源供电电路、交流转直流输出电路、唤醒电路、市电输入端和交流输出端,光伏充电模块包括从控微处理器、从驱动电路、从功率回路、光伏辅助电源电路和太阳能光伏电池;本实用新型通过巧妙的布局,合理的散热设计,能量管理更智能,系统运行更稳定,同时解决锂电池容量低时,逆变器给锂电池充不了电及逆变器反复消耗锂电池容量降低锂电池寿命问题,实现了光伏能量利用最大化。

标签:
加工技术
广东 - 广州 来源:中冶有色网 2023-03-18
锂电池组的低温环境保温结构

本实用新型公开了一种锂电池组的低温环境保温结构,涉及锂电池用相关结构技术领域,包括壳体,所述壳体内设置有锂电池组以及加热装置,所述锂电池组外包裹有保温层,所述加热装置设置在所述保温层旁;所述加热装置包括安装架,所述安装架的内部上下两侧设置有导电架,所述导电架与电线连接,所述导电架内等距离设置有导电管,所述导电管与所述导电架电性连接,所述导电架内设置有电热管,所述电热管的两端设置有导电头,所述导电头活动穿套在所述导电管内。本低温环境保温结构的有益效果是,通过设置有保温层以及加热装置,达到对锂电池组进行保温以及加热的目的,令锂电池组在低温的环境下也能正常工作,减少对外界环境的依赖。

标签:
加工技术
广东 - 广州 来源:中冶有色网 2023-03-18
利用高温卤水纯化和分离碳酸锂混盐的方法

本发明公开了利用高温卤水纯化和分离碳酸锂混盐的方法,包括在得到碳酸锂混盐及上清液后进一步升温、搅拌;停止搅拌,保温静置使碳酸锂沉淀;待碳酸锂沉淀完全后,保温状态下排出上清液,得到更纯的碳酸锂混盐。本发明的方法,可以在不使用淡水,不额外添加试剂的情况下,在反应容器内对碳酸锂混合盐进行有效地纯化,得到高纯度的碳酸锂,在保证经济收率的情况下,得到的碳酸锂混盐中,碳酸锂的最高纯度可达95%以上,碳酸锂的收率可达50%以上,碳酸锂的纯度和收率都具有显著的提高,同时可以得到其他有价值的钾钠盐等。

标签:
加工技术
广东 - 广州 来源:中冶有色网 2023-03-18
高压大功率防爆磷酸铁锂电池组系统

本实用新型公开一种高压大功率防爆磷酸铁锂电池组系统,涉及电池保护领域,包括磷酸铁锂电池和防爆箱,所述磷酸铁锂电池成组排列放置于防爆箱内,通过液冷散热,同时在磷酸铁锂电池的负极侧设置支杆和支撑台,阻碍磷酸铁锂电池鼓包。而当磷酸铁锂电池鼓包严重时,支杆则会受力从外壁中挤出,方便外部工作人员能够及时发现并处理。

标签:
加工技术
广东 - 广州 来源:中冶有色网 2023-03-18
钴酸锂正极材料及其制备方法

本发明提供一种钴酸锂正极材料的制备方法,所述方法包括以下步骤:(1)将钴酸锂、可溶性锂盐于50~80℃下分散到可溶性有机铝盐的分散体系A中得到混合物B;所述分散体系A包括可溶性有机铝盐、络合剂和作为溶剂的乙醇;(2)将混合物B在密闭容器中于120~150℃反应8~15小时,洗涤、收集固体并干燥;(3)研磨步骤(2)得到的固体并于600~900℃煅烧12~20小时得到偏铝酸锂包覆的钴酸锂正极材料。本发明钴酸锂正极材料的制备方法在钴酸锂表面包覆偏铝酸锂,而且通过可溶性有机铝盐、络合剂、可溶性锂盐依次在溶剂加热和煅烧条件下包覆,使得偏铝酸铝包覆更均匀,显著提升了钴酸锂正极材料在高温条件下的稳定性,可以更有效地改善高电压锂离子电池的循环性能。

标签:
加工技术
广东 - 广州 来源:中冶有色网 2023-03-18
便于拆卸的锂电池
便于拆卸的锂电池 740     
 0

本实用新型涉及锂电池技术领域,具体涉及一种便于拆卸的锂电池,包括锂电池装置,所述锂电池装置包括锂电池壳本体、壳盖和锂电池,所述锂电池壳本体内壁的上表面抵触有壳盖,所述锂电池壳本体内壁的下表面抵触有锂电池,所述锂电池壳本体与锂电池相互靠近的一面设置有拆卸装置,所述拆卸装置包括橡胶垫、弹簧、限位杆、连接杆、旋转杆、固定件、密封套和密封环。本实用新型设置有拆卸装置,通过转动旋转杆,可以方便对壳盖进行拆卸,同时锂电池通过橡胶垫和弹簧进行固定,且锂电池壳本体对锂电池进行分隔放置,方便工作人员对锂电池就进行抽动换取,使锂电池的更换拆卸过程较为简便。

标签:
加工技术
广东 - 广州 来源:中冶有色网 2023-03-18
锂电极材料及其制备方法,以及含有该材料的电池

本发明涉及锂电池领域,具体而言,涉及锂电极材料及其制备方法,以及含有该材料的电池。所述的锂电极材料包括:锂金属,以及所述锂金属表面由内到外依次设置的碳60镀层和镁金属镀层。该材料具有良好的空气稳定性、优异的循环稳定性,此复合锂电极材料表面的碳60和镁金属保护层大大降低了锂金属对空气的敏感程度,从而大幅度降低了工业生产成本。另外此复合电极表面的镁金属层还具有诱导锂均匀沉积,提高复合锂金属阳极的循环稳定性和电化学性能。

标签:
加工技术
广东 - 广州 来源:中冶有色网 2023-03-18
上一页 158 159 160 161 162 ... 172 下一页
共172页    到第

中冶有色为您提供最新的广东广州有色金属加工技术理论与应用信息,涵盖发明专利、权利要求、说明书、技术领域、背景技术、实用新型内容及具体实施方式等有色技术内容。打造最具专业性的有色金属技术理论与应用平台!

全国热门有色金属设备推荐
展开更多 +
全国热门有色金属技术推荐
展开更多 +

 

江西省隆恩特环保设备有限公司
宣传

报名参会
更多+

报告下载

有色专家
更多+

南昌航空大学
副院长/教授
中南大学
中国工程院院士
北京科技大学
教授
湖南科技大学
所长/教授
广东省科学院工业分析检测中心
副主任
赤泥综合利用研究报告2025
推广

热门技术
更多+

推荐企业
更多+

福建省金龙稀土股份有限公司
宣传

发布

在线客服

公众号

电话

顶部
咨询电话:
010-88793500-807