青岛垚鑫智能科技有限公司
宣传

位置:中冶有色 >

有色技术频道 >

分类:
全部
矿山技术
冶金技术
材料制备及加工技术
环境保护技术
分析检测技术
 
全部
废水处理技术
大气治理技术
固/危废处置技术
土壤修复技术
地区:
全部
北京
天津
上海
重庆
河北
山西
辽宁
吉林
黑龙江
江苏
浙江
安徽
福建
江西
山东
河南
湖北
湖南
广东
海南
四川
贵州
云南
陕西
甘肃
青海
内蒙
广西
西藏
宁夏
新疆
其他
其他
展开
 
全部
武汉
黄石
十堰
宜昌
襄阳
鄂州
荆门
孝感
荆州
黄冈
咸宁
随州
恩施土家族苗族自治州
仙桃
潜江
天门

湖北宜昌有色金属环境保护技术理论与应用

免费发布技术信息>>
利用雨水洗车及洗车废水循环利用装置

本发明涉及利用雨水洗车及洗车废水循环利用装置,其特征在于:包括雨水收集及储存单元、雨水处理单元、洗车废水收集及循环处理单元和反冲洗单元;雨水收集及储存单元设有分流井、沉砂除油池、雨水池;雨水处理单元包括加压泵、第一过滤器、第二过滤器和清水池;洗车废水收集及循环处理单元包括洗车废水收集管、沉砂除油池和沉淀池;反冲洗装置包括前压力计、后压力计、第二吸水管、反冲泵、反冲管和第二止回阀;在第二过滤器的进水口、出水口之间跨接有超越管、第六控制阀。本发明采用雨水作为洗车水补充水源,并将洗车废水进行回收处理,实现洗车水的循环再利用,节省城市自来水用水量;具有高效节能、低排放无污染等有益效果。

标签:
废水处理
湖北 - 宜昌 来源:中冶有色网 2023-03-19
甲醛废水处理专用设备

本实用新型提供一种甲醛废水处理专用设备,属于废水处理技术领域,该甲醛废水处理专用设备包括废水处理池,废水处理池的底部设置有气腔,废水处理池的下内壁开设有多个等距分布的气孔,且多个气孔均与气腔连通,废水处理池的前侧设置有蒸汽发生器,蒸汽发生器内设置有药剂盒,蒸汽发生器的出气管连接有连管,连管通过穿管与废水处理池内气腔连通,整个甲醛废水处理设备结构设置合理,构思巧妙,使用灵活,针对废水内甲醛的处理均匀,处理稳定性和效果都较好,可使甲醛处理剂与废水内进行充分融合,且装置一次性处理的废水量较大,提高了处理效率,具有较强的实用性。

标签:
废水处理
湖北 - 宜昌 来源:中冶有色网 2023-03-19
甲硫醇的生产废水回收再利用装置

本实用新型涉及一种甲硫醇的生产废水回收再利用装置,包括第一废水储罐、第一精馏塔、冷凝装置、冷却器、精过滤装置、净化水储罐、萃取塔和第二废水储罐,所述第一废水储罐的出料口与第一精馏塔的第一进料口连接,所述第一精馏塔第一出料口与冷凝装置的进料口连接,第二出料口与冷却器的进料口连接,所述冷凝装置的第一出料口与第一精馏塔的第二进料口连接,所述冷却器、精过滤装置、净化水储罐、萃取塔和第二废水储罐依次连接。本装置能有效去除甲硫醇的生产废水中的杂质并将净化后的水用于萃取甲硫醇中混有的甲醇,彻底解决了甲硫醇的生产废水所带来的环境问题,也实现了生产废水的回收再利用。

标签:
废水处理
湖北 - 宜昌 来源:中冶有色网 2023-03-19
自卸料式石英砂清洗废水过滤消杀装置

一种自卸料式石英砂清洗废水过滤消杀装置,包括箱体,箱体内设有过滤板,箱体内壁上设有第一竖向滑槽,与第一竖向滑槽所在箱体侧壁所相对的另一侧壁上设有竖向开口,过滤板一端设置在第一竖向滑槽上,另一端穿设在竖向开口中;箱体侧壁上设有废水进管和处理剂进管,废水进管所在高度高于第一竖向滑槽底面高度,处理剂进管所在高度低于第一竖向滑槽底面高度,箱体侧壁的底沿还设有排液管;箱体顶部设有第一电机,第一电机上设有牵引绳,牵引绳向下穿过箱体顶面并与过滤板之间连接。本新型采用上述结构,能够解决上述现有技术中的问题,实现对过滤机构的有效清理以及过滤出的杂质的快速排放目的,并能够保证废水与处理剂之间的充分混合,保障废水处理质量。

标签:
废水处理
湖北 - 宜昌 来源:中冶有色网 2023-03-19
餐厨垃圾脱油废水的利用方法

本发明公开了一种餐厨垃圾脱油废水的利用方法,属于废物资源化利用领域。该方法包括:以餐厨垃圾脱油废水为主要原料,通过过滤、调质、装瓶、灭菌、接种、培养、扩繁等几个主要操作步骤,将餐厨垃圾脱油废水制成食用菌液体菌种培养基,用于生产食用菌液体菌种。该方法能够规模化处理餐厨垃圾脱油废水,制成的液体菌种活性强,接种后发菌快、出菇率高,适用于食用菌工厂化栽培中的连续定量接种,其工艺简单,有效利用了餐厨垃圾脱油废水。

标签:
废水处理
湖北 - 宜昌 来源:中冶有色网 2023-03-19
含酚废水的处理工艺及装置

本发明公开了一种含酚废水的处理工艺及装置,包括以下步骤:1)对废水进行调节,然后曝气,曝气后的水进行沉淀及分离,对分离后的水调节pH为4‑5,备用;2)步骤1)得到的水加入萃取剂进行萃取,萃取完后再次分离得到含酚的萃取液和脱酚后的废水;3)脱酚后的废水加酸调pH在2‑3,实现油水分离,除油后的废水加碱调pH至8‑9后进行气浮处理,气浮同时加入絮凝剂;通过上述步骤,完成含酚废水的处理,得到的水进行回收利用。本发明通过水质调节、曝气、萃取和气浮等多种工艺进行结合,能够有效脱除废水中的酚,并且可对其进行回收利用。

标签:
废水处理
湖北 - 宜昌 来源:中冶有色网 2023-03-19
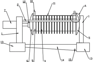
废水处理脱色装置
废水处理脱色装置 1089     
 0

一种废水处理脱色装置,它包括氧气/空气缓冲罐,和氧气/空气缓冲罐的氧气输出端连接的臭氧发生装置、以及和臭氧发生装置的臭氧输出端连接的臭氧处理池,臭氧处理池包括第一废水输入端、第二废水输入端、废水输出端,臭氧处理池的废水输出端与活性炭塔的废水输入端连接,活性炭塔的废水输出端与臭氧处理池的第二废水输入端连接,在活性炭塔的废水输出端与臭氧处理池的第二废水输入端的之间设有废水外排端,在废水外排端与活性炭塔的废水输出端之间设置有在线色度分析仪。这样可以减少污水处理的时间和成本,更高效率的处理污水。本实用新型提供了一种基于臭氧氧化与其他水处理相结合的深度处理装置。

标签:
废水处理
湖北 - 宜昌 来源:中冶有色网 2023-03-19
除盐水生产中废水的处理及回用装置

本实用新型涉及一种除盐水生产中废水的处理及回用装置,一种除盐水生产中废水的处理及回用装置,包括废水收集池,所述废水收集池设有多介质来水管和超滤来水管,所述废水收集池通过管道与第一废水提升泵、废水调节池、第二废水提升泵、浅层砂滤器和回用水池依次连通,所述第二废水提升泵和浅层砂滤器之间设有三通阀,所述三通阀还与反洗废水管连通。该装置利用除盐水生产过程中产生的废水来作为循环水装置的部分补水,既减少了废水排放,又减少了一次水取水量,实现了水资源的循环利用。

标签:
废水处理
湖北 - 宜昌 来源:中冶有色网 2023-03-19
造纸废水气浮式处理装置

本实用新型提供一种造纸废水气浮式处理装置,包括废水收集槽,所述废水收集槽底部设有第一螺旋刮料装置,废水收集槽顶部设有第二螺旋刮料装置,所述废水收集槽内部设有吹气管,吹气管输入端与空气发生装置输出端连接,所述废水收集槽侧部设有絮凝剂添加管,废水收集槽底板开设有多个出液筛孔;本实用新型通过上下设置的螺旋刮料装置能够将漂浮于废水表面的残渣、沉淀于废水底部的絮凝物和废水同时分离开来,而且两套螺旋刮料装置通过同一个驱动机构驱动,大大精简了系统,也提高了废水处理效率。

标签:
废水处理
湖北 - 宜昌 来源:中冶有色网 2023-03-19
可回收浆料的造纸废水处理设备

本发明公开了一种可回收浆料的造纸废水处理设备,其结构包括处理设备机体、造纸废水储放箱、第一废水过滤箱、第一废水化学处理箱、底部废水反水箱,所述第二残渣打捞装置设有第二残渣过滤网、凝块清理箱、活动支板固定轴、凝块清理活动支板、凝块清理挡板,所述污水排放控制机构设有牵引线缠绕杆、传动小滑轮、传动牵引线、牵引线固定环、废水挡水板、电源控制盒,使设备在进行使用时,能够通过简单便捷的工序进行废水处理,在处理的过程中能够通过自动检测废水浓度判断是否处理干净,从而自动控制反水装置进行反水再处理,省去了人工监看的麻烦,构造简单,省时省力的问题。

标签:
废水处理
湖北 - 宜昌 来源:中冶有色网 2023-03-19
甘氨酸冷凝废水的处理工艺

本发明涉及一种甘氨酸冷凝废水的处理工艺,具体是将甘氨酸冷凝废水自一级脱氨塔由上而下喷淋;空气自一级脱氨塔底部吸入,经硫酸吸收生成硫酸铵回收,剩余废水采用二级提升泵输送到二级脱氨塔,废水自二级脱氨塔由上而下喷淋自流;空气自二级脱氨塔底部吸入,经硫酸吸收生成硫酸铵回收,剩余废水由一级厌氧提升泵输送到一级EGSB厌氧反应器,一级厌氧集水池内的废水由二级厌氧提升泵输送到二级EGSB厌氧反应器,二级厌沉池底部连接EGSB回流泵,二级厌沉池上部排出并由好氧提升泵输送到好氧池。系统总运行成本为3-4元/m3,这三套回流系统可将高浓度水稀释10-30倍,较大程度地提高了厌氧系统对高浓度废水毒性的耐受性。

标签:
废水处理
湖北 - 宜昌 来源:中冶有色网 2023-03-19
数字印刷用废水收集装置

本实用新型公开了数字印刷用废水收集装置,包括罐体,所述罐体的外壁靠近底部贯穿设置有进水管,所述罐体的外壁靠近顶部贯穿设置有排水管,所述罐体的底部贯穿设置有排污管,所述罐体的顶部开口处固定连接有顶盖,所述顶盖的顶部开设有通气孔,所述顶盖的顶部中心处固定连接有减速电机,所述减速电机的轴伸端贯穿顶盖的顶部后固定连接有转轴;本实用新型可利用转轴带动第一套环转动,从而带动毛刷对滤网进行刷扫,第一套环在转动过程中,带动滤框进行垂直方向的往复运动,从而利用滤框与支撑环进行碰撞所产生的冲击力,将粘附在滤网表面的沉淀物抖落,从而达到良好的清洁效果,无需经常对滤网进行拆卸清洗,省时省力。

标签:
废水处理
湖北 - 宜昌 来源:中冶有色网 2023-03-19
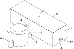
陶瓷废水过滤框
陶瓷废水过滤框 764     
 0

本实用新型涉及一种陶瓷废水过滤框,包括主方框,以及覆盖在主方框两开口上的两块过滤板,主方框相对的两个侧边均内陷形成供过滤板安装的卡槽,且过滤板安装后其两端均穿出卡槽之外,两块过滤板穿出卡槽的部分分别通过两卡紧组件连接在一起;还包括设置在两过滤板正对的侧面上的若干中空过滤嘴,过滤嘴上设置有若干与其内部连通的过滤孔,且过滤嘴还通过设置在过滤板内的通道与外界连通,其中,两个过滤嘴的长度之和小于两过滤板之间的距离;还包括设置在主方框上的与主方框内连通的进料管。本实用新型通过在两过滤板相对侧面上设置若干正对的过滤嘴,起到骨架的作用,能够加速其形成的进程,最终使得过滤后的水中杂质快速降到最低。

标签:
废水处理
湖北 - 宜昌 来源:中冶有色网 2023-03-19
造纸废水反应器的钙化厌氧污泥颗粒分离装置

本实用新型提供一种造纸废水反应器的钙化厌氧污泥颗粒分离装置,包括第一分离罐和第二分离罐,第一分离罐和第二分离罐内均设有锥形筛筒,第一分离罐的锥形筛筒的筛孔大于污泥颗粒的粒径,第二分离罐的锥形筛筒的筛孔小于污泥颗粒的粒径,锥形筛筒底部通过连接管与溜管连接,溜管延伸至第一分离罐或第二分离罐外侧,第一分离罐上部设有进液口和溢流口,溢流口设置在第一分离罐的锥形筛筒的下方,溢流口通过溢流管与第二分离罐连接,第一分离罐和第二分离罐底部均设有排液口,第一分离罐内设有搅拌轴,搅拌轴通过电机驱动。该装置方便对颗粒污泥进行筛选和回收,减少颗粒污泥的浪费,对颗粒污泥中的钙化污泥进行去除。

标签:
废水处理
湖北 - 宜昌 来源:中冶有色网 2023-03-19
具易于倾倒的废水处理装置

本实用新型涉及混凝土制备领域,公开了一种具易于倾倒的废水处理装置,包括污水池、与污水池相连通的清水池,污水池上设置有过滤装置,过滤装置包括转动连接于污水池内壁的过滤板、推动过滤板转动的推料装置,过滤板倾斜设置于污水池内且转动连接于污水池一端朝上,过滤板朝下一端设置收集从过滤板滑落杂质的集料槽,过滤板和集料槽上设置有多个过滤孔,集料槽上设置有倾倒口,倾倒口处铰接倾倒门。本实用新型具有以下优点和效果:在污水池内转动连接过滤板,在过滤板端部设置集料槽,对污水进行过滤并对杂质进行收集,提高了杂质的利用率;其次,在集料槽的倾倒口处铰接倾门板并通过污水池内壁使倾倒紧贴倾倒口,实现了杂质的自动倾倒。

标签:
废水处理
湖北 - 宜昌 来源:中冶有色网 2023-03-19
混凝土砂石骨料处理用废水净化装置

本实用新型涉及一种混凝土砂石骨料处理用废水净化装置,包括过滤池和减速电机,所述过滤池安装有第一支撑柱,所述过滤池安装有挡板,所述挡板安装有过滤板,所述挡板设置有引导槽,所述过滤池旁设置有沙石箱,所述沙石箱安装有第二支撑柱,所述过滤池安装有旋转轴,所述旋转轴连接有所述减速电机的动力输出端,所述旋转轴安装有搅拌构件,所述过滤池安装有放料槽,所述放料槽设置有进料管,所述进料管安装有第三阀门,所述过滤池设置有第一出料管和第二出料管,所述第一出料管安装有第一阀门,所述第二出料管安装有第二阀门。

标签:
废水处理
湖北 - 宜昌 来源:中冶有色网 2023-03-19
陶瓷生产废水过滤装置

本实用新型涉及一种陶瓷生产废水过滤装置,包括正对竖向设置的两支撑板,两支撑板之间固定连接有水平设置的两支撑杆,两支撑杆之间设置有若干过滤框,且过滤框上设置有第一靠耳以使其能搭靠在两支撑杆上,还包括设置在两支撑杆之间的定压盘和动压盘,且所有过滤框均设置在定压盘和动压盘之间,其中,定压盘与一支撑板固定连接,动压盘与水平设置在另一支撑板上的气缸连接,且定压盘和动压盘上均设置有第二靠耳以使它们均能搭靠在两支撑杆上;还包括设置在动压盘与与之相邻的一过滤框之间的进料框,进料框上设置有与之连通的进料管。本实用新型占地面积较沉降池明显减小,清理的难易程度得以降低,节约了企业的人员人工占用,降低了企业生产成本。

标签:
废水处理
湖北 - 宜昌 来源:中冶有色网 2023-03-19
木塑制品加工废水处理装置

本实用新型公开了一种木塑制品加工废水处理装置,包括粉碎室、第一连接管、净化室和沉降室,其特征在于:所述粉碎室的底部安装有底座,所述底座的底部安装有支脚,所述底座的底部还安装有第一废料箱,所述底座的顶部还安装有净化室,所述净化室的一侧安装有微生物室,所述净化室的一侧还安装有沉降室,所述沉降室的一侧安装有絮凝剂呈放室,所述粉碎室的一侧安装有控制面板,所述控制面板的内部镶嵌有单片机,本实用新型通过设置有微生物室,微生物室中的微生物进入到净化室中进行与有机物反应,产生气体后,经过风机吸气,电热丝进行干燥;活性炭过滤异味,然后进入到燃烧室中燃烧,然后经过气体检测器检测合格后,进出气口排出到空气中。

标签:
废水处理
湖北 - 宜昌 来源:中冶有色网 2023-03-19
含H+废水多级回用装置

本实用新型公开了一种含H+废水多级回用装置,其特征在于:腐蚀生产线与收集池相接通,收集池与中和池相接通,中和池与过滤池相接通,过滤池同时与淤泥池、清水池相接通;清水池与净水装置相接通,净水装置同时与反冲洗去除离子装置和阴阳离子交换器相接通;阴阳离子交换器同时与渗透膜装置、回用池相接通;纯水储罐同时与渗透膜装置、腐蚀生产线相接通;回用池再接于腐蚀生产线。其优点是:1、通过较为简易的装置即可去除废水中的各种离子,2、可以实现连续性工作,处理量较大;3、投资小,回报快,充分利用腐蚀生产的现有设备。

标签:
废水处理
湖北 - 宜昌 来源:中冶有色网 2023-03-19
混凝土废浆废水的分离装置

本实用新型公开了混凝土技术领域的一种混凝土废浆废水的分离装置,包括分离箱,分离箱的内壁开设内腔,内腔的底部设置沉淀箱,沉淀箱的顶部开设沉淀槽,内腔位于沉淀箱顶部的内壁设置筛网,筛网相互远离两侧的侧壁均设置物料限位板,筛网位于物料限位板之间的顶部设置分离槽,筛网相互远离两侧的底部均设置水导向板,筛网的一端呈向下倾斜安装。通过进料口和进料槽可将废料置入筛网顶部,此时固体物料会停留在筛网顶部并向固体排出口排出,而废水则通过筛网后落入沉淀箱内进行收集,同时在进行分离时,可通过冲洗口和冲洗槽对内部废料进行冲洗,从而将附着在固体物料上的水泥等冲洗去,可有效对废料进行分离回收在利用,避免物料的浪费。

标签:
废水处理
湖北 - 宜昌 来源:中冶有色网 2023-03-19
混凝土砂石骨料废浆处理后废水排放控制装置

本实用新型公开了一种混凝土砂石骨料废浆处理后废水排放控制装置,包括阀体控制箱和连接法兰,所述阀体控制箱焊接于连接法兰的顶端,所述连接法兰的内壁设置有一圈限位环;本实用新型所述的一种混凝土砂石骨料废浆处理后废水排放控制装置,使得第一挡板和第二挡板同步开启和闭合,该种挡水阀芯只需要要对损坏部分进行更换,更换更加的方便且节约成本,在第一挡板和第二挡板相交处设置的密封橡胶套和密封橡胶垫,可以对第一挡板和第二挡板相交处进行密封,减小液体从第一挡板和第二挡板缝隙处泄漏,且第一挡板和第二挡板的边缘与密封橡胶套和密封橡胶垫相接触,从而在转动时保证第一挡板和第二挡板的密封性。

标签:
废水处理
湖北 - 宜昌 来源:中冶有色网 2023-03-19
含盐废水蒸发结晶装置

本实用新型公开了一种含盐废水蒸发结晶装置,涉及废水处理技术领域,包括三效蒸发分离机构,所述三效蒸发分离机构的输入端安装有预热器,所述三效蒸发分离机构的输出端安装有冷凝器,所述冷凝器的输出端固定连通有冷凝水箱,所述冷凝水箱上安装有真空系统和冷凝水泵,所述三效蒸发分离机构的外部设置有离心机和母液池。它通过三效蒸发分离机构、预热器、冷凝器、冷凝水箱、出料泵、离心机和母液池之间的配合设置,可根据氯化钠等水溶液性质、沸点的升高、用户现有条件及物料结晶的浓度变化情况进行调整,从而达到效数的最大化和面积的最小化以及提高蒸汽的蒸发强度。

标签:
废水处理
湖北 - 宜昌 来源:中冶有色网 2023-03-19
混凝土生产用废水回收利用装置

一种混凝土生产用废水回收利用装置,包括放置桶和盖板,盖板固定在放置桶的顶端,盖板顶部的一端固定插接有进水管,放置桶内腔的顶端固定设有支撑框,支撑框的顶端等弧等间距固定设有若干个卡块,支撑框的内部设置有过滤机构,过滤机构包括过滤桶和透水孔,盖板的底端设置有搅拌机构,搅拌机构包括慢速电动机、旋转轴、搅拌轴和限位块,放置桶内腔的中部固定设有海绵。本实用新型通过设有放置桶,在放置桶底端设置有脚刹万向轮,这样装置就可以进行移动,不会出现因无法根据混凝土生产设备位置而进行位置改变的局限性,通过设有支撑框,在支撑框的顶端放置有过滤桶,废水经进水管进入到过滤桶的内部。

标签:
废水处理
湖北 - 宜昌 来源:中冶有色网 2023-03-19
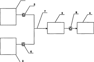
含硫酸的酸性废水回收系统

本实用新型公开了一种含硫酸的酸性废水回收系统,其特征在于:并列设置的干吸地下槽、罐区地下槽后依次排列选矿装置磷酸配置槽和浮选装置矿浆提升槽,干吸地下槽、罐区地下槽经管道I与选矿装置磷酸配置槽联通,选矿装置磷酸配置槽经管道II与浮选装置矿浆提升槽联通。所述管道I上设置泵I、泵II,管道II上设置泵III。该技术以回收的含硫酸的酸性废水取代磷酸作为选矿浮选的调节剂,既减少了磷酸的使用量,降低了成本,又回收污水,保护了环境。

标签:
废水处理
湖北 - 宜昌 来源:中冶有色网 2023-03-19
新型化工含磷废水处理装置

本实用新型涉及化工废水处理技术领域,具体公开了一种新型化工含磷废水处理装置,包括处理箱,所述处理箱底面左右两侧通过支腿连接有底座,处理箱顶面中部安装有电机,电机左右侧的处理箱顶面分别设有进水机构和进料口,电机的输出轴连接有圆周面上安装有两个搅拌叶的转轴,处理箱内腔设有隔板和过滤板,隔板底部连接有安装有电磁阀的导料管,处理箱下方的底座上设有吸附机构,吸附机构顶部与处理箱底部间连接有连接管,底座上方左侧安装有收集箱,收集箱顶部与处理箱左侧间连接有排渣管,本实用新型结构合理,对含磷废水的处理效果好,应用前景广阔。

标签:
废水处理
湖北 - 宜昌 来源:中冶有色网 2023-03-19
石油钻探废水预处理装置

本实用新型涉及一种石油钻探废水预处理装置,包括机壳,所述机壳内设置第一分液腔,所述机壳顶部还设置有与所述第一分液腔连通的进液池,所述进液池与所述第一分液腔连通处还设置第一输送组件;还包括设置在所述机壳底部的第一出液管和第二出液管,且所述第一出液管和所述第二出液管均与所述第一分液腔连通。本实用新型通过简单的静置分液处理,实现对废水中石油成分的分离,操作简单,便于在复杂的钻头场地实现;采用的设备原理及结构简单,能够高效地对废水进行除油预处理。

标签:
废水处理
湖北 - 宜昌 来源:中冶有色网 2023-03-19
用于光学玻璃镜片打磨的废水处理装置

本实用新型涉及玻璃镜片技术领域,且公开了一种用于光学玻璃镜片打磨的废水处理装置,包括箱体,所述箱体内部设置有过滤机构,所述过滤机构包括电机。该用于光学玻璃镜片打磨的废水处理装置,电机带动转轴转动,从而带动升降杆转动,通过弧槽使升降杆在弧形固定块内旋转过程中向下移动,从而压迫弹簧A,并带动压杆向下压迫滤板,滤板压迫弹簧B,升降杆离开弧槽,弹簧A回弹,压杆向上运动并离开滤板,弹簧B回弹,使滤板回到原位,如此往复,使滤板具备振动功能,使吸附在滤板上的不可溶杂质被振落至收集盒中,避免堵塞滤板;反应机构使废水中的可溶性杂质、悬浮杂质等经过反应生成沉淀物被反应篮滤下,从而净化废水。

标签:
废水处理
湖北 - 宜昌 来源:中冶有色网 2023-03-19
造纸废水厌氧沼气干法脱硫装置

一种造纸废水厌氧沼气干法脱硫装置,它包括罐体和气体过滤网,通过在中空结构的罐体内部设置气体过滤网,通过在罐体上部设置用于固定喷头的喷头支架,通过在罐体下侧设置用于输入厌氧沼气的进气管和用于排出废水的排水口,厌氧沼气从罐体底部上升后经过气体过滤网和喷头向上排出,排出过程中由喷头排出氧化物进行脱硫。本实用新型克服了原纸浆废水厌氧沼气发电过程中脱硫效率低,周期短,成本高,二次污染的问题,具有脱硫效率高,周期短暂,成本低,无二次污染的特点。

标签:
废水处理
湖北 - 宜昌 来源:中冶有色网 2023-03-19
利用光催化处理油田废水的装置

本实用新型提供了一种利用光催化处理油田废水的装置,包括混合罐和催化仓,所述混合罐通过软质管与催化仓连通,催化仓为透明的平板中空结构,催化仓靠近混合罐一侧的侧面上设有连接头与软质管相连,另一端设有连接头用于出料,所述催化仓底部还设有底座,所述底座与催化仓之间铰接,所述底座内部还安装有电机用于驱动催化仓的转动;本实用新型中催化仓为透明的平板中空结构,当含油废水与催化剂混合后扁平的铺设灌注在催化仓内部,其可接受光照面积得到了极大的提高,催化仓可以相对底座进行转动,使其直接对准太阳的方向,让太阳光直射在催化仓表面,提高对光能的利用率,提高反应效率及废水的处理速度。

标签:
废水处理
湖北 - 宜昌 来源:中冶有色网 2023-03-19
砌块砖蒸压釜废水回收利用系统

本实用新型提供了砌块砖蒸压釜废水回收利用系统,包括蒸压釜、蒸汽发生器、回水过滤器以及水箱,水箱内固设有盘管,蒸汽发生器产生的蒸汽流通到蒸压釜、盘管以及回水过滤器中,从而通过盘管对水箱内的水进行加热,回水过滤器用于过滤液化的蒸汽水,然后循环通入到蒸汽发生器中。蒸汽发生器产生高温蒸汽通入到蒸压釜中对砌块砖进行蒸压养护,待养护完成后,将蒸压釜中的具有余热的废汽和废水通入到水箱中的盘管内,从而能够对水箱中的水进行加热,以使加热后的水用在石磨料浆中,待废汽与废水冷却后通入到回水过滤器中,经过过滤净化后循环通入到蒸汽发生器中,绿色循环利用,大大提高砌块砖生产效率,节约能耗。

标签:
废水处理
湖北 - 宜昌 来源:中冶有色网 2023-03-19
上一页 14 15 16 17 18 下一页
共18页    到第

中冶有色为您提供最新的湖北宜昌有色金属环境保护技术理论与应用信息,涵盖发明专利、权利要求、说明书、技术领域、背景技术、实用新型内容及具体实施方式等有色技术内容。打造最具专业性的有色金属技术理论与应用平台!

全国热门有色金属设备推荐
展开更多 +
全国热门有色金属技术推荐
展开更多 +

 

江西省隆恩特环保设备有限公司
宣传

报名参会
更多+

报告下载

有色专家
更多+

南昌航空大学
副院长/教授
矿冶科技集团
副所长/研究员
重庆大学
副院长/教授
广东省科学院工业分析检测中心
副主任
北京科技大学、中国科学院
院士
赤泥综合利用研究报告2025
推广

热门技术
更多+

推荐企业
更多+

福建省金龙稀土股份有限公司
宣传

发布

在线客服

公众号

电话

顶部
咨询电话:
010-88793500-807