青岛垚鑫智能科技有限公司
宣传

位置:北方有色 >

有色技术频道 >

> 失效分析技术

分类:
全部
矿山技术
冶金技术
材料制备及加工技术
环境保护技术
分析检测技术
 
全部
物理检测技术
化学分析技术
力学检测技术
无损检测技术
失效分析技术
环境检测技术
地区:
全部
北京
天津
上海
重庆
河北
山西
辽宁
吉林
黑龙江
江苏
浙江
安徽
福建
江西
山东
河南
湖北
湖南
广东
海南
四川
贵州
云南
陕西
甘肃
青海
内蒙
广西
西藏
宁夏
新疆
其他
其他
展开
 
全部
广州
韶关
深圳
珠海
汕头
佛山
江门
湛江
茂名
肇庆
惠州
梅州
汕尾
河源
阳江
清远
东莞
中山
潮州
揭阳
云浮

广东深圳有色金属失效分析技术理论与应用

免费发布技术信息>>
汽车NOx传感器保护装置

本实用新型公开一种汽车NOx传感器保护装置,包括:分别安装在气体采样管道上的NOx传感器、电磁阀,所述电磁阀设置在NOx传感器前后两端,所述电磁阀连接至驱动电路,所述驱动电路与尾气排放检测设备连接。本实用新型通过在NOx传感器前后两端加装电磁阀,电磁阀通过连接至尾气排放检测设备的驱动电路来控制,当尾气排放检测设备启动后,连接所述尾气排放检测设备的驱动电路控制电磁阀打开气体采样管道,NOx传感器便可以采集数据,当尾气排放检测设备停止时,驱动电路控制电磁阀封闭气体采样管道,NOx传感器便封闭在气体采样管道内,避免了与外界接触导致的逐渐失效。

标签:
失效分析
广东 - 深圳 来源:北方有色网 2023-03-19
核电站安全型管道自动定心机构

本发明公开了一种核电站安全型管道自动定心机构,包括间隔分布在中心杆四周的多组支撑组件、一端固定在滑动座上的牵引件,牵拉牵引件,多组支撑组件能同步张开,多组支撑组件末端的滚轮同时抵紧被检管道内壁,此时自动定心机构可靠固定在管道中,则能通过中心杆上搭载的探测仪器进行检测作业,作业完成后,如果使用该定心机构的检测设备出现故障,如牵引件的牵引机构失效,而定心机构处于张紧状态,即滚轮抵紧在管道内壁,此时无法从被检管道或者人孔撤出定心机构时,可剪断牵引件,则相当于放松牵引件,依靠弹性件的弹性回复力,支撑组件会迅速收拢,滚轮脱离管道内壁,实现定心机构或检测设备的快速安全撤出,避免了不必要的人员照射。

标签:
失效分析
广东 - 深圳 来源:北方有色网 2023-03-19
鼻鼾保健睡枕
鼻鼾保健睡枕 793     
 0

本实用新型公开了一种鼻鼾保健睡枕,要解决的技术问题是能够纠正患者的异常颈部曲度,并能自动检测睡枕长期使用而导致的睡枕曲度、坡度变形失效,通过报警灯光,提醒人们更换新的睡枕。本实用新型的鼻鼾保健睡枕,具有枕体,所述枕体上设有检测枕体上部变形的变形检测装置,变形检测装置将变形信号输入到开关装置,控制开关装置接通灯光分级报警装置。本实用新型的电源是电池或是外接电源经变压整流滤波稳压获得。本实用新型与现有技术相比,采用变形检测装置结合灯光分级报警装置,使患者在睡枕变形时,能够及时更换新的睡枕,维持头颈正常位置,保持呼吸道的通常,维持头颈段本身的生理曲线,达到保健和治疗颈椎、呼吸方面病症的目的。

标签:
失效分析
广东 - 深圳 来源:北方有色网 2023-03-19
便携式危险源报警器
便携式危险源报警器 935     
 0

本实用新型公开一种便携式危险源报警器,包括MCU模块,以及分别与MCU模块电性连接的电源模块、LoRa传输模块、蓝牙模块、警示模块、运动检测模块;所述蓝牙模块用于采集外部蓝牙终端设备信号的强弱信息,运动检测模块用于采集报警器的运动状态信息,MCU模块用于根据蓝牙模块、运动检测模块的采集信息控制警示模块工作以及经LoRa传输模块上传至后台;所述电源模块还分别与LoRa传输模块、警示模块、运动检测模块电性连接。本实用新型实时监测是否有人员进入危险源区域,并通过LoRa传输模块上传后台与及时报警提醒人员注意安全;同时,内置有运动检测模块,防止报警器失效。

标签:
失效分析
广东 - 深圳 来源:北方有色网 2023-03-19
信息获取方法及装置
信息获取方法及装置 972     
 0

本申请公开了一种信息获取方法及装置。该方法包括:确定车辆上环境感知传感器中的第一传感器已失效;确定所述第一传感器的第一检测区域;所述第一检测区域包括第一角度范围;所述第一角度范围为所述第一传感器的检测角度覆盖所述车辆周围行驶环境的角度范围;调整所述车辆上动态传感器的第二检测区域,使得所述第二检测区域的角度范围覆盖所述第一角度范围;使用所述动态传感器获取环境信息。采用该方法,在环境感知传感器对车辆周围行驶环境达到720度全景覆盖后,当某个环境感知传感器发生故障时,可以使用动态传感器替代该环境感知传感器获取环境信息,无需再增加多个环境感知传感器,极大的减少了环境感知传感器资源的浪费,适用性更好。

标签:
失效分析
广东 - 深圳 来源:北方有色网 2023-03-19
低速电动车电池管理系统

本发明公开了一种低速电动车电池管理系统,包括主控部分、采样部分;主控部与采样部之间互相通信;主控部包含中央处理器、电源变换模块、继电器控制模块、RS232模块、系统时钟、存储设备、总电压与绝缘检测模块、电流检测模块、CAN0模块、CAN1模块、CAN2模块、若干个隔离器;采样部包含均衡控制模块、热管理模块、电压检测模块、温度检测模块、CAN模块。该系统的内部电路采用元件贴片工艺、喷胶工艺技术。该低速电动车电池管理系统对电池组的检测、保护措施齐全,提高了电池组的使用寿命、对电池组的管理高效;均衡控制模块中的每个电压均衡单元采用双重冗余的设计,防止了锂电池因均衡功率器件失效导致过放的情况;且该系统的抗振动能力强。

标签:
失效分析
广东 - 深圳 来源:北方有色网 2023-03-19
可充电储能系统热失控及热失控扩展综合实验设备

本发明公开了一种可充电储能系统热失控及热失控扩展综合实验设备,包括热失效及底部针刺试验机,热失效及底部针刺试验机的内部空间中固定安装有升降平台,升降平台的上端还固定安装有底部针刺,底部针刺的正上方还固定安装有电池包。本发明的可充电储能系统热失控及热失控扩展综合实验设备,将目前未有的新型标准的热失效检测实验的触发形式综合到一台设备上,全面的针对全新标准进行设计,填补目前无此项实验设备的空白;避免了原来单体电池热失效设备需要多台设备进行的浪费状态。

标签:
失效分析
广东 - 深圳 来源:北方有色网 2023-03-19
单纤故障的响应方法及装置

本发明公开了一种单纤故障的响应方法及装置,快速响应单纤故障,提高双向检测的性能。所述方法包括:第二装置与第一装置进行双向检测BFD的过程中,当所述第二装置检测到信号丢失,向所述第一装置发送远程故障RF信号;所述第一装置接收到所述RF信号后,根据在所述第一装置中预设的第一关联表进行切换决策,所述第一关联表包括所述第一装置的端口,BFD会话信息以及保护组信息的对应关系。所述装置包括发送模块和切换决策模块。本发明实施例能够很好的解决单纤故障带来的网络保护失效或者性能劣化等问题,不但可以使网络节点在发生单纤故障时快速切换,同时也可以保证双向检测的检测性能。

标签:
失效分析
广东 - 深圳 来源:北方有色网 2023-03-19
黑屏手势的处理方法、装置、电子设备以及存储介质

本申请公开了一种黑屏手势的处理方法、装置、电子设备以及存储介质。该方法应用于电子设备,该电子设备包括触摸屏,所述方法包括:当电子设备处于第一模式时,检测该电子设备的黑屏手势功能是否开启,该第一模式为检测到触摸屏发生异常事件时,采用第一处理方式对异常事件进行处理,当检测到黑屏手势功能开启时,由第一模式切换为第二模式,该第二模式为检测到触摸屏发生异常事件时,采用第二处理方式对异常事件进行处理,其中,第二处理方式对异常事件的处理优先级高于第一处理方式对异常事件的处理优先级。本申请实施例通过在电子设备处于第一模式时,若检测到黑屏手势功能开启,则由第一模式切换为第二模式,解决黑屏手势异常失效的问题。

标签:
失效分析
广东 - 深圳 来源:北方有色网 2023-03-19
电源系统及其电源冗余控制电路

本发明适用于电源电路领域,提供了一种电源系统及其电源冗余控制电路。在本发明中,通过采用包括第一开关单元、第一欠压检测与驱动单元、第一过压检测与驱动单元、第二开关单元、第二欠压检测与驱动单元、第二过压检测与驱动单元、第一功率切换与浪涌防护单元以及第二功率切换与浪涌防护单元的电源冗余控制电路,对两路电源进行实时的欠压、过压检测及输出级进行工作状态监控,进而根据两路电源的工作状态实现无缝供电切换以保证负载获得稳定的供电电压并正常工作,从而解决了现有技术所存在的对负载供电不稳定,易造成负载故障,且在负载短路时容易出现多路电源失效的问题。

标签:
失效分析
广东 - 深圳 来源:北方有色网 2023-03-19
继电器
继电器 822     
 0

为克服现有继电器时有发生该导通时触点不导通,或触点该分离时触点仍然粘接导致继电器失效的问题,本发明提供一种继电器,包括绝缘罩、两个静触桥、动触桥、驱动轴和驱动结构;继电器还包括辅助检测结构;辅助检测结构包括设置于陶瓷罩上的两个辅助端子、相互分离的第一导电弹片和第二导电弹片;第一导电弹片和第二导电弹片位于绝缘罩内并分别与两个辅助端子电连接;驱动轴向上运动带动动触桥与静触桥导通,同时驱动轴将第一导电弹片顶起,使其与第二导电弹片导通;驱动轴向下运动带动动触桥与静触桥断开,同时驱动轴与第一导电弹片分离,使其与第二导电弹片断开。本发明提供的继电器可通过辅助检测结构外接辅助检测线路快速检测出上述故障。

标签:
失效分析
广东 - 深圳 来源:北方有色网 2023-03-19
集中充换电柜安全管理系统

本发明公开一种集中充换电柜安全管理系统,包括主控模块、应急控制模块、消防模块、检测模块、通信模块;所述主控模块与充换电柜主系统电性连接;所述通信模块用于与后台进行通信;所述应急控制模块包括交流控制单元;所述交流控制单元用于切断或连通充换电柜主系统外部电源;所述消防模块用于向充换电柜的每一充换电仓进行消防处理;所述检测模块用于检测充换电柜的安全状况,并将检测结果反馈至主控模块以控制应急控制模块、消防模块、通信模块工作。该系统独立于充换电柜主系统之外,在充换电柜主系统失效的情况下,也能实时检测充换电柜内部的安全状况,并及时采取相应地消防措施,提高充换电柜的安全性能。

标签:
失效分析
广东 - 深圳 来源:北方有色网 2023-03-19
医用电子雾化器防伪方法、装置、计算机设备和存储介质

本申请提供一种医用电子雾化器防伪方法、装置、计算机设备和存储介质。所述方法包括获取医用电子雾化器当前的药液加热时间;将所述药液加热时间与预设时间进行比较,得到质保超期值;检测所述质保超期值是否大于或等于0;当所述质保超期值大于或等于0时,向控制系统发送关闭信号,以使所述医用电子雾化器的通电运行回路失效。获取医用电子雾化器的实时加热时间,即药液加热时间,通过与预设时间的比较后得到的质保超期值,反映出药液的有效时长,再确定质保超期值的大于或等于0后,明确了此时的医用电子雾化器的药液失效,而通过将通电运行回路设置为失效,使得医用电子雾化器无法继续,有效地防止了药液在失效后继续使用的情况。

标签:
失效分析
广东 - 深圳 来源:北方有色网 2023-03-19
激光驱动装置及激光装置

本实用新型提供了激光驱动装置及激光装置,涉及激光技术领域,包括:激光控制模块、激光驱动模块、激光电源模块、电流检测模块、电压检测模块和驱动保护模块;其中,电流检测模块用于检测激光组件的工作电流,并输出工作电流对应的第一电平信号至驱动保护模块;电压检测模块用于检测激光组件的工作电压,并输出工作电压对应的第二电平信号至驱动保护模块;驱动保护模块用于根据第一电平信号或第二电平信号生成对应的保护控制信号;并根据保护控制信号控制激光电源模块和/或驱动保护模块的工作状态,以对激光组件进行保护;通过该激光驱动装置即可实现激光驱动的保护,缓解了单片机失效导致的不能保护问题,实现了激光输出的可靠性和稳定性。

标签:
失效分析
广东 - 深圳 来源:北方有色网 2023-03-19
用于实现模型训练的方法及装置、计算机存储介质

本申请公开了一种用于实现模型训练的方法及装置、计算机存储介质,属于机器学习领域。当机器学习模型发生劣化时,分析设备先获取第一特征集的有效性信息,该第一特征集中包括用来训练得到该机器学习模型的多个特征,有效性信息包括第一特征集中每个特征的有效性评分,特征的有效性评分与该特征跟第一特征集中的其它特征之间的相关性负相关;然后基于有效性信息,确定第一特征集中的失效特征;最后生成不包括失效特征的第二特征集,该第二特征集用于对机器学习模型进行重训练。本申请根据基于特征彼此间的相关性计算得到的特征的有效性评分确定特征集中的失效特征,无需对样本数据进行标签标注,提高了特征集的更新效率,也提高了模型训练效率。

标签:
失效分析
广东 - 深圳 来源:北方有色网 2023-03-19
电容式触摸屏的校准方法和电容式触摸装置

本发明实施例提供了一种电容式触摸屏的校准方法和电容式触摸装置,该校准方法能够准确校准所述电容式触摸屏的基准电容值,进而防止对电容式触摸屏的操作失效。该方法包括:所述电容式触摸屏上电时,获得所述电容式触摸屏的触摸检测点的临时基准电容值;获得所述触摸检测点备份基准电容值与所述触摸检测点临时基准电容值之差的第一差值;根据所述第一差值和预设的第一阈值确定所述触摸检测点的基准电容值。本发明实施例适用于触摸屏检测领域。

标签:
失效分析
广东 - 深圳 来源:北方有色网 2023-03-19
智能连接装置、启动电源以及电瓶夹

本申请提供一种智能连接装置、启动电源以及电瓶夹。该智能连接装置包括开关电路、按键控制模块、控制器和反接检测模块。反接检测模块检测到外部负载反接至负载连接端时输出第一控制信号,以将按键控制模块切换至失效状态,无法产生按键指令来强制控制器输出驱动信号,从而使开关电路保持在断开状态,以禁止接入到电源连接端的电池组件对外部负载进行放电输出。该智能连接装置通过反接检测模块来直接控制按键控制模块的有效性,从而可在外部负载反接时禁止用户输入按键指令来强制控制器输出导通该开关电路的驱动信号,如此可迅速响应外部负载的反接状态而及时地断开电池组件对外部负载的放电输出,提升相关保护功能的检测速度和有效性。

标签:
失效分析
广东 - 深圳 来源:北方有色网 2023-03-19
触摸屏的信号处理方法及装置

本发明公开了一种触摸屏的信号处理方法及装置。其中,该方法包括:根据触摸屏的正向通道数和负向通道数设置触摸屏的检测门限;检测触摸屏基准的漂移状况;根据检测的结果调整检测门限;在接收到触摸屏的触摸信号时,按照当前的检测门限对接收到的触摸信号进行处理。本发明解决了触摸屏可恢复失效情况导致的用户体验度较低的问题,进而保证了触摸屏的稳定性,提高了用户体验。

标签:
失效分析
广东 - 深圳 来源:北方有色网 2023-03-19
数据处理方法、相关设备及计算机可读存储介质

本申请实施例提供了一种数据处理方法、相关设备及计算机可读存储介质,应用于数据处理领域,其中方法包括:接收数据请求端发送的数据读取请求,所述数据读取请求用于请求目标数据;根据所述数据读取请求从预设缓存中获取目标缓存数据,所述目标缓存数据是与所述目标数据相匹配的数据;获取所述目标缓存数据在所述预设缓存中的缓存失效时间;根据所述缓存失效时间确定所述目标缓存数据在所述预设缓存中的剩余失效时长;若所述剩余失效时长小于预刷新时长,且检测到数据库未加锁,则从所述数据库中获取与所述目标缓存数据匹配的存储数据;通过所述存储数据更新所述预设缓存中的所述目标缓存数据,可以防止缓存击穿,减少数据库的压力。

标签:
失效分析
广东 - 深圳 来源:北方有色网 2023-03-19
基于蓝牙Mesh网络的智能产品更换系统及方法

本发明涉及一种基于蓝牙Mesh网络的智能产品更换系统及方法。包括:检测当前蓝牙Mesh网络内是否存在失效智能产品,并将失效智能产品的相关信息上报至云服务器;通过云服务器向蓝牙Mesh网关设备下发失效智能产品的周边产品扫描指令;通过蓝牙Mesh网关设备对失效智能产品的周边产品进行扫描,并将扫描得到的新产品列表上传至云服务器;通过云服务器对新产品列表进行过滤,得到有效设备列表,并将有效设备列表中有效设备的产品信息及配置信息发送至蓝牙Mesh网关设备,蓝牙Mesh网关设备根据产品信息及配置信息对有效设备进行自动化配置。通过本发明可以自动化还原产品更换前的所有智能化设置,简化了智能设备更换的操作复杂度。

标签:
失效分析
广东 - 深圳 来源:北方有色网 2023-03-19
二次锂电池加热控制电路

本实用新型公开了锂电池管理技术领域的一种二次锂电池加热控制电路,包括电池、充电器、电流采样、MCU控制、温度采样、充电器检测、加热模块、加热MOS、放电MOS和充电MOS,所述充电器用于给电池充电,所述电流采样用于检测充电状态并输出电流信号给MCU控制,所述温度采样用于检测电池温度和加热模块温度并输出信号给MCU控制,所述充电器检测用于检测充电器是否在位并输出信号给MCU,所述加热模块、加热MOS、放电MOS和充电MOS用于接收MCU控制信号并启动或关闭,所述加热模块用于给电池加热,本实用新型既可以检测环境温度和电池温度,同时防止加热膜块失效导致电池温度过高时提供安全保护,成本低,可靠性高,安全性高。

标签:
失效分析
广东 - 深圳 来源:北方有色网 2023-03-19
快速估算集成电路良率的计算方法

本发明涉及一种快速估算集成电路良率的计算方法,包括:根据待分析集成电路中电路单元内的元件或者关键元件确定输入的原始参数变量并正交化,所述参数变量的个数Y为对电路特性最敏感的工艺参数的数量;由归一化高斯分布的原始采样点确定rmax,使其在Y维空间的chi分布的累积分布函数值等于设定的采样精度;在半径为rmax的超球体内获取均匀分布的M个采样点;基于M个采样点计算所述电路单元的失效概率。这种快速估算集成电路良率的计算方法,在失效区域的搜索上更加准确可靠,仿真研究结果表明:在效率,精度和失效区域搜索上有良好的折中,能快速有效估计数字电路的良率,大幅提高效率。

标签:
失效分析
广东 - 深圳 来源:北方有色网 2023-03-19
缓存文件管理方法、装置及服务器

本发明提供的缓存文件管理方法、装置及服务器,应用于计算机技术领域,在获取目标媒资文件的访问请求后,判断服务器内是否缓存有目标媒资文件,在缓存有目标媒资文件的情况下,获取目标媒资文件的存储时长,并在预设时长范围内确定任一时长作为目标媒资文件对应的失效时长阈值,如果目标媒资文件的存储时长大于或等于失效时长阈值,更新目标媒资文件,并反馈更新后的目标媒资文件。本方法以目标媒资文件的访问请求触发目标媒资文件是否需要更新的判断,被动的对媒资文件进行更新检测,进一步,由于媒资文件的失效时长阈值是在预设时长范围内随机确定的,在一定程度上分散各媒资文件的失效时间,从而避免瞬间增大后端资源服务器的负载压力。

标签:
失效分析
广东 - 深圳 来源:北方有色网 2023-03-19
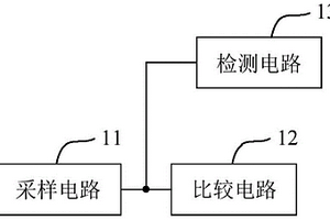
保护电路及电子设备
保护电路及电子设备 1089     
 0

本申请适用于电子电路技术领域,提供了一种保护电路及电子设备,保护电路用于对目标电路进行保护;保护电路包括采样电路、比较电路以及检测电路;采样电路用于对目标电路的目标参数进行采样并输出采样值;比较电路与采样电路连接,用于在采样值大于或者等于第一参考值时输出关断信号;关断信号用于控制目标电路断开;检测电路的第一端连接于采样电路和比较电路之间,检测电路的第二端用于与目标电路连接;检测电路用于对采样电路和比较电路中的至少一个进行故障检测,并在检测到存在故障时输出故障信号;故障信号用于控制目标电路断开,从而可以在目标参数的采样值超过第一参考值或者采样电路和比较电路中的任意一个失效时实现对目标电路的保护。

标签:
失效分析
广东 - 深圳 来源:北方有色网 2023-03-19
移动机器人
移动机器人 816     
 0

本实用新型公开一种移动机器人,该移动机器人包括机器本体、行走机构、弹性件、检测件和控制器;其中,行走机构安装于机器本体,行走机构用于带动机器本体在地面上移动;弹性件安装于机器本体的底部,弹性件具有受地面挤压而压缩的压缩状态以及失去地面挤压而弹性复位的悬空状态;检测件安装于机器本体和/或弹性件,检测件在弹性件自所述压缩状态切换至所述悬空状态时发出悬空信号;控制器电连接行走机构和检测件,控制器根据检测件的悬空信号控制行走机构停止移动或后退。如此设置,能够解决悬崖检测在特殊应用环境下失效的问题,从而提高悬崖检测的可靠性。

标签:
失效分析
广东 - 深圳 来源:北方有色网 2023-03-19
具有双重保护功能的电池管理系统

本实用新型适用于电池管理领域,提供了一种具有双重保护功能的电池管理系统,包括互联的安全检测单元、电池主控管理单元,以及串联于电池充放电电路中的第一继电器;安全检测单元用于检测电池的绝缘漏电信息,并将绝缘漏电信息发送至电池主控管理单元;或者用于检测电池的电压及绝缘漏电信息,并根据电池的电压及绝缘漏电信息控制第一继电器的通断以实现对电池充放电电路的控制;本实用新型增加了安全检测单元的总压检测保护功能,使安全检测单元可以独立控制充放电电路中的继电器,当电池管理系统中其它模块失效时,也可实现对电池的保护。并且在充放电电路的负极增加一个继电器,当正极继电器不能正常工作时,可以通过控制负极继电器的通断,实现对电池的保护。

标签:
失效分析
广东 - 深圳 来源:北方有色网 2023-03-19
彩色图像预处理方法、道路识别方法及相关装置

本申请提供的彩色图像预处理方法、道路识别方法及相关装置,结合了路面检测和车道标记线检测,通过所述路面检测限定所述车道标记线检测的特征计算范围和拟合直线参数范围,提高了车道标记线检测的准确性和检测效率。特别地,本申请采用了一种新的道路边界特征提取方法,具有很好的抗阴影效果。现有的道路识别方法在道路阴影下往往失效,而所述道路识别方法能够适应各种强度的阴影,具有更好的鲁棒性。本实施例方法能应用于智能辅助驾驶,无人驾驶系统中,降低车辆事故的发生率。

标签:
失效分析
广东 - 深圳 来源:北方有色网 2023-03-19
核电厂顶轴油系统液位监控报警装置

本实用新型涉及一种核电厂顶轴油系统液位监控报警装置,包括:电压转换模块、报警控制开关、第一液位检测装置和报警装置;第一液位检测装置用于检测顶轴油系统临时油箱的液位状态,并在临时油箱的液位大于第一阈值或者小于第二阈值时,输出第一液位检测信号;电压转换模块的输入端连接交流电,电压转换模块的正输出端连接控制母线;电压转换模块将交流电进行转换处理,并输出供电信号至控制母线;报警控制开关通过第一液位检测装置接入控制母线,根据第一液位检测信号控制报警装置输出报警信号。本实用新型可通过第一液位检测装置实时监控临时油箱的液位状态,效率高,且可避免人因失效的风险。

标签:
失效分析
广东 - 深圳 来源:北方有色网 2023-03-19
汽车
汽车 1030     
 0

本实用新型提供了一种汽车,包括,车体,包括车身和设于所述车身上的车门、后视镜和前盖,沿所述车门的开门方向,所述车身外具有检测区域;感应件,设于所述后视镜或所述前盖上,用于检测所述检测区域是否存在障碍物;其中,所述感应件和所述检测区域之间无其他零部件。上述提供的汽车通过将感应件设置于后视镜或前盖上,以在车门打开时,感应件能直接检测到检测区域是否存在障碍物,而不会被其他零部件遮挡而出现检测失效的问题,检测灵敏度高。

标签:
失效分析
广东 - 深圳 来源:北方有色网 2023-03-19
加热保护电路和加热装置

本实用新型实施方式涉及电路保护技术领域,特别是涉及一种加热保护电路和加热装置。该加热保护电路应用于加热设备,包括:主控制器;水位检测电路,水位检测电路用于检测加热设备中液体的水位信息;加热电路,用于加热加热设备中的液体;继电器驱动电路,其分别与主控制器、水位检测电路、加热电路中的继电器连接;主控制器用于控制继电器驱动电路关断或者连通加热电路,当主控制器出现故障且水位检测电路检测到水位信息异常时,继电器驱动电路自动关断加热电路以停止加热。由此,即便当主控制器失效出现死机等状况时,水位检测电路检测到水位信息异常时,继电器驱动电路依旧可以自动关断加热电路以停止加热,减少安全隐患。

标签:
失效分析
广东 - 深圳 来源:北方有色网 2023-03-19
上一页 19 20 21 22 23 ... 46 下一页
共46页    到第

北方有色为您提供最新的广东深圳有色金属失效分析技术理论与应用信息,涵盖发明专利、权利要求、说明书、技术领域、背景技术、实用新型内容及具体实施方式等有色技术内容。打造最具专业性的有色金属技术理论与应用平台!

全国热门有色金属设备推荐
展开更多 +
全国热门有色金属技术推荐
展开更多 +

 

江西省隆恩特环保设备有限公司
宣传

报名参会
更多+

报告下载

有色专家
更多+

矿冶科技集团有限公司
党委书记 / 董事长
中南大学
中国工程院 院士
武汉科技大学
校学术委员会主任 / 教授
赣州江钨钨合金有限公司
工程师
江西理工大学
副处长/教授
赤泥综合利用研究报告2025
推广

热门技术
更多+

推荐企业
更多+

福建省金龙稀土股份有限公司
宣传

发布

在线客服

公众号

电话

顶部
咨询电话:
010-88793500-807