青岛垚鑫智能科技有限公司
宣传

位置:中冶有色 >

有色技术频道 >

分类:
全部
矿山技术
冶金技术
材料制备及加工技术
环境保护技术
分析检测技术
 
全部
废水处理技术
大气治理技术
固/危废处置技术
土壤修复技术
地区:
全部
北京
天津
上海
重庆
河北
山西
辽宁
吉林
黑龙江
江苏
浙江
安徽
福建
江西
山东
河南
湖北
湖南
广东
海南
四川
贵州
云南
陕西
甘肃
青海
内蒙
广西
西藏
宁夏
新疆
其他
其他
展开
 
全部
济南
青岛
淄博
枣庄
东营
烟台
潍坊
济宁
泰安
威海
日照
滨州
德州
聊城
临沂
菏泽

山东泰安有色金属环境保护技术理论与应用

免费发布技术信息>>
采用三单体生产工艺废水浓缩料制备水溶性聚酯的方法

本发明提供一种采用三单体生产工艺废水浓缩料制备水溶性聚酯的方法,所述方法,包括酯化、缩聚;所述缩聚,包括加料、低真空缩聚、高真空缩聚。本发明利用三单体生产过程产生的固体浓缩料为原料合成SIPE,进而生产高附加值的水溶性聚酯产品,充分利用废料资源,降低生产成本,提高三单体产品的经济效益;综合利用了三单体生产工艺废水处理产生的有机物废料,实现了废料的资源化利用。本发明缩聚阶段不使用锑系列催化剂;本发明制备的水溶性聚酯,有效成分含量为99.06‑99.15%;特性粘度0.392~0.411dl/g,分子量为8000‑12000,外观为微黄色颗粒,产品应用性能好。

标签:
固废
山东 - 泰安 来源:中冶有色网 2023-03-19
工业废硫磺的提纯方法
工业废硫磺的提纯方法 1222     
 0

本发明公开了一种工业废硫磺提纯方法,以化肥厂、炼焦厂回收的废硫磺为原料,用粉碎机将废硫磺块破碎至0.5-2mm粒度,硫磺粉在螺旋输送机组内往复运行3个行程被油箱内高温导热油熔化,液体硫磺在沉淀槽沉淀固体物,通过过滤器除去细微固体杂质,纯硫磺在高温下气化和水蒸气混合排入冷凝器,煤焦油等高沸物和少量固体杂质沉入釜底,硫蒸汽在冷凝器中被冷凝为液体纯硫磺,液体纯硫磺由内冷式切片机固化切片制得纯硫磺薄片。本发明的优点是在提纯过程中连续化生产效率高、产品纯度高、无污染。

标签:
固废
山东 - 泰安 来源:中冶有色网 2023-03-19
安全卫生工程处理高楼废弃物导管

本实用新型公开了一种安全卫生工程处理高楼废弃物导管,包括固体排放管道和液体排放管道,所述固体排放管道包括方形管和安装框,所述安装框对称安装在方形管的两侧头部,通过对传统的高楼废弃物导管结构和使用过程加以研究,设计出一种安全卫生工程处理高楼废弃物导管,方便使用者可以可以根据楼层的高度和实际的使用环境来选择合适数量的导管进行拼装,并且在运输的过程中还可以将导管支架折叠起来,保证运输时候的方便,在到达安装地点以后,使用者通过螺栓来将相邻连接耳至今固定起来,保证固体排放管道之间安装的稳定性,同时通过对配合卡箍来将一端的圆形管与相邻的圆形管的金属管头进行密封稳定连接,保证圆形管之间安装的密封效果。

标签:
固废
山东 - 泰安 来源:中冶有色网 2023-03-19
利用空气氧化实现脱硫废液提盐的方法

本发明涉及脱硫废液处理技术领域,具体提供了一种利用空气氧化实现脱硫废液提盐的方法,其包括:将脱硫废液进行空气氧化后过滤,所得滤液为氧化废液。将氧化废液进行脱色处理后过滤,所得滤液为脱色废液。将脱色废液进行加热蒸发浓缩后过滤,所得滤液为浓缩废液,所得固体为硫酸铵。将浓缩废液进行结晶,得到硫酸铵以及硫氰酸铵。此方法通过进行空气氧化、过滤、浓缩、结晶、过滤、结晶、离心等工序提取合格的硫氰酸铵和硫酸铵,其运行成本低、操作简单、投资少,产品质量高、彻底解决了二次污染问题。

标签:
固废
山东 - 泰安 来源:中冶有色网 2023-03-19
废弃物再生玻璃钢及其制备方法

本发明涉及玻璃钢领域,尤其是废弃物再生玻璃钢及其制备方法。所述废弃物再生玻璃钢的各原料的重量份数为:玻璃钢固体废物粉末1600‑1800份,树脂90‑110份,聚氨酯190‑210份。本发明通过将玻璃钢固体废物粉末、混合树脂、聚氨酯,从而将废弃的玻璃钢可以加工成板材进行再利用。而聚氨酯会包裹住整个板材,所以板材外表面都不会有浮胶带来的粘性。

标签:
固废
山东 - 泰安 来源:中冶有色网 2023-03-19
利用涂料废渣制备的防水卷材及其制备方法

本发明提供了一种利用涂料废渣制备的防水卷材及其制备方法,包括下述重量配比的原料:70#沥青28‑29份,10#沥青15‑16份,橡胶油1‑1.5份,胶粉9.5‑10份,复合固体粉末材料45‑45.5份。本发明以回收涂料废渣为改性剂,将喷涂涂料废渣再生利用,制成复合固体粉末材料,复合固体粉末均匀分布在沥青中,形成一定的空间网状结构提高沥青性能,同时实现资源循环利用。

标签:
固废
山东 - 泰安 来源:中冶有色网 2023-03-19
利用小青花金龟幼虫过腹转化处理农村有机废弃物的方法

本发明属于固体废物的破坏或将固体废物转变为有用或无害的东西技术领域,公开了一种利用小青花金龟幼虫过腹转化处理农村有机废弃物的方法;包括:农业有机废弃物的收集、粉碎、发酵,小青花金龟幼虫过腹取食转化农业有机废弃物的发酵料。本发明利用小青花金龟幼虫腐食性、耐集约化养殖特点,以农业有机废弃物的腐熟发酵料饲喂小青花金龟幼虫;采用道法自然的生物转化处理方法,将农业有机废弃物发酵料完全转化成高值的昆虫虫体蛋白产品及虫粪有机肥,且没有二次污染,处理成本低廉;生产的昆虫虫体蛋白可应用于发展养殖业,虫粪有机肥可应用于种植业,实现了农业有机废弃物在农业生产领域的物质循环使用。

标签:
固废
山东 - 泰安 来源:中冶有色网 2023-03-19
碳酸二甲酯生产废渣回收利用工艺

本发明公开一种碳酸二甲酯生产废渣回收利用工艺,包括:(1)将废渣与有机溶剂混合,该溶剂能够溶解废渣中的有机物,固液分离得到的碳酸钠固体备用。(2)将步骤(1)得到的碳酸钠固体与含有钙离子的溶液混合,反应完成后分离出碳酸钙沉淀,备用。(3)将热镀锌底渣加入酸液中进行溶解,然后加入步骤(1)的碳酸钠固体,固液分离出沉淀并洗涤,备用。(4)将步骤(2)的碳酸钙沉淀、步骤(3)的混合沉淀、粘接剂混合造粒,将得到的微粒进行煅烧,完成后得到多孔催化剂。(5)用步骤(4)得到的催化二氧化碳和甲醇直接合成碳酸二甲酯。本发明的工艺能够对废渣进行有效利用,并经过一系列改性工序将废渣转换成高附加值的催化剂。

标签:
固废
山东 - 泰安 来源:中冶有色网 2023-03-19
钢铁企业废水深度处理再利用工艺

本发明公开了一种钢铁企业废水深度处理再利用工艺,包括以下步骤:废水经过粗过滤后进入中和反应池,中和反应池加入苛性钠、混凝剂和絮凝剂;中和反应池反应后的废水进入絮凝沉淀池;絮凝沉淀池中反应后的废水进入CAF气浮池;CAF气浮池中悬浮物进入污泥浓缩池;CAF气浮池中废水进入接触氧化池,去除废水中大分子有机物;接触氧化池处理后的废水进入超滤膜池进行过滤。CAF气浮池中的气浮机能够去除水中油脂、固体悬浮物和金属离子,CAF气浮池中废水进入接触氧化池,通过接触氧化池去除废水中大分子有机物,从而进一步提高了水质,达到净化和分离的目的,回用的水洁净程度较高,能利用到厂区大部分区域,节约了成本。

标签:
固废
山东 - 泰安 来源:中冶有色网 2023-03-19
用于制取糠醛的废气处理装置

一种用于制取糠醛的废气处理装置,包含有用于对制取糠醛的废气进行液体吸收和固体吸附复合处理的吸收塔、设置为与吸收塔连通并且用于固体吸附二级处理的吸附柱装置,通过吸收塔,实现了对制取糠醛的废气的液体吸收和固体吸附复合处理,通过吸附柱装置,实现了固体吸附二级处理,不再把用于制取糠醛的废气直接外排,因此防止制取糠醛的废气污染环境。

标签:
固废
山东 - 泰安 来源:中冶有色网 2023-03-19
微波循环催化处理高浓度有机废水方法

本发明提供一种微波循环催化处理高浓度有机废水方法,用专用的复合固体催化剂(HFC),与微波协同作用于高难度废水,起到催化裂解有机物的H-O、C-H、H-H键,在微波作用下,迅速打断有机物中的含H键,使大分子有机物裂解为小分子物质,经过循环催化处理,逐步改变及降低了废水的COD,提高了B/C值。是一种高效、低耗、无二次污染的废水处理新技术,解决了处理农药、制药、化工等行业的高浓度、高盐度有机废水的技术难题。

标签:
固废
山东 - 泰安 来源:中冶有色网 2023-03-19
用于脱硫废液粗盐提取装置的固液转化装置

一种用于脱硫废液粗盐提取装置的固液转化装置,包含有用于固体析出和固体溶解的罐体(13)、设置在罐体(13)中并且用于把固体从液体析出的过滤装置、设置在罐体(13)上并且分布在罐体(13)上的液体进入排出管,通过液体进入排出管把脱硫废液注入到罐体(13)中,通过过滤装置把脱硫废液中的粗盐析出,再通过液体进入排出管把溶剂注入到罐体(13)中,把粗盐进行溶解而对粗盐进行处理,不再使用离心机和压滤机对脱硫废液中的粗盐进行处理,因此把对粗盐处理的液体转换固体和固体转化成液体集成一体,提高了对粗盐的处理效率。

标签:
固废
山东 - 泰安 来源:中冶有色网 2023-03-19
羟丙基甲基纤维素生产废水蒸发回用技术

本发明公开了一种羟丙基甲基纤维素生产废水蒸发回用技术,具有一效蒸发装置、二效蒸发装置、三效蒸发装置、二效分离装置、三效分离装置,其特征是:通过一次蒸汽加热使一效蒸发装置废水蒸发;一效蒸发装置废水产生的蒸汽作为二效蒸发装置的热源,对二效蒸发装置的废水进一步蒸发;二效蒸发装置废水产生的蒸汽作为三效蒸发装置的热源;在负压抽提的条件下,三效蒸发装置内的废水在80℃左右汽化,冷凝后进入生化处理系统进一步处理。二效蒸发装置、三效蒸发装置设有分离装置,含结晶盐分的废水随时通过二效分离装置和三效分离装置进行固液分离,固体盐分回收处理,液体废水回到三效蒸发装置重新结晶。通过三效蒸发使回收的热水回用于生产。

标签:
固废
山东 - 泰安 来源:中冶有色网 2023-03-19
固体粘合剂及其加工方法和应用

本发明公开了一种固体粘合剂及其加工方法和 应用, 该粘合剂包括经二次燃烧的粉煤灰, 石灰以及熟石膏, 其用 量重量百分数分别为45—50%, 48—53%, 1.9—2.0%; 所述的经 二次燃烧的粉煤灰系粉煤灰在800℃闷火自燃, 不另外给氧。加 工得到的墙体砖抗压强度为25—30kg/cm2, 抗折3.2—3.5kg/cm2, 空心砖抗压达75#-100#, 本发明原料易得, 变废为宝, 加工产品性能好, 是一种很有发展前途的产品。

标签:
固废
山东 - 泰安 来源:中冶有色网 2023-03-19
复合臭氧氧化固体催化剂的制备方法及催化剂

本发明公开了一种复合臭氧氧化固体催化剂的制备方法,包括以下步骤:A1、铁、锰、镍、铜的硝酸盐按2∶1∶1∶2的摩尔比混合后,配制成重量百分比为10%的活性组分盐溶液;A2、将粒径为4~10mm的高强多孔陶粒,用重量百分比8%的NaOH溶液清洗,之后用重量百分比为13%的稀硝酸浸渍1.5h,再用蒸馏水洗净,烘干;A3、将烘干的高强多孔陶粒浸渍于上面配置好的活性组分盐溶液中,并浸渍7小时,期间搅拌数次;然后将溶液蒸发、干燥,在马沸炉中850℃下焙烧2.5h即制得成品固体催化剂。采用本发明的固体臭氧氧化催化剂对废水深度处理后,其出水CODcr、色度、浊度能分别降到20mg/L、8度、2NTU以下,完全满足生产回用的要求。

标签:
固废
山东 - 泰安 来源:中冶有色网 2023-03-19
以工业固废为原料制备水泥用生产线

一种以工业固废为原料制备水泥用生产线,包括原料仓,以及与原料仓连接的输送管路,输送管路的另一端与球磨机连接,球磨机输出口连接螺旋供料机,螺旋供料机连接空气输送斜槽,空气输送斜槽连接气力搅拌机的下进料口,气力搅拌机的上部设上进料口,输送管路的一侧设高压旁吹管道,高压旁吹管道设多个与输送管路连通的旁吹支路,旁吹支路上设控制阀。本生产线具有物料输送稳定性好、配比准确之优点,可显著节省维护时间,降低生产成本。

标签:
固废
山东 - 泰安 来源:中冶有色网 2023-03-19
建筑固废再生利用的一级鄂式破碎机

本实用新型属于破碎机领域,尤其是一种建筑固废再生利用的一级鄂式破碎机,针对现有的破碎机不便于对进料口进行缓冲保护的问题,现提出如下方案,其包括破碎机本体和位于破碎机本体上的进料口,所述进料口的两侧内壁上均铰接有导料板,进料口的两侧内壁上均开设有第一槽,第一槽内滑动安装有滑动板,滑动板的一侧铰接有支撑杆的一端,支撑杆的另一端铰接在对应的导料板上,滑动板的另一侧固定安装有横杆的一端,横杆的另一端固定安装有竖板。本实用新型设计合理,通过第一缓冲弹簧、第二缓冲弹簧和压缩弹簧的弹性形变,能够对导料板进行缓冲保护,从而能够对进料口进行保护,从而能够延长破碎机本体的使用寿命。

标签:
固废
山东 - 泰安 来源:中冶有色网 2023-03-19
用工业固废生产矿渣微粉的余热利用系统

本实用新型提供了一种用工业固废生产矿渣微粉的余热利用系统,包括烘干装置、疏水器A、预热器、疏水器B、水膜除尘装置;所述烘干装置上设有蒸汽出口A;所述蒸汽出口A与疏水器A的进口通过输气管连接;所述疏水器A上还设有气体出口A和液体出口A;所述预热器内设有盘管,所述气体出口A与盘管的入口通过输气管连接;所述盘管的出口与疏水器B的进口通过输气管连接;所述疏水器B上还设有气体出口B和液体出口B;所述气体出口B与水膜除尘装置通过输气管连接,且在连接管路上设有阀门A和引风机。该余热利用系统具有设计合理、有效利用设备余热、节约能源、降低生产成本及减轻环境负担、避免环境污染的优点。

标签:
固废
山东 - 泰安 来源:中冶有色网 2023-03-19
建筑固废资源化再生利用处理装置及处理工艺

本发明属于建筑废弃物回收技术领域,尤其为一种建筑固废资源化再生利用处理装置及处理工艺,其中的处理装置包括粉碎箱、分别固定连接在粉碎箱顶部两侧破碎箱和机架,破碎箱的底部与粉碎箱的一侧固定连接有同一个筛筒,机架的前侧固定连接有电机,电机的输出轴上固定连接有蜗杆的顶端,蜗杆的底端延伸至粉碎箱内,蜗杆的外侧底部固定连接有多组刀条,多组刀条均位于粉碎箱内,破碎箱的顶部一侧固定连接有立柱,立柱的前侧底部转动连接有水平设置的平衡杆。本发明设计合理,可对建筑废弃物先进行破碎处理,然后再对其进行粉碎处理,在破碎和粉碎的过程中可将不同粒径的物料分选出来,自动化程度高,有效提高了建筑废弃物破碎效率。

标签:
固废
山东 - 泰安 来源:中冶有色网 2023-03-19
工业固废生产水泥用生产线

一种工业固废生产水泥用生产线,包括原料仓,以及与原料仓连接的输送管路,输送管路的另一端与球磨机连接,球磨机输出口连接螺旋供料机,螺旋供料机连接空气输送斜槽,空气输送斜槽连接气力搅拌机的下进料口,气力搅拌机的上部设上进料口,气力搅拌机的下出料口与出粉管连接,输送管路的一侧设高压旁吹管道,高压旁吹管道设多个与输送管路连通的旁吹支路,旁吹支路上设控制阀;出粉管的出料口连接气粉分离器,气粉分离器的出料口连接计量出料管道。本生产线具有物料输送稳定性好、配比准确、物料堆积密实之优点,可显著节省维护时间,降低生产成本。

标签:
固废
山东 - 泰安 来源:中冶有色网 2023-03-19
小苏打干法脱硫后固废物处理装置

本实用新型公开了小苏打干法脱硫后固废物处理装置,包括副产物溶解槽,副产物溶解槽的一侧设有脱色釜,副产物溶解槽与脱色釜通过横向的连接管连通,脱色釜的一侧设置过滤机、溶液缓冲槽和浓缩釜,过滤机和浓缩釜均与溶液缓冲槽通过横向的支管连通,脱色釜和过滤机通过支管连通。本实用新型结构设计合理,使用方便,能够对干法脱硫后的固废物进行处理,从而能够存放,在处理过程中能够对副产物溶解槽和脱色釜内部进行搅拌,能够使其内部的物质快速混合,能够节省工作时间,提高工作效率。

标签:
固废
山东 - 泰安 来源:中冶有色网 2023-03-19
大宗固废梯级综合利用智能制造装备

本实用新型公开了一种大宗固废梯级综合利用智能制造装备,设置的外壳稳定放置于地面上,且所述外壳的顶部开设有投料口,并且所述外壳的左侧顶部安装有第一电机,而且第一电机的输出端连接有传动辊;立柱,安装于所述外壳的内侧底部,且所述立柱内部上方的空间中连接有蛟龙;仓门,开设于所述外壳的外侧底部;包括:筛网,内侧橡胶连接于立柱的外侧中部,且所述筛网的外侧固定于矩形齿板的端部;吸尘组件,安装于所述外壳的右侧顶部;L形齿板,连接于所述外壳的内侧底部。该大宗固废梯级综合利用智能制造装备,可以实现破碎、筛分、除尘处理的集成化、智能化与一体化,并且在处理完成后进行自动出料。

标签:
固废
山东 - 泰安 来源:中冶有色网 2023-03-19
用于冷轧固废污泥的烘干装置

本实用新型提供一种用于冷轧固废污泥的烘干装置,烘干推车和烘干箱(22),所述烘干推车包括侧推板(2)和底板(3),在底板(3)上方设置若干烘干箱体(4),所述每一烘干箱体(4)从上往下依次叠放在底板(3)上,相邻烘干箱体(4)之间设置通风结构,在烘干箱(22)前端设置开口,在烘干箱(22)与烘干推车之间分别设置密封装置和驱动装置。因此直接降低了烘干之后固废污泥的重量,大大降低了固废污泥的处理成本,间接降低了冷轧厂的生产制造成本,提高了该冷轧厂的市场竞争力。

标签:
固废
山东 - 泰安 来源:中冶有色网 2023-03-19
环保工程用对地面泥土进行筛分的固废处理机

本实用新型涉及环保工程技术领域,公开了一种环保工程用对地面泥土进行筛分的固废处理机,包括矩形箱、进料口、倾斜架和轮子,所述矩形箱左侧面开设进料口,所述矩形箱上表面固定倾斜架,所述矩形箱和倾斜架上均固定轮子,该环保工程用对地面泥土进行筛分的固废处理机,通过铁锹的原理,通过人为推动代替传统的铁锹插入,来将含有塑料袋的泥土或其他物体的泥土带至移动板上,后通过踩动L型板使移动板翘起与倾斜板接触,以此来使塑料袋和泥土分离,从而对塑料袋进行收集,而泥土进行排出,以此做到便捷式的泥土固废清理。

标签:
固废
山东 - 泰安 来源:中冶有色网 2023-03-19
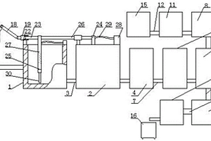
焦炉烟气纳基干法脱硫的硫酸钠固废回收提纯工艺装置

焦炉烟气纳基干法脱硫的硫酸钠固废回收提纯工艺装置,涉及硫酸钠固废回收提纯工艺装置领域,包括固废硫酸钠,所述固废硫酸钠进入固废溶解槽,生成的硫酸钠饱和溶液,其化学反应方程式为:Na2CO3+H2SO4=Na2SO4+H2O+CO2、2Na2SO3+O2=2Na2SO4和2NaHCO3+H2SO4=Na2SO4+2H2O+2CO2,固废溶解槽连接压滤机,压滤机通过氧化浓缩槽与离心机连接,离心机与流化床干燥机连接,硫酸钠储槽通过粉碎机与流化床干燥机连接。本实用新型通过氧化浓缩槽对收集来的固废硫酸钠进行处理,解决了焦化厂烟气脱硫钠基脱硫副产物处置的难题,可以通过本装置生产无水硫酸钠,产生了一定的经济效益,而且本装置投资少,实施简单、灵活、方便,效果良好,具有较高的企业效益和社会效益。

标签:
固废
山东 - 泰安 来源:中冶有色网 2023-03-19
综合利用固废生产岩棉的方法和系统

本发明公开了一种综合利用固废生产岩棉的方法和系统,包括如下步骤:a)将岩棉废渣、煤矸石、水泥按质量比为50-70:20-35:10-20的比例混合均匀,制成蒸压废渣块;b)将蒸压废渣块、冶炼废渣按质量比为(60-80):(20-40)的比例混合均匀,得到混合料;c)将混合料高温熔融后高速离心成纤,制得纤维;d)在纤维上喷洒粘结剂、憎水剂以及偶联剂,再经积棉、固化、分切,即得岩棉板材;该方法工艺设备简单,操作方便,能耗低,热源可回收利用,综合利用固废替代传统玄武岩、白云石生产岩棉制品,彻底解决岩棉企业固废。

标签:
固废
山东 - 泰安 来源:中冶有色网 2023-03-19
农业固体废弃物快速发酵控制系统

一种农业固体废弃物快速发酵控制系统,包括发酵罐本体、控制机构和执行机构;执行机构包括配设在发酵罐本体上的搅拌器、喷淋器、加热器和通风装置;控制机构中MCGS触摸屏与PLC通过信号线连接;MCGS触摸屏的界面上显示有执行机构的各部分;各传感器实时采集数据传到PLC,再由MCGS触摸屏显示;在设备启动后,放入物料前,通过PLC控制加热器对发酵罐本体进行预热,预热完成,加入物料和菌剂,无升温期,直接进入高温期并保持高温持续,开始发酵。该系统构成简便、控制先进、系统稳定,基于MCGS的快速发酵控制系统,可以通过传感器所测得的参数,控制发酵环境的温度、湿度、氧气浓度,保证发酵反应环境的最佳状态。

标签:
固废
山东 - 泰安 来源:中冶有色网 2023-03-19
农业固体废弃物快速发酵控制系统及控制方法

一种农业固体废弃物快速发酵控制系统,包括发酵罐本体、控制机构和执行机构;执行机构包括配设在发酵罐本体上的搅拌器、喷淋器、加热器和通风装置;控制机构中MCGS触摸屏与PLC通过信号线连接;MCGS触摸屏的界面上显示有执行机构的各部分;各传感器实时采集数据传到PLC,再由MCGS触摸屏显示;在设备启动后,放入物料前,通过PLC控制加热器对发酵罐本体进行预热,预热完成,加入物料和菌剂,无升温期,直接进入高温期并保持高温持续,开始发酵。该系统构成简便、控制先进、系统稳定,基于MCGS的快速发酵控制系统,可以通过传感器所测得的参数,控制发酵环境的温度、湿度、氧气浓度,保证发酵反应环境的最佳状态。

标签:
固废
山东 - 泰安 来源:中冶有色网 2023-03-19
玻璃钢固体废弃物加工至粉末状的方法

发明涉及玻璃钢废弃物加工方法领域,尤其是玻璃钢固体废弃物加工至粉末状的方法。该方法的步骤为:a)将整块废弃物撕成小块玻璃钢;b)将小块玻璃钢做粉碎处理;c)高速离心设备,将组成玻璃钢的各种材质的粉碎颗粒分类出来;d)用压板将玻璃钢颗粒中分离出来的环氧树脂及粘合胶压在研磨机上进行研磨;e)将研磨后的颗粒经过筛粉机筛分。本发明通过撕碎机将大块玻璃钢进行预处理,然后再用低速粉碎机将玻璃钢处理成颗粒。通过离心设备将玻璃钢中的不同材质分离出来。通过压板挤压并研磨的方式,得到树脂颗粒。通过筛分机来筛分出不同直径颗粒。本申请可以将玻璃钢进行回收并加工至颗粒状,进行重复利用,减少了环境的污染率,节约了成本。

标签:
固废
山东 - 泰安 来源:中冶有色网 2023-03-19
油漆废渣制备高分子树脂复合固体粉末生产工艺及生产线

本发明公开了一种油漆废渣制备高分子树脂复合固体粉末生产工艺及生产线,其技术方案为,将漆渣进行初步分类,然后大块漆渣直接进入破碎系统,对漆渣和液体的混合物则进行布料且压滤后再投入破碎系统,经过破碎后的物料经过闪蒸脱水后,再进行超细粉碎,整个过程在封闭的罩体中进行。本发明的有益效果是:该生产线可实现油漆废渣再生利用的无害化、连续化、自动化运行处理,运行过程产生的废水循环使用,产生的废气回收处理,无废水、废气、粉尘等二次污染,工艺条件、产品质量可控,生产效率高。

标签:
固废
山东 - 泰安 来源:中冶有色网 2023-03-19
上一页 4 5 6 7 8 ... 13 下一页
共13页    到第

中冶有色为您提供最新的山东泰安有色金属环境保护技术理论与应用信息,涵盖发明专利、权利要求、说明书、技术领域、背景技术、实用新型内容及具体实施方式等有色技术内容。打造最具专业性的有色金属技术理论与应用平台!

全国热门有色金属设备推荐
展开更多 +
全国热门有色金属技术推荐
展开更多 +

 

江西省隆恩特环保设备有限公司
宣传

报名参会
更多+

报告下载

有色专家
更多+

郑州大学
中国工程院 院士
长春黄金研究院有限公司
总经理
武汉工程大学
教授
中国矿业大学(北京)
院长/教授
湖南有色金属研究院
教授级高工/原总工程师
赤泥综合利用研究报告2025
推广

热门技术
更多+

推荐企业
更多+

福建省金龙稀土股份有限公司
宣传

发布

在线客服

公众号

电话

顶部
咨询电话:
010-88793500-807