青岛垚鑫智能科技有限公司
宣传

位置:中冶有色 >

有色技术频道 >

> 失效分析技术

分类:
全部
矿山技术
冶金技术
材料制备及加工技术
环境保护技术
分析检测技术
 
全部
物理检测技术
化学分析技术
力学检测技术
无损检测技术
失效分析技术
环境检测技术
地区:
全部
北京
天津
上海
重庆
河北
山西
辽宁
吉林
黑龙江
江苏
浙江
安徽
福建
江西
山东
河南
湖北
湖南
广东
海南
四川
贵州
云南
陕西
甘肃
青海
内蒙
广西
西藏
宁夏
新疆
其他
其他
展开
 
全部

有色金属失效分析技术理论与应用

免费发布技术信息>>
实验室试剂分类存储用带有检索标示的存储箱

本实用新型涉及实验室试剂存放技术领域,尤其涉及一种实验室试剂分类存储用带有检索标示的存储箱。其技术方案包括:箱体和冷藏箱,所述箱体前表面中间位置处安装有箱门,所述箱体前表面中间位置处通过储存室套接有试剂储存箱,所述箱体底部两侧位置处均安装有底座,所述底座底部中间位置处设有位移槽,所述位移槽内的顶部中间位置处通过轴承安装有调节杆,所述调节杆外表面位于位移槽内部通过螺纹安装有移动座。本实用新型解决了现有装置无法对试剂进行分类储存并标记,试剂查找较为繁琐,使用便捷性不佳,且无法对试剂进行冷藏保存,试剂在温度过高时,极易挥发失效,使用寿命不佳的问题,提高了本实用新型的储存效果。

标签:
失效分析
湖北 - 武汉 来源:中冶有色网 2023-03-19
液体检验对比装置
液体检验对比装置 1044     
 0

本实用新型公开了一种液体检验对比装置,包括底板、支架板、药液储存管和软塞,所述支架板设置在所述底板的上方,所述支架板的板面上平行排布有两个以上的定位孔,所述底板的顶部设置有与所述定位孔相对的凹槽,在所述凹槽内设置有软垫,所述软垫的顶部具有一个半球形的定位槽,所述药液储存管配合在所述定位孔和定位槽之间,所述药液储存管的上端开口位置处设置有一个橡胶圈,所述软塞为锥形,所述软塞卡在所述橡胶圈内,所述软塞与所述橡胶圈之间形成密封;该装置可以对多次采集的尿液进行对比,更利于对患者病情的判断,同时本装置易于储存尿液,避免尿液储存过程中的密封失效。

标签:
失效分析
山东 - 菏泽 来源:中冶有色网 2023-03-19
机电检修定位结构
机电检修定位结构 1149     
 0

本实用新型提供一种机电检修定位结构,包括液压升降杆,液压升降杆上端的升降杆顶部可拆卸设置有支撑板,液压升降杆的侧面还安装有内螺纹套杆,内螺纹套杆内螺接有螺纹升降杆,螺纹升降杆的上端插入支撑板下表面开设的定位槽内;液压升降杆和内螺纹套杆的下端安装有若干个高度调节块,高度调节块的下端安装有底座,底座下端设置的第三凸出部插入座板上表面开设的第二凹槽内;与现有技术相比,本实用新型的有益效果是:在升降杆伸出对设备进行支撑时,旋转螺纹升降杆上升对支撑板起到支撑的作用,在液压升降杆的液压力失效时,保证设备位置稳定;并且通过调整高度调节块的数量能够使液压升降杆的高度调整,方便对不同高度支撑点的支撑。

标签:
失效分析
辽宁 - 辽阳 来源:中冶有色网 2023-03-19
GaN功率器件的状态监测方法、装置、计算机设备和介质

本申请涉及一种GaN功率器件的状态监测方法、装置、计算机设备和介质,获取待测器件的结温,根据结温对待测器件进行功率循环测试,获取功率循环测试过程中的待测器件的电气参数,电气参数包括芯片级失效参数,根据电气参数以及状态监测模型得到状态监测结果,当状态监测结果指示待测器件未发生失效时,返回根据结温对待测器件进行功率循环测试,获取功率循环测试过程中的待测器件的电气参数。通过监测待测器件在多次功率循环测试中的电气参数,将待测器件芯片级失效相关的参数纳入考量,通过状态监测模型对电气参数进行分析,从而能够高效对待测器件的工作状态作出监测,有效了提高GaN功率器件状态监测结果的全面性以及准确性。

标签:
失效分析
广东 - 广州 来源:中冶有色网 2023-03-19
检查操作请求的方法、装置和计算机可读存储介质

本发明实施例公开了一种检查操作请求的方法、装置和计算机可读存储介质,服务端监控用户登录状态;其中,用户登录状态包括有效状态和失效状态;接收终端发送的操作请求;判断当前的用户登录状态是否为有效状态;若是,则调用与操作请求相对应的操作函数,以完成操作请求;若否,则向终端发送重新登录的提示信息,以便于重新对用户身份信息进行验证,从而确保操作的安全性。在该技术方案中,服务端对用户登录状态进行实时的监控,每当接收到操作请求时,则对当前的用户登录状态进行判断,以确保在用户登录状态有效的情况下执行相应的操作,极大的提升了系统的安全性。并且通过该种方式,可以简洁高效地实现对所有操作函数的校验。

标签:
失效分析
河南 - 郑州 来源:中冶有色网 2023-03-19
在线检修电站闸阀
在线检修电站闸阀 869     
 0

本发明涉及一种在线检修电站闸阀。该闸阀包括阀体,阀体内部设有两个活动阀座,各活动阀座上均具有阀座通道,各活动阀座与阀体之间设有弹性密封结构。阀体内于两个活动阀座之间设有闸板,闸板具有关闸位和开闸位。阀体内于两个活动阀座之间设有限位板,限位板的一端顶压在一个活动阀座的端面上、另一端顶压在另一个活动阀座的端面上,限位板位于闸板关闸路径上的延长线上,闸板位于关闸位时限位板与闸板的端部接触或具有间隙。闸板由关闸位向开闸位运动时,闸板与各活动阀座之间密封面部分接触密封,此时由于限位板的存在,两个活动阀座也不会发生偏斜,始终保证活动阀座与阀体之间的密封效果不会失效,限位板也不影响闸板的开关闸,使用方便。

标签:
失效分析
上海 - 上海 来源:中冶有色网 2023-03-19
铁路车站执行组电路的测试装置、测试系统以及测试方法

本发明公开了一种铁路车站执行组电路的测试装置、测试系统及测试方法,包括上位机、显示器、通信模块、I/O驱采模块、开关单元、对外接口模块以及电源模块。该装置能够结合铁路车站现场施工进度实际情况,与室内真实设备连接,具备驱动和采集室外真实信号设备的功能,通过定制的车站联锁界面,测试出车站室内执行组电路的正确性和故障点。本发明设计了一个具备自动测试功能的测试装置,针对铁路新建线路施工过程中的需求,减少开通前的联调和测试工作量,确保了铁路车站执行组电路测试的有序性,提高了现场施工测试效率和铁路新建车站的开通速度,对保证施工质量和联锁失效风险防控有很大的帮助。

标签:
失效分析
甘肃 - 兰州 来源:中冶有色网 2023-03-19
合金钢脱碳层深度的测量方法

本发明属于理化测试技术,涉及一种合金钢脱碳层深度的测量方法。本发明合金钢脱碳层深度测量方法采用将扫描电镜的图像信号输出端与X射线能谱仪的输入端连接,利用扫描电镜进行测量分析,再用X射线能谱仪进行分析验证,其具体过程如下:先切割试样;对试样进行表面处理,清洗试样;然后将试样安放在扫描镜内并抽真空;调整扫描电镜参数,进行组织形态分析;然后利用采集图像采集,对过渡区二分之一处的测量点两侧进行能谱分析,验证碳成份,最终完成脱碳层深度的测量。本发明能对合金钢脱碳层深度进行准确分析,且操作简单、方便,能够满足实际科研生产和失效分析的需要。

标签:
失效分析
黑龙江 - 哈尔滨 来源:中冶有色网 2023-03-19
在晶圆上对时钟异步芯片进行多个芯片并行测试的方法

本发明公开了一种在晶圆上对时钟异步芯片进行多个芯片并行测试的方法;包括以下步骤:步骤一,通过过程控制,由自动测试设备的算法图形产生器或顺序向量生成器产生同步的信号,加载在所有的被测芯片上;步骤二,在抓取使能的控制下,通过矩阵的功能,把输出端引导到数字抓取模块,数字抓取模块具有高频的采样时钟,按照采样时钟的频率=N×激励时钟频率的方式进行信号采样,N为大于等于3的正整数;步骤三,采样后的数据在地址失效存储器中存放,一个被测芯片的应答信号占据地址失效存储器中的一行位置,依次类推,N个被测对象将占据N行地址失效存储器空间;步骤四,对每一行地址失效存储器的数据进行分析。本发明可以有效缩短测试时间。

标签:
失效分析
上海 - 上海 来源:中冶有色网 2023-03-19
电流载荷作用下金属薄膜若干临界应变值测试方法

本发明公开了电流载荷作用下金属薄膜拉伸临界应变值的测试表征方法,包括对界面结合良好的金属薄膜/柔性基板体系同时进行电流加载和微力拉伸,在这种力/电耦合加载过程中,记录金属薄膜的应力-应变曲线和电阻变化-应变曲线,同时通过微观分析连续观察金属薄膜微观组织变化,得到微裂纹百分数-应变曲线。电流载荷下金属薄膜/柔性基板系统中金属薄膜失效临界应变体系由三个临界应变构成,其中电阻变化-应变曲线上电阻变化从线性阶段向非线性阶段转变时刻的应变为临界裂纹萌生应变;微裂纹百分数-应变曲线中微裂纹百分数反推为零时的理论应变为临界裂纹扩展应变;电阻变化-应变曲线上电阻发生剧增时刻的应变为临界裂纹失稳应变。

标签:
失效分析
陕西 - 西安 来源:中冶有色网 2023-03-19
基于轮间差速的变电站巡检机器人航迹推算方法与装置

本发明公开了一种基于轮间差速的变电站巡检机器人航迹推算方法与装置,本发明的航迹推算方法中加入了反馈环节,通过将卡尔曼滤波处理后的航迹数据反馈给航迹推算方程,实现了方程的自校正,有效的降低了干扰对航迹推算的影响。具有局部较高的航迹推算精度,电路精简,参数调试简单,算法实现容易。本发明和磁轨道导航的技术相结合,可以进行分段磁轨道埋设,有效减少现场施工量,降低了成本;该发明还可以和GPS全球导航系统相结合,在GPS失效的区域,该发明可以输出局部精度较高的航迹信息,有效的弥补GPS全球导航系统的不足。

标签:
失效分析
山东 - 济南 来源:中冶有色网 2023-03-19
预测大掺量胶粉改性沥青剪切疲劳寿命的计算方法及装置

本发明提供了一种预测大掺量胶粉改性沥青剪切疲劳寿命的计算方法。该方法包括:基于不同扫描时长的线性振幅扫描数据和时间扫描数据,建立所述平行板沥青样品的疲劳失效准则,基于所述疲劳失效准则,得到所述疲劳失效准则的失效准则参数;根据所述线粘弹特性参数、所述损伤特性参数和所述失效准则参数,并基于所述平行板沥青样品的本构关系,建立疲劳寿命预测模型,所述疲劳寿命预测模型用于预测不同应变水平下所述大掺量胶粉改性沥青的疲劳寿命。本发明提供的预测大掺量胶粉改性沥青剪切疲劳寿命的计算方法能够对大掺量胶粉改性沥青的疲劳性能做出定量分析和判断。

标签:
失效分析
河北 - 保定 来源:中冶有色网 2023-03-19
面向结构健康监测的蒙皮监测系统及监测方法

本发明公开了面向结构健康监测的蒙皮监测系统,包括柔性智能蒙皮、选通电路、STM32主控制器;柔性智能蒙皮包括柔性基底,柔性基底上密封封装呈阵列化的惯性倾角敏感单元,相邻两个惯性倾角敏感单元之间通过联通导线连接,每个惯性倾角敏感单元均连接同一个级联单元、信号输出单元,信号输出单元连接STM32主控制器;选通电路连接级联单元,用于对惯性倾角敏感单元扫描选通,控制惯性倾角敏感单元进行分时有序采样;STM32主控制器,通过IIC通信接口向选通电路发送控制信号,本发明面向结构健康监测的蒙皮监测系统及监测方法能够实现对中尺度构件“弯曲、扭转、倾斜等多种失效状态”的监测和重构。

标签:
失效分析
陕西 - 西安 来源:中冶有色网 2023-03-19
波纹型复合材料机翼蒙皮渐进损伤监测方法及系统

本发明公开了一种波纹型复合材料机翼蒙皮渐进损伤监测方法,具体涉及一种基于光纤布拉格光栅(FBG)非均匀反射谱的波纹型复合材料机翼蒙皮渐进损伤监测方法和监测系统,该方法在对波纹型复合材料机翼蒙皮有限元分析的基础上,对蒙皮铺层失效次序做出预测并提取对应临界失效载荷和铺层破坏处的应变场分布,通过FBG反射谱重构原理得到各临界失效载荷对应的FBG反射谱.构建监测系统,监测记录蒙皮各铺层失效时光谱,与预测光谱趋势相同,误差不超过8.6%。本发明还公开了一种应用所述监测技术的监测系统。由此,通过监测FBG非均匀反射谱特征变化即可实时监测波纹型复合材料蒙皮渐进损伤。

标签:
失效分析
江苏 - 南京 来源:中冶有色网 2023-03-19
预测纤维全缠绕复合材料气瓶爆破压力的方法

本发明涉及高压储氢气瓶制造技术,旨在提供一种预测纤维全缠绕复合材料气瓶爆破压力的方法。包括下述过程:建立含变厚度变角度封头的纤维全缠绕复合材料气瓶有限元模型;基于微观力学对复合材料建立多尺度模型;利用FORTRAN语言编写的ABAQUS‑UMAT即ABAQUS用户静态材料子程序模块,基于多尺度模型对复合材料气瓶进行渐进失效分析,求取爆破压力;本发明从微观角度对纤维和基体组分的损伤进行判别以及对损伤变量进行计算,相比于传统的唯象宏观失效准则,该方法能更准确的确定复合材料的失效模式,需要确定的材料参数则更少,因此能高效准确的对纤维全缠绕复合材料气瓶进行渐进失效分析,获取爆破压力。

标签:
失效分析
浙江 - 杭州 来源:中冶有色网 2023-03-19
带泄漏监测预警的单探杆多测点热偶温度测量装置

本发明公开了一种带泄漏监测预警的单探杆多测点热偶温度测量装置,该种带泄漏监测预警的单探杆多测点热偶温度测量装置包括铠装热电偶电缆、二次保护装置、冷端、接线箱和堵头装置,所述铠装热电偶电缆穿过二次保护装置,铠装热电偶电缆的信号线从电缆穿过冷端后连接到接线箱,冷端处还设置有与之配合使用的堵头装置。通过上述方式,本发明测量精度高;测量信号输出稳定,且抗干扰能力强,在高温高压的工况下能够稳定工作,不会有泄漏或者无法承受压力的机械损伤,在发生失效的情况下,也能够有补救措施,信号输出接线方便,能够满足危险区域的防爆要求。

标签:
失效分析
江苏 - 苏州 来源:中冶有色网 2023-03-19
汽车智能驾驶及ADAS测试评价方法及系统

本发明公开了一种基于QMU裕量与不确定性量化的汽车智能驾驶及ADAS测试评价方法,包括:获得智能驾驶系统故障失效模式;通过智能驾驶系统实际运行获得智能驾驶失效/故障物理模型;将智能驾驶系统故障失效模式代入智能驾驶失效/故障物理模型提取出失效特征参数集,通过失效特征参数集建立观测清单;基于实车试验数据、仿真模型预测和/或专家判断来建立智能驾驶系统功能模型的性能通道,并设置性能通道的性能阈值,对智能驾驶系统功能模型进行验证与确认;通过观测清单获得的智能驾驶失效/故障物理模型不确定性参数,进行不确定性源分析得出性能特征参数不确定性,进行QMU裕量计算后得出的性能裕量及不确定性,计算获得置信因子。

标签:
失效分析
上海 - 上海 来源:中冶有色网 2023-03-19
堆石坝沉降监测点装置、监测系统及监测方法

本发明公开了一种堆石坝沉降监测点装置、监测系统及监测方法,所述监测点装置包括监测点设备,所述监测点设备用于为堆石坝沉降监测提供监测点或为监测设备本身,还包括用于支撑监测点设备的支撑装置和用于对支撑装置进行保护的外套管;所述支撑装置包括第一基座及第一顶杆,所述第一顶杆下端与第一基座固定连接,所述监测点设备设置在第一顶杆的上端,且第一顶杆由多根杆段串联而成;所述外套筒套设在第一顶杆的外侧,且外套管的内径大于第一顶杆的外径,监测点设备位于外套筒的外侧。所述系统和方法基于所述监测点装置,采用本方案提供的方案,不仅可避免监测系统在运行期间失效,同时可有效实现对堆石坝沉降进行实时监测。

标签:
失效分析
四川 - 成都 来源:中冶有色网 2023-03-19
ESD保护单元的测试及加固方法

本发明公开了一种ESD保护单元的测试及加固方法,ESD保护单元设置在待测试芯片中,包括:对待测试芯片施加ESD放电应力;对待测试芯片的管脚进行监测,根据监测结果判断是否为ESD失效;若判断结果为ESD失效,则对待测试芯片进行开封,通过结构分析确定待测试芯片的ESD保护单元中的失效点;对ESD保护单元中的失效点进行加固仿真测试;在测试结果满足要求时,对待测试芯片进行加固;对加固后的芯片重新施加ESD放电应力,并进行监测,直至结果判断为ESD有效为止。本实施例提供的ESD保护单元的测试及加固方法,通过EDA软件对ESD保护单元进行仿真测试,保证芯片通过ESD设计要求并在正常工作状态下具备较高的鲁棒性。

标签:
失效分析
北京 - 北京 来源:中冶有色网 2023-03-19
预测复合材料层压板层间和纤维带间损伤的仿真方法

本发明公开了一种预测复合材料层压板层间和纤维带间损伤的仿真方法,包括:生成基础网格;生成预置纤维带界面层的基础铺层;将基础铺层叠合成复合材料层压板模型,并预置层间界面;对模型的材料属性进行设计,生成纤维增强复合材料层压板;设置生成的纤维增强复合材料层压板的边界条件、载荷条件和运行控制条件,预测其强度和损伤。本发明通过参数化建模实现集网格划分、结构建模和损伤分析为一体,自动生成预置层间和纤维带间界面单元的复合材料层压板3D模型,能实现层压板层间和纤维带间耦合裂纹的起始、扩展及最终失效全过程预测,解决了现有商业软件尚未克服的难题,提高了铺层复合材料的失效模式仿真分析置信度,有效降低了科研成本。

标签:
失效分析
北京 - 北京 来源:中冶有色网 2023-03-19
融合多源信息的隐含维纳退化过程剩余寿命预测方法

本发明公开了一种融合多源信息的隐含维纳退化过程剩余寿命预测方法,包括步骤:A、建立隐含线性维纳过程退化模型;B、估计离线参数:(1)针对先验退化信息不完美的情况,融合失效寿命数据估计模型先验漂移参数;(2)针对先验退化信息稀缺的情况,融合失效寿命数据和历史退化数据估计模型先验漂移参数;C、在线更新参数;D、预测剩余寿命。本发明不仅可以克服先验退化信息不完美或稀缺的问题,对设备的个体寿命和总体可靠性寿命特征量进行预测分析,还可以作为预测设备剩余寿命的一种有效分析工具,为设备基于状态的维修保障提供有力的理论依据和技术支撑,从而节约经费开支,避免不必要的经济损失,有很好的工程应用价值。

标签:
失效分析
陕西 - 西安 来源:中冶有色网 2023-03-19
存储器修复测试方法及系统

本发明公开了一种存储器修复测试方法及系统,其中该方法包括如下步骤:生成一信息统计记录表;通过测试向量对待测存储器进行数据分析和地址解析,以得到存储器中失效存储单元的地址信息和数据信息;将失效存储单元的地址信息和对应的数据信息录入信息统计记录表中;当所有测试向量执行完毕后,根据信息统计记录表中记录的信息对存储器中失效存储单元进行修复处理;采用上述存储器修复测试方法,在采用多段测试向量对存储器进行测试过程中,中间无须停顿,待所有测试向量执行完毕后,统一有有序地对所有的失效存储单元进行修复处理,具有测试和修复处理效率高的优点,有效节约测试时间。

标签:
失效分析
广东 - 东莞 来源:中冶有色网 2023-03-19
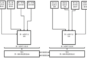
保证测速可用性的双端ATP测速系统和测速方法

本发明提供一种保证测速可用性的双端ATP测速系统,包括头尾两端每端ATP配备2个速度传感器加上2个加速度计的硬件架构下,列车头尾双端一共4个加速度计和4个速度传感器,最多在各自端的SDU测速模块得到两个有效加速度值和两个有效速度值,再叠加两端之间第一SDU测速模块和第二SDU测速模块之间的通信交互,每端的SDU测速模块最多能得到4个加速度有效值和4个速度有效值,最后基于预设规则处理各自本端SDU测速模块上的有效加速度和有效速度值,得到最终本端输出速度。本发明提供的系统,实现了保证测速精确性的前提下提高系统测速可靠性和可用性,减少测速失效对运营产生的影响。

标签:
失效分析
北京 - 北京 来源:中冶有色网 2023-03-19
机载燃油泵退化试验方案设计与寿命预测方法

一种机载燃油泵退化试验方案设计与寿命预测方法,包括以下步骤:通过对机载燃油泵的失效模式对应的失效机理的分析,获得造成燃油泵失效机理的主要应力,并根据相关标准确定应力水平;基于所选择的应力类型及水平,设计并搭建复杂应力条件下机载燃油泵退化试验系统;基于正交试验思想设计机载燃油泵复杂应力退化试验方案,并采集试验过程中燃油泵出口压力数据;失效寿命在线预测,采用失效物理与数据驱动融合的方法建立燃油泵退化模型,并采用无迹卡尔曼滤波器对模型参数进行更新,使用更新后的模型对失效寿命进行预测。本发明基于正交试验思想制定相应的试验方案,基于失效物理与数据驱动融合的方法对失效寿命进行预测。

标签:
失效分析
陕西 - 西安 来源:中冶有色网 2023-03-19
SOC芯片高温测试的方法和装置

本发明提供了一种SOC芯片高温测试的方法和装置,所述装置包括运行辅助电路、测试辅助电路、待测芯片和统计分析模块;所述待测芯片分别与运行辅助电路、测试辅助电路、统计分析模块连接;所述待测芯片上设置有基础系统模块、功能运行模块、回路测试模块和温度控制模块;所述统计分析模块用于实时获取待测芯片在测试过程中的测试数据,并将测试数据发送至显示设备进行显示。通过上述方案,在进行芯片老化测试时,不仅能覆盖到芯片内部各个模块的系统级功能的HTOL测试,也能够覆盖芯片管脚电路的测试,同时,还可以监控每颗HTOL芯片的实时电性参数和运行状态,便于老化数据分析和老化失效分析。

标签:
失效分析
福建 - 福州 来源:中冶有色网 2023-03-19
用于含缺陷热挤压三通极限载荷测试的缺陷制作方法

本发明属于油气输送工程技术领域,具体涉及一种用于含缺陷热挤压三通极限载荷测试的缺陷制作方法,包括以下步骤:1)采集热挤压三通的几何尺寸参数;2)选择缺陷位置:分析热挤压三通的失效模式,结合有限元建模及应力分析结果,在热挤压三通的强度薄弱区域内选择缺陷位置;3)在步骤2)中选择的缺陷位置处制作缺陷。本发明依据压力容器安全评估中的“最弱环节”原则,总结验证试验和有限元分析结果,分析热挤压三通的失效模式,准确定位热挤压三通的“最弱环节”为制造工艺的薄弱部位和管系载荷的集中部位。在相应部位制作表面缺陷,可以有效地评估缺陷对三通极限承载能力的影响。

标签:
失效分析
陕西 - 西安 来源:中冶有色网 2023-03-19
检知式分配器
检知式分配器 1056     
 0

本实用新型属于机械设备技术领域,具体地,涉及一种检知式分配器。本实用新型所述检知式分配器,改进其蓄油块结构,于蓄油块外壁添加橡胶密封圈和Y型圈,进而提高其密封性,同时橡胶密封圈和Y型圈分别采用氢化丁晴橡胶和氟橡胶材质,使其耐酸碱、耐高温,有效解决其硬化、膨胀,从根本上解决分配器失效和泄漏等问题。

标签:
失效分析
广东 - 东莞 来源:中冶有色网 2023-03-19
基于胶层梯度退化的老化后粘接结构性能预测方法、系统

本发明属于粘接结构力学性能预测技术领域,公开了一种基于胶层梯度退化的老化后粘接结构性能预测方法、系统,制作CFRP/铝合金单搭接接头和CFRP蜂窝夹层粘接结构,接头老化试验,老化前后接头力学性能试验及胶粘剂FTIR测试,特征官能团筛选,官能团吸光度曲线基本变换,建立接头失效载荷预测函数,定义基础退化因子,计算老化后粘接结构胶层面内等效失效载荷,建立基于比例长度的失效载荷预测函数,定义梯度因子及面内退化因子,内聚力参数修正及失效模拟。本发明通过量化分析湿热老化环境下大面积胶层面内性能的梯度退化规律,能够准确有效地模拟老化后复合材料蜂窝夹层粘接结构的失效行为为复合材料蜂窝夹层粘接结构安全设计提供参考。

标签:
失效分析
河南 - 郑州 来源:中冶有色网 2023-03-19
双动力系统铁路检修车

本发明提供一种双动力系统铁路检修车,包括设置于所述双动力系统铁路检修车主体内的两组动力系统,每组所述动力系统包括:柴油机、与所述柴油机的输出端相连接的液力传动箱,以及转向架;所述转向架包括:轮对,以及用于驱动所述轮对的车齿箱;达到了机组冗余的目的,在其中一个动力系统失效的情况下,也能保证车辆的正常运行,最大限度地避免了机破事故的发生;同时通过液力传动配合双动力系统的结构,不仅可以使车辆的运行达到160km/h 的速度等级,还满足了车辆在高速运行时的平稳性和抗冲击要求。

标签:
失效分析
江苏 - 盐城 来源:中冶有色网 2023-03-19
用于对无线电网络的特征的测量进行计算机辅助处理的方法

本发明涉及一种用于对无线电网络的特征的测量进行计算机辅助处理的方法,其中所述无线电网络包括多个基站(AP1,AP2,…,AP9)和一个或多个移动对象(O),并且对于相应的移动对象(O)执行测量,其中每个测量被分配给一个基站(AP1,AP2,…,AP9)并且描述由相应的移动对象(O)所发送的在所分配的基站(AP1,AP2,…,AP9)处的场的特征和/或由所分配的基站(AP1,AP2,…,AP9)所发送的在相应的移动对象(O)处的场的特征,其中设置多个与基站(AP1,AP2,…,AP9)通信的分析处理单元(AU1,AU2,…,AU9)并且为每个分析处理单元(AU1,AU2,…,AU9)分配无线电网络的一个或多个基站(AP1,AP2,…,AP9)。根据本发明的方法的特征在于,用多个分析处理单元执行对无线网络中的特征的分析处理,其中根据移动对象的位置总是确定一个合适的分析处理单元来对特征分析处理。通过对特征的分布式的分析处理实现了,在一个分析处理单元失效时不是网络中的全部所分析处理的信息丢失。除此之外,通过使用多个分析处理单元确保在本方法中有足够的计算能力供使用以对测量进行处理。

标签:
失效分析
其他 - 其他 来源:中冶有色网 2023-03-19
上一页 501 502 503 504 505 ... 718 下一页
共718页    到第

中冶有色为您提供最新的有色金属失效分析技术理论与应用信息,涵盖发明专利、权利要求、说明书、技术领域、背景技术、实用新型内容及具体实施方式等有色技术内容。打造最具专业性的有色金属技术理论与应用平台!

全国热门有色金属设备推荐
展开更多 +
全国热门有色金属技术推荐
展开更多 +

 

江西省隆恩特环保设备有限公司
宣传

报名参会
更多+

2025年10月15日 ~ 17日
2025年10月17日 ~ 19日
2025年10月31日 ~ 11月02日
2025年11月07日 ~ 09日

报告下载

有色专家
更多+

北方民族大学
院长/教授
有研科技集团有限公司
首席科学家
长沙矿冶研究院有限责任公司
中国工程院院士
中国矿业大学(北京)
教授
西安建筑科技大学
教授
赤泥综合利用研究报告2025
推广

热门技术
更多+

推荐企业
更多+

福建省金龙稀土股份有限公司
宣传

发布

在线客服

公众号

电话

顶部
咨询电话:
010-88793500-807