青岛垚鑫智能科技有限公司
宣传

位置:中冶有色 >

有色技术频道 >

分类:
全部
矿山技术
冶金技术
材料制备及加工技术
环境保护技术
分析检测技术
 
全部
废水处理技术
大气治理技术
固/危废处置技术
土壤修复技术
地区:
全部
北京
天津
上海
重庆
河北
山西
辽宁
吉林
黑龙江
江苏
浙江
安徽
福建
江西
山东
河南
湖北
湖南
广东
海南
四川
贵州
云南
陕西
甘肃
青海
内蒙
广西
西藏
宁夏
新疆
其他
其他
展开
 
全部
福州
厦门
漳州
泉州
三明
莆田
南平
龙岩
宁德

福建福州有色金属环境保护技术理论与应用

免费发布技术信息>>
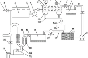
造纸废水净化回收系统
造纸废水净化回收系统 1149     
 0

本实用新型公布了一种造纸废水净化回收系统,包括污水池、筛网过滤池、调节池、混合池和絮凝反应池,调节池的出水口通过管道连接混合池,混合池的出水口通过管道连接絮凝反应池,本实用新型在调节池中调节pH值后通入混合池和絮凝反应池中进行絮凝反应,平流式沉淀池沉淀完后通过曝气池,用空气压缩机通过管道输送到曝气池底部的空气扩散装置,然后再将污水通入至沉淀池进行二次沉淀,二次沉淀SS固体悬浮物过滤更彻底,而且处理后的清水复用率高,解决了现有技术的造纸废水净化回收系统将絮凝沉淀后水直接通入回收罐,导致SS固体悬浮物过滤不彻底,而且处理后的清水复用率低的技术问题。

标签:
废水处理
福建 - 福州 来源:中冶有色网 2023-03-19
适用于石材加工低浊度废水处理的一体化装置

适用于石材加工低浊度废水处理的一体化装置,包括位于上部的吸附沉淀区、位于下部的集泥斗;在沉淀区的外壁上设有进水管和出水管、内壁上设有溢流堰;在沉淀区中部设有与进水管相连接的竖向中心筒;在中心筒下端设置有伞形反射板;在沉淀区内,进水管与竖向中心筒之间设置有网格栅絮凝池;网格絮凝池与竖向中心筒之间通过一管道连接,管道的中心轴位于所述中心筒的圆形横截面的切线方向上;排泥管与进水管之间由污泥回流管连通,污泥回流管上设有一污泥回流泵。本实用新型利用回流泥渣的吸附性能,形成易于沉淀的大颗粒悬浮物,解决了含螯合络合能力很强的冷却剂的低浊度的石材废水难于沉淀的问题。

标签:
废水处理
福建 - 福州 来源:中冶有色网 2023-03-19
碳材料负载铜钴双金属硫化物复合材料及其制法和在废水处理中的应用

本发明公开了一种碳材料负载铜钴双金属硫化物的复合材料及其制法和在水处理中的应用,所述复合材料中,铜钴双金属硫化物(CuCo2S4)微米或纳米颗粒负载于碳材料上。本发明中通过一步法或多步法制备所述复合材料。本发明的复合材料用于水处理或废水处理时,由于铜‑钴双金属之间协同作用及其硫化物与碳材料之间的协同作用使得该复合材料具有良好的催化降解以及吸附降解污染物的性能。

标签:
废水处理
福建 - 福州 来源:中冶有色网 2023-03-19
重金属废水净化装置
重金属废水净化装置 1038     
 0

本实用新型涉及废水处理技术领域,且公开了一种重金属废水净化装置,包括净化箱,所述净化箱的中部固定安装有隔板,净化箱的顶面固定安装有位于隔板左侧的从进水管,净化箱的左侧面通过固定螺栓固定安装有封口板,封口板的右侧面固定安装有固定套块,固定套块的右侧面固定套装有第一滤网,第一滤网的右端与隔板的左侧面固定连接。该重金属废水净化装置,通过设置进料管将原料导入转动板正上方,当转动板上方质量过大时,伸缩杆伸缩从而使得两个转动板之间出现缝隙导料,然后当质量下降时,利用连接弹簧使得转动板复原,从而形成定量输送原料,避免了用料量难以保证到最适量的问题,即可达到净化装置均匀进料净化水质的效果。

标签:
废水处理
福建 - 福州 来源:中冶有色网 2023-03-19
养殖废水的处理方法
养殖废水的处理方法 1166     
 0

本发明公开了一种养殖废水的处理方法,养殖废水经过固液分离预处理后,再经厌氧塘、第一兼氧/好氧池、第一沉淀池、第二兼氧/好氧池、第二沉淀池、反应池、第三沉淀池后出水达标排放;在反应池中投加废水处理剂,按重量份数计,其原料包括:高炉渣40~50份、碳酸钠20~25份、聚二甲基二烯丙基氯化铵10~15份、二氧化钛6~10份、活性炭5~8份、沸石粉3~5份和水60~70份。本发明COD平均去除率能达到98%以上,氨氮去除率达到96%以上,总磷去除率高达99%以上,厌氧反应程度高,沼气产量大,能源回收利用率高,系统抗冲击能力强,运行稳定。

标签:
废水处理
福建 - 福州 来源:中冶有色网 2023-03-19
具有油脂吸附收集功能的废水处理设备

本发明提供了一种具有油脂吸附收集功能的废水处理设备,其结构包括按钮、控制面板、手提槽、油脂吸附收集装置、连接管、机箱、把手、箱门,按钮后端镶嵌于控制面板正表面,手提槽与机箱为一体化结构,油脂吸附收集装置右侧端固定安装于机箱左侧端,连接管右侧端嵌入安装于机箱左侧端,连接管右侧端嵌入安装于机箱左侧端,把手后端与箱门正表面相固定,油脂吸附收集装置为长方体结构,在其内部设有塑胶板,塑胶板可以吸附废水中的油脂,在吸附过后,油脂在其表面形成油膜,达到一定厚度之后,会流下来,从而实现对油脂吸附收集的效果,这样在废水处理的时候,就不会使油脂进入到处理设备里面,避免影响到设备的处理效果。

标签:
废水处理
福建 - 福州 来源:中冶有色网 2023-03-19
染整加工中废水过滤装置

本实用新型涉及一种染整加工中废水过滤装置,特别涉及针织品加工设备技术领域。本实用新型包括箱体、进水管、初步过滤机构、清理机构、摇摆机构、固定架、第一过滤槽、第二过滤槽、第三过滤槽、固定块、排液口,所述初步过滤机构包括主动轮、从动轮、第一电机、网格输送带,所述箱体一侧外壁上设有所述清理机构,所述清理机构包括气缸、连接板、清理毛刷,所述固定架顶部与所述摇摆机构相连接,所述第一过滤槽、所述第二过滤槽、所述第三过滤槽底部均设有卡槽,所述固定块上设有与所述卡槽相匹配的卡块。实现了染整废水的充分、彻底的过滤,提高染整废水的过滤效率。

标签:
废水处理
福建 - 福州 来源:中冶有色网 2023-03-19
移动式油田废水电化学处理系统成套装置

本实用新型涉及一种移动式油田废水电化学处理系统成套装置。为实现本实用新型的目的而采用的技术方案是:成套装置由压滤装置、预处理槽、电化学处理装置、沉降池、过滤装置及其若干个增压泵、输水管串接而成。电化学处理装置工作电流750A,工作电压3.8V,流量>2吨/小时。废水处理系统成套装置安装于大型货车或集装箱车上,成为可移动式的废水处理系统成套装置。供电系统可依托于汽车。本实用新型具有:1.工艺流程设计紧凑,实现了移动性处理;2.操作简单,形成了连续处理的生产线;3.处理效率高,色度去除率高于98%;COD去除率达80%,提高了可生化比;4.处理费用低;5.出水率高,处理后固体沉淀物少等优点。

标签:
废水处理
福建 - 福州 来源:中冶有色网 2023-03-19
一体化立式高浓度硫酸盐废水处理装置

本实用新型公开了一种一体化立式高浓度硫酸盐废水处理装置,包括水解酸化反应段,硫化氢吹脱段和产甲烷反应段和罐体,所述水解酸化反应段设置于所述罐体下段,其包括用于使高浓度硫酸盐废水均匀散布的底部布水管和用于为硫酸盐还原菌提供生长环境的第一填料层,所述硫化氢吹脱段设置于所述罐体中段,其包括吹脱管路和集气部,所述产甲烷反应段设置于所述罐体的上段,其包括为产甲烷菌提供生长环境的第二填料层和出水堰;本实用新型将本实用新型将厌氧反应分为水解酸化反应段和产甲烷反应段,并且在两段之间加设硫化氢吹脱段,减弱了硫化氢会对产甲烷菌造成抑制作用,保证了产甲烷菌的活性,提高了对高浓度硫酸盐废水的处理效果。

标签:
废水处理
福建 - 福州 来源:中冶有色网 2023-03-19
中密度纤维板干燥尾气喷淋除尘置换废水中甲醛的去除工艺

本发明涉及一种中密度纤维板干燥尾气喷淋除尘置换废水中甲醛的去除工艺,本发明是通过置换废水中SS去除、水质和水量均化、甲醛去除、钙离子去除、SS再次去除和污泥处理步骤去除置换废水中甲醛,得到满足污水处理厂标准的废水;本发明工艺方法的甲醛去除靶向性强,去除效率高,可高达99.8%以上,且石灰法反应时间短,运行成本低。

标签:
废水处理
福建 - 福州 来源:中冶有色网 2023-03-19
回收废水中的镉制备高性能CdS@C光催化剂的方法及其应用

本发明涉及一种回收废水中的镉制备高性能CdS@C光催化剂的方法及其应用;回收废水中镉制备高性能CdS@C光催化剂的方法,包括以下步骤:1)用大薸植株吸附、富集废水中低浓度镉,得到含有高浓度镉的植物体;2)取镉富集大薸植物体的根部,洗涤、干燥、粉碎后得样品;3)将粉碎后的样品在氮气保护下进行烧制,获得含镉生物质碳;4)将获得的含镉生物质碳在氮/氧混合气体保护下,继续烧制,得到富镉生物质碳;5)将富镉生物质碳与水和硫化剂混匀,并进行硫化反应,得到碳负载硫化镉材料;本发明将镉富集并转化成具有较窄的禁带宽度和高效光催化活性的碳负载的硫化镉光催化材料,实现了水体中镉污染的治理和重金属镉的高值化回收利用。

标签:
废水处理
福建 - 福州 来源:中冶有色网 2023-03-19
畜禽养殖废水处理工艺
畜禽养殖废水处理工艺 1049     
 0

本发明涉及一种畜禽养殖废水处理工艺,包括以下步骤:(1)固液分离:进行固液分离处理;(2)厌氧发酵:进入沼气池内,进行厌氧发酵处理;(3)气浮处理:进入气浮池内,加入氧化剂亚硝酸钠,去除废水中的细颗粒物以及杂质;(4)陶瓷膜过滤:经过陶瓷膜过滤装置进行过滤;(5)厌氧处理:在厌氧池内进行厌氧处理;(6)氧化处理:在氧化池内进行氧化处理,通过曝气机对氧化池内废水进行曝气;(7)深度处理:经沉淀池沉淀后进入人工湿地进行处理,再经接触消毒池消毒处理后达标排放。本发明通过厌氧和好氧方式对污水进行处理,且陶瓷膜大大提高了污水的过滤性能,污水通过人工湿地和消毒后排放,确保了污水的达标排放稳定性。

标签:
废水处理
福建 - 福州 来源:中冶有色网 2023-03-19
废水超微净化处理装置

本实用新型公开了一种废水超微净化处理装置,针对现有技术中没有经过超微处理的废水占有较多的大颗粒,存在不便于排放到自然水体的问题,现提出如下方案,其包括废水集中箱、进水管、第一传送管、第一进水泵,第一传送管的送水末端设有PH调节装置,PH调节装置包括搅拌腔、沉淀腔、下料腔、第一收集池,本装置还包括过滤池、沉淀池、第五传送管,第五传送管的进液端设有第二逆止单向阀,第五传送管为“S”型传送管,第五传送管上设有两个超微滤膜过滤器。本实用新型利用PH调节装置、沉淀池、过滤池和在最后出管前设置的超微滤膜过滤器,对出水的颗粒大小进行控制,能够有效的减少大颗粒排放到自然水体中。

标签:
废水处理
福建 - 福州 来源:中冶有色网 2023-03-19
LDHs/PVA复合膜制备方法及其在重金属废水中应用

本发明属于复合膜材料技术领域,尤其涉及一种水滑石复合材料的制备方法及其在重金属废水中应用。本发明的采用共沉淀法,首先配制二价金属阳离子M2+的硝酸盐或氯化盐水溶液A、三价金属阳离子M3+的硝酸盐或氯化盐水溶液B,并加入重金属离子螯合剂有机盐充分分散的水溶液C。经陈化、真空干燥、破碎、过筛子后得到重金属离子螯合剂插层水滑石。将之与PVA混合制成膜后制成LDHs/PVA复合膜。将该复合膜吸附材料浸入含Cu2+、Cd2+或Pb2+重金属废水中,吸附率可以达到92%。本发明所述的方法制备条件温和,成本低廉,具有很好的应用前景。

标签:
废水处理
福建 - 福州 来源:中冶有色网 2023-03-19
四氧化三铁@共价有机框架吸附材料及其在去除废水中有机染料方面的应用

本发明公开了一种Fe3O4@COFs吸附材料及其在去除废水中有机染料方面的应用,属于环境污水处理技术领域。其以Fe3O4 NPs作为载体,对苯二甲醛(TPA)和四(4‑氨基苯基)甲烷(TAMB)为桥联单体,乙酸为催化剂,制得一种新型Fe3O4@COFs吸附材料,所制备的Fe3O4@COFs吸附材料具备表面积大、吸附性强,易于固液分离、可重复使用等优势,对废水中的有机染料具有极佳的吸附效果,而且pH值和离子强度等环境因素的变化对吸附效果影响不大,故无需样品预处理,因此在染料废水环境治疗中具有巨大潜力。

标签:
废水处理
福建 - 福州 来源:中冶有色网 2023-03-19
含铁渣废水处理装置
含铁渣废水处理装置 857     
 0

本实用新型公开了一种含铁渣废水处理装置,包括底箱以及过滤管,过滤管的顶端固定连通有入料漏斗,过滤管的底端螺纹连接有螺纹座,螺纹座安装在底箱的顶部且与底箱相互连通,过滤管通过螺纹座与底箱相互连通,过滤管上设置有铁渣过滤机构,铁渣过滤机构包括磁铁盒和过滤铁芯,磁铁盒以及过滤铁芯均设置有七个,磁铁盒设置在过滤管的外壁上,过滤铁芯均对应插设在磁铁盒内,有益效果是:本装置通过设置有过滤管,在过滤管上设置有若干过滤机构,过滤机构中的过滤铁芯由磁铁制成,因此可以吸附经过过滤管道内壁上的铁渣,进而将铁渣收集起来,对废水完成固液分离,从而方便废水的处理和铁渣的回收在利用,且本装置结构简单,使用方便,便于携带。

标签:
废水处理
福建 - 福州 来源:中冶有色网 2023-03-19
用于从废水中回收DMAC或DMF的生产系统

本申请提供了一种用于从废水中回收DMAC或DMF的生产系统,包括萃取原料罐、萃取剂罐和萃取塔。萃取原料罐用于盛放萃取原料。萃取剂罐用于盛放萃取剂。萃取塔设置重相进口、轻相进口、重相出口和轻相出口,重相进口设置于萃取塔的塔顶,通过第一输送泵与萃取剂罐连接;所述轻相进口设置于所述萃取塔的底部,通过第二输送泵与所述萃取原料罐连接;所述重相出口设置于所述萃取塔的塔釜,用于与萃取相处理装置连接。区别于现有技术,上述技术方案通过萃取剂和萃取塔对DMAC废水进行处理,有效地将废水中的DMAC萃取到萃取相中。通过萃取的方式可将DMAC富集到比热容低、沸点低的溶剂中,大大降低萃取过程中的电耗,且降低了装置的故障率。

标签:
废水处理
福建 - 福州 来源:中冶有色网 2023-03-19
多功能高浓度有机废水处理装置

本发明涉及有机废水处理技术领域,且公开了一种多功能高浓度有机废水处理装置,包括底板、第一齿轮和第二齿轮,所述底板的上表面固定连接有处理罐,处理罐的底部内壁活动连接有转轴,转轴的底端固定连接有刮板,且刮板与处理罐相接触,所述转轴的一侧固定连接有螺旋片,螺旋片的一侧固定连接有多个辅助片,所述处理罐的一侧固定连接有超声波发生器。本发明不仅能够通过螺旋片和超声波发生器的配合使用,使有机废水得到高效的中和反应,提高了装置的反应效率,同时能够通过第一下料孔与第二下料孔的配合使用,使第一罐体和第二罐体间歇性的下料,提高了装置的使用效果,还能够通过过滤网套对废水进行高效的二次过滤,提高了装置的净化效果。

标签:
废水处理
福建 - 福州 来源:中冶有色网 2023-03-19
高浓度氨氮废水处理回收装置

本实用新型公布了一种高浓度氨氮废水处理回收装置,包括调节池和物理过滤罐,调节池通过管道连接物理过滤罐,物理过滤罐的底部通过管道连接换热器,并且在物理过滤罐和换热器的连接管道上设有第一水泵,换热器的顶部通过管道连接在解析塔的底部。本实用新型在解析塔的顶部通过管道连接在吸收塔的底部,解析收的氨气能够立即被吸收,试剂罐储存有稀硫酸,然后通过稀硫酸在反应罐进行中和反应,得到硫酸铵,减少直接回收氨气的缺陷,解决了现有技术的高浓度氨氮废水处理装置在进行解析过程中没有通过调节酸碱值增加氨氮废水的解析效率,而且解析吸收后的氨水直接回收效率不高,容易挥发的技术问题。

标签:
废水处理
福建 - 福州 来源:中冶有色网 2023-03-19
小型电镀废水处理装置
小型电镀废水处理装置 1023     
 0

本实用新型涉及一种小型电镀废水处理装置,包括进水管、净化系统、出水管和楼梯;所述进水管内部设有抽水泵;所述净化系统包括壳体和多块分隔板,所述分隔板和推拉夹块配合将净化系统从上到下楼层式分割为废水处理池、絮凝池、沉淀池和分离池;所述分离池包括吸附池和烘干室,吸附池和烘干室之间通过分隔墙互相隔开;所述出水管与吸附池下端一侧连通;该小型电镀废水处理装置具有占地面积小,净化效率高,性能齐全,投资少,能将电镀废水净化达标后再排放等优点。

标签:
废水处理
福建 - 福州 来源:中冶有色网 2023-03-19
地下废水排放装置
地下废水排放装置 865     
 0

本实用新型提供一种地下废水排放装置,解决利用曝气处理地下水过程中管道堵塞的问题,地下水处理效率高且净化效果好,包括地下管装置、曝气装置、废水预处理装置、二次废物抽除装置,地下管装置包括中空管体、筛板、隔离板,曝气装置包括曝气管、气体供应机,废水预处理装置包括雾化管、抽水管、净化箱,二次废物抽除装置包括吸渣管、收集箱,净化箱内设有离心箱,离心箱包括内离心箱及外离心箱,内离心箱底部连接有旋转电机,抽水管贯穿内离心箱的顶壁,雾化管贯穿净化箱的第一侧壁,净化箱的第一侧壁与外离心箱侧壁之间设有滤水板,滤水板两端设有滑托,滤水板设有滤孔,外离心箱的侧壁上端与净化箱的第一侧壁均设有与滑托相适配的滑槽。

标签:
废水处理
福建 - 福州 来源:中冶有色网 2023-03-19
上流式厌氧污泥床反应器及废水处理方法

本发明公开了一种上流式厌氧污泥床反应器及废水处理方法,反应器包括反应器筒体和连通于反应器筒体上端的三相分离器,反应器筒体的侧壁上设有环形保温腔,反应器筒体的内腔从下至上包括布水区和污泥床反应区;污泥床反应区内设有填料,填料为纤维棉球或负载维纶丝的聚乙烯骨架;反应器筒体的下端连接有用于将反应器竖立于地面的支撑座。该UASB反应器具有促进厌氧氨氧化菌富集的作用,缩短启动时间;提高脱氮性能等优点。废水处理方法包括以下步骤:在上流式厌氧污泥床反应器外部裹上避光材料,环形保温腔内通入循环水,并在污泥床反应区内接种污泥,废水由布水区进入,经污泥床反应区上流至三相分离器进行气、水和泥的分离。

标签:
废水处理
福建 - 福州 来源:中冶有色网 2023-03-19
具有吸附和降解有机废水的复合纸基材料的制备方法及其应用

本发明涉及一种具有吸附和降解有机废水功能的复合纸基材料的制备方法及应用,材料由30~50%的金属氧化物粉体,15~35%的吸附剂粉体,0~10%的无机纤维,10~30%的纸浆,5~15%的无机粘合剂和0.5~5%的二元助留剂组成。制备时,将金属氧化物粉体、吸附剂粉体、无机纤维、纸浆和无机粘合剂配制成浓度为2~30%的悬浮液,再加入二元助留剂后稀释为0.5%,在纸页成型器上形成湿纸板;经压榨烘干后得到复合纸基材料。将复合纸基材料置于带紫外光源的低浓度有机废水的液面上,可实现连续光催化降解。利用本发明的纸基材料,解决了用沸石等为载体制备复合催化材料时成本高、光催化剂份体难与废水分离等问题,且对低浓度废水中有机物具有吸附浓缩作用。

标签:
废水处理
福建 - 福州 来源:中冶有色网 2023-03-19
用于含磷废水处理的硅藻土-镍渣复合吸附材料及其制备

本发明公开了一种用于含磷废水处理的硅藻土-镍渣复合吸附材料及其制备方法。本发明的原料来自于冶炼镍铁合金产生的废弃物镍渣和硅藻土、石灰石;其制备方法为:以冶炼镍铁合金产生的废弃物镍渣和硅藻土、石灰石为原料,经原料混合、压制成型、高温反应后,制得用于含磷废水处理的硅藻土-镍渣复合吸附材料。该复合吸附材料具有比表面积大、除磷效率高、不易破损等优点,当废水中磷初始浓度为5mg/L时,样品对磷的吸附效率达到95%以上。经本发明方法制备的吸附材料不仅解决了冶炼镍铁合金过程中产生的废弃物镍渣对环境的严重污染,又节约了生产成本,经济效益显著,具有推广应用价值;且其在污水处理方面有着十分广泛的应用前景。

标签:
废水处理
福建 - 福州 来源:中冶有色网 2023-03-19
铋基金属有机框架材料快速去除废水中氯离子的方法

本发明提供了一种铋基金属有机框架材料快速去除废水中氯离子的方法。该方法利用可溶性铋酸盐与无毒有机酸形成多孔的铋基金属有机框架材料作为除氯试剂,将铋基MOFs材料加入到含氯废水中,调节废水的pH值和搅拌时间,并控制铋离子与氯离子的摩尔比,过滤后得到低浓度氯含量的合格滤液与氯氧化铋产品。

标签:
废水处理
福建 - 福州 来源:中冶有色网 2023-03-19
果酱生产废水净化处理装置

本实用新型公布了一种果酱生产废水净化处理装置,属于废水净化处理系统技术领域,包括净化槽体、第一隔板、第二隔板和底座,所述净化槽体的内部侧面设有所述第一隔板和所述第二隔板,从而形成第一净化室、第二净化室和第三净化室。本实用新型中第一净化室的内部设有铁丝过滤板和活性炭板,第一流通口上设有可拆装的海绵阻隔垫,第二隔板上设有第二流通口,并且第三净化室的上方设有可拆装的聚丙烯熔喷滤芯,能够有效地阻隔固体大颗粒物质,还能够充分高效地净化果酱废水,解决了现有技术的果酱生产废水净化处理装置采用物理吸附净化处理方式对果酱废水进行处理,没有在源头去除污染物,净化处理效果不好的技术问题。

标签:
废水处理
福建 - 福州 来源:中冶有色网 2023-03-19
海产品加工废水处理装置

本实用新型公开了一种海产品加工废水处理装置,包括收集池、过滤池和储存池,所述收集池的两个对称设置的竖向内侧壁均固定焊接有U形板,所述U形板的内侧壁与支撑板的侧面焊接固定,两组所述U形板之间卡接有连接架,所述连接架连接有第一过滤网,所述收集池内放置有U形杆,所述U形杆的两个竖向部上端均固定焊接有水平放置的横杆,且横杆与U形杆的横向部异面垂直,所述横杆两端均设置为圆弧形,两组所述横杆均设置在U形板的右侧,所述U形杆外周和横杆下端连接有第二过滤网。该海产品加工废水处理装置,能够将废水进行合理处理,达到再次利用,大大节约了能源。

标签:
废水处理
福建 - 福州 来源:中冶有色网 2023-03-19
城镇污废水的多级生态净化处理方法

本发明公开的属于废水处理技术领域,具体为一种城镇污废水的多级生态净化处理方法收集管;第一液泵,固定连接在所述收集管的右侧,且所述第一液泵的左侧和收集管连通;第一排水管固定连接在所述第一液泵的前侧,通过设置收集管,直接将道路边沟或是市政排水工程将初期雨水直接收集起来,并且通过第一液泵将初期雨水抽到第一排水管中排到过滤池中进行过滤,使得本就污染程度较低的初期雨水经过粗滤网滤去较大的杂质,再通过PP棉过滤网滤掉初期雨水内部的杂质和酸性物质,最后再排出到生态池中进行生态净化处理,既可以作为绿化景观,相比起现有的将污废水一同进行处理也节约了成本。

标签:
废水处理
福建 - 福州 来源:中冶有色网 2023-03-19
己内酰胺生产废水处理的方法

本发明涉及一种废水处理,具体涉及一种己内酰胺生产废水处理的方法,其包括以下步骤:S1生产废水蒸馏处理:将己内酰胺生产废水进行常压进料蒸馏处理,蒸馏过程中分别不断得到蒸馏冷凝液和蒸馏残液,蒸馏直至蒸馏残液析出有晶体;S2蒸馏残液回收:将所得到的蒸馏残液静置分层,分为上层物质、中层液体和下层晶体,将蒸馏残液的上层物质和下层晶体回收,中层液体继续步骤S1的蒸馏处理。本发明方法以低成本有效回收的有机物和硫酸铵,达到了资源化利用。

标签:
废水处理
福建 - 福州 来源:中冶有色网 2023-03-19
高糖废水培养的以榕树叶为碳源载体的生物活性炭

本发明属于生物活性炭技术领域,具体涉及一种高糖废水培养的以榕树叶为碳源载体的生物活性炭。将榕树叶为碳源的多孔富表面缺陷炭载体置于培养基中,分两步将混合菌株接种至的高糖废水中,经振荡共培养制得生物活性炭。分两步培养有利于前期加入的微生物菌株将高糖废水中的低聚糖或纤维素酶解为小分子糖类,产生的中间代谢产物可作为后期加入的微生物菌株生长繁殖的碳源。载体碳上吸附的有机质和污染物分别被微生物高效利用和协同降解,所以该净水剂具炭物理吸附与生物酶降解的双重净化作用,亲水但易于沉淀,非常适用于高糖废水的规模化处理。

标签:
废水处理
福建 - 福州 来源:中冶有色网 2023-03-19
上一页 31 32 33 34 35 ... 40 下一页
共40页    到第

中冶有色为您提供最新的福建福州有色金属环境保护技术理论与应用信息,涵盖发明专利、权利要求、说明书、技术领域、背景技术、实用新型内容及具体实施方式等有色技术内容。打造最具专业性的有色金属技术理论与应用平台!

全国热门有色金属设备推荐
展开更多 +
全国热门有色金属技术推荐
展开更多 +

 

江西省隆恩特环保设备有限公司
宣传

报名参会
更多+

报告下载

有色专家
更多+

江西理工大学
教授
湖南科技大学
所长/教授
西安建筑科技大学
教授
中国有色金属工业协会
副会长兼秘书长
北京科技大学
副院长/教授
赤泥综合利用研究报告2025
推广

热门技术
更多+

推荐企业
更多+

福建省金龙稀土股份有限公司
宣传

发布

在线客服

公众号

电话

顶部
咨询电话:
010-88793500-807