青岛垚鑫智能科技有限公司
宣传

位置:中冶有色 >

有色技术频道 >

> 化学分析技术

分类:
全部
矿山技术
冶金技术
材料制备及加工技术
环境保护技术
分析检测技术
 
全部
物理检测技术
化学分析技术
力学检测技术
无损检测技术
失效分析技术
环境检测技术
地区:
全部
北京
天津
上海
重庆
河北
山西
辽宁
吉林
黑龙江
江苏
浙江
安徽
福建
江西
山东
河南
湖北
湖南
广东
海南
四川
贵州
云南
陕西
甘肃
青海
内蒙
广西
西藏
宁夏
新疆
其他
其他
展开
 
全部
武汉
黄石
十堰
宜昌
襄阳
鄂州
荆门
孝感
荆州
黄冈
咸宁
随州
恩施土家族苗族自治州
仙桃
潜江
天门

湖北武汉有色金属化学分析技术理论与应用

免费发布技术信息>>
直流电流传感装置
直流电流传感装置 855     
 0

直流电流传感装置,属于电工技术中的直流电流测量设备,解决无振荡源、无大功率驱动和高精度、高稳定性、高可靠性的整流系统直流电流测量问题。本装置包括传感头、电源变压器、激励变压器、电阻、电感、二极管和运算放大及驱动器,传感头结构为:第一环形检测铁芯和第二环形检测铁芯分别绕有匝数相同的第一检测绕组和第二检测绕组,经拼装后,外面绕有补偿绕组,整体置于屏蔽铁芯空腔中,屏蔽铁芯外面绕有二次绕组,本发明兼具开环测量和闭环测量的优点,不存在高电压增益带来的振荡,避免大功率驱动,测量精度高、稳定性好、抗干扰能力强,可广泛用于电冶炼、电化学、电镀、电力、电气车辆等行业直流电流在线检测。

标签:
化学分析
湖北 - 武汉 来源:中冶有色网 2023-03-19
三电极反应器及其应用
三电极反应器及其应用 1178     
 0

本发明提供了一种三电极反应器,该三电极反应器整体密封性良好,可有效避免外界空气的渗入或内部气体的泄露,既保证了产气结果的可靠性,也可以实现高纯度H2的制备;该三电极反应器既可外接电化学工作站或电流电压表,又能对反应器内部进行洗气和产气取样,因而能实现光电解水过程的同步光电化学行为与产气量分析,从而深入探索光电解水系统内在的光电化学机制,并对光电解水效率进行评价。

标签:
化学分析
湖北 - 武汉 来源:中冶有色网 2023-03-19
基于能量感知的背向散射码率自适应方法、装置及系统

本发明涉及一种基于能量感知的背向散射码率自适应方法、装置及系统,该方法包括如下步骤:初始化码率策略,执行策略,获取当前信道状态信息,并将信道状态信息输入到强化学习模型中,强化学习模型接收信道状态信息输入,并输出码率决策结果,监测节点剩余的能量,将能量检测结果与设定阈值进行比较,当能量检测结果高于或等于设定阈值时,则选择强化学习模型给出的码率决策结果作为最终码率执行策略;当能量检测结果低于设定阈值时,则忽略强化学习模型给出的码率决策结果,选择可选的最低码率作为最终码率执行策略。本发明其将传统的码率自适应策略与能量约束规则结合,能够有效结合背向散射技术的特点并根据环境状态进行码率调整,达到更优的传输效果。

标签:
化学分析
湖北 - 武汉 来源:中冶有色网 2023-03-19
基于教育大数据的学习者模型动态构建方法

本发明提出一种基于教育大数据的学习者模型动态构建方法,旨在提供一种学习者个性化学习概览的动态构建方法,实现对学习者的全面描述,促进对学习者的个性化指导。本发明包括以下步骤:首先,通过在线学习平台获取学习者的学习数据;其次,利用Experience API规范量化学习者的学习经历;再次,借助大数据分析和挖掘技术提取有效的学习者特征;最后,依据学习者的有效特征数据动态构建不同时空的个性化学习概览,从而实现学习者模型的动态构建。本发明基于教育大数据的学习者模型动态构建方法能够促进个性化学习的生成,有助于构建个性化的学习环境,对于学习兴趣挖掘、知识盲点识别、就业指导、学习路径规划等领域具有实际的应用价值。

标签:
化学分析
湖北 - 武汉 来源:中冶有色网 2023-03-19
5,11,17,23-四(对叔丁基)-25,27-二[对硝基苯基硫脲基-(1′R,2′R)-1′,2′-二苯基乙氨基-羰甲氧基]-26,28-二羟基杯[4]芳烃及其合成方法和用途

本发明涉及生色的对映选择性化学传感器分子, 其结构式如图,所述化学传感器分子具有大的π共轭体系,多 重手性中心和强的氢键键合单元以及良好的预组织功能。能在 与手性物质对映体的相互作用中,通过立体效应和氢键的协同 作用达到对映选择性识别,并产生目视可见的显著的颜色变 化,在手性物质对映体纯度的检测,对映体的分离,手性催化 剂的筛选等方面具有广阔的应用前景。其合成路线合理,合成 方法简单;对映体纯度的检测方便、直观、灵敏,具有重要的 推广和应用价值。

标签:
化学分析
湖北 - 武汉 来源:中冶有色网 2023-03-19
雾凇状金属有机框架复合微电极和原位制备方法及应用

本发明公开了一种雾凇状[Cu(INA)2]金属有机框架三维石墨烯包覆碳纤维复合微电极、原位制备方法及应用。该复合微电极包括三维石墨烯包覆的活化碳纤维和石墨烯表层的雾凇状[Cu(INA)2]金属有机框架,所述三维石墨烯疏松多孔,所述雾凇状[Cu(INA)2]金属有机框架均匀沉积在所述三维石墨烯表层。其制备方法,包括以下步骤:将碳纤维在混合酸中进行电化学活化,并先后电沉积石墨烯和海绵状金属铜,使用电化学阳极溶出方法将海绵状金属铜原位转化为金属有机框架。本发明所提供的方法操作简捷、环境友好。该复合微电极应用于纳米电化学传感器领域时表现出较低的检测限和较高的检测灵敏度,应用前景非常广阔。

标签:
化学分析
湖北 - 武汉 来源:中冶有色网 2023-03-19
速灭威三信号传感材料及其制备方法与应用

本发明公开了一种速灭威三信号传感材料及其制备方法与应用,属于农药检测领域。该三信号传感材料为二萘杯[4]芳烃修饰金界面,其制备方法为:以杯[4]芳烃为原料,在碳酸钾、氢化钠的作用下分别与溴丙炔、1,2-二溴丁烷反应,得到的产物与α-萘酚反应得到二萘杯[4]芳烃;在金材料上修饰上叠氮基团,然后通过点击化学法修饰上二萘杯[4]芳烃得到二萘杯[4]芳烃修饰金界面。利用二萘杯[4]芳烃通过荧光光谱法能对速灭威进行检测,利用二萘杯[4]芳烃修饰金界面通过电化学阻抗法、接触角法对速灭威进行检测。本发明通过三重信号输出识别速灭威,结果可靠,灵敏度高,可重复使用,在农药的识别检测上有广阔的应用前景。

标签:
化学分析
湖北 - 武汉 来源:中冶有色网 2023-03-19
炼钢用超低碳钢取样器
炼钢用超低碳钢取样器 1091     
 0

本实用新型涉及一种炼钢用超低碳钢取样器,属冶金领域。取样器由纸管、钢样盒、陶瓷纤维纸、砂体、圆锥形高温耐火环,脱氧片、石英管及铁帽构成,钢样盒的一端插入在开了通孔的砂体中与石英管相通,石英管内装有开了均布微孔的脱氧片,纸管底部安装有圆锥形高温耐火环,本实用新型的取样器,可在取样时增强取样器抗烧性,提高抗热性,而且还可更好的吸收钢水中氧份,它结构合理,便于工业化生产,可实现获得超低碳钢优良钢样,测试超低碳的范围在0.03%左右。其钢液取样碳的化验值可达到[C]<0.01(%),满足化学分析室对超低碳钢的化验要求。

标签:
化学分析
湖北 - 武汉 来源:中冶有色网 2023-03-19
基于反复沉淀制备胶结钙质砂土的试验装置

本实用新型公开了一种基于反复沉淀制备胶结钙质砂土的试验装置,涉及岩土应用化学技术。本装置包括二氧化碳气瓶(1)、反应釜(2)、过滤器(3)、连通器(4)、水位控制仪(5)、水位计(6)、调节阀(7)、微型气泵(8)、PH监测仪(9)、PH计(10)、蠕动泵(11)、制样器(12)、恒温水槽(13)、温控仪(14)、温度传感器(15)、气体管(16)和液体管(17)。本实用新型模拟浅层海洋胶结过程中的自然物理条件,采用连续流动,反复沉淀的方法获得胶结程度均匀的胶结钙质砂土,通过改变钙质砂土颗粒组成、初始孔隙比和胶结物含量可获得不同结构类型和成分的胶结试样,为大规模单一变量分析试验提供试样保证。

标签:
化学分析
湖北 - 武汉 来源:中冶有色网 2023-03-19
低噪音碳纤维超微电极

本实用新型公开了一种低噪音碳纤维超微电极,包括电极引线、毛细管和碳纤维,碳纤维与电极引线通过导电胶联接,并将导电胶联接部位密封于毛细管内,毛细管尖端熔融密封固定碳纤维,并露出碳纤维的尖端部分,该电极制作简单、成本低,电化学性能优良,不渗漏、噪音低、灵敏度高,可用于高时空分辨的单细胞释放动态监测及对细胞内单个囊泡进行分析研究。

标签:
化学分析
湖北 - 武汉 来源:中冶有色网 2023-03-19
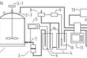
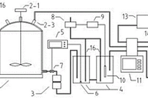
基于反复沉淀制备胶结钙质砂土的试验系统及其方法

本发明公开了一种基于反复沉淀制备胶结钙质砂土的试验系统及其方法,涉及岩土应用化学技术。本系统包括二氧化碳气瓶(1)、反应釜(2)、过滤器(3)、连通器(4)、水位控制仪(5)、水位计(6)、调节阀(7)、微型气泵(8)、PH监测仪(9)、PH计(10)、蠕动泵(11)、制样器(12)、恒温水槽(13)、温控仪(14)、温度传感器(15)、气体管(16)和液体管(17)。本发明模拟浅层海洋胶结过程中的自然物理条件,采用连续流动,反复沉淀的方法获得胶结程度均匀的胶结钙质砂土,通过改变钙质砂土颗粒组成、初始孔隙比和胶结物含量可获得不同结构类型和成分的胶结试样,为大规模单一变量分析试验提供试样保证。

标签:
化学分析
湖北 - 武汉 来源:中冶有色网 2023-03-19
利用废弃混凝土粉末修复污染底泥的方法

本发明公开了一种利用废弃混凝土修复污染底泥的方法,其步骤:a)采用破碎机将废弃混凝土粉碎;b)采用玻璃缸为实验装置,设置对照组,玻璃缸进行遮光处理;c)在玻璃缸中均匀的铺上底泥;d)在底泥表面铺上混凝土粉末,对照组中不加混凝土粉末;e)根据水和底泥比例加入实验用富营养化湖水,采用虹吸法将实验用水加入玻璃缸,并标注刻度;f)实验前期取水样测定总磷、总氮、化学需氧量、溶氧、pH值和水温理化指标;g)实验结束后,将泥样在阴凉通风处风干,分析底泥的理化性质。材料廉价易得、工艺简单、操作方便、无二次污染、适用范围广,应用于富营养化水体磷负荷的削减及污染底泥的修复,为废弃建筑垃圾资源化利用提供了新途径。

标签:
化学分析
湖北 - 武汉 来源:中冶有色网 2023-03-19
改善飞灰中磁珠微观结构和脱汞性能的方法及产品

本发明公开了一种改善飞灰中磁珠微观结构和脱汞性能的方法,其包括以下步骤:采用磁选机从粉煤灰中选取磁珠颗粒;采用X射线荧光光谱分析(XRF)测试磁珠的化学成分,确定磁珠中硅和铝的含量m(Si,Al);将磁珠颗粒置于聚四氟乙烯容器中,加入HF溶液,并机械搅拌;将被HF溶液浸渍过的磁珠颗粒滤出,用去离子水洗涤数次至中性;对磁珠颗粒进行干燥,即得到所述的微观结构获得改善的磁珠。本发明还公开了相应的磁珠。本发明的方法采用HF溶液对磁珠进行表面处理,将覆盖在磁珠表面的硅铝酸盐剥落,使被包裹的铁尖晶石相物质充分暴露,改善了磁珠的微观结构,增加其比表面积,发展其孔隙结构,大大提高了磁珠的催化和吸附性能。

标签:
化学分析
湖北 - 武汉 来源:中冶有色网 2023-03-19
溶胶-凝胶分子印迹固相微萃取头及其制备方法

本发明属于化学分析测试仪器技术领域。公开了一种溶胶-凝胶分子印迹固相微萃取头及其制备方法。本发明与共聚法制备的分子印迹萃取头相比,可用的功能单体种类多,制备过程简单、快速、产量高、制备重现性好、萃取头厚度可控。所得萃取头具有热稳定性高,溶剂稳定性好,使用寿命长等突出特点。本发明可直接用于水相识别,无论是顶空萃取还是直接萃取都有很好的萃取能力及选择性,对高沸点的物质也有很好的萃取和识别能力,可用于食品、环境、生物医药等复杂样品的分离富集。

标签:
化学分析
湖北 - 武汉 来源:中冶有色网 2023-03-19
微流控芯片的制备方法

本发明涉及一种微流控芯片的制备方法,选取玻璃组分,加入适量的光敏剂和晶核剂,高温熔制、拉制或浇注成片状,经研磨抛光成玻璃片,依次经光辐照、高温及酸腐蚀处理,制备出具有微流通道、液池、高压隔离结构和集成电极用孔穴阵列的玻璃芯片,利用等离子体化学气相沉积法、热丝化学气相沉积法或高温裂解法在玻璃孔穴中集成纳米碳管工作电极,参比电极、电泳分离电极分别集成在相应孔穴中,经封装而成。该微流控芯片具有电泳分离、反应及电化学检测功能,结构稳定、寿命长,信噪比低、检测灵敏度高、检测范围广等优点。

标签:
化学分析
湖北 - 武汉 来源:中冶有色网 2023-03-19
低噪音碳纤维纳米电极的制备方法

本发明公开了一种低噪音碳纤维纳米电极的制备方法,它是采用火焰熔融法将碳纤维密封于拉尖的玻璃毛细管内制得碳纤维微电极,克服了传统环氧树脂胶封电极易渗漏、噪音大的缺点。进一步将此电极经过火焰蚀刻为尖端直径为100—300nm的低噪音碳纤维纳米电极。该方法制作简单、成本低,电极的电化学性能优良,具有不渗漏、噪音低、灵敏度高的特点,可用于高时空分辨的单细胞释放动态监测及对细胞内单个囊泡进行分析研究。

标签:
化学分析
湖北 - 武汉 来源:中冶有色网 2023-03-19
利用废弃砖块粉末修复污染底泥的方法

本发明公开了一种利用废弃砖块修复污染底泥的方法,步骤:a)采用破碎机将废弃砖块粉碎;b)采用玻璃缸为实验装置,设置对照组,所有玻璃缸四面都进行遮光处理;c)在玻璃缸中均匀的铺上底泥;d)在底泥表面均匀的铺上砖块粉末,对照组中不加砖块粉末;e)根据水和底泥比例加入富营养化湖水,标注刻度;f)实验前期取水样测定总磷、总氮、化学需氧量、溶氧、pH值和水温理化指标,取样后用实验用水补充至刻度线;g)实验结束后,将缸中的水倒掉,将泥样在阴凉通风处风干,风干后的样品用研钵研磨,分析底泥的理化性质。方法易行,使用操作简便,且具有廉价易得,修复效果好,能同时实现底泥修复和垃圾处置的双赢。

标签:
化学分析
湖北 - 武汉 来源:中冶有色网 2023-03-19
对城市内河道的污水处理系统及污水处理工艺

本发明公开了一种对城市内河道的污水处理系统,包括污水池、用于过滤污水中悬浮物和化学物质的拦截网、调整池、混凝池、沉淀池、厌氧池、好氧池、缺氧池和过滤装置,所述厌氧池内添加有微生物菌,所述好氧池内添加亚硝酸菌和硝酸菌,缺氧池内添加有反硝化菌;所述过滤装置内从下到上依次设有过滤层、吸附层、填料层和重金属吸收层,所述过滤装置的顶部通过排水管连接有一微生态过滤池,本发明的对城市内河道的污水处理系统和工艺监测分析水体情况,生态调控,通过外源性污染控制、内源性污染控制和微生态系统修复相结合的方法,能有效的解决城市内河道的污染问题,得到较好的治污效果。本发明还公开了一种对城市内河道的污水处理工艺。

标签:
化学分析
湖北 - 武汉 来源:中冶有色网 2023-03-19
高低压密闭取样给样器
高低压密闭取样给样器 1135     
 0

高低压密闭取样给样器。一种将取样处的高压水样转换成低稳压取样并储存且输出的装置。适用于各个油田、环境监测、化工、医药、应用或分析化学等与液体相关专业的实验室、化验室。

标签:
化学分析
湖北 - 武汉 来源:中冶有色网 2023-03-19
电池热管理控制方法以及一种电池

本发明提供了一种电池热管理控制方法以及一种电池,属于动力电池安全性相关技术领域。该方法包括如下步骤:步骤一,获取电池当前的工作模式;步骤二,根据电池的当前工作模式,获得电池相应的最佳工作温度范围参数;步骤三,采用液冷或者液热方式对电池进行温度控制,并在温度控制过程中实时获得电池的当前温度以使得电池的当前温度始终处于相应的最佳工作温度范围内。本发明结合锂电池的电化学机理,由电池管理系统对监测到的电池实时温度进行数据分析,实现充电和放电模式下电池温度的全闭环热管理,彻底消除温度异常对充放电工作的影响,保持电池温度控制在一个可接受的范围之内,降低温度失控风险。

标签:
化学分析
湖北 - 武汉 来源:中冶有色网 2023-03-19
金属化膜电容器在交直流复合电压下劣化机理的解耦方法

本发明公开了一种金属化膜电容器在交直流复合电压下劣化机理的解耦方法,属于电力设备测试技术领域。本发明通过对金属化膜电容器及与金属化膜电容器相同参数的导线电容,进行老化试验对比,解耦出电化学腐蚀和热效应、以及自愈现象所造成的金属化膜电容器劣化,解耦方法简单易行,有助于准确分析金属化膜电容器的失效原因,指导电容器的设计和应用方法,以及电容器在工程应用中的可靠性和寿命预测,进而保证换流器的长期稳定运行。本发明可以广泛应用于直流输电换流阀、风电换流器等设备中的直流支撑电容,实用性强。

标签:
化学分析
湖北 - 武汉 来源:中冶有色网 2023-03-19
用于酶法肌酐试剂防腐的防腐剂组合物

本发明公开了一种用于酶法肌酐试剂防腐的防腐剂组合物,由以下原料组成,其原料按重量分:稳定剂1‑3份、防腐剂0.4‑1.3份、表面活性剂1‑2份、清洗剂1‑1.3份、抗坏血酸氧化酶肌酐酶为1‑2份,肌氨酸氧化酶0.5‑1.5份、缓冲液2‑3份、过氧化物酶、2‑3份、氨基氨替比林3‑5份、亚铁氰化钾2‑4份,具体包括如下步骤:步骤一、首先分别将3份硫代硫酸盐、3份硫氰酸盐、3份马来酸、3份二烷基硫酸钠放置于混合装置内,并用搅拌杆将其搅拌均匀,涉及肌酐技术领域。该用于酶法肌酐试剂防腐的防腐剂组合物,可避免酶法肌酐试剂对ADVIA生化分析系统对人血清,血浆(肝素锂和K2EDTA)和尿液中的肌酐进行定量测定时,有其他的腐蚀性的化学物质对其造成腐蚀,影响测定效果。

标签:
化学分析
湖北 - 武汉 来源:中冶有色网 2023-03-19
用于改良硅藻产油遗传特征的方法

本发明公开了一种用于改良硅藻产油遗传特征的方法,涉及硅藻的遗传育种方法。本方法是:①构建核基因转化质粒;②将转化质粒转入硅藻核基因组中构建随机插入突变体库;③以尼罗红荧光染色比值法对突变体库进行筛选高产油突变株;④细胞中甘油三酯测定和脂肪酸分析;⑤生长测定。本发明可通过随机插入突变选育优良品种,可用于任何成功建立遗传转移系统的硅藻;比基因表达或沉默易于成功筛选出综合性状优良的藻株;与化学诱变、辐射诱变等方法相比没有对人体的危害。所筛选的高产油突变株不仅油脂积累增加了,而且降低了甘油三酯中的多不饱和脂肪酸的比例,使之不需要经过任何饱和修饰即可作为生产生物柴油的原料。

标签:
化学分析
湖北 - 武汉 来源:中冶有色网 2023-03-19
缝洞性碳酸盐岩模型、其制备方法和用途

本发明公开了一种缝洞性碳酸盐岩模型、其制备方法和用途。该模型包括骨料、孔洞模拟件、岩体裂缝模拟件;骨料各组分的质量份数比为,水泥∶石英砂∶重晶石粉∶水=(2~3)∶(1.5~2.5)∶(0.5~1)∶(0.4~1);孔洞模拟件分布于骨料中;岩体裂缝模拟件也分布于骨料中。该方法包括:将骨料、孔洞模拟件、岩体裂缝模拟件按照分布规律填满于一模具中;静置,使得骨料之间充分发生物理和化学反应;拆除模具,得到缝洞性碳酸盐岩模型。本发明还公开了该模型用于缝洞性碳酸盐岩岩体声学与力学相应特征测试试验的用途。将其用于缝洞性碳酸盐岩岩体声学与力学相应特征测试试验时,避免了在加载过程中由于受力不均匀而产生试验误差,提高了试验测试结果分析的准确性。

标签:
化学分析
湖北 - 武汉 来源:中冶有色网 2023-03-19
依折麦布异构体的制备方法

本发明属于药物化学领域,本发明公开了一种依折麦布异构体(SSR型异构体),即1-(4-氟苯基)-3(S)-[3-(4-氟苯基)-3(S)-羟丙基]-4(R)-(4-羟苯基)-2-吖丁啶(氮杂环丁烷)酮,及其制备方法。SSR型异构体是依折麦布原料药的主要杂质之一。通过对依折麦布SSR型异构体的合成,为依折麦布杂质检查、定量及定性分析提供了对照品,从而提高了依折麦布的质量标准。

标签:
化学分析
湖北 - 武汉 来源:中冶有色网 2023-03-19
依折麦布异构体的合成方法

本发明属于药物化学领域,本发明公开了一种依折麦布异构体(RSR型异构体),即1-(4-氟苯基)-3(R)-[3-(4-氟苯基)-3(S)-羟丙基]-4(R)-(4-羟苯基)-2-吖丁啶(氮杂环丁烷)酮,及其合成方法。RSR型异构体是依折麦布原料药的主要杂质之一。依折麦布RSR型异构体的合成,为依折麦布杂质检查、定量及定性分析提供了对照品,提高了依折麦布的质量标准。

标签:
化学分析
湖北 - 武汉 来源:中冶有色网 2023-03-19
流速可控的离子交换柱

本实用新型提供一种流速可控的离子交换柱,属于化学分析测试工作中使用的实验器皿领域。本实用新型提供的离子交换柱为玻璃管材质、呈U形,经天然气喷灯高温加热制作成一个整体。包括贮液杯(1)、树脂填充柱(2)、砂芯板(3)、U型弯管(4)、导出管(5)、出水口(6)、橡皮管(7)、止水夹(8)、锥形枪头(9)。在出水口(6)的下端紧密嵌套有橡皮管(8),橡皮管中部夹载有止水夹(8)、下端固定有锥形枪头(9)用于调控溶液的流速。锥形枪头(9)与树脂床的表面保持同一水平高度,可以防止树脂层产生气泡、出现干涸的现象,以便影响吸附效果。本实用新型结构简单、使用方便、流速易控、化学分离富集效果好。

标签:
化学分析
湖北 - 武汉 来源:中冶有色网 2023-03-19
基于自适应图的学习者知识认知结构动态挖掘方法

本发明属于个性化学习技术领域,公开了一种基于自适应图的学习者知识认知结构动态挖掘方法,包括:构建在知识点集合上的初始知识点结构图;对初始的知识点集合上的初始知识点结构图进行更新;确定时序学习过程中学习者的状态动态变化;基于学习者在当前知识点上的状态变化计算得到学习者在与当前知识点相关联的知识点上的状态变化情况;更新学习者的知识状态;并根据更新后的学习者知识状态预测学习者下一时刻的作答结果。本发明能够同时考虑到学习者在学习过程中知识认知情况随时间的变化、学习者知识认知情况在知识结构图上的空间效应,完善知识认知结构分析模型,具有更高的准确性以及更好的解释性。

标签:
化学分析
湖北 - 武汉 来源:中冶有色网 2023-03-19
基于精神状态脑波数据分组和统计方法以及记录显示装置

本发明提供一种基于精神状态的脑波数据分组和统计方法以及记录、显示装置,本发明根据当前精神状态对脑波数据进行分组,使分组与精神状态紧密结合,分组意义明确,分组结果不但反映分组数据的大小,还可以反映分组数据的精神状态特征,并便于后续数据分析处理;与固定不变的组距分组相比,以精神状态作为分组依据,对不同的人有不同的分组结果,具有较强的灵活性和适应性,针对性也更强,用在学生学习过程监测,可以量化学习中的精神状态,反映不同的个性特征,为老师家长提供一种了解学生学习状况的方法。本发明记录的脑波数据,格式简单易懂,数据量小,降低对硬件的要求,并易于后续处理分析,根据统计结果绘制的统计图表,可以直观明了地反映脑波数据与精神状态的分布特征。

标签:
化学分析
湖北 - 武汉 来源:中冶有色网 2023-03-19
气相色谱仪的气体导入方法及装置

本发明属于物理化学分析领域,具体公开一种气相色谱仪的气体导入方法及装置,用于反应气相产物分析,包括:在反应之前,通过两口开关将反应气体储气罐中的反应气体依次通入反应池、气相色谱仪,最后通过气相色谱仪的出气口排至外界,实现洗气;洗气之后,关闭两口开关以及气相色谱仪通向外界的端口,并使得在反应池和气相色谱仪之间通过导气管形成通路;在反应结束后,通过气体流动泵,使得该通路中的气体循环流动,实现反应气相产物向气相色谱仪的均匀进样。本发明实现洗气与待测气体进样的精细调控,并且可以最大程度地减少洗气进样过程中空气进入以及确保进样气体中气体产物已均匀混合。

标签:
化学分析
湖北 - 武汉 来源:中冶有色网 2023-03-19
上一页 22 23 24 25 26 ... 62 下一页
共62页    到第

中冶有色为您提供最新的湖北武汉有色金属化学分析技术理论与应用信息,涵盖发明专利、权利要求、说明书、技术领域、背景技术、实用新型内容及具体实施方式等有色技术内容。打造最具专业性的有色金属技术理论与应用平台!

全国热门有色金属设备推荐
展开更多 +
全国热门有色金属技术推荐
展开更多 +

 

江西省隆恩特环保设备有限公司
宣传

报名参会
更多+

报告下载

有色专家
更多+

郑州大学
副院长/教授
江西理工大学
教授
赣州有色冶金研究所有限公司
副主任/高级工程师
重庆理工大学
教授
中国铝业股份有限公司
总裁 党委副书记
赤泥综合利用研究报告2025
推广

热门技术
更多+

推荐企业
更多+

福建省金龙稀土股份有限公司
宣传

发布

在线客服

公众号

电话

顶部
咨询电话:
010-88793500-807