青岛垚鑫智能科技有限公司
宣传

位置:中冶有色 >

有色技术频道 >

> 探矿技术

分类:
全部
矿山技术
冶金技术
材料制备及加工技术
环境保护技术
分析检测技术
 
全部
探矿技术
采矿技术
选矿技术
通用技术
地区:
全部
北京
天津
上海
重庆
河北
山西
辽宁
吉林
黑龙江
江苏
浙江
安徽
福建
江西
山东
河南
湖北
湖南
广东
海南
四川
贵州
云南
陕西
甘肃
青海
内蒙
广西
西藏
宁夏
新疆
其他
其他
展开
 
全部
济南
青岛
淄博
枣庄
东营
烟台
潍坊
济宁
泰安
威海
日照
滨州
德州
聊城
临沂
菏泽

山东济南有色金属探矿技术理论与应用

免费发布技术信息>>
搭载于TBM上的超前激光钻机及工作方法

本公开提供了一种搭载于TBM上的超前激光钻机及工作方法,至少包括激光钻头、清孔钻头、连接部件和激光钻杆;激光钻头包括排渣流体端口和激光发射终端,连接部件包括通过第一轴承套接的内筒和外筒;激光钻杆包括通过第二轴承套接的内钻杆和外钻杆;激光发生装置通过至少一根连续的激光光纤穿过内钻杆和内筒的连续空间后与激光发射终端连接,排渣流体供给端口通过内钻杆和内筒的连续空间与排渣流体端口连通;本公开解决了对TBM掌子面前岩体的水平快速钻进的难题,为揭露隧道掌子面前方地层岩性、构造、地下水、软弱夹层等地质体及其性质提供了一种快速有效的勘察方法。

标签:
探矿技术
山东 - 济南 来源:中冶有色网 2023-03-05
成品自流降水深井井管及其施工方法

本发明涉及基坑降水施工的技术领域,尤其是涉及一种成品自流降水深井井管及其施工方法。本发明包括潜水泵、透水内衬和滤水细石,所述滤水细石包裹在透水内衬外侧,所述潜水泵安装在透水内衬底部。本发明施工方法包括地质勘探和管线排查;辅助设备安装;测量放线打井作业;井管吊装和固定;降水作业与降水监测;拆除井管并清洗。本发明成果制作简单,不受场地影响,可工厂预制也可现场制作,施工简单便捷,节省工期,可循环使用,降水作业完成后,用吊车或者塔吊将本发明成果从降水井道内吊出,清洗PVC管及滤料里的残留泥浆后,可周转至其他位置重复利用。

标签:
探矿技术
山东 - 济南 来源:中冶有色网 2023-03-05
基于无人机航磁测量的污染物扩散通道识别方法及系统

本发明公开了一种基于无人机航磁测量的污染物扩散通道识别方法及系统,包括以下步骤:获取测区航磁测量数据,所述测区范围覆盖污染物源头和泄露点;根据所述航磁测量数据,生成两类或以上等值线平面图,并分别进行磁异常识别;将基于所述两类或以上等值线平面图得到的磁异常识别结果进行叠加,相匹配的位置即为断裂构造带;根据所述污染物源头和泄露点位置,以及断裂构造带,得到污染物源头与泄露点之间的污染物扩散通道。本发明针对地质情况复杂的老矿区,能够快速准确地识别出地下裂隙构造,从而推断出污染物泄露扩散的通道。

标签:
探矿技术
山东 - 济南 来源:中冶有色网 2023-03-05
用于地铁结构地下水渗流模拟的试验装置及系统

本发明公开了一种用于地铁结构地下水渗流模拟的试验装置及系统,其技术方案为:包括用于填筑土体的模型架,其一侧开有用于模拟隧道开挖的预留孔洞;与预留孔洞所在面相邻的两个侧面分别安装水箱,其中一个为进水箱,另一个为出水箱;进水箱与模型架通过若干进水孔连通,出水箱与模型架通过若干排水孔连通;进水箱、模型架与出水箱之间能够形成水循环。本发明能够模拟地铁施工过程对地下水渗流状态的影响,模拟数据准确,能够为实际施工提供参考,以减少地铁施工对地质环境的扰动。

标签:
探矿技术
山东 - 济南 来源:中冶有色网 2023-03-05
基坑爆破对周围建筑结构动力响应三维数值模拟分析方法

本发明属于地质爆破技术领域,公开了一种基坑爆破对周围建筑结构动力响应三维数值模拟分析方法,采用有限元软件ABAQUS进行三维建模,首先对结构体系进行模态分析,分析自振特性并给出结构的自振频率和前6阶阵型;然后对地铁深基坑爆破开挖过程中周围建筑结构的动力响应进行三维数值模拟,分析爆破冲击荷载作用下结构体系的振动速度的变化规律,并给出结构体系的位移云图和框架结构的应力分布。本发明为今后复杂地层条件下超深基坑爆破工程研究提供指导意义。

标签:
探矿技术
山东 - 济南 来源:中冶有色网 2023-03-05
仰拱结构全自动实时监测预警系统与方法

本公开公开了一种仰拱结构全自动实时监测预警系统及方法,包括探测系统,包括超声探伤仪和压力计,被配置为探测仰拱内部结构,检查有无损伤以及测定仰拱下部的围岩压力;无线信号传输系统,被配置为将探测系统采集到的信息传输至中控平台;中控平台,被配置为基于接收到的运营期隧道仰拱信息,分析仰拱下部围岩压力的变化,建立仰拱下部围岩压力连续变化模型,判断当前围岩压力对于仰拱安全性的影响程度,并根据影响程度给出相应的预警;电源系统,被配置为探测系统及无线信号传输系统提供电力,能够为研究运营期隧道围岩应力、变形变化特点以及隧道周边水文地质发展状况提供宝贵的科学资料。

标签:
探矿技术
山东 - 济南 来源:中冶有色网 2023-03-05
自动钻孔摄像装置及自动钻孔探测方法

本公开提出了一种自动钻孔摄像装置及自动钻孔探测方法,装置包括固定平台,设置在固定平台上的电动送杆装置、摄像探头以及推送杆,所述摄像探头设置在推送杆上,电动送杆装置与推送杆可滑动连接,电动送杆装置用于将推送杆送出或收回,从而将摄像探头传送至设定的检测位置。可以搭载于凿岩台车上,可以实现对钻孔方向的自动定位和钻孔的自动摄像,提高探测效率,同时设置的数据处理系统可对所得图像快速处理,得到掌子面前方的地质情况,结果更加直观,有效指导隧道施工。

标签:
探矿技术
山东 - 济南 来源:中冶有色网 2023-03-05
用于岩石地层钻探的合金钻头

本发明属于钻头技术领域,具体的说是一种用于岩石地层钻探的合金钻头,包括钻头座,所述钻头座上安装有刀翼,所述刀翼上均匀安装有切削齿,所述钻头座的上端面上安装有固定座,所述固定座呈环形分布,所述固定座上安装有牙轮;所述钻头座内开设有喷液孔,所述喷液孔的出口位于环形分布的固定座的中间位置,所述钻头座内开设有导屑孔,所述导屑孔的入口位于钻头座的端面上,所述导屑孔的出口位于钻头座的侧面上;所述导屑孔的入口环绕在喷液孔的周圈,所述导屑孔位于喷液孔的出口与固定座之间;本发明结构简单,使钻头具有一定的缓冲能力,提高钻头的使用寿命,并解决钻头得到的岩石碎屑尺寸较小不能满足地质上对岩石信息进行鉴定要求的问题。

标签:
探矿技术
山东 - 济南 来源:中冶有色网 2023-03-05
基于不均匀测网的三维电阻率测深应用方法

本发明公开了一种基于不均匀测网的三维电阻率测深应用方法,使用常规2D电阻率仪、稀疏大网度大极距电测深剖面组建三维电阻率数据体,电极排列为对称四极装置,使用最小二乘法进行了三维反演;该观测方法增大了探测深度,降低了成本,有效反映了地质体的空间特征,为钻孔布设提供了详细的资料。

标签:
探矿技术
山东 - 济南 来源:中冶有色网 2023-03-04
适用于富水碎粉岩地层的高渗透、高粘结型注浆加固材料及其制备方法

本发明属于注浆加固材料领域,提供了一种适用于富水碎粉岩地层的高渗透、高粘结型注浆加固材料及其制备方法,由以下组分按重量份数计:硅酸盐溶液20~35份,固化剂30~60份,速凝剂10~15份,增强剂1~5份,增稠剂0.2~1份,表面活性剂0.1‑0.5份,废水15‑30份。本发明解决了现有常规注浆材料(如水泥、超细水泥等颗粒型浆材)本身性能的局限性,其难以进入碎粉岩空隙内,进行有效固结,导致渗透注浆难以达到设计效果。而且制备的注浆加固材料具有低黏度、良好渗透性,从而解决碎粉岩特殊地层灌浆问题,保证整体灌浆质量,为解决深埋长隧洞类似关键地质问题提供材料治理方案。

标签:
探矿技术
山东 - 济南 来源:中冶有色网 2023-03-04
结构面制备方法及系统
结构面制备方法及系统 1246     
 0

本公开提供了一种结构面制备方法及系统,涉及工程地质和岩土工程领域。其中,一种结构面制备方法,包括:获取目标区域的点云数据和目标区域图像;利用目标区域的点云数据的明暗度和颜色信息与目标区域图像进行对比,判断出目标区域中所有潜在结构面;测量所有潜在结构面的相关参数,并建立结构面三维数字化模型;将结构面三维数字化模型导入3D打印机,完成结构面模型打印。其解决了传统技术中结构面取样困难问题,实现了虚拟数据实物化,具有较好的操作性和实用性。同时本发明无需野外结构面取样,保证了岩体结构的完整性。

标签:
探矿技术
山东 - 济南 来源:中冶有色网 2023-03-04
轨道交通工程建养一体化智慧管理平台及方法

本发明公开了一种轨道交通工程建养一体化智慧管理平台及方法,包括:基于GIS和BIM的工程建设信息共享模块,被配置为实现轨道交通各车站、区间BIM模型与轨道交通三维地质管理平台的融合与数据共享;基于进度管控的工程建设信息化管理模块,被配置为提供工程建设阶段工筹计划、合约计价、安全质量排查、风险预警以及签证变更的信息化管控;基于建养一体化的轨道交通运营维护模块,被配置为提供轨道交通运营维护阶段设备物资与安全风险预警的信息化管控。本发明能够克服传统技术方法功能单一、数据实效性差等缺点,提高工程建设数据资源共享性、进度管控智能化以及历史问题可追溯性。

标签:
探矿技术
山东 - 济南 来源:中冶有色网 2023-03-04
用于追踪波浪形态的系统、方法及应用

本发明涉及一种用于追踪波浪形态的系统、方法及应用,属于地质灾害模型试验相关技术领域。系统部分主要包括:波浪发生机构,波浪发生机构的外侧分别设置有多台高速摄像机,任一台高速摄像机均通过图像信号传输线与中继转换器连接,中继转换器通过电子信号传输线与分析机构连通。本发明通过设计全新的结构,利用高速摄像机获取波浪动态图像,解决了现有技术中难以获取波浪表面形态参数进行反馈设计和调节的各类试验系统中波浪形态难以捕捉的问题。

标签:
探矿技术
山东 - 济南 来源:中冶有色网 2023-03-04
隧道突涌水全寿命周期治理方法

本发明公开一种隧道突涌水全寿命周期治理方法,包括:联合地质资料、开挖资料、综合地球物理探测的探测结果及数值计算结果,获取隧道突涌水区段导水构造三维形态特征;考虑注浆封堵突涌水同时改善围岩物理力学参数,进行隧道突涌水区段的治理方案设计,并针对突涌水主控构造,进行关键孔和引排关键孔的设计;通过对按设计方案加固后的隧道段进行数值模拟,确保隧道在施工期的稳定和运营期的安全;根据设计方案进行注浆施工,并在施工过程中埋设监测装置,实施反馈优化设计;对隧道的注浆加固段的治理效果进行检查,确定开挖时间。本发明保障隧道施工期围岩稳定、运营期隧道不突水,杜绝“十隧九漏”痼疾,实现隧道突涌水有效治理和环境保护。

标签:
探矿技术
山东 - 济南 来源:中冶有色网 2023-03-04
基于电阻率跨孔CT的地铁盾构区间孤石精细化探测方法

本发明公开了一种基于电阻率跨孔CT的地铁盾构区间孤石精细化探测方法,包括:在掘进面前方未开挖段设计科学合理的钻孔平面布置方案;铺设电阻率跨孔CT测线网,采用二维探测普查、三维探测详查相结合的探测方案;数据采集利用新型组合式观测模式,获取更多关于孤石异常体的有效信息;通过构造携带距离加权函数的三维电阻率反演目标函数及反演方程,采用偏导数矩阵的并行解析快速求解算法;形成测区范围内孤石异常体探测的电阻率成像结果图,并结合已有地质分析推断孤石体的大小、空间分布等情况。本发明可实现孤石体异常体的三维高分辨率精确成像,为地铁盾构掘进机施工隧道安全快速掘进提供了有力的技术支持。

标签:
探矿技术
山东 - 济南 来源:中冶有色网 2023-03-04
TBM施工隧道前向跨孔雷达透射成像超前预报系统和方法

本发明公开了一种TBM施工隧道前向跨孔雷达透射成像超前预报系统和方法,它包括:安装在TBM机械主体内部、TBM刀盘后方的机械伸缩旋进装置,它由多级伸缩元件构成;机械伸缩旋进装置前端采用可拆卸结构与钻头或可扩展式多级串联雷达天线固定套管连接,并在机械伸缩旋进装置控制器控制下在TBM主体前方的围岩内钻两个深度相同的钻孔并布设套管,然后分别在两个钻孔内布置雷达发射天线和雷达接收天线;所述雷达发射天线和雷达接收天线与多通道雷达主机及计算机连接,进行跨孔雷达探测,从而实现快速精确地实现隧道掘进面前方地质情况的预报。

标签:
探矿技术
山东 - 济南 来源:中冶有色网 2023-03-04
高地应力准三维可视化模型试验台架装置

本发明为一种高地应力准三维可视化模型试验台架装置,包括反力墙装置,侧向外围设有门式反力框架,在门式反力框架和模型体之间设有液压加载装置,反力墙装置上洞室所在位置周围设有若干观察窗。通过本装置可进行高地应力条件下地下工程洞群稳定性的平面应变地质力学模型试验研究。本发明具有以下优点:1.模型钢架采用高强度合金钢材料,强度、刚度、抗冲击韧性好,耐腐蚀能力强,可长期反复循环使用。2.采用外部式加载方式,可方便实现液压千斤顶等加载设备的安装、拆换等工作。3.在反力墙洞周安装钢化玻璃,方便观察洞周的变形和裂纹扩展情况。4.结合配套的液压加载控制系统可方便实现分级加载,尽可能准确地模拟真实的地应力分布情况。

标签:
探矿技术
山东 - 济南 来源:中冶有色网 2023-03-04
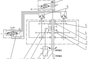
可变速的冲击回转动力头

本发明涉及地质钻探技术领域,具体地涉及一种可变速的冲击回转动力头,包括下惰齿轮、换挡双联齿轮、上惰齿轮、箱体、驱动马达、冲击油缸、机械换挡油缸;箱体内贯穿有中空回转芯轴,中空回转芯轴内设有内冲击杆,冲击油缸安装于箱体顶部;中空回转芯轴上下两侧分别安装有上齿轮轴和下齿轮,上齿轮轴和下齿轮分别与安装于中空回转芯轴上的上惰齿轮和下惰齿轮啮合;驱动马达安装于箱体上,用于驱动上齿轮轴和下齿轮;换挡双联齿轮套装于中空回转芯轴的外花键上,位于上惰齿轮和下惰齿轮之间,通过机械换挡油缸驱动,使其能够沿中空回转芯轴的外花键上下移动。本发明解决了传统冲击回转钻探工艺传动机构不能变速的问题。

标签:
探矿技术
山东 - 济南 来源:中冶有色网 2023-03-04
地铁隧道全时段智能监测装备与方法

本公开提供了一种地铁隧道全时段智能监测装备与方法,包括行走小车、数据处理系统和无线传输系统,所述行走小车上设置有摄像机、多源激光扫描仪、多源热红外分析仪、声波探测仪和气体浓度监测仪;行走小车上设置有能够与地铁车厢可拆卸连接的连接件;数据处理系统,被配置为接收摄像机、多源激光扫描仪、多源热红外分析仪、声波探测仪和气体浓度监测仪采集的数据,并进行处理,获取实时隧道真实画面状况、实时隧道拱顶沉降情况、实时隧道基地隆起状况、实时隧道不良地质声波反馈和实时隧道内危险气体浓度,通过所述无线传输系统传输给控制中心。

标签:
探矿技术
山东 - 济南 来源:中冶有色网 2023-03-04
非填充型大型溶洞、采空区精准处理方法及系统

本发明公开了一种非填充型大型溶洞、采空区精准处理方法及系统,包括:布孔,注浆孔沿单桩基础周围桩周布置注浆孔的数量和位置;钻孔,至少2台钻机同时在相邻的注浆孔布设位置处开钻,先后成孔顺序不超过设定时间间隔;在注浆孔内分别安装干粉吹填管和喷水设备管;吹填干粉,并喷水形成固结物,将溶洞或采空区靠近单桩基础位置充填完毕;拔管封孔,吹填达到标准后,拆除吹填管、喷水设备管,进行下一钻孔的吹填施工处理。本发明采用干粉吹填的同时喷水固化,吹填干粉,可以控制干粉用量,在有效的位置进行吹填,可以减少盲目注浆的数量,能够精准定量进行地质处理。

标签:
探矿技术
山东 - 济南 来源:中冶有色网 2023-03-04
岩溶大泉地下水动态的模拟方法

本发明公开了一种岩溶大泉地下水动态的模拟方法,涉及水文地质技术领域。该方法采用示踪试验、泉水位与不同深度观测水位的相关性分析,确定岩溶优势渗流通道的平面延伸方向;通过地下水水温、电导率分层监测确定岩溶管道的垂向赋存位置,在此基础上,创建二元结构渗流‑优势流耦合模型,进行泉水动态模拟。本方法可更加精准地模拟岩溶非均质介质地下水动态变化过程,为准确把握保泉措施的实施时机提供科学依据。另外,该方法查明的岩溶通道不仅限于泉水水位模拟,也可以为大量的城市地下空间开发工程提供依据,以避免地下溶洞、破碎带对建筑物造成危害,保护人民的生命与财产安全。

标签:
探矿技术
山东 - 济南 来源:中冶有色网 2023-03-04
水中桩基简易平台施工工艺

水中桩基简易平台施工工艺,简易施工钻孔平台位置依据水中墩桩基位置确定,尺寸为68.8×4.0m,钻孔平台顶面宽度应能保证钻孔机具摆放和人员通行;河床面以上木桩高度高于水面0.2米为准,水面以下支撑木桩高度依据现场实际地质情况并进行验算后进行确定。本发明的优点在于:本发明所用材料均为木质材料,材料轻,搬运拆装方便,除支撑木桩需用打桩机外,其余部位的拆装由人工即可完成。支撑、拉杆、分配梁连接拆除过程简单快速。链接时采用道钉连接,连接拆除快速,无需机械设备配合,如需调整连接,快捷方便,省时省工。

标签:
探矿技术
山东 - 济南 来源:中冶有色网 2023-03-04
搭载于TBM上的激震装置多自由度支架、激震装置与方法

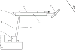
本发明属于地震波法地质探测技术领域,提供了一种搭载于于TBM上的激震装置多自由度支架、激震装置与方法。其中,搭载于TBM上的激震装置多自由度支架包括:滑轨、基座、控制模块、机械臂、旋转法兰和旋转模块;滑轨安装在TBM主梁两侧,基座可沿滑轨在隧道轴线方向前后移动;机械臂安装在基座上,机械臂的长度及角度均可调;旋转法兰安装在机械臂上,旋转法兰用于固定激震装置;控制模块通过相应驱动机构与基座和机械臂分别相连,用于控制基座移动及机械臂动作;控制模块还与旋转模块相连,旋转模块与旋转法兰相连,用于控制旋转法兰旋转,以调整激震装置与隧道壁之间的角度。其可实现激震装置在TBM隧道支护时避开支护位置移动到有效激震作业位置。

标签:
探矿技术
山东 - 济南 来源:中冶有色网 2023-03-04
高边坡土石方开挖防护方法

本发明提供高边坡土石方开挖防护方法,涉及建筑施工技术领域。该高边坡土石方开挖防护方法,包括以下步骤:S1:检查周边的地质环境,如果发现有松动的土石,需要快速进行清理,并且在需要开挖土石方的区域进行划线,确定具体开挖的位置;S2:在距划线的外侧1.5m的位置设立防护围栏,并在防护围栏的周围设立警示牌;S3:在基坑的上方和基坑的底部设置排水槽;S4:对基坑的坡面进行压实整平处理,并在基坑的边缘处设置支撑结构,在基坑的底部设置立柱和挡板,并在坡面上设置防护网。通过对土方进行粉碎后再使用传送带输送到远处,可以有效地避免土方直接堆放在基坑边缘处造成安全隐患,有利于提高施工的安全性。

标签:
探矿技术
山东 - 济南 来源:中冶有色网 2023-03-04
考虑石英含量的TBM施工下围岩适应性评价方法及系统

本发明公开了一种考虑石英含量的TBM施工下围岩适应性评价方法及系统,包括:构建围岩适应性评价影响因素体系;根据待评价标段的围岩样本,获得影响围岩适应性评价因素的值;确定影响围岩适应性评价的各因素的权重,构建因素权重向量;建立代表评价因素隶属度的函数;根据确定的隶属函数计算模糊矩阵,模糊矩阵乘以因素权重向量,求得适应性评价结果向量;其中,最大隶属度在评价结果向量中所处的列数即对应围岩适应性的评级等级。本发明有益效果:综合考虑了地质因素和施工因素对围岩适应性的影响,有利于得到更加准确的评价结果;围岩的评价结果可以用来指导TBM选型,以及在实际掘进过程中,TBM掘进参数的设置。

标签:
探矿技术
山东 - 济南 来源:中冶有色网 2023-03-04
复杂条件下大直径管幕施工方法

本发明提供了一种复杂条件下大直径管幕施工方法,涉及管幕施工领域,其步骤包括:环境勘察,重要的基础进行注浆加固;在拟建管幕纵向两端空地上修建工作井,在工作井上安装轨道龙门吊,预埋孔口管;针对勘察地质资料,分区域选择适合的顶管机;进出洞口加固;测量定位,确定需要顶管的位置;始发、接收井内安装工作平台;进出洞口围护结构凿除;始发井变径法兰及始发密封安装;设备安装调试;钢管顶进;顶管机到达接收井前安装接收密封、接收导轨,顶管机穿越加固体、接收密封,进入接收井,完成一根钢管顶进;控制注浆压力;顶管机上下错位、间隔顶进;持续操作直至完成所有管幕施工。本方法对地层扰动较小,能够满足复杂环境下的沉降要求。

标签:
探矿技术
山东 - 济南 来源:中冶有色网 2023-03-04
基于观测数据自编码的多尺度无监督地震波速反演方法

本发明提出一种基于观测数据自编码的多尺度无监督地震波速反演方法,本发明通过对观测数据自编码以提取数据中的大尺度信息,利用此信息引导反演网络完成对速度模型中不同尺度特征的恢复,降低反演的非线性程度,在此基础上将训练好的观测数据自编码器编码结构嵌入反演网络以完成反演网络前端对地震观测数据信息的有效提取,使得反演网络能更好的解析地震数据包含的信息,更好的建立地震数据与速度模型之间的映射关系,实现了反演方法完全无监督化,并为输入网络的观测数据添加位置编码以辅助网络感知观测系统的布设形式,便于实际工程应用。该方法能在无真实地质模型作网络训练标签的条件下取得地震速度模型较准确的反演效果。

标签:
探矿技术
山东 - 济南 来源:中冶有色网 2023-03-04
穿越既有污水管渗漏区的顶管施工方法

本发明公开了一种穿越既有污水管渗漏区的顶管施工方法,包括以下步骤:步骤1,既有污水管调查;步骤2,既有污水管渗漏区地质条件分析;步骤3,穿越前对渗漏污水管及渗漏区场地进行预处理;步骤4,顶管机械设备选型及改造;步骤5,工前试验及材料处理;步骤6,顶管顶进施工控制。本发明提供的一种穿越既有污水管渗漏区的顶管施工方法,顶管施工顶进顺利、地面沉降小;避免顶管穿越污染区施工发生中毒、爆炸事故;保证了隧道结构的防水和耐腐蚀性能;避免了既有污染管的二次损伤和二次污染;能够有效减小施工风险,确保顶管工程穿越既有污水管泄露区施工安全。

标签:
探矿技术
山东 - 济南 来源:中冶有色网 2023-03-04
适用于复杂地形条件下的高密度地电阻率测量系统及方法

本发明公开了一种适用于复杂地形条件下的高密度地电阻率测量系统,包括主控单元、电极转换单元和全桥电路,所述主控单元通过电极转换单元控制多个电极模块的高压供电与测量状态,全桥电路产生交流信号,并通过电极模块注入电流到大地;主控单元通过电极转换单元控制电极模块的排列方式、极距和测点扫描,对电极模块采集的电流、电压、温度、湿度和经纬度信号进行圆滑等处理,构建符合实际条件的模型,并计算出反演图,得到复杂地形条件的地址情况。本发明适用于复杂地质条件下地电阻率测量。利用GPS可测量出每一个电极的经纬度和高度,并将各电极的相对高度信息融入的反演算法中,可进行复杂地形地电阻率测量反演。

标签:
探矿技术
山东 - 济南 来源:中冶有色网 2023-03-04
集群竖埋管地热换热器传热简化分析方法

本发明公开了一种集群竖埋管地热换热器传热简化分析方法,它是通过分析埋管区域地下温度场变化规律,划分特征区域,针对各特征区域选择代表性埋管重新组合形成代表性集群竖埋管地热换热器,并针对代表性集群竖埋管地热换热器进行传热分析计算。计算结束后,利用埋管换热量和岩土温度场变化的周期性和对称性将计算结果还原至实际集群竖埋管地热换热器。利用代表性集群竖埋管地热换热器得到的计算结果还可以推广至地质条件、埋管深度、钻孔直径、回填材料、单个埋管承担负荷等条件相同,且埋管行数和列数不少于集群竖埋管地热换热器行数和列数的任意集群竖埋管地热换热器。利用该方法可以在保证传热分析结果准确的基础上,显著减少计算工作量。

标签:
探矿技术
山东 - 济南 来源:中冶有色网 2023-03-04
上一页 7 8 9 10 11 ... 43 下一页
共43页    到第

中冶有色为您提供最新的山东济南有色金属探矿技术理论与应用信息,涵盖发明专利、权利要求、说明书、技术领域、背景技术、实用新型内容及具体实施方式等有色技术内容。打造最具专业性的有色金属技术理论与应用平台!

全国热门有色金属设备推荐
展开更多 +
全国热门有色金属技术推荐
展开更多 +

 

江西省隆恩特环保设备有限公司
宣传

报名参会
更多+

2025年10月15日 ~ 17日
2025年10月17日 ~ 19日
2025年10月31日 ~ 11月02日
2025年11月07日 ~ 09日

报告下载

有色专家
更多+

长春黄金研究院有限公司
总经理
矿冶科技集团有限公司
中国工程院院士
中国矿业大学(北京)
院长/教授
任灵宝金源矿业股份有限公司
技术发展部经理
中铝检测科技(郑州)有限公司/国家轻金属质量检验检测中心
正高级工程师
赤泥综合利用研究报告2025
推广

热门技术
更多+

推荐企业
更多+

福建省金龙稀土股份有限公司
宣传

发布

在线客服

公众号

电话

顶部
咨询电话:
010-88793500-807