青岛垚鑫智能科技有限公司
宣传

位置:中冶有色 >

有色技术频道 >

> 化学分析技术

分类:
全部
矿山技术
冶金技术
材料制备及加工技术
环境保护技术
分析检测技术
 
全部
物理检测技术
化学分析技术
力学检测技术
无损检测技术
失效分析技术
环境检测技术
地区:
全部
北京
天津
上海
重庆
河北
山西
辽宁
吉林
黑龙江
江苏
浙江
安徽
福建
江西
山东
河南
湖北
湖南
广东
海南
四川
贵州
云南
陕西
甘肃
青海
内蒙
广西
西藏
宁夏
新疆
其他
其他
展开
 
全部
广州
韶关
深圳
珠海
汕头
佛山
江门
湛江
茂名
肇庆
惠州
梅州
汕尾
河源
阳江
清远
东莞
中山
潮州
揭阳
云浮

广东广州有色金属化学分析技术理论与应用

免费发布技术信息>>
环糊精功能化的石墨烯复合材料修饰电极及其制备和应用

本发明涉及一种环糊精功能化的石墨烯复合材料修饰电极,包括基电极、以及包裹该基电极的环糊精功能化的石墨烯复合材料涂层,所述环糊精功能化的石墨烯复合材料是由烯丙基‑β‑环糊精与巯基石墨烯反应得到的复合材料。本发明还涉及所述的环糊精功能化的石墨烯复合材料修饰电极的制备方法和应用。本发明所述的环糊精功能化的石墨烯复合材料修饰电极具有比表面积大、电子转移速率快的优点,同时也具有超分子识别能力和生物相容性好的特点,其制备方法简单易行且成本低廉,基于该电极的电化学检测方法操作简单、可实现实时检测和灵敏度高的优点,有望在水中有机污染物检测和环境监测等领域得到广泛的应用。

标签:
化学分析
广东 - 广州 来源:中冶有色网 2023-03-19
酸性磷酸酶光纤生物传感器及制备方法与应用

本发明属于生物检测技术领域,具体公开了一种酸性磷酸酶光纤生物传感器及制备方法与应用。一种酸性磷酸酶光纤生物传感器的制备方法,(1)将微纳光纤干涉仪浸泡在食人鱼溶液中,活化微纳光纤干涉仪表面的羟基;(2)将含有酸性磷酸酶底物的溶液和阳离子聚电解质溶液混合形成离子交联化合物悬浮液;(3)将表面带有活化羟基的微纳光纤干涉仪浸泡于悬浮液,在微纳光纤表面形成被酸性磷酸酶特异性水解的酸性磷酸酶敏感膜,得到酸性磷酸酶光纤生物传感器。本发明的光纤生物传感器,与传统的电化学传感器相比,具有抗电磁干扰、耐腐蚀性的优势,可以应用于酸性磷酸酶在体实时监测。该检测过程不仅对检测样品免标记,且同时具有简便、快速等优点。

标签:
化学分析
广东 - 广州 来源:中冶有色网 2023-03-19
三苯胺多孔有机骨架纳米片、制备方法及其应用

本发明涉及化学检测技术领域,公开一种三苯胺多孔有机骨架纳米片、制备方法及其检测氟乐灵的应用。其三苯胺多孔有机骨架纳米片的制备方法,其包括如下步骤:S1:由三(4‑硼酸频呢醇酯苯基)胺与三(4‑溴苯基)胺反应制得三苯胺多孔有机骨架;S2:将淹没过筛后的三苯胺多孔有机骨架放入样品瓶中,三苯胺多孔有机骨架研磨过筛后加入到丙酮、乙醇、甲醇溶液之一中,超声,随后离心、分离,收集上清液,干燥,得到二维的三苯胺多孔有机骨架纳米片材料。本发明采用三苯胺多孔有机骨架纳米片和荧光猝灭法检测氟乐灵,通过纳米片将氟乐灵以荧光信号的形式进行表达,具备灵敏度高、选择性好、检出限低、响应速度快和需要的试样量少等优点。

标签:
化学分析
广东 - 广州 来源:中冶有色网 2023-03-19
皮肤用清洁类产品的清洁能力的评价方法

本发明涉及日用化学产品的技术领域,特别涉及皮肤用清洁类产品的清洁能力的评价方法。包括以下步骤:取载体材料,检测其预设位置的白度值,记为F0;检测涂覆物表面的白度值,记为F1;将待测试的皮肤用清洁类产品施加在所述涂覆物上,摩擦擦拭,然后冲洗,所述冲洗后干燥,检测干燥后的所述载体材料预设位置的白度值,记为F2;按照式I,计算白度值变化率,记为Ni值:进行若干个平行试验,得到若干个Ni值,舍去异常值后,计算Ni值平均值,以所述待测试的皮肤用清洁类产品的Ni值平均值作为清洁能力的评价指标,所述Ni值平均值越大,所述待测试的皮肤用清洁类产品的清洁能力越好。本发明有利于使皮肤用产品的清洁能力的评价方法更加客观、可靠。

标签:
化学分析
广东 - 广州 来源:中冶有色网 2023-03-19
双极板水平电池的制备工艺

本发明涉及双极板水平电池的制备工艺,属于用于直接转变化学能为电能的方法或装置的技术领域,包括以下步骤:(1)板栅上涂覆正、负极膏,形成双极板;(2)切割双极板并传送至第二传送带上;(3)贴膜棍在双极板表面贴膜;(4)准备检测部;(5)检测双极板上是否有褶皱;(6)压合薄膜;(7)叠放极板至压力框内;(8)灌酸、化成并充电检测。本技术方案有效解决了现有技术中双极板上贴合的薄膜容易褶皱的问题,不仅容易检测到薄膜出现褶皱的情况,而且能够将褶皱拉直,实用性强。

标签:
化学分析
广东 - 广州 来源:中冶有色网 2023-03-19
离子传感器及其制备方法和应用

本发明公开了一种离子传感器及其制备方法和应用,离子传感器包括工作电极和参比电极,所述工作电极为覆盖有离子选择膜的处理后的PCB电极,所述PCB电极上修饰有Au NBS和PEDOT:PSS。本发明的一些实例的离子传感器,直接使用PCB作为电极,在表面电沉积具有分支结构的纳米金材料,改善电极表面的电化学性能,从而采集稳定的电化学信号。通过修饰不同种类的固态离子选择膜,可构建具有较低价格、较宽检测范围、高灵敏、高检出限的多通道固态离子选择电极。

标签:
化学分析
广东 - 广州 来源:中冶有色网 2023-03-19
重组融合hACE2-SEAP蛋白及其制备方法和应用

本发明提供了一种重组融合hACE2‑SEAP蛋白及其制备方法和应用,所述重组融合hACE2‑SEAP蛋白由连接肽将hACE2蛋白和SEAP蛋白的氨基酸序列连接而成,本发明还提供了一种重组融合hACE2‑SEAP蛋白表达载体及其制备方法和应用。本发明的重组融合hACE2‑SEAP蛋白可以与SARS‑COV‑2的S1抗原特异性高效结合,并在体外稳定表达;其避免了传统标记所产生的游离hACE2和SEAP,减少检测非特异性;同时具有AP催化活性直接使底物发光,省略了标记物的标记过程,避免了传统标记的批间差异;省却了重组融合hACE2‑SEAP蛋白的纯化制备过程,降低了生产成本;节省了化学发光法检测SARS‑COV‑2中和抗体的操作步骤和时间,可以在制备冠状病毒检测试剂盒中应用,适合应用于大规模临床检测。

标签:
化学分析
广东 - 广州 来源:中冶有色网 2023-03-19
基于磺化石墨烯负载钯的多巴胺传感器及其制备与应用

本发明属于电化学传感器技术领域,公开了一种基于磺化石墨烯负载钯的多巴胺传感器及其制备与应用。所述传感器由参比电极、对电极及修饰后的工作电极组成,所述修饰后的工作电极由工作电极及固化在工作电极表面的物质识别膜组成,其中,所述物质识别膜主要由磺化石墨烯负载钯复合材料和全氟磺酸树脂制备而成。本发明的传感器具有良好的选择性、重现性和稳定性,电极催化性能好,可对多巴胺进行准确检测,抗干扰能力强;同时具有较宽的检测范围,较低的检测限。本发明的方法简单,成本低。所制备的传感器用于检测多巴胺。

标签:
化学分析
广东 - 广州 来源:中冶有色网 2023-03-19
除磷加药智能控制系统

本实用新型公开了一种除磷加药智能控制系统,包括智能控制终端、除磷设施、变频加药装置,除磷设施包括依次连通的进水口、A2/O生化池、分配井、出水口,变频加药装置与分配井连通,并在投药出口处设加药流量计,进水口处设进口总磷在线分析仪、进口水流量计,出水口处设出水总磷分析仪、出口水流量计,A2/O生化池的出口处设有生化出口总磷分析仪。该除磷加药智能控制系统能够充分利用了生物除磷的效果,实现先进行生物除磷,后进行化学辅助除磷的污水处理,减少加药,降低成本,达到最节约的目的,提高出水的安全性和稳定性。

标签:
化学分析
广东 - 广州 来源:中冶有色网 2023-03-19
基于核孔膜的微孔板及其制备方法与应用

本发明公开了一种基于核孔膜的微孔板及其制备方法与应用。该基于核孔膜的微孔板,包括微孔板基体和位于微孔板基体底部的核孔膜,微孔板基体的内壁设置有疏水层。本发明通过对微孔板基体的内壁进行疏水修饰,消除微孔板基体的内壁和液体的非特异性吸附;通过在微孔板基体底部增加核孔膜,在免疫学检测时,捕获抗体或抗原偶联在粒径略大于核孔膜孔径的微球上,酶标抗体或抗原通过检测物结合在微球上,然后,使用吸水纸或者负压使微孔板中的液体通过核孔膜,结合在微球上的酶则留在微孔板基体内;使得微孔板基体内残留的液体少,降低检测的背景干扰;可以在20~40min内完成ELISA和板式化学发光免疫试验,提高了检测效率。

标签:
化学分析
广东 - 广州 来源:中冶有色网 2023-03-19
超分子化合物纳米载体及其制备方法和应用

本发明公开了一种超分子化合物纳米载体及其制备方法和应用,涉及高分子化学与生物检测工程技术领域。本发明的超分子化合物纳米载体以阴离子诱导作用驱动自组装产生的二维纳米片超分子结构体系,超分子化合物纳米载体呈现由高度定向的一维纳米棒构建而成的单层纳米片超分子结构,疏水苝基部分作为构建高度定向的一维纳米棒的骨架部分,可调控单层纳米片的电荷密度;水溶性多价亲水部分表面可通过静电相互作用负载对重金属离子特异性检测的DNAzyme脱氧核酶,构建水溶性多价超分子化合物纳米传感器,基于重金属离子的特异性切割所引起荧光变化机理,实现其在食品和生物组织中重金属离子的荧光检测,极大地增强了重金属离子检测效果。

标签:
化学分析
广东 - 广州 来源:中冶有色网 2023-03-19
电机主轴加工方法
电机主轴加工方法 788     
 0

本发明提供了一种电机主轴加工方法,包括以下步骤:S1,模锻毛坯,依据毛坯图纸,进行精锻;S2,毛坯检测,检测毛坯的规格、金相组织、物理性能和化学成分;S3,打中心孔,采用质量定心机对毛坯进行动态平衡实验,确定毛坯的中心线,然后钻中心孔;S4,粗车两端面轴径和侧面;S5,内铣主轴颈、圆角、侧面及全部连杆颈;S6,质量检测,S7,热时效处理;S8,精车两端外圆、端面和连杆颈;S9,精磨两端外圆、端面和连杆颈;S10,质量检测;S11,对主轴进行探伤、抛光和氮化处理,最终得到成品;本发明提供的加工方法提升了整个工艺流程的效率,缩短了生产周期,提高了成品率。

标签:
化学分析
广东 - 广州 来源:中冶有色网 2023-03-19
荧光探针及其制备方法

本发明涉及一种荧光探针及其制备方法,具体涉及一种可用于异氰酸酯检测的比率型荧光探针及其制备方法。荧光探针的结构式如式(I)所示。其特点在于:该荧光探针基于萘酰胺类染料的荧光特性,通过多步分子修饰合成具备针对异氰酸酯类化合物进行特异性检测的荧光探针。当荧光探针与含有‑N=C=O基团的异氰酸酯类化合物反应后,产物的荧光发射波长较探针会发生较长蓝移,据此可通过此荧光探针实现对异氰酸酯类化合物的比率型检测。本发明的荧光探针化学稳定性、光稳定性极好,并且对异氰酸酯类化合物检测的灵敏度、特异性高。

标签:
化学分析
广东 - 广州 来源:中冶有色网 2023-03-19
基于现场可编程门阵列学习型通用异步收发传输器

本发明公开了一种基于现场可编程门阵列学习型通用异步收发传输器,包括接收模块,所述接收模块的连接端连接有波特率检测模块和帧参数检测模块,所述波特率检测模块与帧参数检测模块的输出端均连接有发送模块,且与发送模块的输入端相连接,所述接收模块的输出端连接有接收数据处理中心,所述接收数据处理中心的输出端连接有接收FIFO,且与接收FIFO的输入端相连接,所述发送模块的输入端还连接有发送数据处理中心,且与发送数据处理中心的输出端相连接。本发明通过将通用异步收发传输器的参数更改为可变化学习的形式,可在应对不同的项目方案,能够直接使用,从而简化用户使用中的调试问题,适用范围广,实用性强。

标签:
化学分析
广东 - 广州 来源:中冶有色网 2023-03-19
基于氮掺杂石墨烯的多巴胺传感器及其制备与应用

本发明属于电化学传感器技术领域,公开了一种基于氮掺杂石墨烯的多巴胺传感器及其制备与应用。所述传感器由参比电极、对电极及修饰后的工作电极组成,修饰后的工作电极由工作电极及固化在工作电极表面的物质识别膜组成,其中,所述物质识别膜主要由氮掺杂石墨烯复合材料与全氟磺酸树脂制备而成。本发明还公开了传感器的制备方法。本发明的传感器具有良好的选择性、重现性和稳定性,可对多巴胺进行准确检测,抗干扰能力强;同时具有较宽的检测范围,较低的检测限。本发明的方法简单,成本低。所制备的传感器用于检测多巴胺。

标签:
化学分析
广东 - 广州 来源:中冶有色网 2023-03-19
基于羧基化纳米氧化锌的甘油酶生物传感器及其制备方法与应用

本发明属于电化学生物传感器技术领域,具体公开了一种基于羧基化纳米氧化锌的检测甘油的酶生物传感器及其制备方法与应用。所述酶生物传感器采用经典的三电极体系,其中工作电极上固化特定的物质识别膜,所述物质识别膜主要由羧基化氧化锌材料层、甘油激酶溶液、甘油三磷酸氧化酶溶液及壳聚糖溶液混合制备而成,将所述修饰后的工作电极与参比电极和对电极组成三电极体系,得到所述检测甘油的酶生物传感器。本发明所得检测甘油的酶生物传感器具有良好的电子传递性,能将反应产生的电子进行良好的转移,能实现生物分子的选择性检测,提高所述生物传感器的反应速度,具有良好的选择性、重现性和稳定性。

标签:
化学分析
广东 - 广州 来源:中冶有色网 2023-03-19
流动岗位作业人员职业健康风险评估方法及相关设备

本申请公开了一种流动岗位作业人员职业健康风险评估方法及相关设备。本申请通过基于目标人员的工作区域流动记录,根据目标人员在进入过的目标区域以及在目标区域内的停留时间,再结合每个目标区域的环境化学物质检测结果,得出目标区域的化学物质危害程度系数、化学物质浓度的接触值系数以及与化学物质的接触频率系数,最后根据危害程度系数、接触值系数以及接触频率系数计算出目标人员的职业健康风险值,克服了现有的评估方式会因流动作业人员流动频繁及流动路线的不确定性而难以对流动作业人员进行职业健康评估的现状,解决了现有的职业健康风险评估方式难以对流动岗位的作业人员的职业健康风险进行准确评估的技术问题。

标签:
化学分析
广东 - 广州 来源:中冶有色网 2023-03-19
实验室智能反应系统及其控制方法

本发明公开了一种实验室智能反应系统及其控制方法,所述系统包括反应装置、自动控制装置以及中央监控平台,所述反应装置与自动控制装置相连,所述自动控制装置通过通信接口与中央监控平台相连。所述控制方法为从实验设计方法库中选择适合化学反应体系的设计方法,设定相应的实验过程参数并传输给相应的控制器,对反应过程参数进行自动控制,对实验数据进行采集和整理,实验结束后,在实验数据分析方法库中选择相应的分析方法对数据进行分析。本发明的实验室智能反应系统实现了实验设计、实验过程控制和实验结果处理的一体化,最大限度地减少人工操作对实验过程的影响,快速找出最优的实验条件组合,缩短实验时间,提高实验效率。

标签:
化学分析
广东 - 广州 来源:中冶有色网 2023-03-19
药物虚拟筛选方法
药物虚拟筛选方法 966     
 0

本发明公开了一种药物虚拟筛选方法,包括以下步骤,S1:编辑模版分子的化学结构;S2:根据分子力场对步骤S1中模版分子的化学结构生成三维构象;S3:在对应步骤S2的分子力场中对各待筛选化合物的化学结构生成三维坐标;S4:利用高斯函数对分别对模版分子和各待筛选化合物的分子形状和药效团进行表达;S5:将待模板分子的三维构象与各待筛选化合物的三维构象进行分析,综合考虑模版分子和各待筛选化合物的分子形状和药效团。由于小分子配体通过三维构象与蛋白结合而发挥作用,通过构建三维构象,配合形状和药效团的结合进行药物筛选,筛选结果更接近实际情况,药物的筛选结构更加精准。

标签:
化学分析
广东 - 广州 来源:中冶有色网 2023-03-19
参芪扶正注射液HPLC指纹图谱的构建方法及其应用

本发明公开了一种参芪扶正注射液HPLC指纹图谱的构建方法及其应用。包括:利用双泵双梯度高效液相色谱仪进行样品的在线自动前处理;采用DAD-ELSD检测器串联、266nm/208nm紫外检测波长切换的检测方式进行测定,得到参芪扶正注射液HPLC指纹图谱。由此方法所得到的参芪扶正注射液HPLC标准指纹图谱检出21个共有色谱峰,并采用UFLC-DAD-MS/MS技术指证指纹图谱中20个化学成分,所述图谱的图形如说明书附图中的图1所示。本发明的方法能准确地反映参芪扶正注射液的整体质量特征,可以全面监控原料药材、半成品和成品的质量,通过色谱指纹特征相似程度的比较,对其进行质量控制和防伪。

标签:
化学分析
广东 - 广州 来源:中冶有色网 2023-03-19
卷烟烟气中苯并[a]芘的提取净化方法

本发明公开了一种卷烟烟气中苯并[a]芘的提取净化方法,属于化学检测技术领域。本发明的提取净化方法是将捕集了烟气颗粒物的滤片放入底部装填了净化剂的萃取池中,加入内标物,萃取后合并萃取液;萃取的参数为:溶剂为环己烷,压力10.3MPa,温度40~200℃,加热时间5~9min;静态萃取时间0~10min,静态萃取循环1~5次;吹扫体积40~150%,吹扫时间60~120s;连续萃取2~5次。本发明的方法与国家标准规定的GC/MS检测条件结合,不需对GC/MS检测条件和设备进行大改动,在现有条件基础上略作改进就可以实施更为准确可靠、简便快速、省时省力的检测技术方案,具有重要的工业应用推广价值。

标签:
化学分析
广东 - 广州 来源:中冶有色网 2023-03-19
微萃取探针电喷雾离子源及其制备方法和应用

本发明属于化学领域,涉及一种微萃取探针电喷雾离子源及其制备方法和应用,具体涉及一种可直接用于复杂基体固相微萃取和直接电喷雾质谱分析的探针及其制备方法和应用。本发明通过将含有硅烷基的吸附材料与表面富含羟基的尖状木纤维基质进行硅烷化反应,获得微萃取探针。该探针可直接对多种复杂基体中的痕量目标化合物进行高富集系数的萃取,萃取后的探针可在常压敞开的环境中,直接电喷雾离子化目标化合物,并进行质谱分析。该微萃取电喷雾探针实现了固相微萃取与常压敞开质谱的联用分析,可作用一种新型的电喷雾离子源,具有极高的灵敏度和理想的重现性。

标签:
化学分析
广东 - 广州 来源:中冶有色网 2023-03-19
基于加权网络的大规模代谢组数据库构建方法

本发明属于分析化学领域,具体属于一种基于加权网络的大规模代谢组数据库构建方法。本发明首先建立加权相关性网络分析模型,之后提取出样本物种体内代谢物中的MS2模块,最后对样本物种MS2模块数据与标准品物种MS2模块进行相关性匹配。本发明建立了加权相关性网络分析模型,提取出样本物种体内代谢物中的MS2模块,并对样本物种MS2模块数据与标准品物种MS2模块进行相关性匹配,提取其关键信息后赋予统一编号重新存储于标准品物种代谢物二级图谱MS2数据库,同时可以在一次实验中快速得到样本物种体内代谢物的关键信息,能够精准的找到物种的组织特异特征或与疾病发展阶段高度关联的代谢物特征。

标签:
化学分析
广东 - 广州 来源:中冶有色网 2023-03-19
端边协同的多无人机自主导航方法

本发明涉及一种端边协同的多无人机自主导航方法。包括:S1.采用卷积神经网络对无人机进行自主导航;S2.定量分析端到端时延对导航的影响;S3.通过空间金字塔池化方法,调整输入图像分辨率,降低计算时延;S4.定义单无人机导航优化问题、定义强化学习的状态空间、定义强化学习的动作空间、定义强化学习的奖励;S5.多无人机场景下,估算每台无人机将计算卸载到边缘服务器的概率;根据卸载概率,初步为每台无人机分配计算资源;定义无人机分得计算资源的上限和下限,保证公平性;调整计算资源分配方案,使每台无人机所获得的资源小于预先定义的上限;调整计算资源分配方案,使每台无人机所获得的资源大于预先定义的下限。本发明准确度更高,鲁棒性更强。

标签:
化学分析
广东 - 广州 来源:中冶有色网 2023-03-19
段塞流微萃取-纸基电喷雾质谱联用技术

本发明属于分析化学领域,涉及一种段塞流微萃取‑纸基电喷雾质谱(SFME‑PS‑MS)联用技术及其系统和应用。本发明的SFME‑PS‑MS技术首先采用毛细管对复杂基体样品中的痕量化合物进行快速萃取和富集,萃取后的萃取液滴加在纸上,待萃取溶剂挥干后,将纸靠近质谱入口,对纸施加直流高压电场,然后滴加喷雾溶剂到纸,目标化合物在电场和喷雾溶剂的作用下解吸电离并进入质谱分析。本发明发展了新型的微萃取与常压敞开质谱联用技术,实现了复杂生物和环境样品中痕量化合物的快速、灵敏、准确分析。

标签:
化学分析
广东 - 广州 来源:中冶有色网 2023-03-19
可在线取样的水热体系烃源岩生烃热模拟实验装置

本发明公开一种可在线取样的水热体系烃源岩生烃热模拟实验装置,包括反应釜、热电偶、加热器、取样装置、反应溶液注入装置和控制实验装置温度、压力以及动作执行的控制器。本发明中反应釜内物质反应过程中,通过控制器控制各部件的动作执行,能对温度、压力进行恒定控制,满足反应动力学的要求;取样装置能够对反应后气体和溶液进行取样并进行分析,实现能够在实验过程中连续取样并在线分析的目的,实验精度和分析效率高;反应釜能够容纳较大体积的以便当反应中途取出少量样品时,不至于对整个反应体系的温度、压力及化学成分产生较大影响。

标签:
化学分析
广东 - 广州 来源:中冶有色网 2023-03-19
景观水体综合治理系统

景观水体综合治理系统,包括浮游在景观水体上的生态浮岛,该生态浮岛包括漂浮在景观水体上的支架,以及设于支架上的水培箱、控制装置,以及分别与控制装置电连接的电源装置、行进装置、检测装置、投药装置,电源装置分别为控制装置、行进装置、检测装置、投药装置提供电力,行进装置用于推动支架在景观水体上巡航,检测装置用于检测景观水体的水质并与控制装置通信,投药装置在控制装置的控制下向景观水体内投放药剂。在生态浮岛的水培箱内培植可以抑制藻类和净化水质的水生植物,还可以根据检测装置反馈的景观水体的监控结果来控制投药装置投放药剂进行化学治理,而且通过生态浮岛在景观水体上巡航移动可以实现全方位的水体治理。

标签:
化学分析
广东 - 广州 来源:中冶有色网 2023-03-19
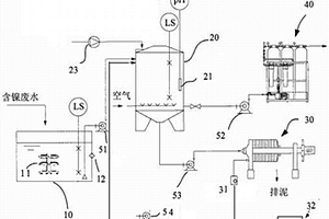
含镍废水处理回收设备
含镍废水处理回收设备 1045     
 0

一种含镍废水处理回收设备,通过加药机构加入含有酸材料表面处理的酸性阳极氧化废液从而使处于络合态的金属镍离子游离出来,通过离子交换技术吸附保留在废水中的镍离子,通过水质检测仪检测处理后的污水,检验达标的污水进入回收池,检验未达标的污水通过第三水泵重新送入化学反应器中,重复上述步骤处理直至水质检测仪检测的污水水质达标,采用上述设备实现含镍废水回收的智能反馈控制。

标签:
化学分析
广东 - 广州 来源:中冶有色网 2023-03-19
中药材的质量标准指纹图谱的建立方法

本发明提出一种中药材的质量标准指纹图谱的建立方法,该方法通过对中药材提取的挥发油进行气相色谱-质谱分析,获取其总离子流色谱图(GC-MS TIC),再对GC-MS TIC图中各色谱峰进行结构分析,弄清各峰的化学成分,再依据该色谱图相对含量较高的成分和文献中公开的该药材已知的有效成分,确定该种中药材的主要有效成分作为其特征成分,每种成分选取一个特征离子,获取该特征离子的EIC质量色谱图,再将所获取的该中药材各特征成分的多个特征离子的EIC质量色谱建立在一张色谱图上,得到提取多离子重建色谱(EMIC)指纹图,即成为所述中药材的质量标准指纹图谱。在本发明的基础上可建立一种对中药材进行定量分析的评价指标和质量标准。

标签:
化学分析
广东 - 广州 来源:中冶有色网 2023-03-19
新型空气净化装置
新型空气净化装置 1006     
 0

本实用新型公布一种新型空气净化装置,包括全部设置在机箱内部的风机、臭氧发生器、紫外灯、智能调节装置、甲醛检测装置以及臭氧检测装置,所述风机设置在机箱最下方、臭氧发生器设置在风机上方,紫外灯设置在臭氧发生器上方;所述机箱在风机对应处设有进风口,机箱顶部设有出风口;所述智能调节装置与紫外灯、臭氧发生器都为电连接,并控制紫外灯、臭氧发生器开关的功能;所述甲醛检测装置、臭氧检测装置分别使用化学探头感应室内空气甲醛浓度、臭氧浓度;本装置能够自动检测室内的臭氧、甲醛浓度,并自动控制臭氧发生器、紫外灯的运行时间从而达到使臭氧、甲醛浓度符合国家标准的要求,自动化高,体积小且简单高效。

标签:
化学分析
广东 - 广州 来源:中冶有色网 2023-03-19
上一页 22 23 24 25 26 ... 78 下一页
共78页    到第

中冶有色为您提供最新的广东广州有色金属化学分析技术理论与应用信息,涵盖发明专利、权利要求、说明书、技术领域、背景技术、实用新型内容及具体实施方式等有色技术内容。打造最具专业性的有色金属技术理论与应用平台!

全国热门有色金属设备推荐
展开更多 +
全国热门有色金属技术推荐
展开更多 +

 

江西省隆恩特环保设备有限公司
宣传

报名参会
更多+

报告下载

有色专家
更多+

中国科学院赣江创新研究院
院长
矿冶科技集团有限公司
中国工程院院士
广西大学
处长/教授
中国瑞林工程技术有限公司
中国工程院院士
江西理工大学
教授
赤泥综合利用研究报告2025
推广

热门技术
更多+

推荐企业
更多+

福建省金龙稀土股份有限公司
宣传

发布

在线客服

公众号

电话

顶部
咨询电话:
010-88793500-807