青岛垚鑫智能科技有限公司
宣传

位置:中冶有色 >

有色技术频道 >

> 化学分析技术

分类:
全部
矿山技术
冶金技术
材料制备及加工技术
环境保护技术
分析检测技术
 
全部
物理检测技术
化学分析技术
力学检测技术
无损检测技术
失效分析技术
环境检测技术
地区:
全部
北京
天津
上海
重庆
河北
山西
辽宁
吉林
黑龙江
江苏
浙江
安徽
福建
江西
山东
河南
湖北
湖南
广东
海南
四川
贵州
云南
陕西
甘肃
青海
内蒙
广西
西藏
宁夏
新疆
其他
其他
展开
 
全部
济南
青岛
淄博
枣庄
东营
烟台
潍坊
济宁
泰安
威海
日照
滨州
德州
聊城
临沂
菏泽

山东青岛有色金属化学分析技术理论与应用

免费发布技术信息>>
基于PEFC的自供能miRNA生物传感器及其应用

本发明涉及一种基于PEFC的自供能miRNA生物传感器及其应用,属于生物传感技术领域。将CdS QDs修饰到与miRNA部分互补的发卡DNA的一端,CdS QDs对光电化学材料g‑C3N4起到敏化作用。目标miRNA与其互补链的杂交配对形成刚性双螺旋结构后,CdS QDs远离g‑C3N4表面,使得CdS QDs对g‑C3N4的敏化作用减弱,导致阳极流向阴极的电子减少,引起PEFC的开路电压变化,实现miRNA的检测。该传感器检测过程中无需额外供电设备、组装简单方便、成本低廉、抗干扰能力强,DNA链的互补配对效应使该传感器具有高选择性,可实现miRNA简单、快速、灵敏、高效检测。

标签:
化学分析
山东 - 青岛 来源:中冶有色网 2023-03-19
多通道微流控-固相萃取-质谱联用装置及制备方法

本发明公开了一种多通道微流控-固相萃取-质谱联用装置及制备方法,所述联用装置包括微流控芯片和质谱仪;所述微流控芯片设置有上下两层通道,上层通道为细胞培氧通道,上层通道两端分别设置有垂直孔和水平孔,下层通道为化学吸氧通道,下层通道两端分别设置有多组垂直孔、上下两层通道通过一层PDMS膜相连,所述上层通道的一侧填充有C18球形颗粒,形成填充柱,所述上层通道的水平孔与质谱仪相连。可以同时观察细胞在不同氧气环境下的生理行为,可以一次性实现对照实验、多浓度梯度平行刺激以及多区域检测。经固相萃取芯片分离富集,质谱实时检测,更直观更准确检测细胞代谢物,为研究肿瘤细胞缺氧提供理论依据。

标签:
化学分析
山东 - 青岛 来源:中冶有色网 2023-03-19
碳化钛三维复合材料及其制备方法以及在构建凝血酶适体传感器中的应用

本公开涉及一种碳化钛三维复合材料及其制备方法以及在构建凝血酶适体传感器中的应用,利用一步水热法在Ti3C2TX表面自生长TiO2纳米棒形成三维复合材料基底TiO2/Ti3C2TX,同时在三维材料表面还原贵金属纳米颗粒(M NPs)得到三维复合材料M NPs/TiO2/Ti3C2TX。由于一步实现了多种增强,因此该材料的电流强度最大。复合材料的三维结构可以提供特别大的可到达表面积,这有利于M NPs的锚定。过渡金属碳氮化物(MXenes)和金属纳米颗粒的引入可以提高电荷分离效率并加速电子转移速率。通过M NPs和适体链的组合,成功建立了灵敏的无标记适体用于测定酶蛋白。所提出的适体传感器具有良好的电化学性能,较宽的线性范围,相对较低的检测限,表明M NPs/TiO2/Ti3C2TX将有希望用于电化学生物传感器中的电极材料。

标签:
化学分析
山东 - 青岛 来源:中冶有色网 2023-03-19
铁卟啉氯化物/亚甲基蓝@金属有机骨架复合材料电极的制备方法和应用

本发明提供了一种铁卟啉氯化物/亚甲基蓝@金属有机骨架复合材料电极的制备方法和应用,将铁卟啉氯化物(FeTCPP)用一锅法封装到一种Zn的金属有机骨架(MOF)中,此金属有机骨架复合材料在溶液中带有负电荷,可吸附具有氧化还原活性的阳离子染料亚甲基蓝(MB)。将此复合材料修饰到玻璃碳电极表面,可催化氧化多巴胺产生电信号,通过电化学方法实现对多巴胺的灵敏检测,最低检测限可达0.48fM,检测范围宽。本发明的金属有机骨架复合材料是首次合成,并且也是首次将其运用到电化学传感领域,方法简单,成本较低,电化学传感的灵敏度高,表明卟啉和亚甲基蓝功能化的金属有机骨架复合材料在电化学生物传感领域具有很好的应用前景。

标签:
化学分析
山东 - 青岛 来源:中冶有色网 2023-03-19
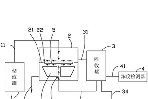
晶圆清洁系统
晶圆清洁系统 974     
 0

本发明提供一种晶圆清洁系统,包括存储罐、清洗室和回收罐,所述储液罐通过第一管道连接所述清洗室顶部,所述清洗室内设有隔离板,所述隔离板用于将所述清洗室分为上部和下部,所述回收罐通过第二管道和第三管道分别连通所述清洗室的上部和下部;所述隔离板上开设通槽,半导体晶圆收容在所述通槽内;干净的化学洗剂从所述清洗室的顶部流入以清洗半导体晶圆的上表面,使用过的化学洗剂从所述第二管道流入所述回收罐;所述晶圆清洁系统还包括浓度检测器,用于检测所述回收罐内液体的有效成分浓度,若所述浓度检测器的检测结果大于或等于一预设值,所述回收罐内的化学洗剂从所述第三管道流入所述清洗室下部以清洗所述晶圆的下表面。

标签:
化学分析
山东 - 青岛 来源:中冶有色网 2023-03-19
基于多肽模板合成二氧化锰纳米片的方法及其应用

本发明涉及纳米材料、催化及分析化学领域,具体包括一种基于多肽作生物模板合成二氧化锰纳米片的制备方法及其在催化及分析化学方面的应用。该方法利用多肽的纳米结构特征及其官能团的性质,将多肽与二价锰离子混合,加入氢氧化钠后常温反应以使二氧化锰纳米片在多肽的稳定下生成。该材料具有仿酶催化特性,使其在分析化学、环境工程和催化领域有着广阔的应用前景。该方法以生物材料为模板,制备工艺简单,反应条件温和环保,纳米结构易控。

标签:
化学分析
山东 - 青岛 来源:中冶有色网 2023-03-19
基于钴的氧化物的逻辑功能可调的逻辑门

本发明涉及纳米材料、催化、分析化学及分子计算机技术领域,具体包括基于牛血清蛋白模板的钴的氧化物纳米球的可变换逻辑门新应用。所制备的钴的氧化物纳米球不但在较宽的pH范围内保持稳定的电催化还原H2O2的活性,而且其活性在不同pH下受不同金属离子的影响也不尽相同。利用这一特性,以金属离子为输入信号,运用电化学的方法,以钴的氧化物纳米球的电催化还原H2O2活性的电化学响应为电化学信号,构建了电化学逻辑门,并通过调节pH实现了逻辑门功能的转变。

标签:
化学分析
山东 - 青岛 来源:中冶有色网 2023-03-19
海水中浮游植物的现场计数方法

本发明涉及一种海水中浮游植物的现场计数方法,属于海洋调查方法领域,采取目标水样,过200μm的筛绢,制成海水样品P1;与等体积十二烷基硫酸钠溶液在离心管中震荡混匀,制成混合样品H2,混合样品H2同时、分别注入化学和生物过程在线监测系统上的8个长颈玻璃漏斗,溶液在重力作用下通过漏斗流入下方的容器;采用化学和生物过程在线监测系统自动采集/记录流动混合样品H2的电容耦合非接触电导σ数据;当所有混合样品H2完全流出长颈漏斗后,化学和生物过程在线监测系统自动统计每个检测通道出现的倒峰型信号数量n1,n2….n8,本发明述方法能够在现场对海水样品中浮游植物数量进行测量,简单快捷。

标签:
化学分析
山东 - 青岛 来源:中冶有色网 2023-03-19
具有直流电极的薄膜体声波谐振生化传感器

本发明公开了一种具有直流电极的薄膜体声波谐振生化传感器。包括直流电极、压电薄膜堆栈、声波反射层堆栈和化学敏感涂层。传感器利用设置于化学敏感涂层两侧的直流电极测量需检测物质物与化学敏感涂层吸附或反应后电阻的变化,同时在压电薄膜堆栈的射频上下电极之间施加射频电信号,激发压电薄膜的体声波谐振,测量需检测物质物与化学敏感涂层的频率变化。由于传感器同时提供电阻变化信息和频率变化信息,因此可以利用电阻变化来分辨频率变化相同的不同需检测物质,提高了薄膜体声波谐振生化传感器对复杂多组分检测物的识别能力。

标签:
化学分析
山东 - 青岛 来源:中冶有色网 2023-03-19
环糊精功能化石墨烯的制备方法

本发明属于石墨烯的制备技术领域,具体涉及一种环糊精功能化石墨烯的制备方法,制备的修饰电极可用于检测多巴胺、抗坏血酸、尿酸、异构体等具有电化学活性的物质,具有高灵敏度和高选择性的特点,结合环糊精的结构性质将其掺杂进氧化石墨的还原过程中,破坏石墨烯层之间的分子间作用力,从而解决氧化石墨还原过程中重新堆积和团聚的问题,得到了分散良好的环糊精功能化石墨烯,并随后将其用做玻碳电极的修饰材料,得到高稳定性,高灵敏度和高选择性的化学修饰电极;电极对电活性物质具有催化和识别作用,检测灵敏度高,氧化反应过电位低,选择性好,是高稳定性、高灵敏度和高选择性的检测电极;其制备工艺简单,原理可靠,环境友好。

标签:
化学分析
山东 - 青岛 来源:中冶有色网 2023-03-19
核酸提取组件
核酸提取组件 861     
 0

本发明提供一种核酸提取组件,包括用于保存样本以及裂解液的样本保存裂解模块;用于保存化学缓冲试剂的化学缓冲试剂模块;以及用于与化学缓冲试剂模块连接的滴样枪头模块;所述化学缓冲试剂模块被配置为可使样本保存裂解模块内的被裂解液裂解后的样本与化学缓冲试剂模块内的化学缓冲试剂溶合;所述滴样枪头模块被配置为可使被化学缓冲试剂纯化后的样本定量滴出。该核酸提取组件可以实现不借助其他设备和工具即可完成样本的核酸提取、移液,为核酸扩增检测提供封闭空间,不会造成核酸样本污染实验环境,为核酸扩增检测提供简单、快速、无污染的核酸样本提取工具,使核酸扩增检测摆脱PCR实验室和专业人员技能的要求,做到现场即时检测。

标签:
化学分析
山东 - 青岛 来源:中冶有色网 2023-03-19
混合样品过滤装置
混合样品过滤装置 957     
 0

本实用新型属于液体过滤领域,具体涉及一种混合样品过滤装置,包括中空透明的上部结构和下部结构,上部结构由下向上依次安装有开口向下的上接头和与上接头的顶端相连通的入液管,下部结构由上向下依次安装有开口向上的下接头和与下接头的底端相连通的出液管;所述的下部结构内部填充有砂芯。优点:适用于化学分析,水质测定等方面,可以滤除微粒、细菌等微小物质,方便观察,方便组装和拆卸,值得推广使用。

标签:
化学分析
山东 - 青岛 来源:中冶有色网 2023-03-19
磷钼蓝分光光度法中还原剂的保存方法

本发明属于分析化学领域,具体的说是一种磷钼蓝分光光度法中还原剂(抗坏血酸)的保存方法。向磷钼蓝分光光度法中还原剂抗坏血酸标准溶液中加入抗氧化剂,而后以每5ml溶液中通入10s氮气,在于25℃避光密封下使得抗坏血酸溶液得以长久保存。本发明改进后方法对测定结果没有影响,并且显著延长了抗坏血酸溶液的有效使用期限,减少实际野外作业时的试剂更换频率,降低成本,节约时间,使用最简单的方式达到最优效果。

标签:
化学分析
山东 - 青岛 来源:中冶有色网 2023-03-19
采用巨藻为碳源一步法水热碳化制备荧光碳纳米点的方法

本发明提供一种采用巨藻为碳源一步法水热碳化制备荧光碳纳米点的方法,该方法具体包括以下步骤:1)将新鲜的巨藻洗净、切片、烘干、粉碎,再通过筛子得到粉末;2)称取一定量巨藻粉末分散在乙醇中,搅拌成糊状,然后放入高压釜中,在高温下反应一段时间;3)将产物分散在乙醇中,然后抽滤、旋蒸溶剂、离心分离,得到沉淀物,将沉淀物冷冻干燥得到碳纳米点。本发明方法操作简单,成本低廉,原料易得,且制得的碳纳米点具有优异的荧光性质和良好的生物相容性,有望广泛应用于化学传感、生物分析、环境监测、光催化、生物成像、光电转化等重要领域。

标签:
化学分析
山东 - 青岛 来源:中冶有色网 2023-03-19
高柔韧全固态pH选择性电极及其制备方法

本申请涉及电极材料(或分析化学)领域,特别是涉及一种具有高柔韧全固态pH选择性电极及其制备方法。电极为a.作为支撑结构且具有高柔韧性的金属电极;b.运用电沉积方式于金属电极表面沉积氧化石墨烯形成具有充当电容器的层状结构;c.于电极层状结构的表面覆盖载体高分子聚合物膜。本发明制备方法,首先选取高柔韧、传导性能优异的金属材料作为基底,沉积的石墨烯层状结构显著提升柔性电极的单位电容,运用简单可行的涂覆方式,获得了对pH有选择性、实时、准确、稳定响应的全固态高柔韧性电极,可用于高压环境和界面环境的测试。

标签:
化学分析
山东 - 青岛 来源:中冶有色网 2023-03-19
一组纳豆激酶核酸适配体及其筛选方法

本发明属于基因工程技术领域,公开了一组纳豆激酶核酸适配体及其筛选方法,纳豆激酶核酸适配体DNA序列为:SEQ ID NO:1~SEQ ID NO:17;纳豆激酶核酸适配体的筛选方法将购置的纳豆激酶进行层析纯化,鉴定;应用纯化的蛋白进行适配体的筛选。本发明的核酸适配体具有精准的特异性、高亲合力、便于化学修饰,可作为一种有效的分子识别工具用于蛋白质的高灵敏分析,基于核酸适配体的识别技术为NK测定和高效分离纯化的发展方向提供依据。

标签:
化学分析
山东 - 青岛 来源:中冶有色网 2023-03-19
用于防治烟蚜的拟青霉属菌株

本发明的目的是提供一株用于防治烟蚜的菌株,其保藏号为CGMCCNO.11659。本发明获得的对烟蚜有生物活性的mfn21菌株,可应用于烟草上烟蚜的防治,采用微量点滴法对烟蚜的生物测定表明,其发酵液中次生代谢物对烟蚜的致死率最高可达97.78%。采用GC/MS进行化学分析和结构鉴定后,次生代谢物包括有7种主要化合物,其中生物碱类化合物2种,酯类化合物2种、糖苷类化合物,肽类化合物、醇类化合物各1种。

标签:
化学分析
山东 - 青岛 来源:中冶有色网 2023-03-19
生物刺激修复石油污染土壤有机肥营养体系的构建方法

本发明涉及一种生物刺激修复石油污染土壤有机肥营养体系的构建方法,该方法步骤如下:通过对7种有机肥进行基本理化性质测定分析,初步筛选出最优的2种有机肥鸡粪和牛粪来构建有机肥营养体系。将该有机肥营养体系以5%质量比投加入石油烃污染土壤,可改善土壤环境,提高土著微生物活性,进而通过有机肥生物刺激方式加速石油烃污染物的降解。相比于其他物理、化学修复方式,本发明原料来源广泛、廉价易得,又是一种多功能型肥料,不仅可以提高修复效率,还可改良土壤,达到双重修复效果。

标签:
化学分析
山东 - 青岛 来源:中冶有色网 2023-03-19
深海宏基因组来源β-半乳糖苷酶、编码基因和应用

本发明涉及一种深海宏基因组来源β‑半乳糖苷酶、编码基因和应用,属于生物技术领域。所述的β‑半乳糖苷酶基因来源于深海海水样品的宏基因组测序分析,核苷酸序列如SEQ ID No:1所示,氨基酸序列如SEQ ID No:2所示,所述β‑半乳糖苷酶基因编码的蛋白能水解乳糖底物和化学合成糖苷底物,具有耐盐特性和转糖基活性,在益生元低聚半乳糖生产领域具有广阔的应用前景。

标签:
化学分析
山东 - 青岛 来源:中冶有色网 2023-03-19
新型硅藻绝对丰度估算方法

本发明公开了一种新型硅藻绝对丰度估算方法,具体步骤是:(1)、样品称重;(2)、化学清洗;(3)、圆周振荡:先取一个旋筒,将盖玻片支撑台塞入旋筒,再放入一个盖玻片,注意确保盖玻片放入后保持水平,然后使用透明胶带将旋筒底部小孔密封,依照上述步骤依次处理好12个旋筒,然后将其分别固定在2个旋筒夹具上,再使用塑料扎带将旋筒夹具扎紧,随后将其固定在水平放置的圆周振荡仪上;往每个旋筒中先加入40ml去离子水;本发明采用圆周振荡的方法进行首次运用,样品量仅需约1毫克或更少,从而可以为一些特殊的样品(如纹层沉积物等)的测试分析提供可能,所有步骤均为标准化步骤,从而尽可能地消除人为因素影响。

标签:
化学分析
山东 - 青岛 来源:中冶有色网 2023-03-19
基于电还原氧化石墨烯和纳米金修饰电极的DNA传感器的制备及应用方法

本发明公开了一种利用电化学方法制备纳米金和部分还原氧化石墨烯(p?RGO)修饰的离子液体碳糊电极(CILE),以此为平台构建了一种新的电化学DNA传感器,并将其成功应用于李斯特氏菌特征基因序列检测的方法。使用1?己基吡啶六氟磷酸盐作为修饰剂制得基体电极CILE,在表面电沉积纳米金颗粒后通过控制电化学还原条件来制备p?RGO,利用p?RGO表面剩余的羧基,将氨基修饰的探针ssDNA通过酰胺键共价键合法固定在电极表面构成ssDNA/p?RGO/AuNPs/CILE。与目标序列杂交后以亚甲基蓝(MB)为指示剂来检测杂交反应的进行,使用差分脉冲伏安法(DPV)对李斯特氏菌特征基因片段进行了检测。

标签:
化学分析
山东 - 青岛 来源:中冶有色网 2023-03-19
高温印染废水的处理方法

本发明涉及一种高温印染废水的处理方法。其特征在于首先检测高温印染废水的化学需氧量,再根据高温印染废水的化学需氧量向废水中投加过硫酸盐,并进行搅拌,在反应过程中检测废水的化学需氧量,当化学需氧量达到排放要求后将废水排出,其中印染废水的温度为60-90℃,化学需氧量范围是40-4000MG/L,过硫酸盐投加量为化学需氧量/过硫酸盐=1/15-20G/G。本发明的特点是不需要降低高温印染废水的温度,直接进行处理,并且温度越高处理效果越好,而且工艺简单,不需要外加设备,投入小;不产生二次污染;处理时间短,处理效果好。

标签:
化学分析
山东 - 青岛 来源:中冶有色网 2023-03-19
气动搅拌装置及使用方法

一种气动搅拌装置及使用方法,属于分析测试仪器领域,它包括储气囊、导气管、电磁阀、单片机、数据线和进气针;储气囊与电磁阀之间、电磁阀与进气针之间通过导气管相连,根据滴定搅拌需要,单片机通过数据线传递信号以控制电磁阀动作,从而控制所述气动装置的通气时长和周期。本发明由底部注入不影响化学反应的气体,搅动反应液,加速溶液中物质传质过程,从而提高滴定效率,且结构简单,自动化程度高,不会带来电磁污染。

标签:
化学分析
山东 - 青岛 来源:中冶有色网 2023-03-19
海水等静压驱动次表层海底沉积物保真采样器

本实用新型涉及一种借助于测定材料的化学或物理性质来测试或分析材料的装置,具体地说是一种利用深海压力作为驱动力的海底沉积物提取工具。其克服了次表层海底沉积物保真采样器中动力提供较复杂,耗能大的缺陷,提出了一种利用海水的压力作为驱动力的次表层海底沉积物保真采样器。本实用新型包括释放装置和采样装置,其中采样装置包括连接管和提管,连接管和提管通过法兰联接,提管上部通过尾部提块与释放装置联接,连接管的下端口设置刀头,连接管的中部设置密封取样装置,密封取样装置包括密封舱,连接管分为上、下连接管,且上、下连接管分别与密封舱贯通,在密封舱内设置与上、下连接管对应的样品管,密封舱的一侧设置平移样品管的驱动装置即平移液压缸,另一侧设置密封样品管的驱动装置即密封液压缸,其中,所述的提管上设置海水等静压装置,该装置通过高速开关阀分别与平移液压缸和密封液压缸连通,所述的平移液压缸和密封液压缸分别通过高速单向阀与耐压装置连通。该装置无需采用附加的能量储存设备,耗能小,既实现了原位保真采样,又达到了节能的目的。

标签:
化学分析
山东 - 青岛 来源:中冶有色网 2023-03-19
二氧化碳地质封存评价方法

本发明涉及一种二氧化碳地质封存评价方法,其步骤为:S1、挑选岩心样品,确定岩心样品特征;S2、样品预处理:切割岩心样品并对切割后的岩心样品进行表面抛光;S3、对岩心样品开展室内水岩模拟实验;S4、对实验后的岩心样品进行处理,去除实验反应后的溶液;S5、分析测试实验后处理的岩心样品;S6、开展长期数值模拟实验。本发明通过短期室内水岩模拟实验确定CO2充注油气层后发生的反应路径及反应过程,在此基础上,通过长期数值模拟进行封存量评价,使CO2充注模拟过程更接近实际的二氧化碳规模充注实验,避免了根据典型的化学反应方程式推测CO2充注后的封存过程造成封存量评价的不确定性,明显提高了实际封存地质体的封存潜力评价的准确性。

标签:
化学分析
山东 - 青岛 来源:中冶有色网 2023-03-19
高柔韧全固态硫离子选择性电极及其制备方法

本发明涉及电极材料(或分析化学)领域,特别是涉及一种高柔韧全固态硫离子选择性电极及其制备方法。电极为a.作为支撑结构且具有高柔韧性的金属电极;b.运用电沉积方式于金属电极表面沉积氧化石墨烯形成具有充当电容器的层状结构;c.运用电沉积方式于电极层状结构的表面沉积硫离子选择性膜。本发明电极柔韧性能优良,在弯曲多次后仍有稳定准确的响应性能,可对硫离子进行准确、实时、动态化监测,可用于高压环境和界面环境的测试。

标签:
化学分析
山东 - 青岛 来源:中冶有色网 2023-03-19
烟草茄尼醇突变体创制方法与应用

本发明公开了一种烟草茄尼醇突变体的创制方法与应用。所述制备方法包括以下步骤:(1)化学诱变剂甲基磺酸乙酯(sthyl methyl sulfonate,EMS)溶液的配置及EMS诱变的烟草M1代种子的获得;(2)M1代种子的播种,自交后M2代种子的获得;(3)M2代种子的播种,利用液相色谱测定M2代单株成熟期中部烟叶中的总茄尼醇含量,鉴定筛选茄尼醇突变体植株。所述方法获得的突变体M3代株系测定突变体烟气有害成分,分析茄尼醇含量与其显著正相关。本发明的烟草茄尼醇突变体制备及筛选方法,获得突变率高,突变体茄尼醇含量改变量显著,将在烟草的品种改良和功能成分利用中发挥重要作用。

标签:
化学分析
山东 - 青岛 来源:中冶有色网 2023-03-19
便于耦合光学显微镜和丝束电极技术研究金属腐蚀的腐蚀池系统及其使用方法

一种便于耦合光学显微镜和丝束电极技术研究金属腐蚀的腐蚀池系统及其使用方法,涉及金属腐蚀研究技术领域。本发明的目的是要解决传统丝束电极在测试过程中无法获得丝束表面物理腐蚀信息和腐蚀溶液金属离子浓度随时间变化的信息的问题。方法:当腐蚀溶液浸没丝束电极直至通过管路b流入烧杯b内时,通过调节蠕动泵的转速,使腐蚀池的进液口和出液口的腐蚀溶液流量相等,且腐蚀池内腐蚀溶液的液位保持不变,然后利用光学显微镜观察每一根丝束电极的腐蚀形态的变化,并利用水化学分析方法对烧杯b内腐蚀溶液的金属离子浓度进行测定。本发明可获得一种便于耦合光学显微镜和丝束电极技术研究金属腐蚀的腐蚀池系统及其使用方法。

标签:
化学分析
山东 - 青岛 来源:中冶有色网 2023-03-19
高温高压烃-二氧化碳-水可视化热模拟实验方法

本发明属于石油天然气地球化学模拟实验技术领域,公开了一种高温高压烃‑二氧化碳‑水可视化热模拟实验方法。本发明将数字压力传感器的接口设置在熔融石英毛细管反应腔和高压针阀的连接处,使实验中压力的测量更接近于熔融石英毛细管反应腔内部的流体体系压力;且使实验过程中在可视窗的有限观测范围内能更便捷和精确地调整熔融石英毛细管反应腔的观测视域,可实时直观的分析记录不同混溶阶段地质流体体系的相态变化和混溶特征。本发明以高温高压地质环境为约束,实时观察、全程记录地质流体体系各相间混溶的动态过程,为开展高温高压流体‑岩石反应模拟实验提供接近真实地质条件的有效约束具有重要意义。

标签:
化学分析
山东 - 青岛 来源:中冶有色网 2023-03-19
铝合金及其生产工艺
铝合金及其生产工艺 774     
 0

本发明公开了一种铝合金及其生产工艺,由下述配重比的化学成分组成:Cu0.5~0.65%,Fe0.4%,Si0.1%,Ti0.01~0.02%,Mg0.72~0.80%,锌4.5~5.2%,Mn0.02%,Cr0.05%,余量为铝;依次经过电解原铝液、添加铜铁剂、成份分析、电磁搅拌、确定铝液中的各成分含量、调整温度、炉内净化、炉内静置、炉外净化、在线除气、连续浇铸、剪切坯料、连续轧制、收线包装、检验,即得成品铝合金产品。本发明的有益效果是:本发明制得的铝合金具有较高的强度和耐压性能,同时具有耐腐蚀的性能,焊接性能良好。

标签:
化学分析
山东 - 青岛 来源:中冶有色网 2023-03-19
上一页 15 16 17 18 19 ... 51 下一页
共51页    到第

中冶有色为您提供最新的山东青岛有色金属化学分析技术理论与应用信息,涵盖发明专利、权利要求、说明书、技术领域、背景技术、实用新型内容及具体实施方式等有色技术内容。打造最具专业性的有色金属技术理论与应用平台!

全国热门有色金属设备推荐
展开更多 +
全国热门有色金属技术推荐
展开更多 +

 

江西省隆恩特环保设备有限公司
宣传

报名参会
更多+

报告下载

有色专家
更多+

武汉科技大学
校学术委员会主任 / 教授
中国矿业大学(北京)
院长/教授
矿冶科技集团有限公司工程公司
副总经理
长沙有色冶金设计研究院有限公司
正高级工程师/中国铝业首席工程师/全国有色金属行业设计大师/国家注册采矿工程师
常州大学
教授
赤泥综合利用研究报告2025
推广

热门技术
更多+

推荐企业
更多+

福建省金龙稀土股份有限公司
宣传

发布

在线客服

公众号

电话

顶部
咨询电话:
010-88793500-807