青岛垚鑫智能科技有限公司
宣传

位置:中冶有色 >

有色技术频道 >

> 化学分析技术

分类:
全部
矿山技术
冶金技术
材料制备及加工技术
环境保护技术
分析检测技术
 
全部
物理检测技术
化学分析技术
力学检测技术
无损检测技术
失效分析技术
环境检测技术
地区:
全部
北京
天津
上海
重庆
河北
山西
辽宁
吉林
黑龙江
江苏
浙江
安徽
福建
江西
山东
河南
湖北
湖南
广东
海南
四川
贵州
云南
陕西
甘肃
青海
内蒙
广西
西藏
宁夏
新疆
其他
其他
展开
 
全部
郑州
开封
洛阳
平顶山
安阳
鹤壁
新乡
焦作
濮阳
许昌
漯河
三门峡
商丘
周口
驻马店
南阳
信阳
济源

河南有色金属化学分析技术理论与应用

免费发布技术信息>>
多容器化学反应器
多容器化学反应器 868     
 0

本发明公开了一种多容器化学反应器,包括第二反应容器、主反应器、升降器、浴锅、底座、显示屏和瓶塞,所述底座上方左侧安装有第一反应容器,且第一反应容器下方安装有第二反应容器,所述第二反应容器下方右侧安装有主反应器,且主反应器右侧上方安装有升降器,所述升降器下方右侧安装有电源指示灯,且电源指示灯右侧下方安装有浴锅,所述浴锅下方右侧安装有底座,且底座左侧上方安装有显示屏,所述显示屏下方右侧安装有旋转按钮,且旋转按钮左侧安装有电源开关,所述主反应器上方左侧安装有塑料套,且塑料套下方安装有瓶塞。本发明,通过在浴锅内安装温度传感器,可以实时监测浴锅内液体的温度。

标签:
化学分析
河南 - 郑州 来源:中冶有色网 2023-03-19
化学反应防治煤层冲击地压的方法

化学反应防治煤层冲击地压的方法,依次包括以下步骤:选择存在冲击地压灾害且镜质组反射率<0.6%的煤层;在煤层中选择一定区域进行钻孔;将钻孔的孔口封堵;配置碱溶液;把配置的碱溶液泵注到钻孔中,浸泡一段时间;采用微震、电磁辐射或者钻屑方式进行监测,确保消除冲击倾向性,重复浸泡多次,直至完全消除冲击倾向性;与传统物理方式防治冲击地压措施进行比较。本发明与传统冲击地压防治措施相比,不但防治冲击地压效果好,而且施工方便、安全性高,消除冲击倾向性速度快且彻底,成本低廉,避免了传统注水吸收速度慢的弊端,为低阶煤层冲击地压提供了一种新的防治方法,在低阶煤层中有着广阔的应用前景。

标签:
化学分析
河南 - 焦作 来源:中冶有色网 2023-03-19
用于化学实验台上的感应报警装置

本实用新型一种用于化学实验台上的感应报警装置属于实验器材技术领域;包括截面为“凹”形的环形槽,设置在环形槽内的灯管,均匀设置在环形槽内部的多个接近传感器和盖扣在环形槽顶部的灯罩;还包括或门、运算放大器、电磁继电器、电源、限流电阻、发光二极管和蜂鸣器;在本实用新型结构和电路下,只要操作员接近任何一个接近传感器,就可以进行报警,不仅起到提示作用,而且多个接近传感器实现了多个位置同步监测;由于设计在环形槽内设置有灯管,因此能够提供环形无影灯,不仅起到照明作用,而且避免本实用新型装置使用后,造成的照明不均匀问题;由于同时设计有发光二极管和蜂鸣器,因此二者同步报警,警示作用更加明显。

标签:
化学分析
河南 - 郑州 来源:中冶有色网 2023-03-19
检测与监督信息管理系统架构和程序设计的方法

本发明涉及开展食品、药品、化妆品、保健品、兽药、农药、化肥、化学试剂以及环保检测样品的分析检测实验室(分析检测机构)的信息管理系统架构和程序设计时,提出一个简洁和标准化的信息管理系统架构与程序设计的一揽子解决方案,这个一揽子解决方案的核心要素是分析检测机构与监督管理机构的信息管理系统的物理(硬件)环境架构的标准化与信息数据结构的标准化,是一个可以应用于政府监督和分析检测机构原始数据溯源的信息管理系统的物理架构和程序设计的有效解决方案。

标签:
化学分析
河南 - 郑州 来源:中冶有色网 2023-03-19
低压化学气相沉积炉用正硅酸乙酯补充系统

一种低压化学气相沉积炉用正硅酸乙酯补充系统,包括储液罐、补液罐和用于测量补液罐重量的称重装置,补液罐上设有分别向沉积炉腔体输送正硅酸乙酯的进液管Ⅰ和向补液罐内补充正硅酸乙酯的补液管,储液罐上的进液管Ⅱ通过连接管与补液管以可拆卸方式连通。本实用新型使用称重替代使用液位计的方法来确定不锈钢瓶内的正硅酸乙酯量,该方法使用市面上容易购买且价格相对低很多的称重装置替代价格高昂且需要进口的专用液位计,降低了采购周期、采购成本及后期的校准等维护成本,同时在不锈钢瓶上不需要增加液位计口,也降低了不锈钢瓶的成本,称重装置不和正硅酸乙酯液体接触,避免了引入沾污的可能。

标签:
化学分析
河南 - 洛阳 来源:中冶有色网 2023-03-19
检测岩石微裂纹的方法

本发明涉及一种对深部工程岩石微观结构进行检测的检测岩石微裂纹的方法,包括电解溶液配制、岩石试样安装、岩石交流阻抗谱数据采集和数据拟合分析,在试样上涂导电胶连导线,把试样水平装在容器间,容器中注电解溶液;试样外包凡士林或石蜡,把导线连到电化学工作站上,测试岩石试样试验装置自然电位,用电化学工作站调零;采用5mv扰动电压测试试样电化学阻抗谱,频率范围在1×106Hz到0.1Hz;选取高频弧段频率范围,加密测试数据点,用5mv扰动电压测试试样高频弧段阻抗谱,用全频率段阻抗谱定性判别岩石微裂纹大小变化;依据高频弧段测量数据,用ZPLOT模拟岩石高频弧段等效电路上电学元件数值,推导出试样内部微裂纹大小,具有检测精度高、检测简便、易于操作的优点。

标签:
化学分析
河南 - 郑州 来源:中冶有色网 2023-03-19
废水CODCr在线检测掩蔽高钙离子的方法

本发明涉及一种废水CODCr在线检测掩蔽高钙离子的方法,它包括以下步骤:步骤一,准备三聚磷酸钠,即Na5P3O10;步骤二,准备CODCr分析试剂;步骤三,把CODCr分析试剂加入到分析流程中的待检测水质的溶液中进行充分反应;步骤四,把三聚磷酸钠加入到分析流程中的待检测水质的溶液中进行充分反应;本发明在分析流程中加入三聚磷酸钠(Na5P3O10),实现了在线掩蔽高浓度钙离子,防止了加入浓硫酸后生成硫酸钙不溶物漂浮于比色管中对比色的影响,提高了分析结果的准确度与精密度;本发明在CODCr水质在线分析仪的化学分析试剂应用中,使CODCr水质在线分析仪能够适应高浓度钙离子水质,降低了设备的维护率。

标签:
化学分析
河南 - 郑州 来源:中冶有色网 2023-03-19
生产硫酸铵用蒸发器列管结垢的化学清洗方法

本发明属于蒸发器列管结垢清洗领域,公开了一种生产硫酸铵用蒸发器列管结垢的化学清洗方法。疏通水洗;碱洗:加水进行循环,根据水量加入10-40%碱、0.5-1.0%阴离子表面活性剂、0.5-3.3%磷酸三钠后,升温到65-95℃并维护温度,每2h监测一次碱浓度,碱浓度小于5%时及时补加,最终碱浓度不小于5%,外排清洗液,再加水清洗后,碱洗即为结束;酸洗:加水进行循环,根据水量加入0.2-1.0%酸洗缓蚀剂和5-10%酸,常温反应,每0.5h监测一次酸浓度,酸浓度小于2%时及时补加酸,维持最终酸浓度0.5-2.0%,酸洗即为结束;水洗钝化:加水进行循环,清洗至中性,再加入2-5%碱和0.5-1.0%磷酸三钠常温循环,进行钝化;本发明可将蒸发器列管硫酸盐、硅酸盐结垢彻底清洗干净,达到镜面状态。

标签:
化学分析
河南 - 三门峡 来源:中冶有色网 2023-03-19
检测马铃薯中糖苷生物碱的方法

本发明涉本发明涉及化学分析领域,具体公开了一种检测马铃薯中糖苷生物碱的方法,包括以下步骤:(1)取马铃薯样品,经干燥、粉碎处理,得到马铃薯分析样品;(2)将马铃薯分析样品与溶剂混合,超声提取马铃薯分析样品中的糖苷生物碱,提取后过滤,收集滤液,将滤液蒸干,得到糖苷生物碱粗提物;(3)将步骤(2)得到的糖苷生物碱粗提物配制成糖苷生物碱粗提物溶液,以糖苷生物碱粗提物溶液为供体相,采用三相电膜萃取技术萃取糖苷生物碱粗提物溶液中的糖苷生物碱,萃取完成后检测三相电膜萃取中接收相中糖苷生物碱的浓度。本发明的方法具有突出的样品净化能力,能够降低马铃薯中其它杂质对糖苷生物碱检测的干扰,极大地提高了糖苷生物碱的检测准确度和精度。

标签:
化学分析
河南 - 郑州 来源:中冶有色网 2023-03-19
用于医疗内分泌科临床抽血检测装置

本发明提供了一种用于医疗内分泌科临床抽血检测装置,该系统包括采样装置;与所述采样装置连接的电压传感装置;与所述电压传感装置连接,采集电压测量值的采集装置,与所述采集装置连接并对电压测量值进行数据分析的主机。本发明通过可更换的采样装置,不需要对机器进行消毒就可以实现不同检测者的内分泌检测;并通过多种类别的反应试剂盒,同时对多种内分泌激素进行检测和分析;同时在实验前进行基线测量并在化学反应后测量的数值中减去基线值,提高了对激素检测的精确度。本发明有效提高本邻域中内分泌系统检测的可观性和综合分析能力。

标签:
化学分析
河南 - 郑州 来源:中冶有色网 2023-03-19
微波等离子体化学气相沉积金刚石膜的装置

本实用新型公开了一种微波等离子体化学气相沉积金刚石膜的装置,包括微波源和反应沉积室,所述微波源与波导相连接,所述波导上设有模式转换器,所述模式转换器的下方设有圆柱形型腔,所述圆柱形型腔的下方安装有反应沉积室,所述反应沉积室的顶端设有石英微波窗,所述反应沉积室的侧壁上从上到下依次开设有进气口和观察窗口,所述反应沉积室的侧壁上开设有与测温仪相连接的测温孔,所述反应沉积室内设有沉积台,所述沉积台上方设有微波等离子体球,所述反应沉积室与真空泵相连接。本实用新型通过设置圆柱形型腔和半椭球形石英微波窗,可使得激发等离子体位置稳定、密度高,不仅提高了金刚石膜的沉积效率,还降低了合成成本。

标签:
化学分析
河南 - 郑州 来源:中冶有色网 2023-03-19
检测细胞内pH值的聚合物纳米荧光探针及其制备方法以及应用

本发明属于分析化学技术领域,尤其涉及一种检测细胞内pH值的聚合物纳米荧光探针及其制备方法以及应用,纳米荧光探针是以化合物1 6‑(4‑十二烷基哌嗪)‑2‑(2‑吗啉代乙基)‑1H‑苯并[de]‑异喹啉‑1,3(2H)‑二酮为发光化合物负载于两亲性嵌段高分子纳米材料聚苯乙烯‑b‑聚丙烯酸叔丁酯(PS‑b‑PtBA)内制得,具有较好的水溶性和N,N‑二甲基亚砜溶解性。并且该复合纳米荧光探针具有较好的光稳定性、抗干扰性在较大范围内荧光强度与pH值呈线性关系,可应用于溶液和活细胞内的pH检测。

标签:
化学分析
河南 - 郑州 来源:中冶有色网 2023-03-19
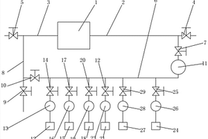
循环化学槽
循环化学槽 1148     
 0

本实用新型公开一种循环化学槽,包括:容器本体、溶液导管、第一输入导管和第二输入导管以及连接所述溶液导管与第一输入导管和第二输入导管的分体连接环;所述容器本体内设置有液体以及测量所述液体浓度的传感器;所述传感器将测得的信号传输给接收器;所述接收器将信号传输给控制器;所述控制器控制所述第一导管和第二导管内的液体输入量。本实用新型结构简单、使用方便,使全槽药液均匀混合,使液体输入更精确。

标签:
化学分析
河南 - 漯河 来源:中冶有色网 2023-03-19
梅毒螺旋体抗体检测试剂盒

本发明涉及体外诊断技术领域,特别涉及一种梅毒螺旋体抗体检测试剂盒。该试剂盒包括梅毒螺旋体抗原偶联磁性微粒、梅毒螺旋体抗原酶结合物、化学发光底物;所述梅毒螺旋体抗原酶结合物为含有生物酶标记的梅毒螺旋体抗原、尿激酶、小牛血清的缓冲液。本发明采用磁性微粒作为抗体的固相载体,利用化学发光免疫分析技术,在全自动化学发光分析仪上可实现单人份、随机、快速、自动化检测。本发明经过试验验证,在酶结合物中添加0.1~30U/mL的尿激酶对灵敏度、特异性、稳定性以及精密性等指标无影响,但对临床复测率有着极大的改善。

标签:
化学分析
河南 - 郑州 来源:中冶有色网 2023-03-19
防污染化学试验用反应装置

本实用新型公开了一种防污染化学试验用反应装置,包括操作台与支撑架,支撑架通过螺栓连接在操作台顶部的一侧,支撑架外部的一侧焊接有固定件,固定件的内部设置有反应器皿,反应器皿的底部焊接有通液管,操作台的底部通过螺栓连接有环保箱,且通液管的端部贯穿环保箱,环保箱的内部焊接有一级过滤网,靠近一级过滤网的环保箱的内部焊接有二级过滤网,环保箱的一侧均焊接有出杂管。本实用新型通过设置的进料盒与反应器皿,进料盒一侧的刻度线对倒入的试剂量进行测量,反应器皿一侧也设置有刻度线,通过再次向进料盒内倒入不同试剂,试剂进入反应器皿内与另一试剂反应,能够对不同反应的试剂量进行观测,使用较为方便。

标签:
化学分析
河南 - 新乡 来源:中冶有色网 2023-03-19
胰岛素定量检测试剂盒

本发明公开了一种胰岛素定量检测试剂盒,包括胰岛素特异性抗体标记的磁微粒混悬液,胰岛素特异性抗体标记的辣根过氧化物酶,梯度浓度的标准品;所述胰岛素特异性抗体与磁性微粒以戊二醛两步交联法进行共价链接。本发明采用的化学发光免疫分析是将化学发光测定与免疫反应相结合的分析技术,制备的试剂盒具有灵敏度高、特异性强,线性范围宽,反应时间短,试剂稳定无毒害,重复性好,分析速度快,自动化检测等特点,相对免疫电泳法、免疫沉淀法等方法降低了对技术人员的要求,降低了不同技术人员、环境变化等对结果的影响,相对于放射免疫法降低了对环境的污染,具有很好的推广前景。

标签:
化学分析
河南 - 郑州 来源:中冶有色网 2023-03-19
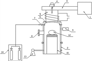
用于高温高压环境的化学反应装置

本发明公开了一种用于高温高压环境的化学反应装置,包括罐体和底座;所述所述罐体靠近下方的位置外侧壁设有外筒,所述外筒与罐体外壁形成空腔,空腔内设有加热管,空腔内装有加热液,外筒靠近底部的位置连接有进液口,外筒靠近顶部的位置连接有出液口,所述罐体的顶部设有进料口,所述进料口设有盖体,盖体设有卡箍,盖体通过卡箍与进料口紧密连接;所述进料口的一侧设有调压机构,调压机构能够改变罐体内的承压范围;通过设置压力监测机构一和压力监测机构二,当罐体的压强过大或者过小时,能够使气流在气流进口或者气流出口快速流动发出警示声音,来提醒操作人员及时发现问题及时补压或者泄压。

标签:
化学分析
河南 - 郑州 来源:中冶有色网 2023-03-19
钛铁矿中氟含量的检测方法及应用

本发明提供了一种钛铁矿中氟含量的检测方法及应用,涉及X射线荧光检测技术领域。具体而言,包括如下步骤:采用X射线荧光分析仪分别对氟含量不同的标准样品进行检测,绘制荧光强度‑氟浓度的标准曲线;采用X射线荧光分析仪检测待测样品,将测得的荧光强度代入至所述标准曲线,计算得到钛铁矿中的氟含量。本发明解决了常规化学检测法存在的分析周期长、试剂用量大、分析结果重现性低等技术缺陷,采用X射线荧光光谱法,具有无损分析、前处理简单、自动化程度高、测试速度快、多元素同时测量等优点,能够满足工业分析的要求。

标签:
化学分析
河南 - 焦作 来源:中冶有色网 2023-03-19
汽轮机组凝汽器冷却管道化学清洗工艺

本发明涉及一种汽轮机组凝汽器冷却管道化学清洗工艺,包括以下工艺步骤:a、初冲洗及检查泄漏;b、杀菌;c、碱洗;d、缓蚀;e、酸洗;f、中和;g、钝化;h、高压冲洗。本发明的清洗工艺具有投资少,除垢效果好,有较强的清洗能力和较好的清洗效果,同时采用甲酸与柠檬酸作为酸洗介质,能够有效的防止不锈钢管发生晶间腐蚀和应力腐蚀。

标签:
化学分析
河南 - 郑州 来源:中冶有色网 2023-03-19
EB病毒壳抗原IgA抗体检测试剂盒

本发明公开了一种EB病毒壳抗原IgA抗体检测试剂盒,包括以VCA基因重组抗原片段做为包被抗原的磁微粒混悬液,以辣根过氧化物酶标记的抗人IgA单克隆抗体酶结合物,样本稀释液和化学发光底物液。本发明采用磁性微粒作为抗体的固相载体,利用化学发光免疫分析技术,在全自动化学发光分析仪上可实现单人份、随机、快速、自动化检测。由于本发明在技术原理上采用的是间接法,从30多种EB病毒靶抗原蛋白中选用与既往感染及新近感染最有价值的多个优势抗原片段,避免了市场上常规试剂盒位点的不全面导致的特异性和灵敏度受到影响的问题。本试剂盒适用于人血清或血浆样品中EB病毒衣壳抗原(VCA)IgA抗体的定性检测,辅助临床诊断鼻咽癌。

标签:
化学分析
河南 - 郑州 来源:中冶有色网 2023-03-19
检测粘度与过氧化氢的荧光探针及其合成方法与应用

本发明公开了一种检测粘度与过氧化氢的荧光探针及其合成方法和应用,属于化学分析检测技术领域。本发明探针由醛基化的苯并噻唑与亚甲基苯硼酸取代的4‑甲基吡啶盐偶联反应得到,具有如下结构:由于存在扭曲分子内电荷转移(TICT)的猝灭效应,探针分子几乎不具有荧光发射特性;而随着环境体系粘度的增高,TICT效应被抑制,探针分子呈现出了强的荧光发射,发射峰在680 nm处。此外,探针还能对H2O2产生灵敏的荧光响应,反应后发射峰位置在590 nm处。对过氧化氢检测的浓度范围为0–25μmol·L‑1,检测限为0.34μmol·L‑1。该探针可用于水体及细胞内H2O2的检测。

标签:
化学分析
河南 - 商丘 来源:中冶有色网 2023-03-19
高选择性检测汞离子荧光探针及其合成方法与应用

本发明公开了一种高选择性检测重金属汞离子荧光探针及其合成方法和应用,属于化学分析检测技术领域。本发明探针具有萘环芳烃类拟二肽异腈结构,结构式如下:此探针的荧光团为萘环大π体系,对汞离子的响应基团为异腈基。该探针分子对汞离子有高的选择性和灵敏度,检测范围为0–1.8μmol·L‑1,检测限为0.1μmol·L‑1。该探针可用于水体、土壤以及生物体系中汞离子的定性或定量检测。

标签:
化学分析
河南 - 商丘 来源:中冶有色网 2023-03-19
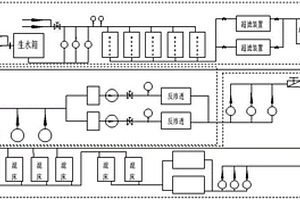
化学制水系统
化学制水系统 992     
 0

本实用新型公开了一种化学制水系统,包括依次连通的超滤水处理系统、反渗透水处理系统、混床水处理系统以及PLC控制器,PLC控制器,分别与所述超滤水处理系统、反渗透水处理系统,混床水处理系统电连接,用于监测并采集所述超滤水处理系统、反渗透水处理系统和混床水处理系统的运行状态参数;所述超滤水处理系统包括依次通过管道连接的生水箱、细砂过滤器、超滤装置、超滤水箱,所述细砂过滤器的输入端设有混凝剂加药装置,所述超滤装置的输入端设有杀菌剂加药装置、且所述超滤装置通过管道连接有超滤清洗装置,所述超滤水箱设有用于调节其液位的第一液位控制装置。本实用新型一种化学制水系统实现各个环节的控制进而提高制水效率。

标签:
化学分析
河南 - 郑州 来源:中冶有色网 2023-03-19
花状金-银纳米复合物电化学传感器及其制备方法与应用

本发明公开了一种花状金-银纳米复合物电化学传感器,包括玻碳电极及其表面涂有的敏感膜,所述的玻碳电极的基底表面涂有的敏感膜为花状金-银纳米复合物敏感膜。本发明具有如下优点:(1)制备材料为全固态的,不含对人体有毒的、污染环境的无机纳米材料;(2)采用花状金-银纳米复合物作为敏感材料,可以获得高灵敏度的敏感膜,可以显著提高传感器的灵敏度和检出限;(3)采用滴涂法直接将花状金-银纳米复合物分散液涂覆于玻碳电极表面制得敏感膜,实验操作简单,重现性好;(4)制备的传感器稳定性好、灵敏度高、选择性好、便于携带、成本较低。

标签:
化学分析
河南 - 信阳 来源:中冶有色网 2023-03-19
基于深度强化学习算法及源荷不确定性的配电网重构方法

本发明公开了一种基于深度强化学习算法及源荷不确定性的配电网重构方法,根据在分布式能源大规模并网的背景下,配电网重构过程中,受环境因素和人为因素等的影响,分布式能源的可用性及配电系统负荷可能与预测不符,若仍按照预想的离线优化方案进行配电网重构,则在实际的重构过程中,可能会出现电压越限的可靠性问题和网损增大的经济性问题,因此事前制定的重构方案虽然可以给调度运行人员一定的指导,但可能无法直接用于实际重构过程,因此,本发明提出的深度强化学习求解配电网重构的方法,基于配电网中分布式能源出力、网络负荷的不确定性问题,可通过日前神经网络的训练,实现针对含分布式能源的配电网重构在线算法,实现配电网重构的秒级求解。

标签:
化学分析
河南 - 郑州 来源:中冶有色网 2023-03-19
检测苯硫酚的反应型荧光探针及其合成方法与应用

本发明公开了一种检测苯硫酚的近红外荧光探针及其合成方法和应用,属于化学分析检测技术领域。本发明探针由8‑(2,4‑二硝基苯氧基)久洛尼定‑9‑甲醛与4‑吡啶乙腈反应得到,具有如下结构:此探针对苯硫酚的响应基团为2,4‑二硝基苯氧基,探针与苯硫酚作用会进一步发生分子内成环反应生成具有强荧光发射的香豆素类荧光分子,从而实现对苯硫酚的荧光检测。该探针分子对苯硫酚有高的选择性和灵敏度,检测范围为0–12μmol·L‑1,检测限为33 nmol·L‑1。该探针可用于水体、土壤以及细胞内苯硫酚的检测。

标签:
化学分析
河南 - 商丘 来源:中冶有色网 2023-03-19
检测汞离子的分子探针及其合成方法和应用

本发明公开了一种检测汞离子的分子探针及其合成方法和应用,属于化学分析检测技术领域。该探针由联吡啶衍物及异硫氰根与金属钌中心原子经过配位反应得到。该探针结构通式如下:其中n为具为0至18的整数,磷酸烷基连接联吡啶环的4、5、4′、5′位。该探针分子对汞离子的选择性和灵敏度高,响应速度快,响应范围为0.1–25μmol·L-1,检测限为0.015μmol·L-1。该探针可用于水体、土壤以及生物体内汞离子的检测。

标签:
化学分析
河南 - 商丘 来源:中冶有色网 2023-03-19
高灵敏检测次氯酸根的荧光探针及其合成方法与应用

本发明公开了一种高灵敏检测次氯酸根的荧光探针及其合成方法和应用,属于化学分析检测技术领域。本发明探针由醛基化苯并唑荧光团与羟胺通过脱水缩合得到,具有如下结构通式:此探针的荧光团为苯并噻唑骨架结构,对次氯酸根的响应基团为羟胺单元。单独的探针在溶液中的紫外吸收峰位于~350 nm,无显著荧光发射。与次氯酸根反应后,其紫外吸收峰红移至~410 nm;在~540 nm处荧光发射显著增强,紫外灯下发出黄色荧光。该探针分子对次氯酸根有高的选择性和灵敏度,检测范围为0.5–18μmol·L‑1,检测限为0.08μmol·L‑1。该探针可用于活细胞中次氯酸根的成像检测。

标签:
化学分析
河南 - 商丘 来源:中冶有色网 2023-03-19
检测过硫化氢的荧光探针及其合成方法与应用

本发明公开了一种检测过硫化氢的荧光探针及其合成方法和应用,属于化学分析检测技术领域。本发明探针由具有绿色荧光发射的苯并噻唑吩噻嗪荧光团与2‑氟‑5‑硝基苯甲酸反应得到,具有如下结构通式:此探针的荧光团为苯并噻唑吩噻嗪,对过硫化氢的响应基团为2‑氟‑5‑硝基苯甲酸酯。该探针分子对过硫化氢有高的选择性和灵敏度,检测范围为0–8μmol·L‑1,检测限为26 nmol·L‑1。该探针可用于水体、土壤以及细胞内过硫化氢的检测。

标签:
化学分析
河南 - 商丘 来源:中冶有色网 2023-03-19
模拟实际环境下烟碱降解产生次要生物碱的检测方法

一种模拟实际环境下烟碱降解产生次要生物碱的检测方法,包括简单的样品制备,实际环境条件模拟方案,多时间点取样,气相色谱质谱及测定结果的数据分析等步骤。降解方案包含的两大变量综合考虑了真实环境条件的模拟以及烟碱化学稳定性质,操作简单,方案可行性和科学性高。本发明检测方法具有检测时间短、灵敏度高等优点。应用本发明技术方案可以综合考量多种来源烟碱的次要生物碱转化性质,获得可靠的烟碱及次要生物碱转化图谱,为烟草行业对烟草制品以次要生物碱为指标的鉴别方法提供科学支撑。

标签:
化学分析
河南 - 郑州 来源:中冶有色网 2023-03-19
上一页 41 42 43 44 45 ... 62 下一页
共62页    到第

中冶有色为您提供最新的河南有色金属化学分析技术理论与应用信息,涵盖发明专利、权利要求、说明书、技术领域、背景技术、实用新型内容及具体实施方式等有色技术内容。打造最具专业性的有色金属技术理论与应用平台!

全国热门有色金属设备推荐
展开更多 +
全国热门有色金属技术推荐
展开更多 +

 

江西省隆恩特环保设备有限公司
宣传

报名参会
更多+

报告下载

有色专家
更多+

广东省科学院资源利用与稀土开发研究所
教授
中冶沈勘秦皇岛工程技术有限公司
原矿山院院长/教授级高工
赣州有色冶金研究所有限公司
副主任/高级工程师
南京理工大学、中国科学院
院士
红河学院
研究员
赤泥综合利用研究报告2025
推广

热门技术
更多+

推荐企业
更多+

福建省金龙稀土股份有限公司
宣传

发布

在线客服

公众号

电话

顶部
咨询电话:
010-88793500-807