 
						
					 769
 769								    
								 0
 0
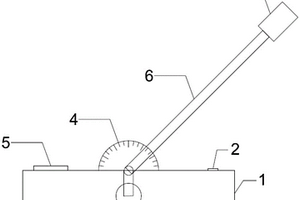
    							本实用新型公开了一种便携式精确定位测距仪,包括底座、水平测角盘、垂直测角盘、转动杆以及激光测距仪,其中,水平测角盘安装于底座顶面上,垂直测角盘的底部与水平测角盘的顶面贴合设置,转动杆位于垂直测角盘的前端且相对于底座可转动,转动杆的顶部安装有激光测距仪。本实用新型提出的便携式精确定位测距仪,能实现地下工程如隧洞编录中涉及的地层界限、节理裂隙、断层、涌水点等重点部位的桩号确定和精确定位;在不接近施工掌子面的情况下完成地质编录作业,确保作业人员的安全;本便携式精确定位测距仪其结构简单、使用便捷,能极大提高地质编录的精度和效率。
 
						
					 1453
 1453								    
								 0
 0
    							本实用新型公开了一种石油X射线荧光岩屑分析仪的真空样品仓,它涉及油气勘探开发地质录井识别装置领域,四通控制阀分别与真空仓进出气孔、抽气电磁阀的抽气电磁阀进气口、真空压力表的压力传感器进出气接口和充气电磁阀的充气电磁阀出气口连接,抽气电磁阀的抽气电磁阀出气口与真空抽气泵一端的真空抽气泵进气口连接,真空抽气泵的另一端设置有真空抽气泵出气口,充气电磁阀的充气电磁阀进气口与气体过滤器一端的过滤器出气口连接,气体过滤器的另一端设置有过滤器进气口。它采用密闭真空设计使检测地层岩石元素含量更精确,岩性识别更准确,采用特殊材料进行一体化设计,防止X射线辐射对地质录井人员人身的伤害。
 
						
					 1055
 1055								    
								 0
 0
    							本实用新型涉及一种测量产状辅助装置,包括测产状辅助板和钻孔辅助板;所述测产状辅助板采用硬质材料制成,所述测产状辅助板一端上设有插脚,测产状辅助板和插脚一体成型设置;所述钻孔辅助板采用硬质透明材料制成,钻孔辅助板上设有贯穿孔,所述贯穿孔与所述插脚匹配设置。本申请的测量产状辅助装置易于生产,不仅可应用于井下巷道,也可用于野外环境,应用范围较广泛。本实用新型的测量产状辅助装置解决了某些情况下无法测量产状的问题;相对于在野外测量产状需要爬到危险位置,存在安全隐患的情况,本测量产品辅助装置操作安全性高;在测产状辅助板上放置罗盘,利用罗盘测量地质要素,增加了有用的地质信息,使后续工作更准确,更易开展。
 
						
					 1007
 1007								    
								 0
 0
    							本实用新型公开了一种建筑检测用便于调节的全站仪,包括全站仪本体和底座,所述底座上开设的通孔内滑动插接有全站仪支撑杆,所述限位调节块插接在凹槽内的一端下表面设置有斜面,所述底座的下端边缘处活动连接有伸缩杆,所述伸缩杆上螺纹连接有紧固螺丝,所述伸缩杆的下端安装有限位环,所述伸缩杆设置有三组;通过在伸缩杆底部安装限位环,避免伸缩杆下端在松软泥土表面持续下沉影响全站仪的正常使用,适用对不同的地质条件和地理环境,在面对地质条件恶劣的地方时便于设备架设,使用方便,实用性强;由于限位调节块的端部开设有斜面,使得全站仪支撑杆在底座上上下移动调节方便快捷,便于大幅度调节。
 
						
					 991
 991								    
								 0
 0
    							本实用新型公开了一种自升式平台桩腿装置,属于海洋平台领域。所述装置包括:桩靴、桩腿和至少两个连接件,桩靴包括底座和设于底座上的安装部,安装部为桶状,桩腿的一端插设在安装部内,桩腿和桩靴上对应设有插孔,连接件穿过桩靴的插孔插入桩腿的插孔中。本实用新型通过将桩腿的一端插设在桩靴的安装部内,在桩腿与安装部的侧壁通过至少两个连接件可拆卸连接,避免了传统的桩靴以焊接的方式与桩腿进行连接,造成的自升式平台强度问题;可拆卸连接方便将桩腿桩靴从自升式平台中拆除,当自升式平台的工作环境特别是地质条件发生改变时,自升式平台可以通过更换桩靴来快速适应不同地质条件的变化,提高了自升式平台的通用性。
 
						
					 1029
 1029								    
								 0
 0
    							本发明属于隧道施工技术领域,公开了一种用于薄层状软岩大变形预测方法,包括:获取层状软岩的岩石和层面的力学参数;基于所述力学参数建立所述层状软岩的有限元模型,并开展单轴压缩数值试验确定其单轴强度;定义层状软岩的层面影响因子FBP,其中
 
						
					 1210
 1210								    
								 0
 0
    							本发明公开了一种基于高清钻孔彩电的岩体结构面的搜索方法,实施步骤包括:根据地质测绘、勘探平洞地质编录和高清钻孔彩电解译,提取结构面空间坐标、产状及性状等信息;建立结构面空间平面几何方程;对比两条结构面空间位置及性状;判断两条结构面空间关系,是否属于同一条结构面。本发明方法用于查明岩体中结构面空间展布及性状等特征,充分利用了钻孔揭露的结构面信息,克服了传统方法的局限性,不仅扩大了搜索范围,而且提高了搜索的可靠性,具有操作简单、可靠性高的特点。
 
						
					 788
 788								    
								 0
 0
    							本发明涉及石油勘探技术领域或者井中物探技术领域,提供一种总有机碳含量预测方法及装置。该总有机碳含量预测方法包括:获得第一钻井在第一深度的第一测井数据,基于第一测井数据预测获得第一钻井在第一深度的总有机碳含量的第一预测值,基于第一测井数据获得第一钻井在第一深度的第一铀钍比,基于第一预测值以及第一铀钍比预测获得第一钻井在第一深度的总有机碳含量的第二预测值,其中第二预测值为最终的总有机碳含量预测值。在该预测方法中,加入了用于反映地质沉积环境的铀钍比参数进行计算,从而使得用于预测的计算模型与真实的地质条件更加吻合,对地层中的总有机碳含量的预测准确度也显著提高。
 
						
					 1011
 1011								    
								 0
 0
    							本发明属于铁路路基建设技术领域,具体涉及一种定量计算铁路路基堆载预压后所产生沉降量的方法,1)通过分层总和法确定沉降量S与基底土厚度h的关系;2)制作基底地质纵断面图;3)根据沉降量S与基底土厚度h的关系建立沉降量S计算公式模型;4)实测沉降观测断面的沉降量S;5)分析沉降观测断面处的基底土厚度h;6)利用沉降量S和基底土厚度h的数据对计算公式模型进行非线性拟合,得到模型系数;7)通过模型系数与堆载预压期间铁路路基沉降量的计算公式模型,计算临近区域或类似地质区域的铁路路基堆载预压后的沉降量。本发明提供的定量计算沉降量的方法可以用于获取邻近无观测断面处的沉降量,弥补采样间隔的数据缺失。
 
						
					 1189
 1189								    
								 0
 0
    							本发明涉及单井注入‑抽水示踪实验模拟分析系统,包括井体、地质含水层模拟模块、溢流装置、蒸馏水箱、示踪剂箱、抽液存储箱和后台数据处理及模拟分析终端;地质含水层模拟模块内具有相互连通的含水区和稳流区,含水区和稳流区内分别填充饱水介质和稳流介质;井体和溢流装置分别与含水区和稳流区连通;井体上具有进液管和出液管,蒸馏水箱和示踪剂箱分别通过管道与进液管连通;出液管远离井体的一端与抽液存储箱连通;含水区内均布有多层液体浓度传感器,每层液体浓度传感器设有多个;液体浓度传感器分别电连接后台数据处理及模拟分析终端。优点:装置结构简单,操作方便,能够高精度、高频率的进行单井回灌‑抽水示踪实验的测试。
 
						
					 1023
 1023								    
								 0
 0
    							本发明公开了一种河口坝几何形态测量方法,步骤如下:一、根据测量区域地质资料确定原型地质模型,依据沉积物理模拟的相似理论建立物理模型,进而设计实验方案,在实验方案基础上进行实验并对沉积过程进行控制;二、采用切剖面的方法对沉积结果进行研究,确定河口坝位置,测量河口坝长、宽数据及湖岸线延伸距离,绘制河口坝平面分布图,结合剖面测量河口坝厚度数据;三、将得到的河口坝长-厚、长-宽数据进行线性相关性分析;四、获取基于卫星照片测量的现代沉积河口坝长、宽数据并统计分析,综合水槽模拟和现代沉积测量结果建立研究区河口坝长-宽经验公式。本发明具有能够指导工区河口坝精细构型解剖的特点,可以广泛应用于油藏描述技术领域。
 
						
					 904
 904								    
								 0
 0
    							本发明涉及测绘技术领域,尤其涉及一种LiDAR三维立体环境下测图和质量检查方法。本发明包括根据LiDAR系统获取的多传感器数据分别制作DSM、DEM、DOM,分别对DSM、DEM、DOM进行分层分块预处理,对DSM、DEM、DOM进行叠加,构建三维立体环境,立体测标切准,数字线化图DLG要素采编,数字线化图DLG质量检查几个步骤。本发明突破了摄影测量通过两张像片构建立体像对需要繁琐的数据处理流程和专业的摄影测量设备及软件的局限,解决LiDAR系统直接生产数字线化图产品的问题,缩短LiDAR系统生产DLG的周期,大大提高LiDAR系统实用性和使用价值,为LiDAR系统大规模应用于测绘、电力、城市规划、地质及公路铁路设计奠定基础。
 
						
					 748
 748								    
								 0
 0
    							本发明提供了一种基于多源异构数据融合的滑坡不确定模型动态构建方法,包括:联合运用地质调查、资料收集、室内力学试验、CT扫描与数值试样随机重构技术获取滑坡岩土体力学参数空间变异信息;在岩土体力学参数空间规律统计的基础上,构建滑坡初始不确定模型;以非侵入式随机有限元的方式,开展相应工况下的滑坡数值模拟;构建不同时间点滑坡输出信息与随机变量的智能响应面模型,基于智能响应面模型和自适应条件抽样的可靠度贝叶斯反演方法,利用滑坡直接信息和监测间接数据实时更新不确定模型,从而建立多源异构数据融合的滑坡不确定模型。本发明的有益效果是:建立了精细的滑坡地质模型,为后续滑坡的机理分析和稳定性评价提供了有效手段。
 
						
					 839
 839								    
								 0
 0
    							本发明公开了一种基于成岩过程的碎屑岩储层孔隙度预测方法,该方法基于碎屑岩储层沉积相、岩性、流体性质、成岩阶段的综合研究,预测储层演化过程中储层物性与成岩作用时空匹配关系,建立不同地质环境条件下以及不同成岩作用下“地质参数‑成岩作用‑孔隙度”预测模型,进而对碎屑岩储层孔隙度大小进行预测,确定碎屑岩储层孔隙空间分布,达到优势储层定量评价目的。
 
						
					 923
 923								    
								 0
 0
    							本发明涉及一种远程录井方法及系统,方法包括分别通过预设地理信息系统和预设知识库获取待钻井的邻井地质数据,并根据所述邻井地质数据获取所述待钻井的设计数据;根据所述设计数据对所述待钻井进行钻井,并获取所述待钻井在钻井过程中的实时录井数据,并根据所述实时录井数据生成录井分析数据;对所述录井分析数据进行分析,并将分析结果发送至远程终端。本发明能建立一套能够支持井场录井数据采集、传输、发布和应用整个流程一体化的远程录井技术流程,可实现井场与远程终端的数据同步和互联互通,还可实现远程协同功能,并可实现录井工作的实时动态监控,当出现异常时及时预警。
 
						
					 782
 782								    
								 0
 0
    							一种超长人工挖孔桩穿越溶洞施工方法及穿越溶洞的超长桩,其施工方法包括溶洞顶部的桩孔开挖以及穿越溶洞部分混凝土护壁施工两大步骤,所述溶洞顶部的桩孔开挖步骤为从上到下的逐层分节开挖,所述穿越溶洞部分桩孔半径较原设计扩大,溶洞护壁外模为砖胎模,并由下至上分节进行护壁施工,最后吊放钢筋笼,浇注混凝土。本发明的人工挖孔桩穿越溶洞施工方法,能够有效的消除施工场地地质条件的影响,且能有效提高桩身强度、降低施工难度、加快施工速度、降低施工造价,保障施工安全。
 
						
					 1125
 1125								    
								 0
 0
    							本发明公开了一种基于分形理论的矿化异常信息挖掘方法,?该方法包括以下步骤:1)采集工作区内的高光谱遥感影像和多光谱遥感影像;2)?对多光谱数据进行预处理,包括几何校正与辐射校正;根据处理后的多光谱遥感影像数据进行岩石信息提取,得到地质构造线划图,依靠纹理和灰度特征进行岩性识别,并进行控矿构造与蚀变带提取;3)根据高光谱遥感影像数据提取岩石种类,进行矿物识别;4)根据矿物识别结果和控矿构造与蚀变带获得岩石矿物种类分布图;5)根据岩石矿物种类分布图进行地质异常信息提取。本发明方法提出了利用分形理论提取矿物异常信息的技术流程,为以后的工作奠定了良好的基础。
 
						
					 812
 812								    
								 0
 0
    							本发明属于基坑安全技术领域,具体提供考虑基坑宽度的基坑安全圆弧滑动模式计算方法及系统,其中方法包括:建立地质力学模型;根据所述地质力学模型,以最下道支点位置O为圆心,以最下道支撑的支点到支护桩底为半径,绘制潜在的滑动面,并以最下道支撑、支护桩及滑动面为边界进行划分得到不同区域;分别建模计算得到每个区域产生的滑动力矩和抗滑力矩及各自对应的总力矩;S5,总抗滑力矩与总滑动力矩的比值即为宽度效应安全系数k,以宽度效应安全系数k为基础进行基坑安全圆弧滑动模式下的安全计算。本发明推导了考虑基坑宽度的影响的基坑圆弧滑动模式计算公式,使得计算结果更加符合实际情况,对完善规范理论,降低工程造价具有重要意义。
 
						
					 1087
 1087								    
								 0
 0
    							本发明公开了一种特殊井下封隔器性能试验方法及装置,步骤是:A、开启低压空气驱动空气系统;B、启动计算机自动控制系统;C、启动计算机自动控制系统;D、启动实验过程监视系统;E、启动盐水混合液及CO2加压系统;F、坐封封隔器;G、保持实验容器系统中压力、温度恒定,并采集实验过程中温度、压力、应力等数据;K、起出封隔器,所有管路接入清水,冲洗所有泵阀部件。该装置由盐水混合液及CO2加压系统、实验容器系统、循环加热系统、低压驱动空气系统、计算机自动控制系统、实验过程监视系统组成。方法易行,操作简便,用于CO2地质封存特殊的地质环境中井下设备长期运行可靠性的测试。
 
						
					 1140
 1140								    
								 0
 0
    							一种组合式TBM及实现超前导洞和超前探测的掘进方法,涉及隧道及地下工程施工领域。组合式TBM包括掘进方向相同的超前TBM和扩挖TBM,该组合式TBM实现分部开挖,提高了复杂地质条件下深部地下洞室开挖的灵活性及适应性,且操作方便,有利于极端条件下的TBM自主脱困;超前TBM开挖使围岩更充分地提前释放能量,大幅降低岩爆风险,且便于在超前TBM上布置各种岩爆预处理措施和各种超前探测手段,从而实现防治岩爆和对复杂地质条件进行超前探测的目的;超前TBM开挖形成自由面,有利于提高总体破岩效率,降低综合能耗;减小开挖造成的围岩扰动和变形破坏,有效减轻由围岩大变形造成的TBM卡机,有利于保障人机安全。
 
						
					 824
 824								    
								 0
 0
    							本发明公开了一种相对古水深指标参数的测井预测方法,属于盆地分析与油气地质领域。该方法主要包括如下步骤:a. 根据实际地质情况进行设计采样,对古湖盆深洼区样品进行元素地球化学测试,得到实测古水深指标参数Mn/Fe;b.对测样点读取对应的测井曲线值,包括电阻率测井RT、声波测井AC;c.建立古水深指标参数Mn/Fe与RT、AC数据之间的函数关系;d.得到纵向连续的古水深指标参数Mn/Fe曲线,进行误差分析。本发明能够充分有效利用常规测井资料来预测古湖盆沉积期相对古水体深浅,预测结果与元素地球化学方法相当,但显然更为经济、实用;发明在江汉盆地江陵凹陷、珠江口盆地恩平凹陷进行了应用,实用性强。
 
						
					 847
 847								    
								 0
 0
    							本发明涉及一种深厚松散层的可视化探测方法,按以下步骤进行:A.在松散层采用常规的钻进和护壁方法钻进,也就是每钻进一段钢管护壁跟进一段,钢管护壁至孔底,然后将护壁器从上至下或从下至上的方式分段下入孔内,在要进行电视摄像的孔段将外层钢管提出;B.对下入护壁器的孔段实施清洗;C.清洗完毕在有护壁器的孔段对松散层进行电视摄像。本发明成功地将高透明PMMA管制作成护壁器,使用常规的钻探工艺钻穿深厚松散层,便能获得松散层地质资料,有效地解决了深厚松散层在钻探过程中的塌孔问题,并通过电视摄像,能真实、直观的了解松散层的物质组成和其结构特性,是深厚松散层钻探工艺的重大突破。
 
						
					 797
 797								    
								 0
 0
    							本发明公开了一种水平井混合气体驱替煤层气方法,涉及一种煤层气开采方法。本发明包括下列步骤:①通过水平井工艺在煤层(30)中形成若干水平井(10),若干水平井(10)由交替间隔排列的结构一样的注入井(11)和采收井(12)组成;②采用高压注入设备将混合气体通过注入井(11)注入含煤层气的煤层(30)中;③在采收井(12)中获取含有煤层气的混合气体,直到获取的甲烷浓度低于经济开采浓度和安全浓度为止。本发明兼顾强置换气体的优势竞争吸附和弱置换气体的增渗和降低甲烷气体分压的效果;提高煤层气的采收率和单产量,降低煤层气开采的成本,同时可进行废弃气体地质封存,大规模减排和封存废弃气体。
 
						
					本发明公开一种基于地理特征处理技术的道路工程勘察测绘智能管理系统,本发明通过将待施工道路工程区域的地形图按照地形类型的不同划分成各地形子区域,对各地形子区域进行若干检测点的布设,检测各地形子区域中各检测点处地质承压力,对比得到各地形子区域中各检测点处地质承压力差值,同时检测各地形子区域中各检测点处各土壤层的厚度,计算各地形子区域中各土壤层的平均厚度,并分别获取各地形子区域的最高海拔高度、最低海拔高度和最高海拔离最低海拔位置的距离,分析各地形子区域的坡度,综合计算待施工道路工程区域的勘察施工难度影响系数,并进行显示,从而提高道路工程的勘察测绘效率,满足道路工程项目的施工需求。
 
						
					 1216
 1216								    
								 0
 0
    							本发明公开了一种岩质工程边坡稳定性分类方法,该方法包括以下步骤:1)对岩质工程边坡进行工程地质编录,采集岩质相关信息;2)根据步骤1)的采集信息确定坡体结构的类型;3)根据步骤1)的采集信息,使用BQ法进行基本岩体质量分级;4)将层状坡体结构7个亚类、均质坡体结构的3个亚类与岩体基本质量I~V级正交组合;5)将工程边坡按照稳定性评价的内在核心因素为坡体结构、岩体质量、坡体结构‑岩体质量综合划分为4种类型;6)分别按4种类型给出对应的支护措施建议。本发明方法可系统地评价边坡变形破坏模式与稳定性,便于对岩质工程边坡进行宏观稳定性分析评价,可为边坡支护设计提供可靠地质依据,进而有针对性的采取相应措施。
 
						
					 1181
 1181								    
								 0
 0
    							本发明提供一种覆盖型岩溶区水动力致塌灾变演化模拟试验装置,所述覆盖型岩溶区水动力致塌灾变演化模拟试验装置包括主体试验系统、水位及降雨控制系统和监测监视系统。所述主体试验系统装入土体样本模拟潜水含水层及承压含水层地质结构;所述水位及降雨控制系统通过对所述主体土箱中的土体样本和所述岩溶漏斗空箱中的土体样本供水、变换水位、降雨等手段模拟水位变化和降雨变化;所述监测监视系统记录土体样本在不同水位和不同降雨条件下的变化情况以及塌陷的灾变演化过程。本发明提供的覆盖型岩溶区水动力致塌灾变演化模拟试验装置完整的呈现了覆盖型岩溶区野外地质结构特征以及致塌影响因素加载效应。
 
						
					 962
 962								    
								 0
 0
    							本申请提供的一种采煤机、采煤机预警方法及电子设备,包括:采煤机主体;采煤滚筒,设置于采煤机主体的端部,与煤层的回采工作面贴合,被配置为能够对回采工作面进行开采;震动接收传感器,设置于采煤机主体靠近采煤滚筒处,与回采工作面贴合,被配置为采煤滚筒工作时,采集煤层的弹性波及弹性波在煤层传播时遇到地质薄弱带产生的反射回波。本申请通过设置于采集机主体上的震动接收传感器,接收采煤滚筒工作时,煤层震动产生的弹性波,通过该弹性波及其反射回波来确定当前煤层中是否有地质薄弱带,实现采煤工作面随采随探综合物探工作,对采煤工作面进行精准探测、快速诊断并及时预警,提高探测的精度和准确性,做到采煤工作面的超前精准探测。
 
						
					 1110
 1110								    
								 0
 0
    							本发明公开了一种用于基坑监测预警的场地环境与监测点匹配系统,包括云端管理平台,在所述云端管理平台内由企业数据库、监测点场地信息输入模块、智能预测模块、监测数据预处理模块和监测数据集成采集模块组成;根据不同监测项设置测量机器人或监测传感器,收集数据并传输至监测数据集成采集模块,然后经过监测数据预处理模块将监测数据进行处理后发送至云端管理平台。本发明能够录入并收集工程监测点处的工程地质情况、水文地质情况以及基坑鸟瞰图等资料,同时能与监测点进行匹配,通过不断收集监测点数据形成企业大数据库,特别是实际监测过程中出现预警和报警的监测点数据,能够更准确的为预测出的预警监测点提供判定依据。
 
						
					 812
 812								    
								 0
 0
    							本发明公开了一种基于无人机的块体识别方法,包括以下步骤:1)确定块体范围;2)利用无人机对确定范围块体的结构面拍照;3)根据拍摄的照片及基准点信息,利用Smart3DCapture软件形成三维实体影像图;4)对三维实体影像图进行地质解译,确定结构面空间出露长度、产状及性状;5)计算块体方量、最大水平埋深及稳定性。本发明方法通过无人机对块体进行多角度拍摄,结合测量控制坐标网络,利用Smart3D软件对照片进行处理形成三维实体影像图,对三维实体影像图进行地质解译,识别构成块体的结构面空间展布及性状,计算确定块体的稳定性。本发明解决了难以近观块体无法识别的问题,为研究高边坡及大跨度高边墙洞室岩体稳定性提供了基础资料。
 
						
					 919
 919								    
								 0
 0
    							一种模拟库岸边坡消落带浸泡-风干循环作用试验装置,包括试验仪器壳体,壳体上部设有盖板,下部设有底座,盖板上设有取样口、放气螺栓、进水管,底座设有出水管并与水箱连接,共同构成水循环系统,壳体内设有金属透水板试样托架,压力气囊置于壳体内,压力气囊与压力控制系统连接,温控加热装置设-置于底座上。发明同时设置有动、静水循环控制装置,浸泡-风干循环装置,可模拟库水位的升降变化以及在库水压力状态下岩石的溶解特性、冲刷作用。通过模拟试验,可以为研究大型水库库岸边坡防护以及地质灾害评价预测提供可靠的试验数据依据。
中冶有色为您提供最新的湖北有色金属探矿技术理论与应用信息,涵盖发明专利、权利要求、说明书、技术领域、背景技术、实用新型内容及具体实施方式等有色技术内容。打造最具专业性的有色金属技术理论与应用平台!
 2025年11月07日 ~ 09日
 2025年11月07日 ~ 09日						 2025年11月14日 ~ 16日
 2025年11月14日 ~ 16日						 2025年11月14日 ~ 16日
 2025年11月14日 ~ 16日						 2025年11月14日 ~ 16日
 2025年11月14日 ~ 16日						 2025年11月21日 ~ 23日
 2025年11月21日 ~ 23日						 
