青岛垚鑫智能科技有限公司
宣传

位置:中冶有色 >

有色技术频道 >

> 化学分析技术

分类:
全部
矿山技术
冶金技术
材料制备及加工技术
环境保护技术
分析检测技术
 
全部
物理检测技术
化学分析技术
力学检测技术
无损检测技术
失效分析技术
环境检测技术
地区:
全部
北京
天津
上海
重庆
河北
山西
辽宁
吉林
黑龙江
江苏
浙江
安徽
福建
江西
山东
河南
湖北
湖南
广东
海南
四川
贵州
云南
陕西
甘肃
青海
内蒙
广西
西藏
宁夏
新疆
其他
其他
展开
 
全部

有色金属化学分析技术理论与应用

免费发布技术信息>>
有机污染地下水原位化学氧化工艺的修复效果预测建模方法

本发明涉及一种有机污染地下水原位化学氧化工艺的修复效果预测建模方法,包括具体包括如下步骤:步骤一、基于污染场地的详细调查情况;步骤二、确定污染场地原位化学氧化工艺,明确相关参数范围;步骤三、使用Plackett‑Burman试验确定修复工艺的效果主要影响因子;步骤四、用Design Expert软件分析不同独立参数的响应,得到不同试验条件的试验组合;步骤五、以模拟样品为基础,开展实验室小试试验,等技术特征。本发明方法更加简便、对操作人员数理知识要求较低,且以数据作为依托,以统计学原理作为支撑,着重解决了由于地下复杂环境所带来的模型不确定性问题和数理计算困难问题。

标签:
化学分析
江苏 - 南京 来源:中冶有色网 2023-03-19
基于飞秒激光光致化学发光的测速装置及方法

本发明公开了一种基于飞秒激光光致化学发光的测速装置及方法,装置由飞秒激光器、ICCD相机和计算机组成。方法包括以下步骤:打开飞秒激光器向流场发射激光,飞秒激光在气体中可自聚焦形成细丝,将细丝引入待测流场后与待测流场中的甲烷氮气混合气相互作用产生光丝状荧光信号,光丝状荧光信号会随流场移动,通过ICCD相机记录固定时间内光丝状荧光信号随流场的位移信息,并传输至计算机,由计算机对数据进行分析处理并得出速度信息。本发明在测量时信号持续时间长,可以扩展本测量方法的测量范围;测量时荧光信号强度强,可以将本测量方法应用于一些复杂流场的速度测量;另外,本发明相对于其他光学测量方法,测量装置较为简单。

标签:
化学分析
天津 - 天津 来源:中冶有色网 2023-03-19
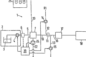
分析方法和分析装置
分析方法和分析装置 871     
 0

本发明公开了一种分析方法和一种分析装置,在其中,使若干个流体样品顺序通过反应通道(16)到达一个检测器(17),并将至少一种反应试剂导入反应通道(16),以便与样品反应,提供该方法和该装置的目的在于降低化学药品的消耗量。为此,将顺序相接的样品一个接一个地输送到反应通道(16)中。

标签:
化学分析
其他 - 其他 来源:中冶有色网 2023-03-19
对于化学刺激的呼吸中枢驱动反应性的测定装置

本实用新型提供了一种对于化学刺激的呼吸中枢驱动反应性的测定装置,包括Y型管路(1),在工作状态下,Y型管路(1)包括近患者端(11)以及远患者端(12),远患者端(12)包括进气端(121)以及呼气端(122),进气端(121)与呼气端(122)汇合后连接近患者端(11)形成所述Y型管路(1),进气端(121)端部连接一多通管(2),多通管(2)的多个分端(21)分别通过多个弹性气囊(3)连接多个气体源(4),其通过在Y型管路的进气口设置进气源以及在出气口设置呼气末二氧化碳浓度/氧浓度感受探头以及便携肺功能仪,最终分析计算出呼吸中枢驱动水平及化学感受器敏感性情况,本实用新型结构简单、功能强大、操作方便,具有极高的商业价值。

标签:
化学分析
辽宁 - 沈阳 来源:中冶有色网 2023-03-19
具有单分子灵敏度的化学吸附反应测试系统及测试方法

本发明公开了一种具有单分子灵敏度的化学吸附反应测试系统,包括配气单元、进样和定容单元、吸附反应单元、真空发生单元和系统控制单元。其中,配气单元包括多路进气入口、混合气出口和质量流量计;进样和定容单元包括密封阀、六通阀、压力传感器、定容腔和出口;吸附反应单元包括密封阀、吸附反应器和程序控温炉;真空发生单元包括密封阀、真空泵以及尾气出口;系统控制单元包括数模转化模块和可视化操作的控制终端。本发明还提供了使用该测试系统进行化学吸附反应测试的方法,能在分子尺度下对朗格缪尔式吸附及表面反应进行定量化测试。

标签:
化学分析
四川 - 成都 来源:中冶有色网 2023-03-19
用于原位电化学扫描电镜观测的样品台及测试系统

本发明公开了一种用于原位电化学扫描电镜观测的样品台及测试系统。该样品台包括样品台主体和样品固定组件,所述样品台主体内部具有一收容腔体,所述样品固定组件活动设置在所述收容腔体内,且所述样品固定组件还与所述收容腔体围合形成一气仓,所述气仓内预储有保护气体,且所述保护气体能够经由一单向气阀排出,其中,所述样品固定组件能够在外力的驱使下活动于第一工位和第二工位。本发明提供的样品台能够将固态电池安装在样品台主体中,实现对电池中活泼金属的气氛保护,并可以实现在特定温度下充放电过程的同时进电池内部压力变化的监控,以及扫描电子显微镜观测其微观结构的变化,实现电化学‑SEM原位实时观测。

标签:
化学分析
浙江 - 宁波 来源:中冶有色网 2023-03-19
模拟燃料电池原位测试的立式电化学测量池

本实用新型涉及一种模拟燃料电池原位测试的立式电化学测量池,该立式电化学池包括电解池本体、电解池盖、夹装组件、密封组件和加压组件,电解池盖上开设测试窗口、电解池气体逸散出口和电解液添加预留口,电解池本体中设有参比电极、对电极和还原气体导管,夹装组件为两片式结构用于夹设测试样品,夹装组件置于测试窗口中,夹装组件底面设有供电解液透过并接触测试样品的槽口,密封组件上设有工作电极,密封组件设置在夹装组件上且工作电极与夹装组件顶面接触,密封组件上设有氧化气体通孔,加压组件固定在电解池盖上方,测试时加压组件向密封组件施加压紧力。与现有技术相比,本实用新型提供了原位测试条件、提高了测试准确性和测试效率。

标签:
化学分析
上海 - 上海 来源:中冶有色网 2023-03-19
铅基合金耐电化学腐蚀测试装置及其测试方法

本发明公开一种铅基合金耐电化学腐蚀测试装置,包括槽体、把手、用以放置对比电极和待测试电极的阳极卡槽、用以放置辅助电极的阴极卡槽、阳极接线柱、阴极接线柱、搅拌电机、液位监测器、参比电极安装孔、参比电极接线柱、搅拌桨、卡槽挡板、流动孔、补水孔;通过对比电极、辅助电极、参比电极的配合,利用测试装置对铅基合金进行耐电化学腐蚀的测试。本发明的测试装置及测试方法,测试结果重现性好、测试周期短、简单快捷,可用于快速对铅基合金及铅基合金加工工艺的评价。

标签:
化学分析
江苏 - 南通 来源:中冶有色网 2023-03-19
化学转化法测定氮氧同位素的前处理方法和测定方法

本发明涉及环境保护和监测技术领域,尤其是涉及一种化学转化法测定氮氧同位素的前处理方法和测定方法。所述化学转化法测定氮氧同位素的前处理方法,包括如下步骤:将叠氮化钠‑醋酸缓冲溶液于≤15℃的条件下低温处理。本发明通过对叠氮化钠‑醋酸缓冲溶液于≤15℃的条件下进行低温处理,能够极大的降低叠氮化钠‑醋酸缓冲溶液对测试时样品中硝酸盐反应得到的N2O的干扰,提高测试结果的精度。

标签:
化学分析
北京 - 北京 来源:中冶有色网 2023-03-19
化学过滤器测试用液态测试物质连续发雾装置

本实用新型提供一种化学过滤器测试用液态测试物质连续发雾装置,涉及化学过滤器测试技术领域。该装置包括:测试物质定量泵入装置、液态物质加热挥发装置和伴热部件;泵入装置用于将液态测试物质泵入到加热挥发装置中,加热挥发装置用于对泵入的测试物质进行加热以形成测试气体,载气发生装置用于测试气体提供载气,伴热部件包括包裹进液管的进液管伴热带和包裹汽化发雾管道的发雾管道伴热带。该装置能够将不同性质的测试物质均匀地送入测试管道中,通过加热挥发装置,避免了因测试物质沸点较高导致试验连续性差、发雾难和浓度不稳定等缺点,同时伴热带的使用也保证了试验容器安全性和防止出现气体预冷凝结等问题。

标签:
化学分析
江苏 - 苏州 来源:中冶有色网 2023-03-19
使用电化学式生物传感器的物质测定方法和测定装置

本发明提供使用电化学式生物传感器的物质测定方法和测定装置,可降低基于酶活性和酶量的传感器间的测定值的偏差,以良好精度和简便系统进行测定。该测定方法包括:将包含测定对象物质的试样导入到包含绝缘性基板和形成于该绝缘性基板上的电极系统的电化学测定池内的步骤,该电极系统包含2个以上的电极且至少1个电极包含氧化还原酶;第一电压施加步骤;第二电压施加步骤;在第一电压施加步骤中,获取取决于可有助于氧化还原反应和与电极之间的电子转移的氧化还原酶的量的第一信号的步骤;在第二电压施加步骤中,获取取决于试样中的测定对象物质的量的第二信号的步骤;利用第一信号对第二信号进行校正,确定试样中的测定对象物质的浓度的步骤。

标签:
化学分析
其他 - 其他 来源:中冶有色网 2023-03-19
用于测量化学物种的钼蓝测定

一种采用聚乙烯吡咯烷酮测量水样中化学物种的浓度的方法。该方法包括:提供含有化学物种的水样;将水样与包含钼VI盐溶液的第一试剂混合以提供第一溶液;将第一溶液与包含还原剂的第二试剂混合以形成第二溶液;和测量第二溶液的性质以确定化学物种的浓度。将聚乙烯吡咯烷酮加入到水样、第一试剂、第一溶液或第二溶液中。由第二溶液吸收或透射的光的强度可用于确定化学物种的浓度。

标签:
化学分析
其他 - 其他 来源:中冶有色网 2023-03-19
用于现场监测耐候钢锈层腐蚀的电化学探头和测量方法

本发明公开了一种用于现场监测耐候钢锈层腐蚀的电化学探头和测试方法,属于材料腐蚀的现场监测技术领域。该电化学探头外边缘是由惰性金属电极构成,探头中央是一个待测量的金属电极,处于两者之间的是4个处于特殊位置的参比电极,这些电极之间用填充固化绝缘胶进行电信号隔离,并为所有电极设置引出线。工作时,电极表面采用水平放置,具有较大的平整工作面。本发明的电化学监测探头具有结构简单、易于加工的特点,对于材料的适用性强,特别是考虑了大气腐蚀下的薄液层因素,合理设计了探头的结构和连接方式,最大限度地保证了电信号的传输。

标签:
化学分析
山东 - 青岛 来源:中冶有色网 2023-03-19
微区电化学测试装置及其测试方法

本发明公开了一种微区电化学测试装置及其测试方法,涉及电化学测试技术领域,包括支撑架,支撑架包括底座以及支撑杆,支撑杆上连接有三维移动试验台、微量溶液自动注射器、盐桥以及铂电极,铂电极与支撑杆连接,三维移动试验台包括与支撑杆连接的试验台,试验台上方设有弹簧夹以及导线接头,导线接头连接有试验台微机控制单元;其中,微量溶液自动注射器包括注射器和注射器微机控制单元,所述注射器与支撑杆连接;盐桥包括鲁金毛细管盐桥和电极,鲁金毛细管盐桥与支撑杆连接,电极包括与鲁金毛细管盐桥连接的饱和甘汞电极或氯化银电极。本方案将结构模块化,结构简单,便于拆卸维护,试样装卸便捷,测试过程简便,可实现半自动化操作。

标签:
化学分析
江苏 - 南京 来源:中冶有色网 2023-03-19
电化学中基于荧光颗粒标记与主动光学测量的位移/应变测量方法

本发明涉及一种电化学中基于荧光颗粒标记与主动光学测量的位移/应变测量方法。基于传统的DIC装置,将白色光源替换为单色激光光源,激光光源为避免与CCD相机位置的干涉,摆放位置与CCD相机成小角度的倾斜形式;在激光光源位置前加装扩束镜,扩大激光光束直径,确保激光能够照射试件表面待测区域;CCD相机摆放位置为正对试件表面,相机与试件之间的距离以能够成像清晰为准;由于采用单色激光光源,在CCD相机镜头前安装有滤光片,进行选择性滤光;与CCD相机配套的为计算机及图像采集卡的采集系统。本发明优化了散斑质量,提高了计算结果的精度要求,可广泛应用在光照变化剧烈、高温、电化学反应等特殊条件下材料的变形测量。

标签:
化学分析
天津 - 天津 来源:中冶有色网 2023-03-19
应用于冲蚀临界特性在线监测的电化学测试探头

本发明公开了一种应用于冲蚀临界特性在线监测的电化学测试探头。在螺纹固定件螺纹端中心开有凹槽嵌入工作电极;凹槽外的螺纹固定件螺纹端开有环形槽嵌入辅助电极;在环形槽内开有圆孔并嵌入绝缘套塞,绝缘套塞孔中嵌入参比电极,三个电极组成的探头分别用导线与恒电位仪相联接,恒电位仪接工控机。将测试探头旋入待测管道开孔处,然后将预腐蚀的工作电极端面朝向被测流体,通过工控计算机实时绘制流速与腐蚀电流等相关曲线。当流体介质的流速达到一定值时,恒电位仪的电流曲线会发生突变,可认为腐蚀产物保护膜已经冲破并达到冲蚀临界速率,实现在线监测。研究不同因素对材料抗冲蚀性能的影响规律,为管道的设计、选材和寿命评估提供依据。

标签:
化学分析
浙江 - 杭州 来源:中冶有色网 2023-03-19
探针、探测金属离子的方法、与探测化学/生化分子的方法

本发明提供探测金属离子与化学/生化分子的方法,包括:提供探针,且探针包括:荧光性金纳米簇;以及还原剂与螯合剂,担载于荧光性金纳米簇的表面,其中探针由还原剂还原金离子而成,且金离子与还原剂的摩尔比例介于1:0.7至1:1.9之间。探针能够与水溶液中的多种金属离子作用产生不同的荧光光谱变化,并且藉由化学/生化分子与金属离子交互作用所造成的荧光差异探测化学/生化分子。

标签:
化学分析
其他 - 其他 来源:中冶有色网 2023-03-19
用于地铁腐蚀电流预测的电化学腐蚀传感器及预测方法

本发明公开用于地铁腐蚀电流预测的电化学腐蚀传感器及预测方法,电化学腐蚀传感器包括:若干个辅助电极、若干个工作电极、全固态参比电极、传感器外壳;所述全固态参比电极、工作电极、辅助电极由内向外依次分布;所述传感器外壳设于所述辅助电极、工作电极、全固态参比电极的外侧;所述传感器还包括电极盖板,所述全固态参比电极、工作电极、辅助电极的一端分别与所述电极盖板连接;所述电极盖板上设有传感器盖板。本发明能够在所设计传感器的基础上实现混凝土结构腐蚀电流密度的有效预测,同时具备高稳定性、易于实施的优点,在基于电化学的杂散电流腐蚀监测、预测领域具有广阔的应用前景。

标签:
化学分析
江苏 - 徐州 来源:中冶有色网 2023-03-19
熔盐电化学原位Raman光谱测量用显微热台和样品池

熔盐电化学原位Raman光谱测量用显微热台和样品池,属于电化学分析技术领域。显微热台:包括热台外壳、炉膛、热台盖及支柱和底座;在热台外壳内部设有热台外壳循环冷却水路,在炉膛主体顶部设置有样品池放置凹槽,在样品池放置凹槽的左右两侧对称设置有条形凹槽,在条形凹槽和样品池放置凹槽两侧的炉膛主体上均布有电阻丝安装孔,在电阻丝安装孔内设有呈螺旋状的电阻丝,电阻丝与炉膛主体绝缘设置;在热台盖主体内设有热台盖循环冷却水路,在热台盖主体的中部设置有显微镜头通孔。样品池:在坩埚的顶部设有石英盖;在坩埚的上部设有通孔,通孔与条形凹槽相对应;如果坩埚采用导电材质,其可同时作为对电极,也可在坩埚内单独设置对电极。

标签:
化学分析
辽宁 - 沈阳 来源:中冶有色网 2023-03-19
全自动化学发光测定仪测试机构

本实用新型属于化学发光测定技术领域,提供一种全自动化学发光测定仪测试机构,通过设置一传动支架,使其位于传动机架的底座上的温育组件上方,温育组件上恒温安放均设有测试池的多个试剂条,测试池内具有待测溶液,测试池周围设有遮光套,再通过设置一光电读数组件,使其与传动支架传动连接,用于套入遮光套读取待测溶液的光强,从而实现于遮光环境下自动测试待测溶液的光强的目的,达到提高测试效率的技术效果。

标签:
化学分析
广东 - 深圳 来源:中冶有色网 2023-03-19
肿瘤标志物的电化学免疫测定方法及微体积免疫测定芯片

肿瘤标志物的芯片电化学免疫测定方法:(1)通过 化学修饰将电子传递媒介体固定在环形碳电极内表面,将该媒 介体修饰的环形电极的内腔直接作为微反应池。参比电极和对 电极置于反应池上方,反应池底部固定的抗原分子功能化膜; (2)当溶液中只存在适量辣根过氧化酶标记肿瘤标志物抗体时, 温育后酶标抗体与反应池底部固定的抗原分子功能化膜上的 抗原分子发生免疫反应使其连接在反应池底部。(3)当待测抗原 溶液中含有HRP标记抗体和时,游离的免疫结合物可接触到 反应室内壁固定的电子媒介体,从而可以在工作电极上获得催 化 H2O2氧化的催化电流,该催化电流与溶液中待测抗原含量成正 比。本发明公开了相配合的微体积免疫测定芯片。

标签:
化学分析
江苏 - 南京 来源:中冶有色网 2023-03-19
顺序注射自动监测水质COD、氨氮和pH的方法及其集成装置

本发明公开了一种顺序注射自动监测水质 COD、氨氮和pH方法及其装置。在采用顺序注射分析(SIA) 技术的基础上, COD测定基于Ce4+氧化法与停流-SIA结合, 氨氮测定是用SIA-靛蓝光度法, pH采用喷壁式电极法。实现了运用SIA技术在线同时测定COD、氨氮和pH的集成。本发明具有在线监测、结构简单, 精度、重现性好、测量范围较宽和运行可靠经济等特点, 能够对生活污水、江河湖泊水和工业污水进行监测, 并具有网上传输数据功能, 可实现监控中心对监测点的远程遥控, 遥测及污染指标超标报警。

标签:
化学分析
陕西 - 西安 来源:中冶有色网 2023-03-19
测试多规格试样带电解池的扫描电化学显微镜样品台

本发明涉及一种用于测试多规格试样带电解池的扫描电化学显微镜样品台,该样品台由聚四氟乙烯加工的载物板(上端为电解池)和U型支架构成,电解池左右端壁各开一个圆孔,分别用于置放对电极和参比电极,U型支架用螺钉与载物板固定,载物板X轴正负方向和Y轴正方向铆入有圆柱小棒,底面设有圆形凹槽,电解池中心处载物板设有圆孔和圆形凹槽,橡胶垫圈置于凹槽,测试样品置于橡胶垫圈上后放置金属压片,由U型支架上的螺栓进行固定,探针在圆孔处对样品进行扫描测试。本发明对样品的准备简单、快捷,拆卸方便,保持试样完整性下可测试多规格样品,测试后的样品可重复使用和进行其它测试分析,拓展了SECM的应用领域,提高了利用率。

标签:
化学分析
四川 - 成都 来源:中冶有色网 2023-03-19
全自动化学发光测定仪

本实用新型属于化学发光免疫分析技术领域,尤其为一种全自动化学发光测定仪,包括装置本体,所述固定板的上端面固定连接有移动框架,所述移动框架的内部左右两侧均开设有滑槽,两个所述滑槽的内部均滑动连接有两个滑块,四个所述滑块相对的一端固定连接有与操作显示屏相匹配的防护外壳,所述防护外壳的下端面以及后端均呈开口状,所述防护外壳的上端面嵌入设置有多个均匀分布的第二磁块,所述移动框架的内部顶端嵌入设置有多个与第二磁块相匹配的第一磁块,从而达到了方便对操作结束后的操作显示屏起到防止灰尘及其他污染源污染的效果,避免灰尘及其他污染源对操作显示屏造成污染导致试验人员下一次对操作显示屏操作时造成影响的问题。

标签:
化学分析
山东 - 威海 来源:中冶有色网 2023-03-19
电化学测试系统的温度校正方法

本发明公开了一种电化学测试系统的温度校正方法,包括以下步骤:S1,在预设温度下测量不同浓度靶向分析物标准测试样本,得到电流信号标准值;测量不同浓度在不同温度下的电流,得到每一个浓度对应的温度校正函数;S2,根据各浓度的温度校正函数计算初始温度校正函数;根据初始温度校正函数对测量未知浓度样本得到的电流进行初步校正,计算初次校正电流信号;S3,根据初次校正电流信号、温度校正函数和电流信号标准值得到浓度‑温度校正分段函数;初次校正电流信号与电流信号标准值比较,确定初次校正电流信号所在区间,选择对应温度‑浓度校正分段函数计算最终的校正电流信号;S4,根据最终的校正电流信号得到测量的未知浓度样本的待测量值。

标签:
化学分析
重庆 - 重庆 来源:中冶有色网 2023-03-19
化学发光测定脱氧雪腐镰刀菌烯醇的方法

本发明属于分析化学和化学发光传感器领域,以(CH3COO)2Cu·H2O和K2PtCl6为原材料,淀粉离心液作为稳定剂,抗坏血酸为还原剂,用水溶液法合成了PtCu二元合金纳米复合材料;以PtCu为标记物,利用适体识别作用,构建了测定脱氧雪腐镰刀菌烯醇新方法。方法简单、灵敏度高、成本低。

标签:
化学分析
山东 - 青岛 来源:中冶有色网 2023-03-19
测定木质纤维素植物化学成分含量的取样装置

本发明公开了一种测定木质纤维素植物化学成分含量的取样装置,涉及生物化学实验仪器技术领域。本发明包括样品处理装置、筛滤装置和连接支架,其中样品处理装置中的粉碎桶和粉碎机,分别设置有切割刀组和粉碎刀片,筛滤装置中设置有驱动轮组、振荡架和筛滤盘。本发明通过设置切割刀组和粉碎刀片,并利用粉碎刀片与两切割刀片之间相互的切割作用,对木质纤维素原料进行充分的切割和粉碎,便于对原料样品固有结构的破坏,以便进行后续的处理与研究;通过设置驱动轮组、振荡架和筛滤盘,能够将初步处理后的原料样品进行进一步的杂质分离等操作,避免浸提液、浸泡水和色素等杂志对实验分析结构的影响,使实验结果更加准确合理。

标签:
化学分析
贵州 - 黔东南苗族侗族自治州 来源:中冶有色网 2023-03-19
中药挥发油中化学成分的测定方法

本发明公开了一种提取并测定中药挥发油中化学成分的方法。本发明利微波辅助-单点微萃取装置,在对反应器中的少量中药样品进行微波加热的同时,用一根针头悬挂了0.5~3.0μL有机溶剂液滴的微量进样器,萃取挥发至反应器顶部空间的挥发油。萃取过程结束后,采用气相色谱-质谱联用法(GC-MS)定性鉴定中药挥发油中的化学成分,并计算各成分的相对含量。本萃取装置具有萃取时间短,萃取效率高,样品消耗量少,操作简单,重现性好等优点,十分适合用于中药挥发性化学成分的快速分析。

标签:
化学分析
上海 - 上海 来源:中冶有色网 2023-03-19
光化学POCT多合一测试系统及测试方法

本发明公开了一种光化学POCT多合一测试系统,包括:测试卡,包括设有贯穿其内外的样本通道的上壳体,与上壳体活动连接的下壳体,至少部分设置于样本通道的扩散层,及与扩散层正对设置的反应层;反应层上设有至少一反应区,及与反应区关联的至少一识别模块;托盘,用于承托测试卡,其底部设有用于暴露反应层至少部分区域的窗口;光学单元,包括光源和靠近光源设置的接收器;支架,用于连接光学单元,并带着光学单元活动;于光源照射识别模块时,光反射至接收器以读取该识别模块关联的反应区信息。本发明还公开了一种光化学POCT多合一测试方法。本发明通过识别模块和反应区的关联,实现了多种类型反应任意编码,编码量增加;反应结果更准确。

标签:
化学分析
浙江 - 杭州 来源:中冶有色网 2023-03-19
新型化学耗氧量在线测定仪

本发明是化学耗氧量快速在线分析仪的制造技术。水样和试剂以一定的流速比,总量为0.5~1.5ml/min。同时流入反应器,在特殊催化剂的作用下快速反应。然后经光度分析、信号转换和微机处理,直接记录或打印出被测结果。

标签:
化学分析
甘肃 - 兰州 来源:中冶有色网 2023-03-19
上一页 1981 1982 1983 1984 1985 ... 2000 ... 2305 下一页
共2305页    到第

中冶有色为您提供最新的有色金属化学分析技术理论与应用信息,涵盖发明专利、权利要求、说明书、技术领域、背景技术、实用新型内容及具体实施方式等有色技术内容。打造最具专业性的有色金属技术理论与应用平台!

全国热门有色金属设备推荐
展开更多 +
全国热门有色金属技术推荐
展开更多 +

 

江西省隆恩特环保设备有限公司
宣传

报名参会
更多+

报告下载

有色专家
更多+

中南大学
中国工程院院士
昆明理工大学
校长
矿冶科技集团有限公司工程公司
副总经理
北京科技大学
副院长/教授
云南锡业集团(控股)有限责任公司
副总经理
赤泥综合利用研究报告2025
推广

热门技术
更多+

推荐企业
更多+

福建省金龙稀土股份有限公司
宣传

发布

在线客服

公众号

电话

顶部
咨询电话:
010-88793500-807