青岛垚鑫智能科技有限公司
宣传

位置:中冶有色 >

有色技术频道 >

> 化学分析技术

分类:
全部
矿山技术
冶金技术
材料制备及加工技术
环境保护技术
分析检测技术
 
全部
物理检测技术
化学分析技术
力学检测技术
无损检测技术
失效分析技术
环境检测技术
地区:
全部
北京
天津
上海
重庆
河北
山西
辽宁
吉林
黑龙江
江苏
浙江
安徽
福建
江西
山东
河南
湖北
湖南
广东
海南
四川
贵州
云南
陕西
甘肃
青海
内蒙
广西
西藏
宁夏
新疆
其他
其他
展开
 
全部

有色金属化学分析技术理论与应用

免费发布技术信息>>
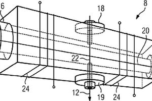
利用容量法测量气固化学反应速率的测试装置

一种利用容量法测量气固化学反应速率的测试装置,属于化学反应工程领域。该测试装置共由待测气系统、真空系统、气体测量系统、气固反应系统、加热系统和数据采集系统六大部分组成。使用真空泵对中间储气罐和气固反应罐抽真空,除去残留其中的气体,关闭真空电磁阀,向中间储气罐通入指定压力的待测气体,计算气体的摩尔数,关闭待测气饿电磁阀,然后对罐内进行控温,当达到反应条件时,打开其均压电磁阀,向气固反应罐内通入反应气体,当压力平衡时,关闭均压电磁阀,通过监测气固反应罐内气体的压力随时间的变化获得化学反应的速率。本实用新型装置测试过程手动或者自动皆可,控温与测温的精度相对较高,操作容易,实施方便。

标签:
化学分析
北京 - 北京 来源:中冶有色网 2023-03-19
基于压力传感器高灵敏动态监测呼气采样的电化学酒精测试仪

本实用新型公开了一种基于压力传感器高灵敏动态监测呼气采样的电化学酒精测试仪,包括由MCU、供电模组、显示器、吹嘴、电化学酒精传感器、酒精传感器前端处理电路,压力传感器,压力传感器感应放大电路、呼出气体通道组成。本实用新型在电路上使用压力传感器及其感应放大电路设计,与电化学酒精传感器及其处理电路进行组合,对呼气流量的大小、呼气连续性动态监测,受环境温度影响较小,从而智能的控制呼气时间与呼气体积。

标签:
化学分析
湖南 - 长沙 来源:中冶有色网 2023-03-19
高温高压动态电化学测试实验装置与测试方法

高温高压动态电化学测试装置与测试方法,高温高压反应釜包括高压釜体、高压釜盖、进气管、出气管、转动轴、压力传感器、压力表、温度传感器、加热装置和绝热保温层,三电极系统包括参比电极、工作电极柱、辅助电极柱和稳定装置,外接控制箱与加热装置和转动轴相连,外接供气系统与装置的进气管相连,外接电化学工作站与辅助电极、参比电极和工作电极的接线端相连,计算机与外接电化学工作站相连,本装置达到了测试环境密封性和耐高温性的要求,提供了高温高压的测试环境,可以用于动态高温高压腐蚀行为和机理的研究。

标签:
化学分析
天津 - 天津 来源:中冶有色网 2023-03-19
一次性多通道生物分析盒和使用其的用于生物分析的毛细管电泳系统

一种用于生物分子分离的多通道盒(60),包括多个联接的盒元件(60’)。每个盒元件(60’)具有单独分离的集成试剂(即,分离缓冲液)容器(62),其专门用于每个分离通道。多个分离通道包括由每个盒元件本体(80)保持或在其内部的毛细管柱(10),并且可以不同的特性,例如不同化学性质的不同分离介质、不同分离长度、不同通道尺寸和内部涂层。盒元件本体(80)包块检测窗口(86)。不是所有的通道都需要是可操作的。盒中的一个或多个通道的可以是不起作用的“无用通道”(例如,未配备毛细管)。毛细管(10)可在一个通道的容器/电极(66)(阳极)与另一通道的电极(67)(阴极)之间布线,从而允许使用更长的毛细管长度来限定更长的分离通道,以提高分辨率。多通道生物分离系统提供了高通量功能,用于在DNA/RNA/蛋白质分析中提供更快、更高分辨率和更好的检测灵敏度。多通道系统设计用于在一台仪器中同时进行PCR扩增和电泳/检测。

标签:
化学分析
其他 - 其他 来源:中冶有色网 2023-03-19
基于化学酶切法构建DNA二代测序文库试剂盒

本发明提供一种基于化学酶切法构建DNA二代测序文库试剂盒,所述试剂盒自带的模块包括酶切试剂、加A尾、加接头、PCR扩增、杂交试剂、捕获试剂和PCR富集;自行采购的商业试剂有:纯化磁珠‑贝克曼;链霉亲和素磁珠‑thermo;RNA探针‑安捷伦和乙醇‑分析纯,本发明样本产量更高,较物理打断,化学酶切对低起始量DNA建库更友好,样本通量灵活,可同时酶切1‑96个样本,省时高效,建库成本降低,减少样本转管的次数,可以降低样本转管错误造成的样本混淆错误,提高了操作可控性,低质量低投入量的DNA通过酶切建库,其复杂度及插入片段均在可控范围内,适用范围广且数据可靠。

标签:
化学分析
上海 - 上海 来源:中冶有色网 2023-03-19
浪花飞溅区锈层底部腐蚀电化学测量装置及其测量方法

本发明公开了一种浪花飞溅区锈层底部腐蚀电化学测量装置及其测量方法,所述浪花飞溅区锈层底部腐蚀电化学测量装置包括密闭干燥器、电解池、工作电极、参比电极、辅助电极、擦镜纸。本发明装置及方法可以测量被锈层覆盖下的金属电极在浪花飞溅区的腐蚀电化学行为,为在浪花飞溅区锈层下的腐蚀电化学行为研究过程提供了便捷、有效的手段。

标签:
化学分析
江苏 - 南通 来源:中冶有色网 2023-03-19
高温高压动态电化学测试及pH原位监测实验装置

本发明高温高压动态电化学测试及pH原位监测实验装置,包括高温高压反应釜、旋转系统、加热保温系统、外接供气系统、三电极系统、第一pH复合电极系统、第二pH复合电极系统、信号传导通路、控制箱、外接电化学工作站、外接pH仪表和计算机。该装置采用陶瓷轴承的耐高温、耐寒、耐磨、耐腐蚀、抗磁电绝缘、无油自润滑、高转速、高强度等特性,可以应用于恶劣腐蚀环境,也提高了旋转工作电极的转速和同心度精度,采用集电环实现两端动静导线的连接,可以测试工作电极高温高压动态下的电化学信号,采用高温高压pH复合电极系统实现原位连续监测并记录旋转工作电极附近溶液和本体溶液的pH变化,可以用于高温高压动态腐蚀行为和机理研究。

标签:
化学分析
北京 - 北京 来源:中冶有色网 2023-03-19
通过建立QSAR模型预测化学品以斑马鱼胚胎为受体的毒性的方法

本发明公开一种通过建立QSAR模型预测化学品以斑马鱼胚胎为受体的毒性的方法。在已知化合物分子结构的基础上,仅通过计算具有结构特征的分子描述符,应用所构建的QSAR模型,即能快速、高效地预测化合物的以斑马鱼胚胎为受体的半数致死浓度,该方法简单快捷、成本低,且能节省实验测试所需的人力、物力和财力。本发明依据经济合作与发展组织关于QSAR模型的构建和使用导则进行建模,运用简单、透明的多元线性回归分析方法,易于理解和应用;具有明确的应用域、良好的拟合能力、稳健性和预测能力,能够有效地预测应用域内化合物的以斑马鱼胚胎为受体的半数致死浓度,为化合物的生态风险性评价和管理提供必要的基础数据,具有重要的意义。

标签:
化学分析
辽宁 - 大连 来源:中冶有色网 2023-03-19
戊型肝炎病毒IGG抗体化学发光免疫测定试剂盒及其制备方法

本发明公开了一种戊型肝炎病毒IGG抗体化学发光免疫分析测定试剂盒及其制备方法。本发明试剂盒特征包括:戊型肝炎病毒IGG抗体阴、阳性对照品;包被固相载体;酶标记结合物;样品稀释液;化学发光底物液;以及浓缩洗涤液。本发明试剂盒制备的方法包括:以戊型肝炎病毒IGG抗体阴、阳性血清制备的对照品;以重组戊型肝炎病毒抗原包被固相载体;以酶标记特异性抗人IGG抗体;配制样品稀释液;配制化学发光底物;配制浓缩洗涤液;分装上述各组份;并组装为成品。本发明的试剂盒可为戊型肝炎的预防、诊断、治疗提供最为直接的临床依据。

标签:
化学分析
北京 - 北京 来源:中冶有色网 2023-03-19
监测金属表面腐蚀行为的电化学装置

本实用新型公开了一种监测金属表面腐蚀行为的电化学装置,该电化学装置包括:丝束电极,用作工作电极,包括工作端面和非工作端面,工作端面用于模拟整个金属表面的腐蚀情况,非工作端面焊接有绝缘导线,饱和甘汞电极,用作参比电极,微孔滤膜,金属基体,和数据处理单元,用于对丝束电极的工作端面的电位/电流进行扫描并对电位/电流数据进行处理,微孔滤膜用于铺设在金属基体上,配合腐蚀溶液形成腐蚀环境,丝束电极和参比电极分别独立地放置微孔滤膜上。本实用新型的电化学装置能准确地评价金属材料表面各个部分之间的耐蚀性差异,相比于传统电化学方案能够更加灵敏的分析金属缝隙腐蚀、电偶腐蚀行为的差异。

标签:
化学分析
上海 - 上海 来源:中冶有色网 2023-03-19
用于离子液体中化学物质浓度在线监测的集成系统和方法

一种用于监测离子液体中的化学物质浓度的集成系统,包括:a.带有ATR窗口的在线FTIR仪器;b.样品调节站,其除去轻质烃并产生由FTIR分析的脱气的离子液体;c.使溶剂流过ATR窗口的溶剂冲洗系统。此外,一种用于监测化学物质浓度的方法,包括:a.使样品调节站中的离子液体脱气;b.将所述脱气的离子液体通过ATR窗口;c.通过旁路管线或开关阀定期地重新引导所述脱气的离子液体流,所述旁通管线或开关阀将ATR窗口与洗脱离子液体的处理单元隔离开;d.在所述定期重新引导步骤c)期间使溶剂和吹扫气体流过ATR窗口;和e.使所述脱气的离子液体恢复通过ATR窗口。

标签:
化学分析
其他 - 其他 来源:中冶有色网 2023-03-19
测量燃料电池电压和高频电阻的系统和方法

本发明提供了用来测量诸如电池或燃料电池组等多电池电化学装置中电池的阻抗和电压特性的一种方法和装置。在个别电池或一组电池上测量电压。同时将一个负载与电化学装置串联连接。优选地,利用一个可以包括某种形式微处理器的控制器总体控制电压测量装置和负载。这样就能控制负载提供所需的直流和交流电流特性组合。设置适当的直流和交流电流特性就能测量出个别电池的所需阻抗特性。

标签:
化学分析
其他 - 其他 来源:中冶有色网 2023-03-19
三电极阵列局部电化学信息测试系统及测试方法

本发明提供了一种三电极阵列局部电化学信息测试系统,包括依次电连接的同心圆三电极阵列、高速切换开关和电化学工作站,所述同心圆三电极阵列包括若干同心圆三电极单元,相邻的同心圆三电极单元之间通过绝缘材料隔离;所述同心圆三电极单元包括环状辅助电极、固态参比电极和丝状工作电极,所述环状辅助电极和固态参比电极均成环形,丝状工作电极位于固态参比电极内,丝状工作电极和固态参比电极之间通过绝缘材料隔离;固态参比电极位于环状辅助电极内。采用本系统更加便于全面获取电极耦合/非耦合状态下电偶电流、腐蚀电位、腐蚀电流密度、电化学阻抗谱等界面电化学信息。同时,本发明还提供了该系统的测试方法。

标签:
化学分析
山东 - 青岛 来源:中冶有色网 2023-03-19
电化学元件的电子测量与测试配置的故障跟踪方法与装置

在一种用于大量电化学元件的自动操作电子测量与测试配置中的故障跟踪方法中,将电池模拟器(9)插入用于电化学元件的支架中。这些电池模拟器(9)的包括电连接的外部形状和大小模拟电化学元件,这些装置包括测试电路(6、7),其具有反向极性的特性在很大程度上不同于其具有基于应用的极性的特性。然后激活一个电池模拟器,并在其上施加测试电流。测量该电池模拟器上的电压和/或电压响应,并与这种电池模拟器(9)预定的额定电压相比较。该测试电路包括至少一个电阻(7)和一个并联的二极管(6)。

标签:
化学分析
其他 - 其他 来源:中冶有色网 2023-03-19
模拟自然农田排水沟底泥与水体化学指标全剖面实时动态测量装置及其测量方法

本发明涉及一种模拟自然农田排水沟底泥与水体化学指标全剖面实时动态测量装置及其测量方法,包括梯形模拟箱体、支撑架和土壤溶液取样器,方形框架上设置有第一线性模组,所述的第一线性模组的滑块上设置有测速电动伸缩杆和微电极电动伸缩杆,所述的测速电动伸缩杆上安装测速仪,所述的微电极电动伸缩杆安装微电极系统,所述的搅拌机构包括搅拌电机、搅拌轴、搅拌叶片、设置在方形框架的第二线性模组和滑槽。本发明通过不锈钢微电极测定不同水流速度下的农田排水沟底泥与水体微界面的动态化学指标以及不同深度、不同水流速度下底泥空隙剖面的孔隙水的动态化学指标,实为农田排水沟水环境保护提供理论依据。

标签:
化学分析
江西 - 南昌 来源:中冶有色网 2023-03-19
化学驱油用起泡剂体系的泡沫性能测量装置及其定量评价方法

本发明公开了一种化学驱油用起泡剂体系的泡沫性能测量装置及使用方法,本发明还公开了一种化学驱油用起泡剂体系泡沫性能的定量评价方法、一种评价起泡剂体系起泡体积衰减情况的方法及一种评价起泡剂体系泡沫携液稳定性的方法。以上方法均用到该泡沫性能测量装置得到的数据,进而进行评价。本发明的评价方法适用于起泡剂体系泡沫性能的分析和筛选,通过定量的方式对其进行全面的评定,且该方法简单、客观、准确,重复性好,误差小,具有很好的操作性和实用性,为起泡剂体系的确定提供了科学的理论依据。该评价方法中相关的计算参数可根据实际应用情况进行调整和改变,以适应更多领域的起泡剂体系。

标签:
化学分析
北京 - 北京 来源:中冶有色网 2023-03-19
用于测定化学镀液稳定性的自动滴定电位仪的测试反应装置

本实用新型公开了一种用于测定化学镀液稳定性的自动滴定电位仪的测试反应装置,该测试反应装置包括磁力搅拌恒温器(14)和被放置在磁力搅拌恒温器(14)上面的测试反应容器(7),其中温度感应棒(8)、参比电极(9)、工作电极(10)以及pH电极(11)被设置在测试反应容器(7)中,且参比电极(9)、工作电极(10)和pH电极(11)分别通过导线被连接到主机(15)上,温度感应棒(8)通过导线被连接到磁力搅拌恒温器(14)上,且磁力搅拌恒温器(14)通过导线与主机(15)连接。本实用新型将其升级到复杂的氧化还原反应,用其综合电位差渐变和突变来指示并量化化学镀液稳定性的变化过程和化学反应的终点。

标签:
化学分析
上海 - 上海 来源:中冶有色网 2023-03-19
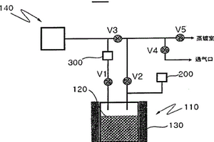
化学气相蒸镀工序中的源物质量测量方法

本发明提供一种在将由保存在源物质蒸发部中的源物质蒸发出的源气体提供给蒸镀室执行薄膜蒸镀的化学气相蒸镀工序中,测量源物质蒸发部中剩余的源物质量的方法。本发明的方法的特征在于,包括(A)将源物质蒸发部(110)内的气体压力维持在第1压力的阶段、和(B)往源物质蒸发部(110)中提供测量气体从而将源物质蒸发部(110)内的气体压力维持在第2压力的阶段;根据源物质蒸发部(110)内的气体压力从第1压力到达第2压力时为止的测量气体的供给量或供给时间,测量源物质蒸发部(110)中剩余的源物质(120)的量。

标签:
化学分析
其他 - 其他 来源:中冶有色网 2023-03-19
连续流动分析仪和液相色谱分析仪的连接系统

本实用新型公开了一种连续流动分析仪和液相色谱分析仪的连接系统,包括脱泡管、蠕动泵和设有排废装置的色谱瓶;所述脱泡管设置有排废口和两个连接端,一连接端与连续流动分析仪比色池相连接,另一连接端与蠕动泵相连接,蠕动泵与设有排废装置的色谱瓶相连接。本实用新型设计了一套简单实用的连接系统,所述连接系统对连续流动分析仪化学反应单元流出的流动相进行除气泡处理后进入色谱瓶,方便液相色谱分析的取样和进样,并可以有效提高液相色谱仪的检测效率与分析稳定性,保证分析结果的准确性。

标签:
化学分析
广东 - 广州 来源:中冶有色网 2023-03-19
测定机器系统内运行用料的化学和/或物理特性的方法与装置

一种测定一机器系统(2)(尤其是一浮动设备中的机器系统)内运行用料的化学和/或物理特性的方法,其中,用光照射所述运行用料并且对透射所述运行用料或者被所述运行用料反射的光进行光谱分析,根据本发明,所述运行用料受照时至少具有一选自一规定温度范围的温度,优选正好具有一规定温度。在此情况下,即使出现例如浮动设备所遇到的环境温度变化,也能为所述光谱分析提供始终保持稳定的框架条件,从而使分析精度得到改善。

标签:
化学分析
其他 - 其他 来源:中冶有色网 2023-03-19
高温高压腐蚀电化学测量装置及测量方法

一种高温高压腐蚀电化学测量装置及测量方法,该测量装置包括高压釜加热套,套入高压釜加热套中的高压釜体,通过高压釜紧固螺栓固定在高压釜体上的高压釜端盖;所述高压釜端盖开有进气口、排气口、压力表插口以及测温盲管插口,还开有参比电极、工作电极和辅助电极插入的螺孔;进气口的进气管上设置有开启和关闭进气的进气口截止阀,排气口的排气管上设置有开启和关闭出气的出气口截止阀;本发明还公开了该装置的测量方法;该测量装置可靠且易于实现,解决了高温高压腐蚀电化学测量电极价格昂贵、制作困难且高温密封困难的问题;本发明装置制作简单、密封性好,能满足高温、高压环境中腐蚀电化学的测量。

标签:
化学分析
陕西 - 西安 来源:中冶有色网 2023-03-19
全自动化学发光测定仪的编码识别装置

本实用新型提供一种全自动化学发光测定仪的编码识别装置,包括样本架、样本管、样本扫描轨道和扫描装置,所述样本管在样本架上单排直线等距分布,扫描装置通过固定架垂直指向于样本扫描轨道入口一端,扫描装置与样本扫描轨道之间设有扫描窗口,其特征在于:所述扫描装置为基于区域成像技术的图像扫描装置,扫描装置的数据输出端与计算机图像分析装置相连接。由于采用上述技术方案,全自动化学发光测定仪的编码识别装置识别范围更加广泛,识别精度和识别速率大大提高。

标签:
化学分析
山东 - 威海 来源:中冶有色网 2023-03-19
用于测定油岩与水岩的化学反应及物理变化的方法和装置

本发明公开了一种用于测定油岩与水岩的化学反应及物理变化的方法分为三种尺度的试验,分别为通过岩粉、岩块和岩体三个尺度从细观到宏观的试验。还公开一种基于本方法的装置,包括:一个氩气瓶,一个压力表,两个高压缸筒,氩气瓶通过管道同时与两个高压缸筒接通,压力表与氩气瓶为不可拆卸连接,高压缸筒里用水、原油分别浸泡石膏岩样。发明的有益效果如下:可用于揭示水、油与硬石膏的化学反应和物理变化规律,用于评价硬石膏矿储油的适宜性;通过测试反应前后硬石膏的质量变化,分析其水、油溶蚀规律。

标签:
化学分析
北京 - 北京 来源:中冶有色网 2023-03-19
基于电化学测量技术的腐蚀在线监测系统

本发明公开了一种基于电化学测量技术的腐蚀在线监测系统,包括电化学探针、数据采集模块、温度控制模块和数据终端;该电化学探针的一端采用四电极体系,具有两个工作电极、一个高温参比电极和一个对电极,工作电极采用与电化学探针插入锅炉管位置相同材质制备,电化学探针另一端固定在锅炉墙外;电化学探针与数据采集模块相连接,通过数据传输模块将电化学信号传输至数据终端实时处理;电化学探针具有空心腔体,空心腔体与冷却用压缩空气相连,并通过温度控制模块自动控制连接管路上的阀门开关。本发明解决了无法连续监测锅炉管的腐蚀问题,可为锅炉燃烧优化及受热面服役性能评价提供依据。

标签:
化学分析
陕西 - 西安 来源:中冶有色网 2023-03-19
甲型肝炎病毒IGG抗体化学发光免疫测定试剂盒及其制备方法

本发明涉及免疫分析医学领域,具体地,本发明提供了一种甲型肝炎病毒IGG抗体化学发光免疫测定试剂盒及其制备方法。根据本发明的试剂盒包括:1)甲型肝炎病毒IGG抗体阴、阳性对照品;2)甲型肝炎病毒抗原包被的固相载体;3)酶标记结合物;4)化学发光底物;以及5)浓缩洗涤液。进一步,根据本发明制备上述试剂盒的方法包括以下步骤:1)以甲型肝炎病毒IGG抗体阴、阳性血清制备对照品;2)以甲型肝炎病毒抗原包被固相载体;3)以酶标记甲型肝炎病毒抗体(多抗或单抗);4)配制发光底物液;5)配制浓缩洗涤液;6)分装上述甲型肝炎病毒IGG抗体阴、阳性对照品、酶标记结合物、化学发光底物及浓缩洗涤液;以及7)组装为成品。本发明的试剂盒具有简便、快速、灵敏、稳定等优点。

标签:
化学分析
北京 - 北京 来源:中冶有色网 2023-03-19
基于贝叶斯系统识别和启发式深度强化学习的多类型监测数据测点布置方法、设备及介质

本发明提出一种基于贝叶斯系统识别和启发式深度强化学习的多类型监测数据测点布置方法、设备及介质。涉及结构健康监测和随机振动领域。首先,根据工程结构设计信息并依据动力学和随机振动理论建立多类型测点布置的目标函数,随后利用基于深度强化学习及启发式思想的多类型监测数据测点布置优化算法对结构监测数据测点布置进行优化得到最终布置方案。本发明结合了深度强化学习和启发式思想,用于离散的测点优化布置问题,能够较好避免陷入局部最优问题,获得良好的优化效果,可以为多类型监测数据的测点优化布置提供有效的决策支持。此外,该优化算法亦可用于其他类似组合优化问题。

标签:
化学分析
黑龙江 - 哈尔滨 来源:中冶有色网 2023-03-19
面向现场分析的无人机微萃取分析的装置及方法

本发明公开了一种面向现场分析的无人机微萃取分析的装置,包括无人机本体,以及用于进行分析鉴定的分析仪器,还包括固相吸附微萃取模块,所述固相吸附微萃取模块为多孔材料;所述无人机的表面设有安装槽,所述固相吸附微萃取模块插接于所述安装槽内。本发明的有益效果在于:通过使用无人机搭载固相吸附微萃取模块进行采样,在气流的带动下样品被固相吸附微萃取模块充分吸附,从而使得高空大气环境等领域内挥发性和半挥发成分的分析成为可能,突破了传统技术上分析农残、火灾、爆炸现场、化学品泄漏、毒剂农药作业现场等有毒有害挥发成分的应急现场的操作繁琐耗时的检测方式,这大大拓宽了固相微萃取技术的应用范围,具有广泛的市场应用前景。

标签:
化学分析
广东 - 广州 来源:中冶有色网 2023-03-19
化学气相多元沉积产物组分预测方法

本发明公开了一种化学气相多元沉积产物组分预测方法,包括:步骤S1,根据工艺条件,计算配分函数:步骤S2,计算热熔和熵;步骤S3,根据平动、转动、振动及电子配分函数,计算标准生成焓和标准生成吉布斯自由能;步骤S4,根据化学平衡原理,即体系总吉布斯自由能最小的数学条件,获得所有产物的平衡产量分布;步骤S5,工艺条件、沉积固相和产率作为输入数据,利用BP算法建立训练模型。步骤S6,建立BP训练模型后,结合遗传算法,对计算出的结果进行分析,不断搜索出不同权重条件下的最高固相产量。本发明的优点是:建立可准确预测沉积理论产物组分的模型,实现多组分产量最大的优化目标,加快CVD工业生产研发效率和降低其生产成本。

标签:
化学分析
广东 - 广州 来源:中冶有色网 2023-03-19
测定油田化学剂中有机氯含量的方法

本发明提供一种测定油田化学剂中有机氯含量的方法,该方法按如下步骤进行:(1)油田化学剂样品制备:a.液体样品:先称取油田化学剂液体样品于离心管中,然后再向离心管中加入甲苯,振荡萃取,离心分离出甲苯相和非甲苯相,待用;b.固体样品:称取固体样品,加入蒸馏水充分溶解后移至离心管中,然后再向离心管中加入甲苯,振荡萃取,离心分离出甲苯相和非甲苯相;待用;(2)分析计算:c.经处理后的油田化学剂样品注入到含有氧气和惰性气体的气流中,经过裂解管燃烧分解,有机氯转变为无机氯,总氯含量减去无机氯离子含量得有机氯含量。

标签:
化学分析
山东 - 东营 来源:中冶有色网 2023-03-19
用于化学法测试合金化镀层中铁含量的装置

本实用新型涉及一种用于化学法测试合金化镀层中铁含量的装置,其特征在于,包括PC管、PC板、固定框架、平台、夹紧螺栓,PC管与PC板固定连接,PC板与固定框架插接,PC管底部设有密封圈,平台上设置有待测样板,夹紧螺栓与固定框架螺栓连接,夹紧螺栓顶升平台,使待测样板夹持在平台与PC管之间。优点是:整体结构简单,操作方便,PC管采用长圆形结构,以其宽度决定测量精度,可以在钢带宽度方向每一个PC管宽度上测量一处铁含量值,实现准确地分析宽度方向不同位置的铁含量差异。本装置采用PC管和PC板接触化学药品,抗腐蚀,提高装置的使用寿命。

标签:
化学分析
辽宁 - 大连 来源:中冶有色网 2023-03-19
上一页 1982 1983 1984 1985 1986 ... 2000 ... 2305 下一页
共2305页    到第

中冶有色为您提供最新的有色金属化学分析技术理论与应用信息,涵盖发明专利、权利要求、说明书、技术领域、背景技术、实用新型内容及具体实施方式等有色技术内容。打造最具专业性的有色金属技术理论与应用平台!

全国热门有色金属设备推荐
展开更多 +
全国热门有色金属技术推荐
展开更多 +

 

江西省隆恩特环保设备有限公司
宣传

报名参会
更多+

报告下载

有色专家
更多+

矿冶科技集团
副所长/研究员
紫金矿业信息化研发中心
副总经理
中国矿业大学
副院长/教授
中国铝业集团有限公司
中国铝业股份有限公司党委书记
中南大学
教授
赤泥综合利用研究报告2025
推广

热门技术
更多+

推荐企业
更多+

福建省金龙稀土股份有限公司
宣传

发布

在线客服

公众号

电话

顶部
咨询电话:
010-88793500-807