青岛垚鑫智能科技有限公司
宣传

位置:中冶有色 >

有色技术频道 >

> 化学分析技术

分类:
全部
矿山技术
冶金技术
材料制备及加工技术
环境保护技术
分析检测技术
 
全部
物理检测技术
化学分析技术
力学检测技术
无损检测技术
失效分析技术
环境检测技术
地区:
全部
北京
天津
上海
重庆
河北
山西
辽宁
吉林
黑龙江
江苏
浙江
安徽
福建
江西
山东
河南
湖北
湖南
广东
海南
四川
贵州
云南
陕西
甘肃
青海
内蒙
广西
西藏
宁夏
新疆
其他
其他
展开
 
全部
广州
韶关
深圳
珠海
汕头
佛山
江门
湛江
茂名
肇庆
惠州
梅州
汕尾
河源
阳江
清远
东莞
中山
潮州
揭阳
云浮

广东广州有色金属化学分析技术理论与应用

免费发布技术信息>>
微量气体的高精度收集装置及使用方法

本发明公开了一种微量气体的高精度收集装置及使用方法,属油气地球化学分析技术领域,装置包括管体、针阀,管体的气体室有输气管与气缸连通,气缸的活塞位于下方连接往复驱动机构;气缸内有汞液,上部连接分离管;分离管内有密封钢球,顶部与带阀门的集气瓶连接;气体室有真空表;气体室和分离管有抽气管,在输气管和抽气管上有电磁阀。使用方法是:(1)放入样品管;(2)抽真空后刺破样品管;(3)气体扩散气缸;(4)活塞上移将气体压入集气瓶内;(5)活塞下移使气体在气体室和气缸内重新扩散平衡;(6)重复步骤(4)、(5)使气体全部转移至集气瓶内;本发明用于油气地球化学研究中的地质样品成分分析。

标签:
化学分析
广东 - 广州 来源:中冶有色网 2023-03-19
新型传染性疾病智能防控系统

本实用新型公开了一种新型传染性疾病智能防控系统,系统包括包括若干个便携式电化学发光检测仪器和云服务器,每个所述便携式电化学发光检测仪器分别与所述云端服务器连接;通过便携式电化学发光检测仪器对受试者或物品所感染的传染性病原体的种类及丰度进行现场快速检测,并将检测结果上传至云端服务器,云端服务器接收各个便携式电化学发光检测仪器实时发来的检测结果,并将检测结果分类汇总,形成细分区域化病毒载量汇总信息,通过该信息进行疾病区域风险评估及预警,从而能够大大提高对于传染性疾病的预防能力。

标签:
化学分析
广东 - 广州 来源:中冶有色网 2023-03-19
新型传染性疾病智能防控系统及方法

本发明公开了一种新型传染性疾病智能防控系统及方法,系统包括包括若干个便携式电化学发光检测仪器和云服务器,每个所述便携式电化学发光检测仪器分别与所述云端服务器连接;通过便携式电化学发光检测仪器对受试者或物品所感染的传染性病原体的种类及丰度进行现场快速检测,并将检测结果上传至云端服务器,云端服务器接收各个便携式电化学发光检测仪器实时发来的检测结果,并将检测结果分类汇总,形成细分区域化病毒载量汇总信息,通过该信息进行疾病区域风险评估及预警,从而能够大大提高对于传染性疾病的预防能力。

标签:
化学分析
广东 - 广州 来源:中冶有色网 2023-03-19
两性羧酸镧金属有机骨架及其合成方法和应用

本发明提出了一种两性羧酸镧金属有机骨架及其合成方法和应用,其化学式为{[La4(Cmdcp)6(H2O)9]}n?(1)?(n表示聚合度,取自然数)。本发明可用于HIV?DNA或SUDV?RNA核酸序列的检测。本发明产物原料来源广泛,容易获得。本发明产物合成方法的反应条件温和,时间短,可在水溶液中重结晶获得,无毒无害,做到了绿色化学;无需惰性气体保护;产率为86%以上,纯度达100%。本发明产品活性上的优势:同时对病毒HIV?ds-DNA和SUDV?RNA具有效检测效果;检测快速高效、操作简便、灵敏。有望成为一种新型的体外检测病毒核酸序列试剂。

标签:
化学分析
广东 - 广州 来源:中冶有色网 2023-03-19
抗人翻译控制肿瘤蛋白单克隆抗体杂交瘤及其单克隆抗体与应用

本发明属于细胞工程技术领域,具体公开了抗人翻译控制肿瘤蛋白单克隆抗体杂交瘤及其单克隆抗体与应用。杂交瘤细胞株于2014年10月20日保藏在中国微生物菌种保藏管理委员会普通微生物中心,保藏编号为CGMCC?No.9812;本发明所述单克隆抗体能用于ELISA、化学发光、western-blot、免疫荧光以及组织的免疫组织化学检测,为人翻译控制肿瘤蛋白功能研究和其作为结直肠癌肿瘤肝转移标志物的临床标本验证工作提供支持。含有本发明上述单克隆抗体的试剂盒进行检测时,灵敏度高,特异性强,检测范围宽,操作简便,无放射性污染,试剂盒成本低,临床适应性强,更适合用于我国临床检测筛查。

标签:
化学分析
广东 - 广州 来源:中冶有色网 2023-03-19
翻译控制肿瘤蛋白的单克隆抗体杂交瘤及其单克隆抗体与应用

本发明属于细胞工程技术领域,具体公开了一种翻译控制肿瘤蛋白的单克隆抗体杂交瘤及其单克隆抗体与应用。所述杂交瘤细胞株于2014年10月20日保藏在中国微生物菌种保藏管理委员会普通微生物中心,保藏编号为CGMCC?No.9811;本发明所述单克隆抗体能用于ELISA、化学发光、western-blot、免疫荧光以及组织的免疫组织化学检测,为人翻译控制肿瘤蛋白功能研究和其作为结直肠癌肿瘤肝转移标志物的临床标本验证工作提供支持。用含有本发明单克隆抗体的试剂盒进行检测时,灵敏度高,特异性强,检测范围宽,操作简便,无放射性污染,试剂盒成本低,临床适应性强,更适合用于我国临床检测筛查。

标签:
化学分析
广东 - 广州 来源:中冶有色网 2023-03-19
实验室安全电加热装置

本实用新型公开一种实验室安全电加热装置,包括底座和保温罩,所述底座上安装有加热装置,所述加热装置包括依次层叠的绝缘板、电热板和导热面板,所述绝缘板固定安装于所述底座上,所述导热面板的外表面上安装有一层感温变色粉涂层,所述加热装置和所述感温变色粉涂层的四周侧壁还包裹有一层云母绝缘层,所述保温罩可拆卸地扣于所述底座上且盖住所述加热装置。该电热板主要应用于医疗卫生、科研等单位实验室做化学分析、物理测定、热处理时加热之用。该电热板安全性能高,即使操作员在离开电热板一会后再回来操作或期间发生停电情况,操作员也可通过观察感温变色粉涂层颜色变化知晓面板的温度情况,不容易发生烫伤烧伤事故。

标签:
化学分析
广东 - 广州 来源:中冶有色网 2023-03-19
安全电加热板
安全电加热板 1011     
 0

本实用新型公开一种安全电加热板,包括底座,所述底座上依次安装有绝缘板、电加热装置和导热面板,所述导热面板的外表面上安装有一层感温变色粉涂层,通过感温变色粉涂层颜色变化警示导热面板的温度情况。该电热板主要应用于医疗卫生、科研等单位实验室做化学分析、物理测定、热处理时加热之用。该电热板安全性能高,即使操作员在离开电热板一会后再回来操作或期间发生停电情况,操作员也可通过观察感温变色粉涂层颜色变化知晓面板的温度情况,不容易发生烫伤烧伤事故。

标签:
化学分析
广东 - 广州 来源:中冶有色网 2023-03-19
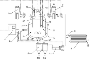
合成气高效制备低碳醇的反应装置

本实用新型公开了一种利用煤、天然气和生物质等经热化学转化所得合成气为原料,在双层催化剂作用下,高效制备液体燃料如低碳醇的装置,包括有双层床反应器,该反应器内装填甲醇催化剂与高级醇催化剂或高级醇催化剂与逆水煤气变换反应催化剂的组合体系,氢气或合成气进入反应器内进行催化剂还原或低碳醇合成,所得尾气经冷阱气液分离,液体产物收集后由离线气相色谱仪分析,气体产物经气体压缩机增压后,经由压力表和单向阀分别进入氢气进口或合成气进口循环参与催化剂还原或低碳醇合成,由在线气相色谱仪监测进入反应器中的循环气体产物组成。本实用新型有效提高了合成气制备低碳醇中高级醇的产率和选择性,以及整个反应装置系统的经济性。

标签:
化学分析
广东 - 广州 来源:中冶有色网 2023-03-19
试题推荐方法、系统、介质及设备

本发明涉及一种试题推荐方法、系统、介质及设备,该方法包括:采用基于时序残差网络的认知诊断模型计算当前时间状态下的知识能力向量;从题库中抽取推荐试题,生成待推荐给用户的试题集合。本发明的基于时序残差网络‑认知诊断模型的试题推荐方法,旨在将人类记忆规律、认知诊断理论同个性化推荐技术结合起来,根据用户不同时间状态下知识能力向量来动态调整测试试题从而高效的评估知识能力,准确的分析出知识结构中的短板,为个性化学习提供数据支撑。

标签:
化学分析
广东 - 广州 来源:中冶有色网 2023-03-19
利用固定酶生物反应器连续制备奶油酸的方法

一种利用固定酶生物反应器连续制备奶油酸的方法。属于食品风味化学和生物技术领域。本发明利用连续进出料的固定化酶反应器水解乳脂肪连续制备奶油酸,获得耐高温的天然牛奶风味物质,确定了最佳的生产工艺条件。主要过程为将固定化脂肪酶在缓冲溶液中浸泡过夜活化,然后把固定化酶填充到固定化酶反应器中,把夹套的温度加热到一定温度,取适量天然乳脂加热到一定温度,用恒流泵把液态的天然乳脂泵入固定化酶反应器中,水解物通过油浴进行灭酶,然后冷却至常温。对奶油酸产品进行风味评价并应用到烘焙食品中,用GC-MS分析奶油酸的风味成分,同时测量其酸值和水分含量。本发明很容易实现工业化生产,而且具有安全高效、绿色环保的特点。

标签:
化学分析
广东 - 广州 来源:中冶有色网 2023-03-19
基于质谱技术的广藿香指纹图谱的构建方法及多指标定量评价方法

本发明公开了一种基于质谱技术的广藿香指纹图谱的构建方法及多指标定量评价方法,采用高效液相色谱串联四级杆飞行时间质谱法建立的广藿香HPLC‑Q‑TOF/MS指纹图谱,含有44个共有峰,鉴定了其中29个主要成分;确定绿原酸、新西兰牡荆苷、麦角甾苷、异麦角甾苷、壬二酸、芹菜素、鼠李柠檬素、藿香黄酮醇和广藿香酮等9个成分作为广藿香质控评价指标,采用超高效液相色谱串联三重四级杆质谱(UPLC‑MS/MS)建立同时测定该9个成分的多指标定量方法;结合层次分析法,赋予活性成分权重并建立评价方程,根据评分结果对广藿香药材质量进行评价。本发明较全面地定性和定量广藿香的难挥发性化学成分,可应用于广藿香药材质量评价,从而精确控制药材的质量。

标签:
化学分析
广东 - 广州 来源:中冶有色网 2023-03-19
中药有效成分的氨基酸序列获得方法及其所确定的具体氨基酸序列

本发明涉及一种中药有效成分的氨基酸序列获得方法,其特征在于:将含有中药有效成分的功能活性部位的多肽/蛋白质进行分离纯化,利用药效学分析方法确证其药效后,进行氨基酸序列测定;然后,从动植物的功能活性部位或组织中制备cDNA文库,利用PCR技术从cDNA文库或直接从mRNA中获得编码中药活性多肽/蛋白的基因;从而得到活性多肽/蛋白的氨基酸序列。本发明可以广泛应用于中药有效成分的化学合成或基因工程生产。

标签:
化学分析
广东 - 广州 来源:中冶有色网 2023-03-19
纳米纤维素基荧光银纳米簇及其制备方法与应用

本发明公开了一种纳米纤维素基荧光银纳米簇及其制备方法与应用。该制备方法包括如下步骤:(1)将纳米纤维素进行羧基化改性处理,得到含有羧基的氧化纳米纤维素;然后再进一步进行醛基化处理,得到富含羧基和醛基的氧化纳米纤维素;(2)以富含羧基和醛基的氧化纳米纤维素为还原剂和稳定剂,银氨溶液为银源,再添加保护剂,在常温条件下搅拌反应,得到纳米纤维素基荧光银纳米簇。本发明中制得的纳米纤维素基荧光银纳米簇具有良好的发光性能、抗菌性能和防霉性能,可广泛应用于化学分析、生物医疗、环境监测等领域。

标签:
化学分析
广东 - 广州 来源:中冶有色网 2023-03-19
7-[(噻唑基羟基亚氨基)乙酰氨基]-3-甲基头孢烷酸的制备方法及另一用途

本发明涉及7-[(噻唑基羟基亚氨基)乙酰氨基]-3-甲基头孢烷酸的制备方法及另一用途,适于头孢类化学药物生产企业。本发明公开了化合物(Ⅱ)的粗品与精品的制备方法,以及由化合物(Ⅱ)制备化合物(Ⅲ)的制备方法。测试了它们的抗菌活性,结构上分析,化合物(Ⅱ)和化合物(Ⅲ)耐受β-内酰胺酶水解,对β-内酰胺酶稳定,具抗菌活性。

标签:
化学分析
广东 - 广州 来源:中冶有色网 2023-03-19
防骨质疏松的锻炼装置

本发明公开了一种防骨质疏松的锻炼装置,包括锻炼装置、检测器和调节控制终端;检测器绑缚在人体骨骼处,用于检测骨质数据;调节控制终端包括深度学习模型、强化学习模型、调整终端,深度学习模型将上一次检测器检测的检测数据与训练数据和下一次检测器检测到的检测数据输入至深度学习网络模型中,得到训练强度与骨质数据的关联性,强化学习模型根据训练强度与骨质数据的关联性生成强化学习模型,调整终端将当前检测器的检测数据作为状态向量输入至强化学习模型中,生成调控锻炼装置的调节方案,并对锻炼装置实现控制。本发明采用智能控制来调整锻炼装置的训练强度,减少过度训练造成的损害,极大的提高了骨质疏松的预防能力。

标签:
化学分析
广东 - 广州 来源:中冶有色网 2023-03-19
鬼臼毒素的核酸适配体及其应用

本发明涉及一种核酸适配体,特别涉及能与鬼臼毒素特异性结合的核酸适配体以及利用该核酸适配体制作成的电化学生物传感器。本发明所述的鬼臼毒素的核酸适配体具有如SEQ ID NO.1所示的核酸序列。核酸序列的5’端具有巯基修饰基团。本发明所述的鬼臼毒素核酸适配体对底物鬼臼毒素具有特异性亲和力。本发明所述的核酸适配体组装在电极上,能够制成对鬼臼毒素响应灵敏的电化学生物传感器以及用于检测鬼臼毒素的试剂盒。本发明所述的核酸适配体具有分子量小、性质稳定、成本低廉、易于保存等优点,利用其制成的电化学生物传感器可用于定性定量检测鬼臼毒素,比传统检测方法更快速更灵敏更稳定,大大提高检测效率及成本。

标签:
化学分析
广东 - 广州 来源:中冶有色网 2023-03-19
研究土壤氧化还原强度连续演替规律的装置及方法

本发明公开了一种研究土壤氧化还原强度连续演替规律的装置及方法,该装置包括容器、pH复合电极、惰性气体通入管、气体采样管、悬液采样管以及氧化还原复合电极,容器的上端面通过不透光的有机玻璃盖封堵。本发明的方法包括以下步骤:1)土壤预处理;2)恒温静置培养;3)设置测试时间间隔,测定pH值、Eh值以及NO2、Mn2+、Fe2+、SO42‑、CH4含量;4)绘制pH值、Eh值以及CH4、NO2、Fe2+、Mn2+、SO42‑含量随时间变化的曲线,进行结果分析。本发明的装置和方法可以研究不同氧化还原体系在土壤由氧化状态→弱度还原状态→还原状态→强度还原状态的连续演替过程中的化学行为,及其与营养元素、重金属、有机污染物等迁移转化的交互作用规律。

标签:
化学分析
广东 - 广州 来源:中冶有色网 2023-03-19
基于计算机模拟获取可调控的TRPV5变异体的方法

本发明公开了一种基于计算机模拟获取可调控的TRPV5变异体的方法。所述方法首先采用CHARMM‑GUI对通道蛋白质进行变异处理,随后使用Amber16中的分子动力学模拟模块pmemd.cuda对不同状态下的TRPV5通道蛋白变异体阳离子进行模拟,最后结合使用VMD和Amber16中的cpptraj模块分析阳离子的运动路径,来验证该TRPV5通道蛋白变异体的通道性能。本发明可对整个模拟体系的运动轨迹进行研究解析,克服了中间状态难以连续观测的难题,并且能够直观地观测到阳离子在极短的时间尺度内的运动变化。整个计算过程效率高,耗时短,操作简单,有助于在生物化学、蛋白质工程学等领域的广泛应用。

标签:
化学分析
广东 - 广州 来源:中冶有色网 2023-03-19
叶菌唑非对映异构体的绝对构型鉴定方法

本发明公开了一种叶菌唑非对映异构体的绝对构型鉴定方法,包括以下步骤:在惰性基质中,将待测的叶菌唑非对映异构体进行压片制膜,然后在振动圆二色光谱仪(VCD)上、仪器分辨率4 cm‑1和调制器优化波数1400 cm‑1条件下进行测试,得到叶菌唑非对映异构体的振动圆二色光谱(即VCD实验谱);再使用量子化学计算软件GaussView 5.0和Gaussian 09W,设定方法后,分别以4种叶菌唑的异构体为分子模型,计算得到其VCD理论谱;比较分析叶菌唑非对映异构体的VCD实验谱和理论谱中主VCD带的信号、频率和相对强度等信息,鉴定叶菌唑非对映异构体的绝对构型。本发明首次采用VCD光谱技术鉴定叶菌唑四个非对映异构体的绝对构型,该方法包含了丰富的分子结构信息,是一种高效鉴定手性化合物绝对构型的有利手段。

标签:
化学分析
广东 - 广州 来源:中冶有色网 2023-03-19
黄颡鱼养殖水体富营养化预警方法及其应用

本发明公开了一种黄颡鱼养殖水体富营养化预警方法及其应用。是以总磷、亚硝酸盐氮、化学需氧量、水体透明度、硝酸盐氮、总氨氮、总氮、溶解氧和叶绿色a为预警因子,并分析各预警因子与黄颡鱼死亡量的相关性,以及黄颡鱼对各预警因子的耐受限度,将预警等级分为无警、轻警、中警、重警和超警。以本发明建立的预警方法为基础,可及时有效的对黄颡鱼养殖池塘水质状况进行监控、预测、预报和管理,并预测未来发展趋势,具有对水质演化趋势、方向、速度、后果的警觉作用,指导及时采取补救措施,对于实际养殖工作具有很好的指导作用。另外,还可以依据本发明预警方法的标准和指导,探索黄颡鱼养殖水体针对性的排警方法,达到提高养殖效益的目的。

标签:
化学分析
广东 - 广州 来源:中冶有色网 2023-03-19
微生物腐蚀电子转移机制的研究方法及其应用

本发明属于金属腐蚀行为与机制技术领域,具体涉及一种微生物腐蚀电子转移机制的研究方法及其应用,为研究真实环境中寡营养状态条件下微生物与金属材料的直接相互作用,本发明首先对微生物进行富集培养,利用滤膜通过抽滤的方式获得大量的微生物细胞,然后将微生物细胞转移到腐蚀测试介质中,在没有添加任何营养物质的条件下,通过电化学测试结合表面分析研究微生物细胞与金属的直接作用机制,利用本发明可以准确揭示微生物腐蚀是否是直接电子转移机制,对于研究和揭示油气田工业集输管线、海洋工程装备等金属的腐蚀行为和机制具有重要的应用前景,有望应用于油气田工业集输管线、海洋工程装备等材料的微生物腐蚀与防护领域中。

标签:
化学分析
广东 - 广州 来源:中冶有色网 2023-03-19
二氧化锡基纳米棒气敏材料及其制备方法

本发明涉及借助于测定材料的化学或物理性质 来测试或分析气体的技术领域,具体地说是涉及一种电子元件 材料,特别是涉及一种二氧化锡 (SnO2)基纳米棒气敏材料及制备 方法,该纳米棒气敏材料按摩尔比计算称取四氯化锡1份、尿 素1.5~3份、硝酸铋0.08~0.12份进行配料、搅拌、干燥、压 片,预烧制得。本发明的二氧化锡基纳米棒气敏材料较现有技 术工艺简单、成本低,尤其是使用其制作的阻性气敏传感元件 灵敏度高,在500ppm乙醇气体中的灵敏度K值达到29.2。

标签:
化学分析
广东 - 广州 来源:中冶有色网 2023-03-19
标准物质的确定方法、装置、终端及存储介质

本发明实施例提供了一种标准物质的确定方法、装置、终端及存储介质,其中,该方法包括:根据待测样品确定所述待测样品中包含的至少一个特征元素及所述特征元素对应的至少一个含量值;根据所述特征元素及所述特征元素对应的至少一个含量值在预先设定的标准物质数据库中确定目标标准物质;其中,所述标准物质数据库中包含标准物质中各元素含量值。本发明实施例提供的技术方案,可以快速、高效地确定出与待测样品对应的合适的标准物质,避免人工筛选速度慢、易选错的弊端,能够大大提高化学分析的工作效率。

标签:
化学分析
广东 - 广州 来源:中冶有色网 2023-03-19
用于天然气水合物开采的管路监控系统

本发明公开了一种用于天然气水合物开采的管路监控系统,包括设置在井筒内的水下测试树、七个温度压力传感器和测温光缆。有益效果在于:通过将低成本的传感器有针对性地设置井筒内的指定位置,再沿整个井筒深度布置一到多条的测温光缆,然后将各点传感器的温度和压力参数以及整个井筒的连续温度上报上位机。通过现有的分析计算即可准确了解在井下开采层处的出砂出水量及二次水合物的生成预警与判断,作业人员可以实时根据计算结果对井内进行化学抑制剂的注入,通过调整工作制度出砂预防及对出水量的准确调整。确保在整个生产过程中将生产负压控制在预定的范围内。

标签:
化学分析
广东 - 广州 来源:中冶有色网 2023-03-19
共生真菌单体化合物快速分离制备方法和应用

本发明属于借助于测定材料的化学或物理性质来测试或分析材料技术领域,公开了一种共生真菌单体化合物快速分离制备方法和应用;采用大米固体培养基发酵,共制备石油醚层次生代谢产物和乙酸乙酯层次生代谢产物;从共生真菌Aspergillus sp.Bdf‑2的石油醚层和乙酸乙酯层次生代谢产物中共分离得到9个单体化合物。测定了单体化合物的抗细菌、抗氧化和细胞毒活性以及不同单体化合物之间的协同增效作用。本发明首次对杜比亚蟑螂共生真菌Aspergillus sp.Bdf‑2次生代谢产物及其生物活性进行研究,与杜比亚蟑螂长期共生过程中是否会使该菌株产生结构特殊的次生代谢产物。

标签:
化学分析
广东 - 广州 来源:中冶有色网 2023-03-19
支座可独立调节的分液漏斗架

本实用新型涉及一种化学分析检验仪器,具体指一种支座可独立调节的分液漏斗架,所述分液漏斗架包括漏斗支座、支架底座和支座升降支撑组件;支架底座为包括一个支架平面的框架式结构,支座升降支撑组件设置在支架底座上方、与支架底座垂直设置,漏斗支座安装在支座升降支撑组件上可相对支架底座上下移动以调节高度,适合不同高度的单个分液漏斗使用;漏斗支座包括从左往右依次连接的横向连接轴、支座滑块和漏斗托架,其中,漏斗托架与支座滑块为可拆卸式连接,漏斗托架设置有多个不同规格大小,通过更换漏斗托架即使得本分液漏斗架适用于不同规格的分液漏斗使用,提高了整体装置的通用性,减少实验室分液漏斗架的配置量,节约经费和实验室空间。

标签:
化学分析
广东 - 广州 来源:中冶有色网 2023-03-19
基于云计算的在线分布式的电能存储系统

本发明公开了一种基于云计算的在线分布式的电能存储系统,包括充电单元、转换接收模块、监测模块、电能计算模块、分控制器、存储分类模块、发送单元和存储模块;所述充电单元用于对电池进行充电,并将电能传输至转换接收模块,所述转换接收模块用于将充电单元传输的电能转换成化学能,所述监测模块用于实时监测电能转化状态,本发明通过存储分类模块的设置,对存储单元的存储传输总量进行计算,并依据传输总量计算出与该存储单元所匹配的传输量,并依据其分析计算出传输温度变化,选取出最适合的电量传输,并生成对应的信号,从而对电能进行转化存储,避免电能在传输过程中消耗过大,减小电能消耗,节省人为的计算时间,提高工作效率。

标签:
化学分析
广东 - 广州 来源:中冶有色网 2023-03-19
模拟阴极保护下高压直流干扰的实验装置和实验方法

本申请提供一种模拟阴极保护下高压直流干扰的实验装置和实验方法,实验装置包括土壤箱、土壤环境传感器、工作电极、辅助电极、参比电极、恒电位仪、电化学工作站、高压直流干扰电源、数据记录仪、电阻、第一开关、第二开关和第三开关。通过实验装置的阴极保护回路对测试样品的阴极保护处理模拟实际中管道的阴极保护情况,通过实验装置的高压直流干扰回路对测试样品形成高压直流干扰,模拟实际中高压直流干扰对具有阴极保护的管道的影响,并基于高压直流干扰前后测得的数据进行腐蚀情况分析。本申请可有效模拟在具有阴极保护的情况下,高压直流干扰对管道的腐蚀行为,为高压直流干扰下管道的防护工作和研究工作提供辅助支撑。

标签:
化学分析
广东 - 广州 来源:中冶有色网 2023-03-19
可视化生物柴油连续制备系统

本发明公开了一种可视化生物柴油连续制备系统,该生物柴油连续制备系统包括:可视化生物柴油反应装置、稳流供液系统、反应监测系统、数据采集与处理系统。该装置整体结构采用高硼硅玻璃材质,具有良好化学、物理性能和可视化性能,循环加热系统,通过层间水循环为双层玻璃反应釜和活塞流反应器提供热源,以微机为主的程序控制器、触摸式显示屏构成的监测、数据采集与处理系统,对反应过程中的各个变化参数进行监测,实时的显示出反应数据的动态曲线变化趋势。该装置整体结构设计合理,操作方便,不仅可实现生物柴油连续快速、高效生成,还能实现在线实时观测生物柴油形成过程变化,并通过处理软件进行分析,得出动力学数据。

标签:
化学分析
广东 - 广州 来源:中冶有色网 2023-03-19
上一页 27 28 29 30 31 ... 78 下一页
共78页    到第

中冶有色为您提供最新的广东广州有色金属化学分析技术理论与应用信息,涵盖发明专利、权利要求、说明书、技术领域、背景技术、实用新型内容及具体实施方式等有色技术内容。打造最具专业性的有色金属技术理论与应用平台!

全国热门有色金属设备推荐
展开更多 +
全国热门有色金属技术推荐
展开更多 +

 

江西省隆恩特环保设备有限公司
宣传

报名参会
更多+

报告下载

有色专家
更多+

中南大学
中国工程院 院士
矿冶科技集团有限公司
所长/研究员级高工
紫金矿业信息化研发中心
副总经理
西安建筑科技大学
教授
辽宁忠旺集团
教授级高工
赤泥综合利用研究报告2025
推广

热门技术
更多+

推荐企业
更多+

福建省金龙稀土股份有限公司
宣传

发布

在线客服

公众号

电话

顶部
咨询电话:
010-88793500-807