青岛垚鑫智能科技有限公司
宣传

位置:中冶有色 >

有色技术频道 >

> 探矿技术

分类:
全部
矿山技术
冶金技术
材料制备及加工技术
环境保护技术
分析检测技术
 
全部
探矿技术
采矿技术
选矿技术
通用技术
地区:
全部
北京
天津
上海
重庆
河北
山西
辽宁
吉林
黑龙江
江苏
浙江
安徽
福建
江西
山东
河南
湖北
湖南
广东
海南
四川
贵州
云南
陕西
甘肃
青海
内蒙
广西
西藏
宁夏
新疆
其他
其他
展开
 
全部
济南
青岛
淄博
枣庄
东营
烟台
潍坊
济宁
泰安
威海
日照
滨州
德州
聊城
临沂
菏泽

山东济南有色金属探矿技术理论与应用

免费发布技术信息>>
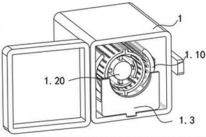
地质检测用探针系统
地质检测用探针系统 927     
 0

本实用新型公开了一种地质检测用探针系统,包括探针主杆和设置在探针主杆一端的把手,所述探针主杆的底部开设有第一凹槽,第一凹槽内转动安装有转动柱,所述第一凹槽的顶部内壁上开设有电机槽,电机槽的顶部内壁上固定安装有驱动电机,驱动电机的输出轴与转动柱的顶部固定连接,转动柱的底部开设有第二凹槽,第二凹槽内活动安装有螺杆,第二凹槽的两侧内壁上均固定安装有同一个固定块,固定块上开设有螺纹孔,螺杆与螺纹孔螺纹连接,螺杆的底端固定安装有探头。本实用新型结构简单,操作方便,通过调节探头的伸缩,进而调节探针的长度,方便工作人员对不同深度的地表地质进行检测,且便于携带。

标签:
探矿技术
山东 - 济南 来源:中冶有色网 2023-02-27
地质雷达检测隧道衬砌背后病害模型试验装置

本实用新型提供了一种地质雷达检测隧道衬砌背后病害模型试验装置,包括用混凝土浇筑成的圆盘状试验平台,所述试验平台上端设有半环形隧道衬砌及背部充填模型,所述半环形隧道衬砌及背部充填模型内侧设有可滑动地质雷达搭载平台,所述试验平台上还设有起吊机,所述试验平台四周设有储料桶,所述半环形隧道衬砌及背部充填模型的两端设有阀门,所述半环形隧道衬砌及背部充填模型的底板从中部向阀门处由高到低具有一定坡度,所述阀门下方设有储料桶。具有装置可重复利用,能够满足复杂病害需求且存在充填材料省时省力的优点。

标签:
探矿技术
山东 - 济南 来源:中冶有色网 2023-02-27
水工地质裂缝测量装置

本发明适用于水工地质检测相关技术领域,提供了一种水工地质裂缝测量装置,包括支撑底座,测量单元,测量单元通过卡接单元与调节外杆连接,调节外杆通过连接单元与调节内杆连接,调节外杆通过第一调节单元与支撑底座连接,调节内杆通过第二调节单元与支撑底座连接,通过第一调节单元和第二调节单元的设置保证调节内杆和调节外杆的水平,本发明通过第一调节单元的设置,在支撑底座放置在地面上之后,漂浮液的漂浮作用使得漂浮板处于水平状态,此时,调节外杆在第一贯通槽方向上转动,带动第一卡接板件在第四卡接槽内转动,保证调节外杆的水平,在浮力作用下自动调节好之后,将第一调解螺纹销螺纹连接在相应位置的螺纹孔进行限位。

标签:
探矿技术
山东 - 济南 来源:中冶有色网 2023-02-27
隧洞TBM破岩震源超前地质探测成像方法与系统

本公开提供了一种隧洞TBM破岩震源超前地质探测成像方法与系统,沿TBM施工方向,间隔获取破岩振动信号,得到多组探测数据;对采集的多组探测数据进行预处理,获取不同里程位置处地震记录波场特征,得到多组共虚震源点道集;对地震信号进行干涉加强,计算延时参数,弥补不同震检距产生相位差,将地震记录同相叠加,汇聚地震波能量,对汇聚后的地震波进行波形处理、速度分析及深度偏移成像,得到成像结果;本公开可以增强TBM破岩震源地震波能量,提高地震记录信噪比,进而优化地质探测成像结果,指导TBM掘进与施工方案,为保障隧道施工安全提供借鉴。

标签:
探矿技术
山东 - 济南 来源:中冶有色网 2023-02-27
连续性地质检测穿刺针网系统

本发明具体是一种连续性地质检测穿刺针网系统,属于地质检测领域,包括安装有固定架的收纳架,所述该系统还包括收纳辊,所述收纳辊通过固定架转动安装在所述收纳架上;为了实现网状系统性连续检测,其中,在所述收纳辊上设有多个单位收纳槽,而在每个单位收纳槽均绕设有串联绳,串联绳上卡设有多个检测穿刺针结构;进而,多个单位收纳槽上的串联绳,以及配合串联绳上的多个检测穿刺针结构,实现了同时同地规则性多点网状系统性连续检测;同时绕设在收纳辊上串联绳可以调整长度实现调整覆盖面积,检测分布合理,以便后续整地合理分析。

标签:
探矿技术
山东 - 济南 来源:中冶有色网 2023-02-27
TBM搭载的利用汞进行超前地质预报的系统及方法

本公开提供了一种TBM搭载的利用汞进行超前地质预报的系统及方法,包括汞浓度测试模块、数据处理分析模块,汞浓度测试模块搭载于TBM上,包括气汞浓度测试单元、水中汞测试单元和岩石中汞测试单元,各单元包括相应的取样装置,分别获取掌子面前方的气体、水和岩石试样,采集的试样传输至脱汞装置中,脱离的汞进入测汞仪,对汞浓度进行连续测量;数据处理分析模块,被配置为对测得汞浓度进行处理分析,实时得出气汞、岩石中汞和水中汞的浓度曲线图,基于所述浓度曲线图进行掌子面前方的超前地质预报。

标签:
探矿技术
山东 - 济南 来源:中冶有色网 2023-02-27
基于矿山地质测绘工程用的现场制绘模型尺

本实用新型涉及矿山地质制绘模型技术领域,公开了一种基于矿山地质测绘工程用的现场制绘模型尺,包括量角器和夹板;所述量角器底部中心处安装有转轴,所述转轴上活动安装有套尺,所述套尺内活动安装有内尺;所述内尺顶端开设有夹槽,所述内尺顶部两侧安装有支杆,所述夹板两侧开设有穿孔。本实用新型通过夹板向上拉动即可使夹板位于支杆上向上滑动,此时夹板即可展开,随后可将绘图笔插入夹槽和夹板内,再松开夹板,此时通过弹簧可推动夹板对绘图笔进行夹持,而通过内尺伸缩即可调节到合适的半径,通过转轴即可使绘制笔旋转画圆,从而可提高绘图的功能性,且使用方式简单,同时绘图笔的拆装方式简单便捷,大大提高实用性。

标签:
探矿技术
山东 - 济南 来源:中冶有色网 2023-02-27
带有防护结构的水文地质勘察用水样储存装置

本实用新型公开了一种带有防护结构的水文地质勘察用水样储存装置,包括:保护外壳,其外侧安装有防护环,且保护外壳的内侧安装有安装座,所述安装座的内侧安装有封盖,且封盖的下侧设置有试管,所述试管的外侧设置有安装于保护外壳内的保护板;密封机构,其安装于保护外壳的下端,且密封机构的内侧设置有安装于保护外壳下端内侧的限位机构,所述密封机构的下端安装有安装盖,且安装盖的内侧设置有用于冷却的冰袋,所述密封机构包括密封座、保护块和密封圈。该带有防护结构的水文地质勘察用水样储存装置,能够对储存试管进行防护,避免其在运输过程中出现破损,且能够对试管进行良好的限位。

标签:
探矿技术
山东 - 济南 来源:中冶有色网 2023-02-27
地质勘查用的固体矿产分离筛选装置

本发明公开了一种地质勘查用的固体矿产分离筛选装置,涉及筛选装置领域,包括箱体以及转动连接在箱体上的筛选筒,还包括:按压组件:其与筛选筒同轴布置,其位于所述筛选筒的内部;所述筛选筒转动的过程中驱动按压组件相对于筛选筒进行径向移动以对石膏石进行按压粉碎。本发明提供的一种地质勘查用的固体矿产分离筛选装置,通过筛选筒在旋转的过程中带动按压组件在筛选筒的径向方向上移动对石膏时进行挤压粉碎,进而将石膏石的粉碎与过滤合二为一,进而减少了操作步骤。

标签:
探矿技术
山东 - 济南 来源:中冶有色网 2023-02-27
地质工程测绘工作台装置

本实用新型公开了一种地质工程测绘工作台装置,包括底座,所述底座顶部的两侧均固定连接有支柱,所述支柱的顶部固定连接有台板,所述台板的底部开设有滑槽,所述滑槽内腔的两侧均滑动连接有副板,所述底座内腔的顶部固定连接有第一电机,所述第一电机的输出端固定连接有第一螺纹杆。本实用新型通过底座、支柱、台板、滑槽、副板、第一电机、第一螺纹杆、螺纹套、支杆、横板、第二电机、传动杆、第一锥齿轮、第二螺纹杆、第二锥齿轮、活动套和支腿的配合使用,解决了现有的地质工程测绘工作台装置结构简单,不能够对其使用的高度进行调节,且使用面积有限,不能够对其进行拓展,降低其实用性的问题。

标签:
探矿技术
山东 - 济南 来源:中冶有色网 2023-02-27
地质测试红外光谱仪用压片机

一种地质测试红外光谱仪用压片机,包括一底座,在底座上设有两立柱,在两立柱的顶部水平设有支撑板,在支撑板上设有压紧丝杠,在两立柱中部的底座上设有用于压制的工作台,在底座上还设有压力表,在工作台的一侧设有用于加压的加压手柄,在其中一立柱上铰接一支撑臂,在支撑臂的末端连接一下压片柱,下压片柱与工作台位置相对。本实用新型采用上述方案,将压片模具集成在压片机上,大大简化了压制试片的操作过程,不再需要另外使用压片模具,操作简单,给地质测试工作带来方便。

标签:
探矿技术
山东 - 济南 来源:中冶有色网 2023-02-27
重金属污染土地修复用土地质量检测装置

本实用新型涉及土地质量检测装置技术领域,本实用新型公开了一种重金属污染土地修复用土地质量检测装置,包括插杆、检测装置本体、连接杆和弹簧,所述检测装置本体底部两侧分别焊接有固定套,两个所述连接杆一端分别从插孔插入固定套内部,两个所述连接杆插入固定套内部的一端分别焊接有挡板,两个所述挡板上方的固定套内部分别安装有弹簧,两个所述固定套相对一侧的检测装置本体底部对称安装有气缸,两个所述气缸分别安装有气杆,本实用新型具有方便检测装置本体移动位置,同时将移动过程中产生的震动吸收,保护检测装置本体内部的电器元件,在检测装置本体使用取样杆进行取样时,插杆插入地面,增加检测装置本体的稳定性的优点。

标签:
探矿技术
山东 - 济南 来源:中冶有色网 2023-02-27
多功能野外地质勘查专用外套

一种多功能野外地质勘查专用外套,包括开胸式衣服本体,所述开胸式衣服本体的前后设有多条反光条,在开胸式衣服本体的前面设有带有USB插头的LED灯,LED灯通过自粘贴固定开胸式衣服本体上,在开胸式衣服本体一侧设置电源盒,在电源盒内设有电池,在电源盒外表面设有若干USB接口;在开胸式衣服本体的前面设有多个衣兜和卡扣;在开胸式衣服本体的前面设有驱蚊装置。通过在外套上设置带有USB接口的可充电式的LED灯,为地质勘查作业人员夜间作业提供了良好的照明条件。同时为LED灯提供电源的电源盒上设有若干USB接口,可以随时为手机等电子产品充电。通过在该外套上设置驱蚊装置,夜间蚊虫会被防蚊虫装置电死,有效的保护工作人员,减少了工作人员的劳动强度。

标签:
探矿技术
山东 - 济南 来源:中冶有色网 2023-02-27
隧道掌子面的不良地质构造识别装置

本发明涉及隧道施工技术领域,且公开了一种隧道掌子面的不良地质构造识别装置,包括机体、检测雷达和活动盖,所述机体包括上体和下体,所述上体和下体的内部均开设有伸缩槽和中间槽,所述伸缩槽的内部且位于上体和下体的内表面分别设置有两个顶部滑架和底部滑架,两个所述顶部滑架和底部滑架的内部右侧均开设有第一滑槽,所述顶部滑架和底部滑架之间活动设置有七对第一伸缩杆。本发明通过设置第一伸缩杆、第二伸缩杆、第一螺纹杆、第二螺纹杆、第三螺纹杆和手把等结构的配合,从而实现通过摇动手把从而就可以将上体连带检测雷达稳定牢固的上升到相应的高度,以此来实现对不同高度的掌子面进行地质构造识别。

标签:
探矿技术
山东 - 济南 来源:中冶有色网 2023-02-27
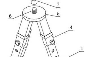
水工环地质研究用勘测仪器脚架

本实用新型公开了一种水工环地质研究用勘测仪器脚架,包括收纳外筒、A螺纹孔、螺栓、延伸外筒、组装平台和螺柱,所述螺柱的表面螺纹连接有连接套,所述连接套的顶端固定连接有探测平台,所述探测平台的上表面固定连接有防护外壳,所述防护外壳的一侧开设有B螺纹孔,所述B螺纹孔的内部螺纹连接有丝杆,所述丝杆的一端固定连接有转钮,所述丝杆的另一端活动连接有轴承座。本实用新型的主要优势在于提供一种水工环地质研究用勘测仪器脚架,本设备提供一种支撑结构,在使用时,转动转钮带动丝杆推动稳固夹板对所需的仪器进行夹固,可适应不同大小的仪器,增加设备的应用范围,解决了仪器脚架设备固定仪器大小单一的问题。

标签:
探矿技术
山东 - 济南 来源:中冶有色网 2023-02-27
大堤地质雷达探测装置
大堤地质雷达探测装置 1499     
 0

一种大堤地质雷达探测装置,包括底座,底座中部上方设置有方形的支撑框架,支撑框架顶部中间设置有支撑横梁,支撑横梁中部设置有圆形的固定盘,固定盘中心上下贯穿有可向任意角度倾斜的万向螺旋柱,所述万向螺旋柱上端连接有GNSS接收器,万向螺旋柱下端连接有悬空在支撑框架内的空心球,空心球内装有与GNSS接收器质量相同的防冻液,支撑框架前后两侧的底座上均设置有地质雷达。本实用新型的有益效果是:本专利安装简单,空间占有小,方便安装、易于拆卸。精简作业流程,减少作业时间,大大提高测验精度。

标签:
探矿技术
山东 - 济南 来源:中冶有色网 2023-02-27
用于地质环境勘探的人工震源发生器

本实用新型涉及地质环境勘探技术领域,具体是一种用于地质环境勘探的人工震源发生器,包括缓冲装置、箱体、导向桶、重锤、吸尘装置、收绳装置和定滑轮,箱体内腔一侧设置有导向桶,导向桶内活动设置有重锤,导向桶底部设置有与重锤配合的通孔,箱体设置有缓冲装置,箱体内腔位于导向桶一侧设置有收绳装置,本实用新型,当重锤落下时,受到地面反震弹向上方使活塞受力向上移动,实现缓冲作用,通过改变节流孔的数目,可实现对缓冲装置缓冲力的调节,以应对不同岩石表面的冲击时的反震情况,吸尘装置将重锤落下时由于地面震动产生灰尘吸收,防止灰尘污染周边环境。

标签:
探矿技术
山东 - 济南 来源:中冶有色网 2023-02-27
判断钻机钻进至一定深度时钻头所处地质层的方法

本发明公开了判断钻机钻进至一定深度时钻头所处地质层的方法,包括以下步骤:步骤1:获取目标层的岩层密度,P波波速,和泊松比μ,求得目标岩层的弹性模量;步骤2:将该层岩层的弹性模量与计算机数据库进行比对,分析判断出该层岩层的类别;步骤3:记录当岩层弹性模量与该层岩层的弹性模量的初始值发生突变时的深度,此深度即为岩层界面深度;步骤4:重复步骤一至步骤三,得出不同深度处钻头所处的地质层。该方法能不需借助岩芯进行实验室测试得出物理性质及力学参数,实现在钻机进行钻进的过程通过采集相应数据进行实时分析计算,判断出钻头所在位置的岩层,从而大大简化了得出不同深度岩层物理性质及力学参数的过程,节约工程时间。

标签:
探矿技术
山东 - 济南 来源:中冶有色网 2023-02-27
水文地质勘探用采集装置

本发明公开了一种水文地质勘探用采集装置,涉及水文地质勘探技术领域。本发明设置有下降组件、采土组件、采水组件和信号组件。现有装置在采集时需要各种传感器对下方情况进行探查,其准确性受很大外界因素影响,有的装置采集水样后再回首过程中又有泥土落入其中从而影响采集效果。本发明通过设置斜面壳体防止上方跌落的泥土对取样装置造成损伤;本发明不需要设置各种繁杂的传感器,通过采土组件和采水组件自动控制土壤和水的采集工作;本发明设置信号组件可及时通知研究人员是否到达水面,是否采水完毕。

标签:
探矿技术
山东 - 济南 来源:中冶有色网 2023-02-27
地质工程用地下水采样装置

本发明适用于地质工程领域,提供了一种地质工程用地下水采样装置,包括移动支撑座以及外壳,所述外壳与移动支撑座固定连接,还包括:滑动座,与外壳滑动连接,所述滑动座与外壳之间连接有驱动机构,所述驱动机构能够通过螺纹传动的方式带动滑动座进行竖向移动;所述滑动座转动连接有钻筒,所述钻筒的外表面螺旋设置有螺旋叶片,所述钻筒与驱动机构之间传动连接;所述钻筒中转动连接有轴承,所述轴承的内圈中滑动连接有取水筒,所述取水筒的一端固定连接有钻头,所述取水筒通过软管连接有水泵;所述取水筒的一端滑动连接有用于对取水筒进行弹性支撑的支撑组件,所述取水筒的一端抵接有推力机构。

标签:
探矿技术
山东 - 济南 来源:中冶有色网 2023-02-27
地质岩芯试样间隔传输动态清洁设备

本发明公开了一种地质岩芯试样间隔传输动态清洁设备,包括清洁箱、重力就位式间隔传送机构、动态自旋多级清洁机构和负压集尘机构,重力就位式间隔传送机构、动态自旋多级清洁机构和负压集尘机构分别固定设于清洁箱内壁。本发明属于岩芯试样加工技术领域,具体是提供了一种地质岩芯试样间隔传输动态清洁设备,利用重心不重合的重力作用产生的偏心作用实现对岩芯试样的间隔输送,并借助单向传输过程中特殊的电性连接方式及接续传递的方式实现对岩芯试样的自动化传送和输出,利用接触和非接触的多重作用方式对岩芯试样进行清洁,显著提高了岩芯试样清洁效率。

标签:
探矿技术
山东 - 济南 来源:中冶有色网 2023-02-27
用于地质勘察的水样采集装置

本发明属于地质工程技术领域,尤其为一种用于地质勘察的水样采集装置,包括水样采集筒基体,所述水样采集筒基体的上表面固定安装有三个连接基座,水样采集筒基体的正上方设有基盖,基盖的下表面固定安装有三个连接基块。通过磁性密封塞将排水口堵塞,紧接着通过电动推杆将活动基块上移水样采集筒基体内部形成负压,水样采集筒基体周围的地下水能够通过单向进水阀流入至水样采集筒基体的内部,从而完成对深层地下水的采集取样,完成后通过绳索将水样采集筒基体拉起即可完成深层地下水的取样操作,从而有效解决现有水样取样装置由于深层地下水水压较大,导致现有的取水容器难以承受强大水压下沉至深度区域取样的问题。

标签:
探矿技术
山东 - 济南 来源:中冶有色网 2023-02-27
适用于地质力学模型试验的柔性均布压力加载装置

本发明涉及一种适用于地质力学模型试验的柔性均布压力加载装置,包括液压油缸推力器,液压油缸推力器上端通过球铰与液压油缸相连,液压油缸推力器底部设有柔性传力垫层。该加载装置可通过液压油缸的前置法兰或后置法兰与反力架连接,可施加的最大荷载为50t,模型表面的最大荷载集度为最大为4.5MPa,荷载集度偏差≤5%,模型表面应力不均匀深度小于100mm。本发明可实现对模型表面的柔性均布压力加载;结构简单、组装灵活,操作方便,单个加载单元尺寸合理,液压油缸配合液压站和液压自动控制系统可实现加载和卸载;同时多个加载装置可进行不同排列方式组合,实现梯度加载。本发明将液压油缸、球铰、推力器、柔性传力垫层有机的融合在一起,均布加载效果更好。

标签:
探矿技术
山东 - 济南 来源:中冶有色网 2023-02-27
地质勘查用取样开凿装置

本发明公开了一种地质勘查用取样开凿装置,包括钻机以及设置于钻机上的基座,基座上设置有:电机,其输出端设置有第一钻头组件;第二钻头组件,其共轴滑动设置于第一钻头组件内。本发明提供的地质勘查用取样开凿装置,通过电机驱动第一钻头组件顺时针或逆时针转动时,凸杆会与第一钻头组件同步旋转,在此过程中凸杆与弧形环槽进行抵接配合,以使得第二钻头组件在第一钻头组件旋转的过程中完成竖直往复滑动,通过外钻头旋转使得内钻头进行竖直往复冲击,使得在外钻头对一目标旋转开凿时,内钻头会在此开凿的过程中,间歇性的对第一钻头开凿目标的中心处进行冲击,在两者的配合下提高了对岩土开凿的强度以及效率。

标签:
探矿技术
山东 - 济南 来源:中冶有色网 2023-02-27
相控阵声波超前探测仪器及超前地质预报方法

本发明属于隧道掘进机施工过程中的超前地质预报领域,提供了一种相控阵声波超前探测仪器及超前地质预报方法。其中,相控阵声波超前探测仪器包括声波阵元组、时间控制装置和压力传感器;所述声波阵元组包含多个声波元件,每个声波元件用于独立发射声波和接收反射波;所述时间控制装置用于控制各个声波元件的激发时间,以使得分时激发或并时激发多个元件,实现声波的偏转和聚焦;所述压力传感器用于测量所述相控阵声波超前探测仪器与掌子面间的压力值,以检测是否接触良好。

标签:
探矿技术
山东 - 济南 来源:中冶有色网 2023-02-27
隧道或坑道超前地质预报复合式激发极化仪器设备

本发明涉及一种隧道或坑道超前地质预报复合式激发极化仪器设备。其结构为:它包括发射机、接收机。发射机由发射单片机系统、二激发电流、多频信号波形合成、功率驱动、桥式双频逆变器、恒流逆变振荡器和过压过流保护等模块组成;接收机由接收单片机系统、输入保护、接地补偿、工频信号抑制与噪声处理、差分输入放大和工控机等模块组成,其中工控机完成对硬件电路的操控和时域、频域信号的处理。利用本发明,可以完成视电阻率、接地电阻、视极化率、半衰时、激发比和视频散率等参数的测量;实现了一机多能,节约了仪器成本,有效降低野外工作强度,可实现岩石完整性的探测,尤其可解决含水体的三维定位与水量的预测的难题。

标签:
探矿技术
山东 - 济南 来源:中冶有色网 2023-02-27
地质勘查用固体矿产分离筛选装置

本实用新型适用于地质勘查技术领域,公开了一种地质勘查用固体矿产分离筛选装置,其包括箱体;箱体顶端的右侧连通有入料管,箱体的内部设置有板框和导料板,板框的内壁开设有板槽,板框的顶部固定有机架,机架的顶部设置有振动电机,板槽的内部插接有网板,网板的内部设置有过滤网,网板的右侧连接有把手;箱体右侧的中部开设有换板口,箱体的左侧连通有第一出料管和第二出料管,箱体右侧的底端设置有开关。本实用新型通过网板的内部设置有过滤网,过滤网可直接对合格尺寸石料进行过滤,来形成石料的快速分离,大大提高石料分离过程中的便捷和效率。

标签:
探矿技术
山东 - 济南 来源:中冶有色网 2023-02-27
用于地质勘探的取样装置

本实用新型公开了一种用于地质勘探的取样装置,涉及地质勘探取样设备技术领域。本实用新型包括内部为中空且用于安装在转孔设备上的套管,所述套管底部安装有钻头,所述套管外侧竖直向开设有多个与所述套管内部相连通的穿孔。本实用新型通过驱动组件使得带动多个安装板向远离套管转轴线方向移动,从而使得位于取样筒内的螺旋取样杆与土壤孔壁抵触,此时电机转动带动螺旋取样杆转动,再配合驱动组件使得螺旋取样杆钻入土壤内,从而使得螺旋取样杆上卷入泥土,此时在通过驱动组件使得安装板移动,从而使得螺旋取样杆移动到取样筒内,完成对不同深度的泥土进行取样,从而一次打孔即可取出不同深度的泥土,从而提高了取样效率。

标签:
探矿技术
山东 - 济南 来源:中冶有色网 2023-02-27
崩塌地质灾害防治用的坡面拦石装置

本实用新型公开了一种崩塌地质灾害防治用的坡面拦石装置,属于坡面拦石技术领域。一种崩塌地质灾害防治用的坡面拦石装置,包括底座,所述轴槽后壁中部通过压缩弹簧固设有挤压板,所述轮轴外部套设有导轮,所述导轮内部呈线性等间距开设有多个环槽,所述环槽内部设有环形弹簧,所述底座顶面后端呈线性等间距对称开设有多个固定孔,所述固定孔内部设有固定栓,所述固定栓外壁呈环形等间距开设有多个边槽,所述边槽内壁下端铰接有插块,所述插块内侧壁与边槽内侧壁之间固设有复位弹簧。本实用新型既能提高对滚石的拦截效果,也降低了滚石对本装置产生的撞击伤害,提高了本装置在灾害中的支持时间,能为山体下居民争取到大量的撤离时间,实用性强。

标签:
探矿技术
山东 - 济南 来源:中冶有色网 2023-02-27
煤矿井下地质岩样取样装置

本实用新型公开了一种煤矿井下地质岩样取样装置,包括收纳箱,所述收纳箱的上端侧边安装有连接转轴,所述连接转轴上连接有封盖;所述收纳箱远离封盖的一侧安装有防护软垫,所述防护软垫的两侧连接有背带;所述收纳箱内设置有安装卡座,所述安装卡座上连接有收集设备,所述收集设备的侧边设置有破碎设备。该煤矿井下地质岩样取样装置通过收纳箱上安装的封盖,可以对收纳箱进行封合处理,便于对收纳箱内的设备进行防护处理,并通过背带对收纳箱进行背负,同时通过防护软垫增加整个收纳箱的背负舒适性,便于采集员使用收纳箱对取样样本进行收纳,避免将岩石样本与采集者的背部进行摩擦,增加采集者在采集途中的舒适性。

标签:
探矿技术
山东 - 济南 来源:中冶有色网 2023-02-27
上一页 25 26 27 28 29 ... 43 下一页
共43页    到第

中冶有色为您提供最新的山东济南有色金属探矿技术理论与应用信息,涵盖发明专利、权利要求、说明书、技术领域、背景技术、实用新型内容及具体实施方式等有色技术内容。打造最具专业性的有色金属技术理论与应用平台!

全国热门有色金属设备推荐
展开更多 +
全国热门有色金属技术推荐
展开更多 +

 

江西省隆恩特环保设备有限公司
宣传

报名参会
更多+

报告下载

有色专家
更多+

中南大学
中国工程院院士
广东省科学院资源利用与稀土开发研究所
教授
赣州江钨钨合金有限公司
副总经理
石家庄铁道大学
团委书记/副教授
有研资源环境技术研究院(北京)有限公司
副总经理/教授级高工
赤泥综合利用研究报告2025
推广

热门技术
更多+

推荐企业
更多+

福建省金龙稀土股份有限公司
宣传

发布

在线客服

公众号

电话

顶部
咨询电话:
010-88793500-807