青岛垚鑫智能科技有限公司
宣传

位置:中冶有色 >

有色技术频道 >

> 探矿技术

分类:
全部
矿山技术
冶金技术
材料制备及加工技术
环境保护技术
分析检测技术
 
全部
探矿技术
采矿技术
选矿技术
通用技术
地区:
全部
北京
天津
上海
重庆
河北
山西
辽宁
吉林
黑龙江
江苏
浙江
安徽
福建
江西
山东
河南
湖北
湖南
广东
海南
四川
贵州
云南
陕西
甘肃
青海
内蒙
广西
西藏
宁夏
新疆
其他
其他
展开
 
全部
武汉
黄石
十堰
宜昌
襄阳
鄂州
荆门
孝感
荆州
黄冈
咸宁
随州
恩施土家族苗族自治州
仙桃
潜江
天门

湖北武汉有色金属探矿技术理论与应用

免费发布技术信息>>
基于岩土性能的液压声波钻头系统及方法

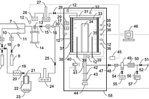
本发明提供一种基于岩土性能的液压声波钻头系统,包括声波钻头、传感器组和控制单元;声波钻头包括角度调整机构、振荡器、旋转组件、钻杆和钻头;传感器组用于获取钻头的实际工作参数;控制单元用于根据传感器组获取的钻头的实际工作参数,计算钻头工作地点的岩土性质,与预存的岩土性质数据集进行比对,获取该岩土性质下的理论工作参数,理论工作参数包括外加压力、振动频率和钻头钻速;通过控制液压装置、角度调整机构、振荡器和旋转组件,使得钻头的实际外加压力、振动频率和钻头钻速与理论工作参数相同。本发明在高度复杂的地质环境中,特别是在需要选择性开采的情况下,可以实时对工作过程进行协调和矿产资源开采进行优化。

标签:
探矿技术
湖北 - 武汉 来源:中冶有色网 2023-03-05
碳酸盐岩原油注入压力和孔喉下限的判断方法

本发明涉及一种石油地质研究领域的实验方法,尤其涉及一种碳酸盐岩原油注入压力和孔喉下限的判断方法。碳酸盐岩原油注入压力和孔喉下限的判断方法,主要包括以下步骤:S1、制备待测样品;S2、依次对待测样品进行沥青剔除和压汞处理,以获取待测样品的孔喉直径和孔径分布信息,根据孔喉直径信息即可获取待测样品的孔喉下限值和原油注入压力信息,其中,沥青剔除的温度条件为500℃,时间为6h。本发明所述方法,基于压汞和沥青剔除实验,提供了一种全新的确定原油充注压力和可进入孔喉下限的实验技术,补充了原油的充注机理、成藏理论等内容,为油气运移机制提供了新的思路和技术手段,且该方法操作简单、经济、快速,获取孔喉下限信息更精准。

标签:
探矿技术
湖北 - 武汉 来源:中冶有色网 2023-03-05
TBM高压脉冲水射流破岩震源超前探测装置及方法

本发明提供一种TBM高压脉冲水射流破岩震源超前探测装置及方法,装置包括高压脉冲水射流系统、喷嘴、震源传感器、支撑装置、接收传感器、噪声传感器以及数据采集仪;将高压脉冲水射流冲击破岩震动作为震源,震源传感器接收破岩震动信号,三维全空间布置的接收传感器接受反射地震波,噪声传感器接收TBM各噪声源处噪声信号,通过分离、重构、去噪等手段以及射流脉冲频率对震动信号和反射地震波信号进行处理,再利用常规地震分析方法得到纵横波速度模型和三维地震剖面,并拟合分析得到围岩强度指数空间分布,从而实现不良地质体及岩石性质的超前预报。该装置及方法,原理科学、安全高效、节能环保,应用前景良好。

标签:
探矿技术
湖北 - 武汉 来源:中冶有色网 2023-03-05
海相页岩层埋深数据的获取方法及系统

一种海相页岩层埋深数据的获取方法及系统,本发明先分别以褶皱构造翼为单位建立地表出露地层单位(组)与其正下方目的页岩层埋深之间的拟合关系,然后将数字地表高程图与区域地质图叠置并通过数字化技术获取出露地层界线所在坐标的地表高程,再将地层界线的地表高程减去对应页岩层埋深的拟合值,获得各界线正下方目的页岩层的构造高度;将构造高度按照数字高程图相同的网格密度进行网格化处理得到高度数据网格,最后以数字地表高程网格减去页岩层构造高度网格,即最终获取到页岩层的埋深数据网格。在缺乏地震资料的地区,本发明能够进行页岩层地下埋深的推算,进而可编绘埋深图。

标签:
探矿技术
湖北 - 武汉 来源:中冶有色网 2023-03-05
评价水合物开采过程中水平井内出砂与防砂的装置及方法

本发明公开评价水合物开采过程中水平井内出砂与防砂的装置及方法,其装置包括高压反应釜、高低温恒温箱、水合物样品制备系统、压力控制系统、气液固分离系统和数据采集系统,高低温恒温箱用于控制高压反应釜内的温度,高压反应釜中部安装有贯穿其侧壁的刚性管,刚性管用于模拟进行水合物开采的水平井,气液固分离系统用于收集实验过程中产生的气体、液体和固体,水合物样品制备系统用于制备含水合物沉积物试样,压力控制系统用于控制高压反应釜内的轴压与回压,其优点在于,通过该装置及方法可以厘清不同地质环境与开采方式下水平井筒内的出砂规律,并评价不同规格防砂筛管的防砂效果,实验装置结构简单、操作简便,实验方法可重复性强。

标签:
探矿技术
湖北 - 武汉 来源:中冶有色网 2023-03-05
评价CO<Sub>2</Sub>/N<Sub>2</Sub>置换法开采水合物时井筒出砂与防砂的装置及方法

本发明公开评价CO2/N2置换法开采水合物时井筒出砂与防砂的装置及方法,其装置包括高压反应釜、注气注液系统、温度控制系统、气液固分离系统、压力控制系统和数据采集系统,高压反应釜中部安装有贯穿其底盖的刚性管,注气注液系统通过注气注液口接入高压反应釜,压力控制系统用于控制高压反应釜内的轴压、孔压和回压,气液固分离系统用于收集实验过程中产生的气体、液体和固体,数据采集系统用于采集所有物理状态信息。该装置结构简单、操作简便、可靠性好,能够模拟不同地质条件下CO2/N2置换法开采水合物时井筒内的出砂情况,进而评价CO2/N2置换法开采水合物时井筒内的出砂规律以及安装不同防砂筛网后的防砂效果,为天然气水合物勘探与开发提供技术支持。

标签:
探矿技术
湖北 - 武汉 来源:中冶有色网 2023-03-05
破损山体生态修复的填料及方法

本发明属于生态修复技术领域,具体涉及一种破损山体生态修复的填料及方法。破损山体生态修复的填料自下而上依次为建筑垃圾层、建筑垃圾及河湖道污泥的混合层、种植土层。破损山体生态修复的方法,包括以下步骤:1)以修复填料填埋破损山体的山坑;2)在修复填料的种植土层上栽植树木或草坪。本发明所提供的填料充分利用了城市建设带来的废弃的建筑垃圾,一方面大量的消化了废弃的建筑垃圾,一方面又基于各种材料的属性合理配比,可以很好的适应各种较为复杂的地质结构的破损山体。

标签:
探矿技术
湖北 - 武汉 来源:中冶有色网 2023-03-05
滑坡物理模型的制造方法及装置

本发明涉及地质勘测技术领域,特别涉及一种滑坡物理模型的制造方法及装置,方法包括:配置第一打印浆料、第二打印浆料及第三打印浆料;建立虚拟滑坡物理模型;在3D打印机内注入第一打印浆料,根据滑床的形状及尺寸信息控制3D打印机打印滑坡物理模型的滑床;在3D打印机内注入第二打印浆料,根据滑带的形状及尺寸信息控制3D打印机打印滑坡物理模型的滑带;在3D打印机内注入第三打印浆料,根据滑床的形状及尺寸信息控制3D打印机打印滑坡物理模型的滑体。装置由建模单元、3D打印机及控制单元构成。本发明提供的滑坡物理模型的制造方法及装置,打印出来的滑坡物理模型能够真实的模仿实际滑坡带的主要物理及力学参数,便于对滑坡科学研究。

标签:
探矿技术
湖北 - 武汉 来源:中冶有色网 2023-03-05
基于多层含水层结构的雨水回灌地下水系统

本发明提供了一种基于多层含水层结构的雨水回灌地下水系统,多层含水层结构位于回灌区域的地面下方,由上至下依次为地下水库、弱透水层A、浅层含水层、弱透水层B以及深层含水层,多层含水层结构中设有雨水回灌单元,雨水回灌单元位于地下水库内,至少包括泵房、主管A、外套管A、透水管以及水平辐射管,其中泵房A设于地面上,外套管A由泵房A内的地面处向下延伸,主管A和透水管均位于外套管A内,主管A位于透水管的上方且主管A的底端与透水管的顶端固定连接。本发明所提供的雨水回灌地下水系统能够实现雨水的快速回灌存储,并且能够利用地质条件通过自然过滤作用实现水质净化,并且能够加快雨水进入深层含水层的速率。

标签:
探矿技术
湖北 - 武汉 来源:中冶有色网 2023-03-05
泥浆反循环潜孔锤钻机及其使用方法

本发明公开了一种泥浆反循环潜孔锤钻机及其使用方法。钻机为使用伸缩钻杆的钻机、集束潜孔锤和空压机组成。高压空气驱动集束潜孔锤,排渣为泥浆气举反循环方式,泥浆护壁防止覆盖层塌孔,不用护筒跟进。本发明克服了现有技术潜孔锤钻机空气循环排渣容易塌孔,必须护筒跟进,地质要求苛刻的缺点;具有钻机型号小,设备造价低,泥浆护壁不需要护筒跟进,伸缩钻杆配合潜孔锤钻孔,硬岩钻进速度超快,综合成本超低,能施工超深覆盖层的超大直径入岩桩孔优点。本发明还公开了一种泥浆反循环潜孔锤钻机的使用方法。

标签:
探矿技术
湖北 - 武汉 来源:中冶有色网 2023-03-05
抗浮锚杆的施工方法
抗浮锚杆的施工方法 804     
 0

本发明属于建筑行业中抗浮锚杆施工领域,具体涉及一种抗浮锚杆的施工方法。在垫层施工完后,用水钻将抗浮锚杆桩位处的垫层混凝土切开;垫层上锚杆孔四周用红砂岩堆砌一个围堰,再用红砂岩铺设一个槽道,用于连接围堰到最近的柱帽坑内;用锚杆旋喷钻机在红砂岩天然基础上钻出锚杆孔;采用预应力混凝土用螺纹钢筋作为抗浮锚杆杆体,其两个端头均用方钢垫板与预应力螺母连接;将注浆管随预抗浮锚杆杆体一起放入锚杆孔内;采用二次注浆法注浆;锚杆孔开口处采用改性沥青油膏进行封堵,再在其上方进行防水层的施工;抗浮锚杆杆体上端锚在基础底板中。本发明解决了地下水位丰富的红砂岩地质中结构抗浮施工问题。

标签:
探矿技术
湖北 - 武汉 来源:中冶有色网 2023-03-05
裂缝性储层岩石力学层演变规律预测方法

本发明涉及油气田勘探开发领域,尤其是一种裂缝性储层岩石力学层演变规律预测方法。通过岩心实验、测井计算与地震反演,建立完整岩石力学参数三维非均质模型;通过野外观测,建立三维裂缝离散网络地质力学模型;通过数值模拟分析裂缝参数对裂缝性岩体力学参数大小及其各向异性的影响;结合储层裂缝参数与岩石力学参数、应力场之间的关系,逐次循环模拟不同时期的古应力场、不同时期裂缝的密度与产状,解译构造因素控制下岩石力学层的迁移规律。本发明专利从物理模拟与数值模拟的角度提出了一种裂缝性储层岩石力学层演变规律预测方法,对裂缝性储层岩石力学性质演变规律预测、裂缝成因机制分析等方面有一定的参考意义。

标签:
探矿技术
湖北 - 武汉 来源:中冶有色网 2023-03-05
基于模型试验的隧道爆破土岩地层振动规律测试方法

本发明提供了一种基于模型试验的隧道爆破土岩地层振动规律测试方法,该分析方法包括以下步骤:获取爆破场地土岩地层地质剖面,确定岩土层尺寸和物理力学参数,并确定土岩地层物理模型的几何相似比、强度相似比、时间相似比与密度相似比;进而,确定爆源、土岩相似材料与配比,设置隧道爆破专用模型箱;然后,在模型箱中装配相似材料,并设置炮孔位置,埋置振动传感器;在炮孔中装药并点火,通过动态信号测试系统收集爆破振动信号;最终获取隧道爆破土岩地层振动规律。本发明通过构建土岩地层爆破振动模型试验无需考虑场地特征、测试仪器等要素,能够灵活、简便地布置爆破振动测试仪器,获得整个爆破场地的振动数据,具有更高的工程应用价值。

标签:
探矿技术
湖北 - 武汉 来源:中冶有色网 2023-03-05
下穿工程的施工方法
下穿工程的施工方法 855     
 0

本发明提供了一种下穿工程的施工方法,属于建筑施工技术领域。本发明对下穿工程进行分幅施工,首先将基坑第二侧的第一顶进框架顶推至既有线路下方的预设位置,在基坑的第二侧浇筑第一永久框架,并在第一永久框架的顶端施工多个墩柱,拆除临时立柱,从而利用墩柱代替临时立柱的支撑作用;在基坑的第一侧施工第二顶进框架并顶推至既有线路下方的预设位置,再在基坑的第一侧施工第二永久框架。本发明采用分幅施工的方法施工下穿工程,避免了临时立柱对施工的影响,保证不良地质条件下带撑顶进的可能性,确保临近基坑的安全。

标签:
探矿技术
湖北 - 武汉 来源:中冶有色网 2023-03-05
隧道全断面开挖模拟系统及方法

本发明公开了一种隧道全断面开挖模拟系统,其特征在于:包括围岩试块、柔性油囊、砂囊、油路加载装置;所述砂囊设置在所述围岩试块的隧道模拟孔中,所述砂囊为空心环柱状,砂囊内壁和砂囊外壁之间的砂腔内部填充砂与粘合剂的混合物;所述柔性油囊设置在所述砂囊内壁内的空腔中;所述油路加载装置与所述柔性油囊的油路相通。本发明能够配合岩石力学三维物理模拟实验系统等外围加载设备,模拟隧道开挖过程,提供还原度较高的原始围岩环境,在保障变形的基础上,还原其应力环境。同步加载,在开挖模拟前不会造成围岩试件不必要的损伤。得到不同洞型,不同埋深以及不同地质环境下围岩应力及应变的关系,为隧道设计软件模拟提供实验验证。

标签:
探矿技术
湖北 - 武汉 来源:中冶有色网 2023-03-05
穿越复杂地层的长距离排水深隧盾构方法

本发明属于排水深隧施工技术领域,具体公开了一种穿越复杂地层的长距离排水深隧盾构方法,该长距离排水深隧穿越包括高承压水砂层、硬岩地层、岩石破裂带和岩溶强发育区段的复杂地层,所述长距离排水深隧采用盾构法进行施工,其中:在高承压水砂层区段,采用竖井填水方法进行盾构水下接收施工;在硬岩地层区段,采用矿山法区段盾构空推施工;在岩溶强发育区段,先对岩溶洞进行注浆加固处理后,再进行盾构施工。本发明针对穿越复杂地层的长距离排水深隧开发了一种盾构方法,分别对不同地质条件下的盾构施工进行了优化,大大降低了施工风险,提高了施工效率。

标签:
探矿技术
湖北 - 武汉 来源:中冶有色网 2023-03-05
限制性深水浊积水道体系训练图像生成方法

本发明涉及限制性深水浊积水道体系训练图像生成方法,该方法包括重复产生复合水道,每条复合水道生成后均计算砂地比,并根据砂地比终止限制性浊积水道体系的生成;其中,每条复合水道各自独立地选自侧向迁移复合水道、水平式侧向前移复合水道、斜列式垂向迁移复合水道和摆动式垂向迁移复合水道中的一种。本发明所述方法通过统计研究区限制性浊积水道体系内部复合水道的类型、规模参数和形态参数等数据特征,结合地质上对限制性浊积水道体系的形成与分布的认识,设计一种自动模拟限制性深水浊积水道体系演化方法,实现限制性深水浊积水道体系训练图像建立的新方法。

标签:
探矿技术
湖北 - 武汉 来源:中冶有色网 2023-03-05
钻孔电视的双孔测量方法

本发明公开了钻孔电视的双孔测量方法,在对应地下岩层的同一平面α上选取两个打孔点,分别记为1和2,从而通过测量工具准确得到两个孔洞深度值,深度值分别记为h1(孔1裂隙最高点深度值)、h2(孔1裂隙最低点深度值)、h3(孔2裂隙最高点深度值)和h4(孔2裂隙最低点深度值),通过采用双孔测量,使得较单孔测量更加精准,并且在测量的时候,避免了因当前地质岩性影响、探头在孔中位置影响和探头旋转导致测量值不是当前值而造成的误差,这样通过纠正几个影响倾角的误差,使得判误不会造成明显影响,从而使得整体测量更加精准,使得得到更精准的倾向与倾角的信息,并且其实用性、数据的真实性更好。

标签:
探矿技术
湖北 - 武汉 来源:中冶有色网 2023-03-05
水面漂浮式光伏电站锚固系统设计方法

本发明公开了水面漂浮式光伏电站锚固系统设计方法,所述方法包括步骤:1)搜集与项目相关的气象水文及地质勘测资料;2)根据水面光伏电站规模、气象水文资料,初步确定锚固单元大小及每边的锚固点数量;3)建立水动力学模型,采用水动力学软件模拟风浪流情况下锚绳系泊力情况,得到锚固单元的系泊力及波浪力;4)根据步骤3)计算出的所述系泊力以及波浪力,进行阵列内部强度校核,若强度满足要求,则进入步骤5),否则返回步骤2);5)根据系泊力计算结果,进行钢支架设计、锚绳设计和锚块的设计,同时进行强度校核;6)根据极限工况,对锚固阵列进行极限工况校核;7)结合项目现场情况,对锚固阵列整体进行防风、防浪设计。

标签:
探矿技术
湖北 - 武汉 来源:中冶有色网 2023-03-05
电动球阀
电动球阀 1014     
 0

本发明公开了一种电动球阀,包括阀套、耳轴球式阀芯、阀座以及阀杆,阀套包括阀体及套筒,耳轴球式阀芯上设有进流通道和出流通道,套筒上安装有电机,阀体上设置有一个进流孔和两个出流孔,阀体内设置有进流连接通路和出流连接通路,每个阀座上均抵靠有能产生弹性形变从而施加弹力压紧阀座的柔性补偿件,每个柔性补偿件上均抵靠有一螺塞,阀座设有第一中间孔,柔性补偿件上设有第二中间孔。本发明通过安装柔性补偿件,对耳轴球式阀芯和阀座进行补偿,补偿量具有随温度压力变化的自适应性,具有良好的补偿自适应性,能满足不同深度地质层的不同工况要求,保证了球阀在不同工况下的长期安全可靠密封。

标签:
探矿技术
湖北 - 武汉 来源:中冶有色网 2023-03-05
风化壳淋积型稀土矿原地浸出稀土矿的方法

本发明公开了一种风化壳淋积型稀土矿原地浸出稀土矿的方法。包括以下步骤:在矿体上打孔,其深度通过腐植层,穿过全风化层直达半风化层,并在孔中插入上下开口的导管直达半风化层的深度,向导管中注入浸矿液;在基岩上开导流槽用于导流稀土浸出液流入集液池;只沿着矿体的山脊呈网状分布打孔,孔距为2-3m;所述导管上端安装有漏斗,穿过腐植层的导管部分有固定装置。本发明减少了浸出稀土母液杂质的含量,有利于后续稀土母液处理;减少由于腐植层粘土矿物含量大吸水膨胀而引起的矿体滑坡地质灾害;氯化铵可作为浸取剂的选择,在没有增加除杂成本的前提下提高了稀土浸出率,且拓宽了浸取剂的选择。

标签:
探矿技术
湖北 - 武汉 来源:中冶有色网 2023-03-05
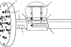
用于物理模拟试验隧洞开挖的微型TBM开挖系统

本发明涉及一种用于物理模拟试验隧洞开挖的微型TBM开挖系统,属于岩土工程技术领域。该系统包括刀盘,护盾,撑靴,传动轴,拉力千斤顶,导轨,电机,底座等,所述的拉力千斤顶的一端与支撑台架固定,另一端的活塞拉动底座和电机一起前进或后退,电机带动传动轴转动,推动刀盘前进切削掌子面“岩体”,撑靴两侧的千斤顶可推动撑靴臂对“围岩”施加指定压力。本发明可准确模拟刀盘破岩过程,考虑围岩-撑靴,掌子面-刀盘,围岩-护盾的相互作用,既可以应用于一般的地质力学模型试验模拟TBM盾构掘进机开挖软岩隧道、地铁等,也可应用于模拟深埋硬岩隧洞TBM掘进机的开挖,研究岩-机相互作用和岩爆的关系。

标签:
探矿技术
湖北 - 武汉 来源:中冶有色网 2023-03-05
混凝土咬合支护桩与主体工程桩同步施工方法

本发明公开了一种混凝土咬合支护桩与主体工程桩同步施工方法,包括以下步骤:1)根据基坑开挖深度、地质、水位及施工工艺,进行基坑支护结构设计,确定混凝土咬合桩的桩长、桩径、配筋、咬合宽度、混凝土设计强度和内支撑;2)根据工程桩群桩的具体布置形式,先施工部分工程桩;3)待该部分工程桩混凝土“成型”,达到设计强度80%后,选择冲击钻机施工靠近已成型工程桩且远离钻孔期工程桩的Ⅰ序桩,其中Ⅰ序桩各钻孔期、养护期的桩基需保持至少2倍支护桩桩径的间距。本发明具有提高支护桩施工效率、加快工程整体施工进度,提出一种混凝土咬合支护桩与主体工程桩同步施工方法。

标签:
探矿技术
湖北 - 武汉 来源:中冶有色网 2023-03-05
临近既有线深基坑施工方法

本发明涉及建筑施工技术领域,具体涉及一种临近既有线深基坑施工方法,包括以下步骤:S1.根据设计方案完成深基坑支护机构的施工;S2.在深基坑内施工降水井;S3.在既有线路基上布设多个监测点;S4.分层分区对双排围护桩和冠梁区域内的土体进行开挖;S5.深基坑开挖至腰梁及内撑设计标高时,浇筑腰梁及内撑混凝土;S6.对腰梁及内撑以下土体进行开挖作业;S7.浇筑基坑封底混凝土,养护至设计强度后,即完成临近既有线深基坑施工。本发明通过采用具体施工方法,制定复杂地质的临近既有线深基坑方案,工序简单、施工安全可靠、可操作性强,从而有效地解决了现有的临近既有线深基坑开挖施工方法存在施工效率低和施工风险大的问题。

标签:
探矿技术
湖北 - 武汉 来源:中冶有色网 2023-03-05
基于图注意力自编码的多元地球化学异常识别方法

本发明公开了基于图注意力自编码的多元地球化学异常识别方法,包括以下步骤:构图阈值K确定;地球化学元素拓扑网络构建;多元地球化学特征学习;多元地球化学元素背景重构;多异常值计算。本发明将图学习引入化探异常探测中,利用K近邻构建了地球化学元素拓扑关系图,构建并训练了能够同时提取元素组成关系和空间结构特征的图注意力自编码器。基于训练好的图注意力自编码器进行多元地球化学背景的重构,并计算得到最终每个采样点的异常值。本发明对现有神经网络模型进行了扩展,使得模型能够直接处理采样点数据并能应用于不规则区域,大大提高了化探背景的学习性能和模型的实用性,为复杂地质条件提供了实用可靠的化探异常识别方法。

标签:
探矿技术
湖北 - 武汉 来源:中冶有色网 2023-03-05
穿越溶洞的灌注桩施工方法

本发明公开了一种穿越溶洞的灌注桩施工方法,首先采用现有技术对溶洞上部覆盖层钻孔成孔,然后利用吊装设备将该可扩展围护装置下放至溶洞内;当可扩展围护装置下放至溶洞中间位置时,通过给气囊充气,将可扩展围护装置撑开;给可扩展围护装置顶部和底部打膨胀材料,使得可扩展围护装置与溶洞顶部和底部之间空隙被填充满,之后回收气囊,对溶洞底部岩层进行桩孔成孔施工,直到钻孔深度达到桩身设计深度时停止钻进,对桩孔成孔质量进行检测,检测合格开始进行下一步;下放钢筋笼,利用导管对桩身进行混凝土灌注,桩身固化后,完成灌注桩施工。本发明施工工艺简单,具有降低成本,提高承载力,对溶洞地质环境扰动小等优点。

标签:
探矿技术
湖北 - 武汉 来源:中冶有色网 2023-03-05
基于反射波能量特征的介质密实度评价方法

本发明公开了一种基于反射波能量特征的介质密实度评价方法,该评价方法包括如下步骤:测线布置:按照地震反射波多次覆盖理论,沿检测或勘探的介质表面线性布置多个测点;数据采集:逐点激发信号,在每个测点处采集得到一个共炮点道集,形成多道波形数据;数据预处理,进行带通滤波处理;提取速度剖面;反射波校正叠加,形成叠后时间剖面;通过振幅叠加的方式获得表层能量初始幅值;密实指数计算;密实指数深度剖面计算:将指数时间剖面由时间域变换到深度域,最终获得密实指数深度剖面进行评价。本发明通过对地震反射波法获取的数据进行特定流程数据处理,获得浅层地质介质的密实度三维空间分布情况,同时也保证了较高的检测精度。

标签:
探矿技术
湖北 - 武汉 来源:中冶有色网 2023-03-05
树脂基声匹配层材料及其制备方法

本发明涉及一种树脂基声匹配层材料及其制备方法。其技术方案是:以50~90wt%的树脂和10~50wt%的空心球为原料,外加所述原料20~30wt%的固化剂和1~5wt%的添加剂,混合3~15min,即得泥料;将所述泥料浇铸成型,自然干燥3~10h,脱模,在60~120℃条件下烘烤12~24h,制得树脂基声匹配层材料。本发明工艺简单和能连续生产,所制得的树脂基声匹配层材料具有厚度可加工、重量轻、耐高温、耐腐蚀、高效和宽带导通的特点,实现了在航空航天、高海拔地质勘察、深海探测、极地科研和无人驾驶的发展和需求。具有广泛的社会和经济价值。

标签:
探矿技术
湖北 - 武汉 来源:中冶有色网 2023-03-05
碳酸盐储层成岩相边界点的确定方法

本发明公开了一种碳酸盐储层成岩相边界点的确定方法,该方法以沉积相、物源、酸碱度、沉积旋回、成岩阶段、断层指数六项地质参数为碳酸盐储层成岩相类型边界约束条件,并结合井上成岩相数据,对成岩相横向展布进行预测,填补了现有技术在成岩相横向预测研究这方面工作的不足。该方法确定储层有效性,为油藏评价提供依据。

标签:
探矿技术
湖北 - 武汉 来源:中冶有色网 2023-03-05
区域暗管布局及排水排盐数值模拟方法和装置

本发明提供了一种区域暗管布局及排水排盐数值模拟方法和装置,能够确定合理的暗管参数和大范围暗管布局条件下的水盐动态。本发明所提供的方法包括:步骤1.收集研究区域基础数据;步骤2.基于步骤1收集的基础数据,建立研究区域地下水流、溶质数学模型;步骤3.结合基础数据,建立研究区地下水流、溶质数值模型,进行时间和空间离散,定义模型边界,输入初始地下水位和矿化度、地质参数和上边界源汇;步骤4.率定验证模型;步骤5.在暗排区细化网格,基于暗管布设历史资料确定暗管布局参数;步骤6.模拟暗管排水条件下区域水盐动态,输出排水排盐量,根据设计目标和区域实际情况调整暗管布局参数和暗排区布置方式以达到暗排系统设计目标。

标签:
探矿技术
湖北 - 武汉 来源:中冶有色网 2023-03-05
上一页 12 13 14 15 16 ... 63 下一页
共63页    到第

中冶有色为您提供最新的湖北武汉有色金属探矿技术理论与应用信息,涵盖发明专利、权利要求、说明书、技术领域、背景技术、实用新型内容及具体实施方式等有色技术内容。打造最具专业性的有色金属技术理论与应用平台!

全国热门有色金属设备推荐
展开更多 +
全国热门有色金属技术推荐
展开更多 +

 

江西省隆恩特环保设备有限公司
宣传

报名参会
更多+

报告下载

有色专家
更多+

郑州大学
副院长/教授
蒙纳士苏州校区
中国工程院外籍院士/校长
广东省科学院资源利用与稀土开发研究所
教授
矿冶科技集团有限公司
所长/研究员级高工
武汉理工大学
外籍院士/教授
赤泥综合利用研究报告2025
推广

热门技术
更多+

推荐企业
更多+

福建省金龙稀土股份有限公司
宣传

发布

在线客服

公众号

电话

顶部
咨询电话:
010-88793500-807