青岛垚鑫智能科技有限公司
宣传

位置:中冶有色 >

有色技术频道 >

> 化学分析技术

分类:
全部
矿山技术
冶金技术
材料制备及加工技术
环境保护技术
分析检测技术
 
全部
物理检测技术
化学分析技术
力学检测技术
无损检测技术
失效分析技术
环境检测技术
地区:
全部
北京
天津
上海
重庆
河北
山西
辽宁
吉林
黑龙江
江苏
浙江
安徽
福建
江西
山东
河南
湖北
湖南
广东
海南
四川
贵州
云南
陕西
甘肃
青海
内蒙
广西
西藏
宁夏
新疆
其他
其他
展开
 
全部
济南
青岛
淄博
枣庄
东营
烟台
潍坊
济宁
泰安
威海
日照
滨州
德州
聊城
临沂
菏泽

山东青岛有色金属化学分析技术理论与应用

免费发布技术信息>>
亚临界流体萃取-液相色谱联用分析装置

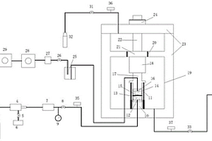
本发明公开了一种亚临界流体萃取-液相色谱联用分析装置,它包括:R134a储罐、两个净化器、冷凝器、高压泵、换热器、三个预热器、萃取釜、分离釜、节流器、六通阀、清洗泵、固相捕集器、LC泵、LC色谱柱、UV检测器、数据采集器、流量计、粗过滤器、两个净化器、压缩机、六个压力表、两个压力控制显示器、七个温度控制显示器、输送泵、溶剂缓冲罐、二通阀、四通阀、两个单向阀、限流阀、十五个调节阀、排气阀、两个废液瓶。萃取釜用密封圈进行密封,分离釜用密封圈进行密封,萃取釜的出口通过四通阀与分离釜入口和SFE-LC接口相连接。本装置适用于动物、饲料、化工产品和化妆品等的激素残留分析,分析时间短、化学试剂用量少,操作方便,亚临界流体可回收利用,能耗少,可达到快速高效的检测目的。

标签:
化学分析
山东 - 青岛 来源:中冶有色网 2023-03-19
水质分析仪
水质分析仪 925     
 0

本实用新型提供一种水质分析仪,包括化学消解反应装置,化学消解反应装置包括玻璃消解管、加热丝和光电传感器,加热丝缠绕在玻璃消解管上,光电传感器设置在玻璃消解管的一侧,还包括控制器、工业注射器、步进电机、多通道阀岛和光学定量装置;光学定量装置包括支架、固定在支架上的玻璃管,玻璃管的上下端部分别设置有光电检测器,步进电机与工业注射器的活塞杆传动连接,工业注射器的针筒与玻璃管的上端部连接,玻璃管的下端部和玻璃消解管的下端部分别与多通道阀岛连接,步进电机、多通道阀岛、光电传感器和光电检测器分别与控制器电连接。提高了水质分析仪的可靠性。

标签:
化学分析
山东 - 青岛 来源:中冶有色网 2023-03-19
COD分析装置
COD分析装置 878     
 0

本实用新型公开了一种COD分析装置,涉及化学实验仪器技术领域。所述COD分析装置包括箱体、设在箱体内上方的冷凝回流机构、设在箱体内下方与冷凝回流机构位置相对应的样品转盘、设在样品转盘下部用于驱动样品转盘转动的驱动机构、位于样品转盘下方用于样品加热的加热模块、用于升降加热模块的升降机构以及用于样品检测的检测装置;所述冷凝回流机构包括冷凝回流托架、沿冷凝回流托架周向设置的若干个冷凝瓶插孔和插在冷凝瓶插孔内的冷凝瓶;所述样品转盘上沿周向设置若干个用于插消解杯的消解杯插孔。本实用新型每次可以批量完成多个样品的化学需氧量指标的测定,极大提高了检测效率;检测滴定过程中,全程无需人工看守,自动化程度高。

标签:
化学分析
山东 - 青岛 来源:中冶有色网 2023-03-19
利用臭氧氧化过程中化学发光测量水体总有机碳的方法

本发明是一种测量水体总有机碳的方法,包括以下步骤:(1)将臭氧送入TOC反应室的臭氧气室,经过滤隔离器进入水样反应室内;(2)被测水样经加温装置,升温后,由流量泵输入TOC反应室的水样反应室;(3)臭氧与水样在水样反应室进行混合反应,使臭氧与水样之间能够充分混合,产生光信号;(4)TOC反应室的光电倍增管对反应所发出的光信号进行采集放大,并转换成电信号送入微型计算机数据处理系统,对信号处理后,根据数据与标准方法TOC值的相关曲线对比后显示、打印输出检测值。本发明的方法,不需添加试剂,不产生二次污染,能够在现场准确、连续、快速的测试水体总有机碳(TOC)。

标签:
化学分析
山东 - 青岛 来源:中冶有色网 2023-03-19
COD(化学需氧量)总量在线监测仪

本实用新型公开了一种由流量计、等比例采样器及光纤式光学检测器三部分组成的监测污染物排放总量的COD总量在线监测仪,在监测程序软件的指挥下,三部分协同工作,流量计连续测定污水流量,等比例采样器按照设定的比值进行污水采样,光纤式光学检测器对采集的水样进行测定,最后,仪器将平均浓度与该时段的污水总量相乘,既可反映出该时段真实的COD排放总量,并通过显示器显示出在每一个所设定时段的污水总量、COD平均浓度及COD的排放总量。

标签:
化学分析
山东 - 青岛 来源:中冶有色网 2023-03-19
简易电化学测试装置
简易电化学测试装置 869     
 0

本实用新型涉及一种简易电化学测试装置,包括上端板,底座和试样台,上端板通过支架与底座固定在一起,在试样台和上端板之间设有漏斗形电解槽,漏斗形电解槽的上下边缘中间各开有一个O型密封圈的台阶,台阶上套有O型密封圈。本实用新型操作方便,能精确控制电极位置,快速更换工作电极,可对试样的工作面多次多点进行测试,极大的提高了工作效率。

标签:
化学分析
山东 - 青岛 来源:中冶有色网 2023-03-19
实现多尺寸试样测量的电化学腐蚀实验装置及方法

本发明公开了一种实现多尺寸试样测量的电化学腐蚀实验装置及方法,包括开口反应器和反应器盖,所述反应器盖顶面的一侧垂直设有第一玻璃管和第二玻璃管,所述第一玻璃管和第二玻璃管的下端分别与玻璃罩的一端连通,所述玻璃罩的另一端设有密封盖,所述第一玻璃管的顶端设有密封塞且所述第一玻璃管内设有金属丝且金属丝穿过密封塞向外伸出,所述第二玻璃管的顶端连接有气囊,所述反应器盖顶面的另一侧垂直设有两个电极。本发明提供精确的腐蚀面积预留孔,使每次实验的面积得到精确的控制,解决了现有技术中每个待测试样在测量之前都需要测量面积和密封处理的问题,简化了试样密封的繁琐步骤,减少实验误差,缩短实验时间。

标签:
化学分析
山东 - 青岛 来源:中冶有色网 2023-03-19
流动薄液膜下金属大气腐蚀电化学测试系统

本发明提供了一种流动薄液膜下金属大气腐蚀电化学测试系统,包括机架、溶液控制装置、流速控制装置和电解池装置;机架包括连接溶液控制装置、流速控制装置和电解池装置的溶液管路;溶液控制装置包括储液容器、密封盖、进气管、测试电极和出液管,进气管从进气孔延伸进储液容器中,测试电极和出液管均延伸进储液容器中,出液管与溶液管路连通;电解池装置包括上盖板、带孔薄膜和下底板,上盖板封装有待测金属电极,下底板封装有参比电极、辅助电极,待测金属电极与参比电极均与带孔薄膜的通孔连通;下底板设有进液孔和出液孔,进液孔与溶液管路连通。本发明薄液膜厚度、温度、溶解氧含量、成分等重要实验参数可控,对大气腐蚀过程的模拟性好。

标签:
化学分析
山东 - 青岛 来源:中冶有色网 2023-03-19
基于电化学改良的季节性冻土综合力学测试装置及其方法

本发明公开一种基于电化学改良的季节性冻土综合力学测试装置及其方法,通过在剪切盒上下两端设置电极对土体进行电解,实现土体内部阳离子置换,从而实现对土体吸水性的改良,改变结合水与自由水的比重,为研究土体吸水性与冻融循环下土体力学性质的变化规律提供依据;剪切盒顶部设计冷凝管循环恒温液进行温度交换,实现对土样进行单端冻融的模拟,土体内部内置含水率探头,可测试土体在冻结时,含水率的变化,对水分迁移进行研究。通过环形剪切盒的设计,可实现循环剪切,避免了循环减中漏土的问题,从而实现对冻融循环条件下土体抗剪强度,动力特性的测试与变化规律的研究,该装置结构设计巧妙,实施方便,具有较高的实用价值及推广价值。

标签:
化学分析
山东 - 青岛 来源:中冶有色网 2023-03-19
锂电池电化学性能测试和观察截面形貌的装置

本实用新型涉及锂离子电池技术领域,特别涉及一种锂电池电化学性能测试和观察截面形貌的装置。所述装置包括外框、电池夹具组件、压力传感器、施力机构及电极探针;电池夹具组件设置于外框内,用于夹持待测电池极片;施力机构设置于外框上,用于对电池夹具组件内的电池极片施加外力;压力传感器设置于施力机构上,用于监测施力机构输出的压力;电极探针的一端与待测电池极片接触,另一端由外框内伸出,用于信号输出。本实用新型整个测试装置结构简单,可以对完整电池、半电池及对电池等进行测试,其小巧的结构非常适合在实验室使用,有利于配合其他光学测试设备、电学测试设备。

标签:
化学分析
山东 - 青岛 来源:中冶有色网 2023-03-19
电化学腐蚀实验用电极的观测承载装置

本实用新型是电化学腐蚀实验用电极的观测承载装置,其安装在显微镜载物台、或样品台、或样品座上。其与该载物台、座形状匹配的板面上设置有一个以上的承载观测物品的槽穴,该槽穴的口径内装载有观测物品,该槽穴的槽深略大于或等于观测物品的厚度。该观测物品是设有盖玻片的片式研究电极。该槽穴或是平槽底式槽穴,或是阶梯槽底式槽穴;在该槽穴内还填装有与观测物品形状匹配的衬圈,该衬圈正好衬插在该槽穴内径与观测物品外径之间的狭缝中。该装置可以方便地对其所承载电极表面的微生物进行荧光显微镜观察,可以随承载装置自由移动,方便随机选择视野,适应于各种显微镜观察实验应用。

标签:
化学分析
山东 - 青岛 来源:中冶有色网 2023-03-19
锂电池电化学性能测试和观察截面形貌的装置及其方法

本发明涉及锂离子电池技术领域,特别涉及一种锂电池电化学性能测试和观察截面形貌的装置及其方法。所述装置包括外框、电池夹具组件、压力传感器、施力机构及电极探针;电池夹具组件设置于外框内,用于夹持待测电池极片;施力机构设置于外框上,用于对电池夹具体内的电池极片施加外力;压力传感器设置于施力机构上,用于监测施力机构输出的压力;电极探针的一端与待测电池极片接触,另一端由外框内伸出,用于信号输出。本发明整个测试装置结构简单,可以对完整电池、半电池及对电池等进行测试,其小巧的结构非常适合在实验室使用,有利于配合其他光学测试设备、电学测试设备。

标签:
化学分析
山东 - 青岛 来源:中冶有色网 2023-03-19
利用臭氧氧化发光强度原理测量海水化学耗氧量的方法

本发明公开了利用臭氧氧化发光强度原理测量海水化学耗氧量的方法,将臭氧与海水在反应室进行混合反应,通过光电倍增管对反应所发出的光强度信号进行采集放大,并转换成电信号送入微型计算机数据处理系统,在程序控制下对采集的信号进行量化、计算、修正、显示、打印输出。

标签:
化学分析
山东 - 青岛 来源:中冶有色网 2023-03-19
铜镍合金管路内部焊接热影响区腐蚀电化学测试装置

本发明提供一种铜镍合金管路内部焊接热影响区腐蚀电化学测试装置,其包括:管式电解池、管段、螺栓螺母;所述管式电解池内开设有用于安装参比电极的螺纹孔、模拟焊缝的凸台、用于安装管式焊接热影响区工作电极的孔和用于安装管式辅助阳极的孔,参比电极、管式焊接热影响区工作电极和管式辅助阳极安装于管式电解池的相应孔内;所述管段有两段,为前端管段、后端管段,前端管段、后端管段上均设有法兰,通过螺栓螺母将前端管段、管式电解池、后端管段连接为一体。该测试装置可准确模拟焊缝余高导致的流场和力学场变化,获取焊缝前后微环境中热影响区局部腐蚀电化学行为,为提高海水管路焊缝易腐蚀部位的可靠性提供技术支撑。

标签:
化学分析
山东 - 青岛 来源:中冶有色网 2023-03-19
高温高压含固相颗粒流体冲刷腐蚀模拟及电化学测试实验装置

高温高压含固相颗粒流体冲刷腐蚀模拟及电化学测试实验装置。特别适用于水下油气田设施如水下采油树、中枢管线、三通、弯头等复杂部件在高温高压含固相颗粒的多相介质中的冲刷腐蚀行为及机理的研究。该装置由高温高压实验系统、环路实验系统、介质输送环路和信号传导系统构成。优点在于能够同时进行高温高压含固相颗粒流体喷射实验和环路腐蚀模拟实验并进行原位电化学测试,对深入研究复杂流态下的冲刷腐蚀行为特征和腐蚀机理有重要意义。

标签:
化学分析
山东 - 青岛 来源:中冶有色网 2023-03-19
氢气管道化学爆炸冲击波强度预测方法

本发明公开一种氢气管道化学爆炸冲击波强度预测方法,该方法首先忽略管道结构存在,对氢气管道内部的圆柱形混合气体和外部的环境空气建模,对管道内混合气体在开敞空间的爆炸进行仿真;根据仿真结果提取目标位置的峰值超压与冲量;计算管道无量纲爆炸压力和目标位置的无量纲距离;根据管道无量纲爆炸压力和目标的无量纲距离,选择合适的缩放系数,对目标处冲击波峰值超压与冲量进行比例缩放,得到管道化学爆炸后目标处沿破口喷射方向形成的冲击波的峰值超压和冲量。本发明的方法仅需构建混合气体爆炸计算流体力学模型,无需构建复杂的流‑固‑断裂耦合数值仿真模型,对工程人员更加友好,实施更为容易,缩短预测周期。

标签:
化学分析
山东 - 青岛 来源:中冶有色网 2023-03-19
采用电化学实时监测溶液中共价键形成的方法

本发明提出了一种采用电化学实时监测溶液中共价键形成的方法,属于电化学技术领域。本发明的监测步骤包括:(1)以纳米石墨纤维为原料,采用氧化还原法制备单层分布的纳米还原氧化石墨烯(rGO);(2)微过氧化物酶(MP-11)非共价键修饰rGO,得到分子量级的MP-11/rGO,用Lomant修饰微米金电极;(3)用计时电流法测量MP-11/rGO和Lomant修饰的金电极的碰撞,MP-11的氨基和Lomant试剂的羧基形成共价键,通过记录氧化还原电流,可以间接地实时监测共价键的形成。监测到单片纳米rGO上共价键的个数是596±99。这种简单高灵敏的共价键监测方法对单分子反应的基础研究是非常重要的。

标签:
化学分析
山东 - 青岛 来源:中冶有色网 2023-03-19
岩石化学腐蚀环境下CO2三轴渗流测试系统及方法

本发明公开了一种岩石化学腐蚀环境下CO2三轴渗流测试系统及方法,包括压力室、气体增压系统、偏压压力泵、围压压力泵、排气系统和压力测试装置,其中:压力室内底部设置有一个平台,平台上放置有岩样,压力室内顶部设置有轴向传力杆,轴向传力杆下端连接有压头,压头下端与岩样顶部接触;岩样上环向设置有环形应变计,岩样两侧设置有轴向应变计;气体增压系统通过管路与岩样底部的进气孔连接;排气系统通过管路与岩样顶部的出气孔连接;偏压压力泵与压力室顶部连接;围压压力泵与压力室底部连接。本发明可开展不同化学腐蚀条件下岩石CO2渗透测试验,实现不同围压、偏压和气体渗透压力下岩石材料渗透率精确测试,具有重要的工程实践意义。

标签:
化学分析
山东 - 青岛 来源:中冶有色网 2023-03-19
原位观察和测量电化学的装置

本实用新型涉及锂离子电池技术领域,特别涉及一种原位观察和测量电化学的装置。包括装置主体、上窗口组件、下窗口组件及两个弹性测试探针,装置主体上设有插槽结构,插槽结构用于插设电池极片或金属片;上窗口组件和下窗口组件分别设置于插槽结构的上、下端,并且均与装置主体密封连接;两个弹性测试探针分别设置于装置主体的两侧,并且与插槽结构内的电池极片或金属片接触。本实用新型通过优化插槽结构,实现记录电池在实际应用过程中锂枝晶的生长情况,同时可以对电池极片与电解液之间的相互作用,测量其电化学相关信息。

标签:
化学分析
山东 - 青岛 来源:中冶有色网 2023-03-19
重金属在线监测仪工作电极的电化学在线清洗方法

本发明涉及一种用于基于阳极溶出伏安法的重金属在线监测仪的工作电极的电化学在线清洗方法。在每个清洗周期中包括对工作电极的正电位清洗、负电位清洗和初始电位的恢复三个步骤,所述的正电位清洗电位(V1)为正值,所述的负电位清洗电位(V2)为负值,所述的初始电位(V3)介于(V1)和(V2)之间。本发明所述的电化学清洗方法,能够对工作电极表面进行全面清洗,保证了很好的电极重现性,实现了工作电极的在线清洗,突破了基于阳极溶出伏安法的重金属自动在线监测仪的研发限制。

标签:
化学分析
山东 - 青岛 来源:中冶有色网 2023-03-19
电化学原位测量的电解池装置

本发明属于材料腐蚀研究技术领域,涉及一种对金属材料进行腐蚀疲劳裂纹扩展试验用的电化学原位测量的电解池装置,主体结构包括前槽体、后槽体、三点弯曲试样、螺栓、出水孔、进水孔、辅助电极、盐桥、参比电极和锥形瓶;前槽体和后槽体为对称式半体结构,两者对正后构成盒式结构的电解池,用长螺栓将前、后槽体固定在三点弯曲试样两侧,在前槽体的前板内侧中心位置设置有凹槽放置辅助电极;盐桥一端通过腐蚀液与辅助电极和工作电极连通,另一端通过装有饱和氯化钾溶液的锥形瓶与参比电极连接,左、右后侧板与左、右前侧板同高同宽,为对称式形状和结构,其整体结构简单实用,可测功能多,使用寿命长,测量精度高,准确性好。

标签:
化学分析
山东 - 青岛 来源:中冶有色网 2023-03-19
基于底层单片机危险化学品的储运安全监测装置

本实用新型提供一种基于底层单片机危险化学品的储运安全监测装置,包括,储运设备主体;本实用新型提供的基于底层单片机危险化学品的储运安全监测装置,当储运设备主体内部的压力增加时,会使得密封杆向上移动,触发板向上移动会使得触发板与触发开关接触,进而由触发开关控制警报器响起,使得可以提醒工作人员及时对储运设备主体进行查看,并且储运设备主体内部的压力持续增加,会使得密封杆不再对连通管的一端进行密封,使得储运设备主体内部液体通过连通管流入储液筒的内部,进而可以减小储运设备主体内部的压力,避免了现有的监测装置只能对储运设备主体进行监测,无法及时的降低储运设备主体内部压力的问题。

标签:
化学分析
山东 - 青岛 来源:中冶有色网 2023-03-19
管路原位电化学测试实验装置

本实用新型旨在设计一种管路原位电化学测试实验装置,能够实时进行腐蚀原位电化学测试。该装置包括:实验管段1、法兰盘2、螺栓3、工作电极4、对电极5和参比电极6。实验管段1两端通过焊接的方式与法兰盘2连接,保证焊接质量;实验管段1中间位置周向开三个螺纹孔,工作电极4、对电极5和参比电极6均采用螺纹连接的方式与实验管段1配合;实验管段1通过法兰与冲刷回路连接,实现回路内的原位测试。其优点在于,该装置操作方便,能够快速完成三电极装配过程,提高了工作效率,并且可以实现腐蚀电化学信息的原位监测,有利于冲刷腐蚀领域的科学研究。

标签:
化学分析
山东 - 青岛 来源:中冶有色网 2023-03-19
岩石化学腐蚀环境下CO2三轴渗流测试系统

本发明公开了一种岩石化学腐蚀环境下CO2三轴渗流测试系统,包括压力室、气体增压系统、偏压压力泵、围压压力泵、排气系统和压力测试装置,其中:压力室内底部设置有一个平台,平台上放置有岩样,压力室内顶部设置有轴向传力杆,轴向传力杆下端连接有压头,压头下端与岩样顶部接触;岩样上环向设置有环形应变计,岩样两侧设置有轴向应变计;气体增压系统通过管路与岩样底部的进气孔连接;排气系统通过管路与岩样顶部的出气孔连接;偏压压力泵与压力室顶部连接;围压压力泵与压力室底部连接。本发明可开展不同化学腐蚀条件下岩石CO2渗透测试验,实现不同围压、偏压和气体渗透压力下岩石材料渗透率精确测试,具有重要的工程实践意义。

标签:
化学分析
山东 - 青岛 来源:中冶有色网 2023-03-19
监测化学反应速率和反应时间的装置

本实用新型公开一种监测化学反应速率和反应时间的装置,包括测试装置和计算机,测试装置包括保温仓、电磁搅拌装置以及温度传感器、电导率传感器和样品仓;保温仓上安装有保温仓盖,样品仓和电磁搅拌装置设置在保温仓内,样品仓放置在电磁搅拌装置上,电磁搅拌装置的搅拌转子放置在样品池内,温度传感器和电导率传感器贯穿密封盖插入样品池内,通过计算机记录温度传感器和电导率传感器的数据。使用时将反应样品置于样品池中,之后开启电磁搅拌装置并在计算机上自动记录反应样品发生化学反应过程中的温度和电导率变化曲线。本实方案结构简单,使用方便,实验设备便携,成本低廉,可以连续、精确监测化学反应的速率、起止时间以及反应全过程。

标签:
化学分析
山东 - 青岛 来源:中冶有色网 2023-03-19
电化学测试试样夹具
电化学测试试样夹具 736     
 0

本实用新型旨在设计一种电化学测试试样夹具,能够方便快捷的制作电化学测试所需的电极。该夹具包括:待测试样1、试样槽2、螺纹紧固件3、导线4和导线壳5。试样槽2与螺纹紧固件3之间通过螺纹连接;导线4与导线壳5通过台阶面约束,导线壳5与螺纹紧固件3之间也通过台阶面约束,使三者成为一体。其优点在于,该夹具结构简单,操作方便,能够快速完成电极制作过程,并且可以方便的更换测试试样,省去了铜导线的焊接过程,提高了工作效率,测试之后的试样在做相应处理后还可重复使用,节省了实验材料。

标签:
化学分析
山东 - 青岛 来源:中冶有色网 2023-03-19
对高温、高压环境的化学液体进行可视化实时监测装置

本实用新型是一种对高温、高压环境的化学液体进行可视化实时监测装置包括:由钛金属外壳,蓝宝石观测视窗,金属密封圈构成的耐高温、高压、耐强酸或碱性腐蚀的密封仓体和仓体外的通过同轴电缆与该密封仓体连接的计算机成像观测系统。在该密封仓体内腔轴心位置处设置有自带光源的摄像系统,其通过传光束光纤的传导将照明光源经过蓝宝石观测视窗照射到该密封仓体外的高温、高压观测区域,再将所观测的区域的图像,通过同轴输出电缆传输到计算机系统。本装置实现高温、高压环境下的实时监测,具有成本低,结构简单、操作方便、兼容性强、安全可靠的优点,可适用于液体、空气以及各种危险化学物质的可视化观测,在实验室和工业具有广泛应用用途。

标签:
化学分析
山东 - 青岛 来源:中冶有色网 2023-03-19
直接测得化学品自加速分解温度的装置及方法

本发明涉及一种直接测得化学品自加速分解温度的装置及方法,主要解决现有技术中准确性较差的问题。本发明通过采用一种直接测得化学品自加速分解温度的装置,包括舱体、舱门、循环风机、加热器、制冷器、舱内环境温度传感器、数据采集和处理系统,舱体与舱门、数据采集和处理系统、循环风机、制冷器相连,制冷器与加热器相连,加热器与循环风机相连,舱体内设有舱内环境温度传感器、样品热电偶和样品包装及方法的技术方案较好地解决了上述问题,可用于化学品自加速分解温度测量中。

标签:
化学分析
山东 - 青岛 来源:中冶有色网 2023-03-19
测定氧化钙含量的化学试剂及其制备方法

本发明涉及一种化学试剂,尤其是一种测定氧化钙含量的化学试剂及其制备方法。其组成成分包括:氢氧化钠、无水乙醇、硝酸锶、酚酞。它原料常见且价格便宜,制备方法简单,易保存,标定效果明显,是一种成本低、配制简单的测定氧化钙含量的化学试剂。

标签:
化学分析
山东 - 青岛 来源:中冶有色网 2023-03-19
深海沉积物中水合物地球化学参数原位探测模拟系统

本实用新型属于海洋天然气水合物地球化学参数原位测量技术及应用领域。本实用新型的深海沉积物中水合物地球化学参数原位探测模拟系统,包括激光拉曼光谱探测系统(Ⅰ)、深海环境模拟系统(Ⅱ)、液压系统(Ⅲ)和参数实时监控处理系统(Ⅳ),深海环境模拟系统(Ⅱ)分别与激光拉曼光谱探测系统(Ⅰ)、参数实时监控处理系统(Ⅳ)电气连接,液压系统(Ⅲ)设置在深海环境模拟系统(Ⅱ)内。消除了取样和非原位测定产生的不确定性;简单、实时、高效;可安全地获取高压模拟舱内的高保真信息。此外,本装置还可用于水合物开采方法的实验室模拟及其实时监测。

标签:
化学分析
山东 - 青岛 来源:中冶有色网 2023-03-19
上一页 40 41 42 43 44 ... 51 下一页
共51页    到第

中冶有色为您提供最新的山东青岛有色金属化学分析技术理论与应用信息,涵盖发明专利、权利要求、说明书、技术领域、背景技术、实用新型内容及具体实施方式等有色技术内容。打造最具专业性的有色金属技术理论与应用平台!

全国热门有色金属设备推荐
展开更多 +
全国热门有色金属技术推荐
展开更多 +

 

江西省隆恩特环保设备有限公司
宣传

报名参会
更多+

报告下载

有色专家
更多+

东北大学
院长/教授
辽宁忠旺集团
教授级高工
有研资源环境技术研究院(北京)有限公司
副总经理/教授级高工
重庆理工大学
教授
武汉科技大学
院长 / 教授
赤泥综合利用研究报告2025
推广

热门技术
更多+

推荐企业
更多+

福建省金龙稀土股份有限公司
宣传

发布

在线客服

公众号

电话

顶部
咨询电话:
010-88793500-807