青岛垚鑫智能科技有限公司
宣传

位置:中冶有色 >

有色技术频道 >

分类:
全部
矿山技术
冶金技术
材料制备及加工技术
环境保护技术
分析检测技术
 
全部
物理检测技术
化学分析技术
力学检测技术
无损检测技术
失效分析技术
环境检测技术
地区:
全部
北京
天津
上海
重庆
河北
山西
辽宁
吉林
黑龙江
江苏
浙江
安徽
福建
江西
山东
河南
湖北
湖南
广东
海南
四川
贵州
云南
陕西
甘肃
青海
内蒙
广西
西藏
宁夏
新疆
其他
其他
展开
 
全部
其他

其他有色金属分析检测技术理论与应用

免费发布技术信息>>
沉积的薄膜及其在检测、附着和生物医学应用中的用途

本发明涉及沉积的薄膜在化学或生物学分析中的应用。本发明还涉及这些薄膜在分离附着和化学或生物样品的检测中的应用。这些薄膜的应用包括解吸-离子化质谱分析、有机薄膜和分子的电触点、用于分析的光能的光耦合、生物材料的操作、色谱分离、液面上空间吸附介质、原子分子吸附或附着的介质、和细胞附着的基板。

标签:
化学分析
其他 - 其他 来源:中冶有色网 2023-03-19
通过使用来自两个电极的交替输出信号进行电化学分析的方法

公开了用于测定样品中的一种或多种分析物浓度的设备和方法、用于确定样品类型的设备和方法和/或用于说明样品中的干扰物质的设备以及方法,所述设备和方法包括:通过向所述样品施加具有至少两个激发以及弛豫的第一输入信号,并向所述样品施加具有至少两个激发以及弛豫的第二输入信号,以使所述第一输入信号的激发与所述第二输入信号的激发不同步行,从而使经由具有试剂的第一电极的第一输入信号与经由不具有试剂的第二电极的第二输入信号交织。所述方法进一步包括对响应于所述第一输入信号的第一输出信号以及响应于所述第二输入信号的第二输出信号进行测量。

标签:
化学分析
其他 - 其他 来源:中冶有色网 2023-03-19
用于检测气或液相中的分析物或其混合物的多传感器阵列

本发明涉及用于检测气相中或液相中的分析物的多传感器阵列,该阵列包括由通式(I)表示的至少两种不同的化学选择性化合物其中杂原子X1-X4以及取代基R1-R4在说明书中定义,并且虚线的键彼此独立地表示单键或双键。所述化学选择性化合物在暴露于分析物或分析物混合物时能够单独地改变物理化学特性,并且这些改变可以被转换器或转换器阵列检测到。本发明还涉及至少两种不同的化学选择性化合物在传感器阵列中的用途,一种用于制备这类传感器阵列的方法以及所述传感器阵列的用途。此外,本发明涉及用于检测和鉴别气相中或液相中的分析物或其混合物的方法。

标签:
化学分析
其他 - 其他 来源:中冶有色网 2023-03-19
用于校准和使用相机检测样本中分析物的方法和系统

公开了一种用于校准和使用相机(116)的方法、计算机程序和系统(110,112,114),所述相机(116)用于检测样本(131)中的分析物。用于校准用来检测样本(131)中的分析物的相机(116)的校准方法包括:a.提供颜色坐标系集合,所述颜色坐标系集合包括被配置用于描述物体的颜色的多个不同的颜色坐标系;b.提供具有已知浓度的分析物的测试样本集合(122);c.将测试样本(124)施加到测试元件集合(126),每个测试元件(128)具有至少一个测试场(130),所述测试场(130)包括至少一种测试化学品,所述至少一种测试化学品被配置用于与分析物进行光学可检测的检测反应,从而针对每个测试样本(124)创建至少一个着色测试场(130);d.通过使用所述相机(116)获取所述着色测试场(130)的图像;e.通过使用所述颜色坐标系集合中的颜色坐标系,针对所述着色测试场(130)的图像生成颜色坐标,从而针对所述测试样本(124)和针对所述颜色坐标系创建颜色坐标集合;f.提供编码函数集合,所述编码函数集合包括用于将测试场(130)的颜色坐标变换成样本中分析物的对应浓度的多个编码函数;g.通过使用所述编码函数集合把在步骤e中生成的颜色坐标集合变换成测量的浓度的集合;以及h.把测量的浓度的集合与测试样本集合(122)中的测试样本(124)的已知浓度进行比较,并确定颜色坐标系集合中的最佳匹配颜色坐标系和编码函数集合中的最佳匹配编码函数,针对所述最佳匹配颜色坐标系和所述最佳匹配编码函数,所述测量的浓度的集合与所述已知浓度最佳匹配。

标签:
化学分析
其他 - 其他 来源:中冶有色网 2023-03-19
用于检测溶液中被分析物的量的方法

一种用于检测溶液中被分析物的量的方法包括:将电化学活性剂加入溶液中;将电流施加于与溶液接触的工作电极以引发电化学氧化还原反应,从而将溶液的pH从第一pH值变成第二pH值;温育在第二pH值的溶液,以允许所述被分析物从溶液中的所述其它分子解离并结合至经由接头连接至工作电极的捕获分子;使检测探针与被分析物反应以允许检测探针结合至所述被分析物,所述检测探针具有与其连接并被构造成在第二pH值产生信号的信号传递标签;和收集所述信号以计算所述溶液中被分析物的量。

标签:
化学分析
其他 - 其他 来源:中冶有色网 2023-03-19
检测和分析单元,包括该单元的控制设备,相关控制方法

本发明的主题在于一种用于检测和分析一个或多个物理化学量的检测和分析单元(1),其包括:能够并意于获取表征一个或多个物理化学量的传感器(2、3)。所述检测和分析单元(1)的特征在于其另外包括:能够并意于将来自于所述至少一个传感器(2、3)的表征一个或多个物理化学量的数据数字化成数字化数据并存储所述数字化数据的局部处理模块(4),包括电磁辐射发出和接收装置(6、7)的通信模块(5),其中所述电磁辐射发出和接收装置能够并意于与远程通信网络(8’)通信和/或与用于调节一个或多个物理化学量的一个或多个通信仪器(9、9’)和/或一个或多个其它检测和分析单元(1)通信,以获取表征所述环境的数据。

标签:
化学分析
其他 - 其他 来源:中冶有色网 2023-03-19
单一元件上的多重免疫化学分析

一种对样本中一种或多种目标分析物进行分析的方法,所述方法包括:提供一个元件,所述元件具有基质层;含有链霉抗生物素蛋白的层;扩展层,其中扩展层可以含有或不含有链霉抗生物素蛋白;提供免疫组分以及标记的免疫反应物,所述免疫组分以及标记的免疫反应物可以在扩展层中,或可以与样本组合;在扩展层的三个或更多个区域上施加样本,和任选免疫组分和标记的免疫反应物,其中三个或更多个区域各自的中心与这三个或更多个区域形成的中心基本上等距,并且每个区域都与一个相邻区域接触,使得洗涤液向任何一个方向流动都能接触到样本;通过让洗涤液在这三个或更多个区域形成的中心流出来洗涤样本和标记物,洗涤液均匀的流过三个或者更多个区域中的每一个;测量三个或者更多个区域中的每一个,确定一种或者多种分析物的存在或者浓度。在一个优选的实施方式中,该元件是在诊断分析仪上使用的干载玻片。

标签:
化学分析
其他 - 其他 来源:中冶有色网 2023-03-19
电致化学发光分析
电致化学发光分析 890     
 0

用于测定电致化学发光现象的方法,该方法使用某些洗涤剂,以及如果需要,还使用碱金属氯化物和适用于该目的的试剂。

标签:
化学分析
其他 - 其他 来源:中冶有色网 2023-03-19
用于鉴定微生物的电化学分析

提供用于微生物表型鉴定的方法。该方法是以评估不同化合物(效应物)对微生物呼吸周期活性的影响为基础的。测量是基于微生物将电子转运至加入该微生物样品的外部化学氧化剂(介体)的能力。该介体与呼吸途径的终端成分相互作用,并且其消耗的程度与微生物呼吸的能力有关。随后用电化学方法测量消耗的介体。在存在或缺少效应物时产生的电化学信号可用于产生该生物体独特的信号模式并且可用于进行鉴定。

标签:
化学分析
其他 - 其他 来源:中冶有色网 2023-03-19
用于流体污染分析的化学和速度组合传感器

用于定位化学品源的方法和系统包括用传感器在多个不同位置测量化学品浓度。来自成对位置的测量值互相关以确定一组位置的平均速度矢量。基于多个平均速度矢量确定收敛区域,以确定化学品源位置。

标签:
化学分析
其他 - 其他 来源:中冶有色网 2023-03-19
电化学凝结分析和装置
电化学凝结分析和装置 1219     
 0

提供用于电化学法测定流体粘度变化的方法和装置。在主题方法里,流体样品被引入电化学槽,该电化学槽具有相对地间隔开布置的工作和参考电极。向该槽施加电势首先得到稳定槽电流,然后测定稳定槽电流的减少和显示样品粘度的变化。在许多实施方案里,该样品是血液,并且粘度变化与血液样品凝结的开始有关,并且通常与血液样品的PT有关。所提供的还有用于实施主题方法的测试片、工具箱和仪表。

标签:
化学分析
其他 - 其他 来源:中冶有色网 2023-03-19
用于基于生物化学标记分析确定先兆子痫风险的系统和方法

本发明涉及一种用于预测怀孕个体中先兆子痫风险的方法,其包括测量从所述怀孕个体获得的血液样本中的一或多种生物化学标记(包括RBP4生物化学标记)以测定一或多种生物标记水平(包括RBP4生物标记水平),对所述一或多种所测量的生物化学标记鉴别在所测量的生物标记水平与对应预定对照水平之间的差异,以及响应于所述鉴别,确定对应于所述怀孕个体患有或出现先兆子痫的相对风险的预测。

标签:
化学分析
其他 - 其他 来源:中冶有色网 2023-03-19
富集微生物的电化学方法,用于分析有机物和生化需氧量的生物传感器

本发明公开了一种使用无传递器的生物燃料电池在厌氧条件下对样品的有机物浓度或生化需氧量进行电化学测定的生物传感器。该生物传感器利用存在于废水和污泥中并且在生物燃料电池的操作过程中浓密培养的电化学活性细菌作为生物传感器中使用的生物燃料电池的微生物催化剂,用于生化需氧量测定。因此,该生物传感器的操作不需要人工添加微生物,并能根据废水的性质使微生物保持合适的活性。另外,用于生物传感器中的生物燃料电池可以以稳定的方式运行6个月以上。

标签:
化学分析
其他 - 其他 来源:中冶有色网 2023-03-19
催化反应生成物的电化学检测方法、电化学检测装置和传感器

在液槽(10)中收纳有第1液块(20)和与第1液块(20)形成液液界面而相接的第2液块(30),在将第1液块(20)内进行催化反应而生成的催化反应生成物封闭在第1液块(20)内的同时,使用配置在第1液块(20)内的工作电极(40)和配置在第2液块(30)内的对电极(50),以电化学方式检测催化反应生成物的催化反应生成物的电化学检测方法中,在液槽(10)的内部设置第1液块(20)可透过且能够保持第1液块(20)的保持材料(90),在第1液块(20)被保持材料(90)保持的状态下,进行催化反应并进行催化反应生成物的检测。

标签:
化学分析
其他 - 其他 来源:中冶有色网 2023-03-19
用于检测分析物的非侵入性透皮系统

本发明涉及将分析物从皮肤内或皮肤下的生物学液体(如组织液)中抽提出来和检测分析物的非侵入性透皮系统以及方法。更具体地说,本发明涉及非侵入性透皮贴剂,它由湿化学组分和干化学组分组成。湿化学组分是凝胶层形式液体转移介质,用于将感兴趣的分析物从皮肤内或皮肤下的生物学液体抽提和液体桥引转移至干化学组分。干化学组分是超级敏感或经调节的膜,其携带了用于和感兴趣的分析物相互反应的试剂系统,以产生指示分子如颜色变化,从而确认分析物的检测,本发明还涉及其使用方法。指示分子可由个体使用者用肉眼观察,或用电子判读组件观察,如用反射分光光度计进行检测。能用本发明准确、可靠、定量检测的感兴趣的特定分析物是葡萄糖。本发明的非侵入性透皮系统成本低,适合非医务人员方便使用。

标签:
化学分析
其他 - 其他 来源:中冶有色网 2023-03-19
化学组织系统内非均质性的电磁分析仪

本发明涉及一种致力于多种用途的装置:医学领域内的预防诊断,如妇女乳腺、生殖器官异常的早期诊断,以及许多生理性的人体和动物组织异常的早期诊断。在工业中,本发明可用于像岩层、沙、水泥、轮胎等团块物质的分析,和作为探测器,用于放射状区域交汇处、建筑群、广场、开放空间,还有低密度流体、极端稀薄气体的安全系统,以及用在空穴中。它也可以工作在与受照物质相一致的特定频带,用以探测来自被分析的岩层或一般地域的具有不同成分的被埋置的金属、导体或介电物体。该装置在考古学,地质勘探技术和许多其他领域,像大气物理学,气象预报系统,合成孔径雷达(SAR)中的相干多频振荡器,通信设备和航天技术中也是有用的。

标签:
化学分析
其他 - 其他 来源:中冶有色网 2023-03-19
检测化学物质的装置
检测化学物质的装置 760     
 0

能够检测出威胁的嗅觉系统(300)具有:检测单元(100),其包括IMS传感器(110),该IMS传感器(110)输出与采样点处的流体所包含的化学物质相关联的IMS数据(115);本地存储器(41),其存储库(49),该库(49)包括通过IMS传感器(110)检测出特定的化学物质时的特定图案(48);以及对照单元(42),其将IMS数据(115)与包含在库(49)内的监视用的特定图案(48)不断地进行比较和对照。

标签:
化学分析
其他 - 其他 来源:中冶有色网 2023-03-19
抗氧化功能的生物化学分析方法

本发明提供一种用于人淋巴细胞抗氧化功能生化分析的细胞培养基,所述培养基包含无血清缓冲液,该缓冲液含有下列组分:选自葡萄糖和生物学上能在细胞中产生葡萄糖的化合物的糖类;生物可利用形式的泛酸,胆碱,或可在细胞中产生胆碱的生物可利用形式的物质;无机离子,这些无机离子包括氯离子、磷酸根、钙离子、镁离子、钾离子、钠离子和生物学上可利用形式的铁离子;氢过氧化枯烯、去离子水和刺激待测淋巴细胞的有效量的促细胞分裂剂;所述无血清缓冲液的pH值为6.8—7.6,所述细胞培养基的特征是它可有效地用来测定营养缺乏、不足和失调,并可用来对淋巴细胞的抗氧化功能进行生化分析。另外还提供对个体的细胞抗氧化功能进行生化分析的方法,该方法包括下列步骤:将所述个体的淋巴细胞接种入本发明的细胞培养基中;培育接种了细胞的培养基;将该淋巴细胞的反应与对照组个体淋巴细胞的平均反应进行比较。

标签:
化学分析
其他 - 其他 来源:中冶有色网 2023-03-19
化学传感器、化学传感器模块、生物分子检测装置及生物分子检测方法

本发明涉及能够高精确度地检测生物分子的化学传感器、化学传感器模块、生物分子检测装置及生物分子检测方法,其中,所述化学传感器包括基板、片上透镜及平坦化层。多个光电二极管形成在所述基板上并布置成以平面的形式。所述片上透镜设置在所述基板上并将入射光收集到所述光电二极管。所述平坦化层覆盖所述片上透镜并使所述片上透镜平坦化,以形成用于保持探测材料的探测保持表面。

标签:
化学分析
其他 - 其他 来源:中冶有色网 2023-03-19
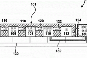
用于生物或化学分析的设备

一种用于生物或化学分析的设备,具有用于外部电连接的电互连部的电路和在管芯上的传感器(一个或多个)与层叠歧管组合,以在传感器(一个或多个)的活性表面上输送液体试剂。层叠歧管包括流体通道(一个或多个),管芯和流体通道(一个或多个)之间的界面被密封。还公开一种方法,该方法包括组装包括流体通道(一个或多个)的层叠歧管,将管芯上的传感器(一个或多个)附接到电路,该电路包括电互连部,和将平坦化层附接到电路,平坦化层包括用于管芯的切口。方法进一步包括将密封粘接剂置于管芯的侧部,将层叠歧管附接到电路,且将管芯和流体通道(一个或多个)之间的界面密封。

标签:
化学分析
其他 - 其他 来源:中冶有色网 2023-03-19
用于电化学检测的水溶性轭合物

本发明提供一种水溶性轭合物以及使用它们进行检测,诊断的方法。一个检测和定量检测的装置也在本发明能中被揭示。在很多实施方式中,这种水溶性轭合物被用在免疫和横向流动检测中。本发明还提供一种制备水溶性轭合物的方法,通过该方法可以让检测的灵敏度提高。另外,本发明还提供一种用于电化学检测的水溶性轭合物,使用这种检测可以提高检测的灵敏度。

标签:
化学分析
其他 - 其他 来源:中冶有色网 2023-03-19
用于化学过程模型分析的交互式石化装置诊断系统和方法

本发明公开了一种石化装置或精炼器,该石化装置或精炼器可包括诸如泵、压缩机、阀门、交换器、塔、吸附器等设备。一些石化装置或精炼器可包括一个或多个传感器,该一个或多个传感器被配置为收集所述装置或精炼器中的设备的操作信息。石化装置的过程的故障状况可基于装置设备的操作来诊断。可从一个或多个传感器接收操作信息的诊断系统可包括检测平台、分析平台、可视化平台和/或警报平台。

标签:
化学分析
其他 - 其他 来源:中冶有色网 2023-03-19
化学计量式排气再循环和相关燃烧控制

本发明涉及化学计量式排气再循环和相关燃烧控制。一种用于燃气轮机发动机的燃料控制系统,其包括:主燃料回路;燃料调节回路;连接到燃料调节回路的多个燃烧器;排气流中的氧气传感器和二氧化碳传感器;以及操作性地连接到燃料调节回路且连接到氧气和一氧化碳传感器的反馈控制环路,氧气和一氧化碳传感器用来控制供给到发动机中的该多个燃烧器中的各个的燃料和空气的精确量。燃料调节回路中的平行的控制阀阵列连接到燃气轮机发动机中的该多个燃烧器中的对应的燃烧器。燃料控制系统由此利用通过反馈控制环路提供的、关于排气中所检测到的氧气和一氧化碳浓度的数据来“细调”供给到各个燃烧器的燃料和空气的量。

标签:
化学分析
其他 - 其他 来源:中冶有色网 2023-03-19
用于确定液体样品的化学需氧量的分析机构

本发明描述了用于确定液体样品的化学需氧量的分析机构,其包括:分离罐,其具有用于液体样品的和用于将氯从液体样品分离的第一试剂的至少一个液体供应管路;通过液体管路与分离罐连接的分解罐;用于调节包含在分解罐中的、由液体样品和至少一种第二试剂形成的反应混合物的温度而设计的调温设备;其特征在于,分解罐抗压地能关闭地设计。

标签:
化学分析
其他 - 其他 来源:中冶有色网 2023-03-19
用于自动化学或生物分析装置的反应容器

本发明涉及用于自动化学或生物分析装置的反应容器。本发明的容器包括用于将其连接至相同类型的另一容器(10)的连接部件(22),该连接部件弹性地咬合紧固在容器(10)的顶端而且还弹性地咬合紧固在另一容器的连接部件(22)以形成绕横向轴线(xx’)彼此铰接的一串容器。

标签:
化学分析
其他 - 其他 来源:中冶有色网 2023-03-19
用于非侵入性检测化学元素的方法

本发明涉及一种通过向一物体发射中子来检测物体中是否存在一化学元素的方法,其特征在于,向物体发射中子的操作由以下步骤组成:首先,连续发射来自一伴随粒子中子发生器(G1)的中子,其次,发射与连续发射的中子叠加的中子脉冲;其中,中子脉冲来自一产生脉冲持续时间T2的中子脉冲的脉冲中子发生器(G2),两个连续的中子脉冲之间相间隔的间隔时间为T4,且向物体连续发射及脉冲发射中子,产生一俘获伽马射线及一非弹性伽马射线。本发明可应用于民事安全领域中,检测爆裂物、化学武器等等。

标签:
化学分析
其他 - 其他 来源:中冶有色网 2023-03-19
气体分析系统及从液体中分离化学品的方法

本发明气体分析系统及从液体中分离化学品的方法。本发明描述包含第一气体色谱仪的设备的实施例,所述第一气体色谱仪包含流体入口、流体出口及第一温度控制件。控制器耦合到所述第一温度控制件且包含用以将第一温度分布曲线应用于所述第一温度控制件以加热、冷却或既加热又冷却所述第一气体色谱仪的逻辑。本发明还揭示并主张其它实施例。

标签:
化学分析
其他 - 其他 来源:中冶有色网 2023-03-19
生化学自动分析装置
生化学自动分析装置 854     
 0

本实用新型提供一种生化学自动分析装置,其包括:载置具有供插通部件插通的贯通孔旋转托盘的载置面,该插通部件从载置面立起,在该插通部件的远离所述载置面的端,设置有将旋转托盘按压于载置面的定位柱塞等的按压部件。据此,通过按压部件的按压,旋转托盘被可靠地按压于载置面上。

标签:
化学分析
其他 - 其他 来源:中冶有色网 2023-03-19
用于化学分析的方法和结构

本发明涉及一种用于化学分析的方法,其中,将气流离子化,将离子化气流(24)引导至被装配到流动通道(18)的过滤区域(28),使用DMS/FAIMS方法将离子化气流过滤,以从气流中移除至少一部分离子(25、105)。将位于离子化气流至少一侧的平行的、主要非离子化的气流(13)与离子化气流一起引导至过滤区域。本发明还涉及一种相应的结构。

标签:
化学分析
其他 - 其他 来源:中冶有色网 2023-03-19
用于制备用于化学分析的样品的系统和方法

一种用于制备用于化学分析的样品的系统包括:至少一个样品容器和用于容纳所述至少一个样品容器的容器容纳设备。样品容器包括细长管状体,所述细长管状体具有靠近封闭端的坩锅部和靠近开口端的扩大部,坩锅部用于将样品容纳在其中。该容器容纳设备包括壳体,该壳体具有加热室、与加热室隔开的冷却室、以及位于加热室和冷却室之间的绝热区域。加热室的形状形成为容纳样品容器的坩锅部,并且冷却室的形状形成为容纳样品容器的扩大部。该设备还包括用于加热样品容器的坩锅部内的样品的加热机构和用于冷却样品容器的扩大部的冷却机构。

标签:
化学分析
其他 - 其他 来源:中冶有色网 2023-03-19
上一页 235 236 237 238 239 ... 252 下一页
共252页    到第

中冶有色为您提供最新的其他有色金属分析检测技术理论与应用信息,涵盖发明专利、权利要求、说明书、技术领域、背景技术、实用新型内容及具体实施方式等有色技术内容。打造最具专业性的有色金属技术理论与应用平台!

全国热门有色金属设备推荐
展开更多 +
全国热门有色金属技术推荐
展开更多 +

 

江西省隆恩特环保设备有限公司
宣传

报名参会
更多+

报告下载

有色专家
更多+

赣州江钨钨合金有限公司
副总经理
西安建筑科技大学
教授
中南大学
教授、博士生导师
长沙矿冶院检测技术有限责任公司
总经理
西北有色金属研究院、中国工程院
院士
赤泥综合利用研究报告2025
推广

热门技术
更多+

推荐企业
更多+

福建省金龙稀土股份有限公司
宣传

发布

在线客服

公众号

电话

顶部
咨询电话:
010-88793500-807