青岛垚鑫智能科技有限公司
宣传

位置:中冶有色 >

有色技术频道 >

> 化学分析技术

分类:
全部
矿山技术
冶金技术
材料制备及加工技术
环境保护技术
分析检测技术
 
全部
物理检测技术
化学分析技术
力学检测技术
无损检测技术
失效分析技术
环境检测技术
地区:
全部
北京
天津
上海
重庆
河北
山西
辽宁
吉林
黑龙江
江苏
浙江
安徽
福建
江西
山东
河南
湖北
湖南
广东
海南
四川
贵州
云南
陕西
甘肃
青海
内蒙
广西
西藏
宁夏
新疆
其他
其他
展开
 
全部

有色金属化学分析技术理论与应用

免费发布技术信息>>
用于检查电化学电池、尤其燃料电池的双极板的方法和检查设施

提出一种用于检查电化学电池、尤其燃料电池的双极板的方法,其中创建双极板(14)的表面的图像(12),由自动化的支持图像处理的评估系统针对可能的缺陷(28)检验图像(12),并且在评估系统将所检验的双极板(14)识别为可能有缺陷的疑似板的情况下,执行对疑似板的识别为可能有缺陷的区域的详细检查(22)。通过在对图像(12)进行图像处理时在自动化的评估系统中应用的评估法,无需显著的额外耗费就可以提高在检查电化学电池、如燃料电池的双极板时的检查质量,使得可实现低成本且可靠的检查。

标签:
化学分析
其他 - 其他 来源:中冶有色网 2023-03-19
热力发电厂机组检修化学检查方法及手持辅助系统

本发明涉及一种热力发电厂机组检修化学检查方法及手持辅助系统,它属于热力发电厂机组软件技术领域。本发明化学检查方法的步骤是收集机组参数及运行水汽质量、负荷、排污率、补水率数据,根据数据预判发电设备存在的问题,根据预判对发电设备进行检查、总结,基于检查结果判断机组健康状态,改进机组维护及运行方式;本发明手持辅助系统包括机组检修信息模块、汽包检查模块、省煤器检查模块、水冷壁检查模块、过热器检查模块、再热器检查模块、余热锅炉检查模块、汽轮机检查模块、凝汽器检查模块、油系统检查模块和输出模块。本发明让机组大修化学检查工作更有效率、精准预判发现发电设备问题,切实起到提高机组维护及运行水平的作用。

标签:
化学分析
浙江 - 杭州 来源:中冶有色网 2023-03-19
化学清洗钝化膜质量检验仪、检验液及使用方法

一种化学清洗钝化膜质量检验仪、检验液及使用方法,本发明属于工业仪器仪表技术领域,特别涉及到一种化学清洗钝化膜检验仪。本发明包括液滴系统、氮气密封吹扫系统、颜色识别和对比系统、光源系统、数据采集系统和显示及储存系统。本发明用于鉴定各种含铁材质的凝汽器、换热器、锅炉受热面、化工设备等设备的化学清洗钝化膜质量检验,也可用于检验金属内表面金属涂层的均匀性。

标签:
化学分析
吉林 - 长春 来源:中冶有色网 2023-03-19
通过质谱分析法实时监测固相肽合成

本发明提供了用于直接监测固相化学合成(例如,固相肽合成)的产物和中间体的系统、装置、材料和方法。

标签:
化学分析
其他 - 其他 来源:中冶有色网 2023-03-19
用于光度测量被测溶液中化学物质的浓度的装置

本发明涉及用于光度测量被测溶液(11)中化学物质的浓度的装置,其中提供容纳被测溶液(11)的试槽(3),其中试槽(3)至少在预定区域(12,13)中能由电磁辐射透射,其中提供发射单元(2),其产生在至少两个波长范围中的电磁辐射并且将其辐射入试槽(3),其中第一波长范围中的电磁辐射用于测量目的并且其中第二波长范围中的电磁辐射用于参考目的,并且其中两个波长范围中的电磁辐射以相同的路径通过试槽(3)和被测溶液(11),其中提供至少一个检测器单元(4),其接收在经过被测溶液(11)之后的至少两个波长范围中的电磁辐射,并且其中提供控制/分析单元(14),其根据在两个波长范围中检测的电磁辐射确定被测溶液(11)中至少一种化学物质的浓度。

标签:
化学分析
其他 - 其他 来源:中冶有色网 2023-03-19
基于强化学习的网页页面主动式检索系统

本发明公开了一种基于强化学习的网页页面(Web)主动式检索系统,该系统包括:Web搜索Agent模块,用于完成基于用户主要兴趣主题的搜索、Web页面内容分析和Web页面下载功能;Web过滤Agent模块,用于完成对页面进行内容分析,页面过滤和分类索引;Web接口Agent模块,用于向用户推荐学习之后的最能代表用户兴趣的网页、接收用户的反馈和记录用户浏览行为及做出统计分析等功能;用户信息学习Agent模块,用于实现基于强化学习的兴趣更新,不断对用户的信息进行更新,完成实现代表用户兴趣的最佳模型。本发明提供的基于强化学习的Web主动式检索系统具有自适应能力强,准确度高,使用方便的特点。

标签:
化学分析
北京 - 北京 来源:中冶有色网 2023-03-19
化学检验的快检装置
化学检验的快检装置 1179     
 0

本实用新型公开了一种化学检验的快检装置,包括检验用的滴管,所述滴管的顶部套接有胶头帽,所述胶头帽的底部外侧还设置有圆形的挡板,所述滴管的内腔设置有调节针,所述调节针的顶部固定连接调节杆,所述调节杆的顶部垂直固定连接横杆,所述滴管的管壁上开设滑槽,所述滑槽,所述滑槽贯穿滴管的管壁,所述滴管的管壁内部还设置有夹层,所述夹层与滑槽连通,所述横杆的一端通过滑槽贯穿滴管的管壁并延伸至滴管的外壁,且固定连接调节推板,本实用新型的有益效果:能够快速简单的完成化学实验中的化学检验,不仅如此,在进行化学检验的过程中还能够对检验溶液的滴入量进行控制和调节,以便于实现更加精准的化学检验。

标签:
化学分析
江苏 - 南京 来源:中冶有色网 2023-03-19
利用光散射光谱分析探测地下原油或天然气的系统及方法

一种探测钻井样品中原油或天然气的方法,包括:向包含纳米颗粒的样品溶液引入钻井样品,利用激光束照射包含钻井样品及纳米颗粒的样品溶液,采集样品溶液中钻井样品及纳米颗粒的散射光,从样品溶液中钻井样品及纳米颗粒的散射光中获得拉曼光谱,在拉曼光谱中识别预定拉曼频移与物质相关联的光谱信号,根据拉曼光谱中物质的光谱信号,探测与地下原油或天然气存在相关联的目标化学物。

标签:
化学分析
江苏 - 苏州 来源:中冶有色网 2023-03-19
族性化学结构检索系统

一种族性化学结构检索系统,包括:用户接口、分析处理模块、检索模块和存储模块;所述用户接口用于接收用户的输入,并把接收到的用户的输入发送至所述分析处理模块和所述存储模块;所述分析处理模块对用户的输入进行分析处理,并把分析处理后的结果发送至所述检索模块;所述检索模块根据分析处理后的结果进行检索,并结合所述存储模块中的数据将检索的结果输出。通过本发明的族性化学结构检索系统,能够提高检索效率,降低检索成本。

标签:
化学分析
上海 - 上海 来源:中冶有色网 2023-03-19
并行测定样品中细胞和非细胞分析物

其中,本发明涉及生物/化学采样,感测,测定和应用。

标签:
化学分析
其他 - 其他 来源:中冶有色网 2023-03-19
金属容器的电化学腐蚀在线监测装置及监测方法

本发明涉及一种金属容器的电化学腐蚀在线监测装置及监测方法,监测装置包括检测电针传感设备、电信号处理设备、数据传输与通讯设备、工控机、数据存储显示与人机交互设备;检测电针传感设备采集金属腐蚀过程中的电流和电位数据;电信号处理设备对电信号放大、滤波;工控机通过虚拟仪器数据处理检测平台对数据进行分析,得到电化学腐蚀速率;数据存储显示与人机交互设备存储数据,并将数据显示在人机交互界面上。一种电化学腐蚀在线监测方法,管理人员通过人机交互界面的显示结果实时监测金属腐蚀状况。本发明可实时监测金属容器中的金属电化学腐蚀速率,并可远程在线了解金属容器的金属腐蚀状况;结构简单,成本低、易实施。

标签:
化学分析
北京 - 北京 来源:中冶有色网 2023-03-19
高灵敏度测定邻苯二胺的电化学传感器及其测定方法

本发明涉及一种利用新型钙钛矿复合纳米材料LaNiTiO3-Fe3O4修饰玻碳电极的制备以及将其作为邻苯二胺电化学传感器应用于邻苯二胺溶液的快速、灵敏测定,属纳米科技和电化学分析检测技术领域。本发明主要是用LaNiTiO3-Fe3O4悬浊液修饰玻碳电极制备的邻苯二胺传感器对邻苯二胺的电化学催化氧化作用,通过方波伏安脉冲法对邻苯二胺进行高灵敏定量分析测试。本发明的要点是将用分散好的LaNiTiO3-Fe3O4均匀悬浊液用滴涂法修饰到处理好的玻碳电极表面,在纳米颗粒的自组装作用下层状分布在玻碳电极表面形成均匀的膜结构,实现对邻苯二胺的催化及良好的电子传递效果。本发明制得的邻苯二胺传感器可用于邻苯二胺的快速、精确测定,在市售样品的分析实验中表现可靠稳定,此传感器具有制造成本低、寿命长、重现性良好等特点。

标签:
化学分析
上海 - 上海 来源:中冶有色网 2023-03-19
便携式干化学尿检装置
便携式干化学尿检装置 1044     
 0

本实用新型的目的在于提供一种便携式干化学尿检装置,包括上壳体、下壳体、上壳体与下壳体连接,所述下壳体内安装检测系统,还包括安装在下壳体内部的锂电池、设置有交流适配器接口的供电模块、数据分析芯片,串口蓝牙GPRS三合一功能模块,解决现有尿检装置应用场所局限大、不能推广应用到人们的日常健康监测中。

标签:
化学分析
山西 - 太原 来源:中冶有色网 2023-03-19
应用于化学发光领域检验设备的样本推进装置

本实用新型公开了一种应用于化学发光领域检验设备的样本推进装置,该样本推进装置包括固定架、推板、用于纵向移动推板以推进样本架的纵向移动机构、以及用于横向移动推板以避让样本架的横向移动机构,所述纵向移动机构和横向移动机构均固定在所述固定架上,所述推板经由第三直线导轨连接在所述纵向移动机构上,所述第三直线导轨沿所述横向移动机构设置。由于采用了纵横两个方向的移动机构以及第三直线导轨,既可自动推进样本架又可避免推杆与样本架产生干涉,满足了化学发光免疫分析仪对其样本推进装置的加样要求,避免了因人为加样造成对样本的不必要的污染,较好地保证了测试结果的准确性。

标签:
化学分析
广东 - 深圳 来源:中冶有色网 2023-03-19
化学机械抛光系统及化学机械抛光监测方法

本发明提供了一种硅片化学机械抛光系统,包括:抛光头,所述抛光头用于固定纯硅片;加压机构,所述加压机构提供所述抛光头压在纯硅片的上表面上的压力;距离传感器,所述距离传感器用于检测包含所述纯硅片的实时厚度的距离信号,并将检测得到的包含所述纯硅片的实时厚度的距离信号传输至控制单元进行计算,以得到所述纯硅片的实时厚度;以及,控制单元,用于根据所述纯硅片的目标厚度以及所述纯硅片的实时厚度数据调整所述加压机构的压力。在最终抛光过程中,通过采用距离传感器实时测量纯硅片的厚度结果自动调整加压机构的压力,达到更好的纯硅片平坦度控制。

标签:
化学分析
上海 - 上海 来源:中冶有色网 2023-03-19
改善的分析物测量技术和系统

本发明描述了下述方法和系统,该方法和系统用于对测试条施加多个测试电压并且测量从测试条的测试腔室中的电化学反应所得的电流瞬态输出使得能够确定高度精确的葡萄糖浓度。在一个方面,提供了一种利用包括测试条和测试仪的葡萄糖测量系统来确定血糖浓度的方法。测试仪具有微控制器,该微控制器被配置成对测试条施加多个测试电压并且测量从测试条的测试腔室中的电化学反应所得的电流瞬态输出。

标签:
化学分析
其他 - 其他 来源:中冶有色网 2023-03-19
确定过程介质的化学吸入容量的测量点中的方法和测量点

本发明涉及确定过程介质的化学吸入容量的测量点中的方法和测量点。该方法包括:提供过程介质流过的测量点和分析测量设备;闭合出口阀使得无过程介质通过出口阀排放到疏放管;闭合入口阀使得无额外过程介质从第一入口馈送到测量点且预定体积的过程介质位于测量点;通过入口阀从第二入口将预定体积的分析物馈送到测量点;通过泵循环分析物和过程介质而产生流动回路并使由泵设定其预定流速的分析物过程介质混合物流入分析测量设备;使用分析测量设备检测测量值;比较测量值与极限值;如测量值未超过极限值,重复馈送、循环、检测和比较的步骤,直到测量值超过极限值,馈送的预定体积相加形成分析物的总体积;基于总体积确定过程介质的化学吸入容量。

标签:
化学分析
其他 - 其他 来源:中冶有色网 2023-03-19
快速测定日落黄的电化学传感器、制备方法及在测定日落黄中的应用

本发明涉及一种快速测定日落黄的电化学传感器、制备方法及在测定日落黄中的应用,该电化学传感器为聚L?天冬氨酸/乙炔黑层层组装材料修饰的玻碳电极,具体方法:将乙炔黑修饰玻碳电极放置于含有2mmol/L?L?天冬氨酸的0.1mol/L?PBS,pH为7.0溶液中,在?0.8~2.0V范围内以扫速为100mV/s进行循环伏安扫描,制备L?ASP/AB/GCE电极,该电化学传感器制备方法简单、快速且稳定性好,由于该电极能够有效地提高日落黄在此修饰电极上的氧化峰的电流,因此该电化学传感器对日落黄的氧化反应具有良好的电子传导效应,显著地提高了分析方法的灵敏度,另外,本发明测定日落黄的灵敏度较高、易制备、成本低廉、重现性好,在对日落黄的检测方面有较好的应用前景。

标签:
化学分析
河南 - 信阳 来源:中冶有色网 2023-03-19
生成鲁棒的自动化学习系统并测试经训练自动化学习系统

生成鲁棒的自动化学习系统并测试经训练自动化学习系统。本发明关于一种用于训练神经网络100的方法、一种用于测试神经元网络100的方法,以及一种用于检测可能欺骗神经网络100的对抗性示例的方法。叠加的分类通过第二神经网络500向后传播,并且第二神经网络500的输出值用于确定神经元网络100的输入是否是对抗性示例。本发明的设置方法基于对第二神经网络500的这种利用。本发明此外关于配置成实施所述方法的一种计算机程序以及一种装置。

标签:
化学分析
其他 - 其他 来源:中冶有色网 2023-03-19
慢应变速率条件下的应力腐蚀和测氢电化学原位测量装置

一种慢应变速率条件下的应力腐蚀和测氢电化学原位测量装置。其包括电化学工作站、辅助电极、工作电极、参比电极、拉伸试样、慢应变拉伸机、计算机、隔离变压器、腐蚀装置和测氢装置。本发明效果:可在慢应变速率条件下通过更换腐蚀电解池分别对应力腐蚀和氢渗透进行电化学原位测试,具有试样尺寸可调、原位电化学测量、载荷-位移读数准确、结构简单、使用方便灵活、操作简单等特点。本装置能同时实现拉应力、腐蚀性液体、腐蚀性气体和温度的原位电化学行为检测,可广泛用于研究应变速率、拉应力、腐蚀介质种类和浓度、pH值、温度、腐蚀气体分压及浓度、“氢脆”对金属材料腐蚀的影响,并可通过电化学数据分析材料的损伤演变规律。

标签:
化学分析
天津 - 天津 来源:中冶有色网 2023-03-19
同时探测水溶液中抗坏血酸、多巴胺和尿酸的电化学传感器及其制备方法和电化学方法

本发明属于电化学传感器技术领域,具体涉及一种同时探测水溶液中抗坏血酸、多巴胺和尿酸的电化学传感器及其制备方法和电化学方法。电化学传感器的制备包括以下步骤:1)电极修饰液的制备:以β环糊精(CD)的用量就计,将0.9‑1.1gβ环糊精均匀分散于15ml 0.4‑0.55mg·ml‑1的氧化石墨烯(GO)水溶液中,超声分散10‑15小时,得到氧化石墨烯与β环糊精的电极修饰液;2)修饰玻碳电极的制备:将18‑22μL的氧化石墨烯与β环糊精的电极修饰液滴涂至玻碳电极表面,红外线加热烤干,得到修饰玻碳电极。以本发明得到的修饰玻碳电极作为工作电极,可以在低浓度的情况,识别水溶液中抗坏血酸、多巴胺和尿酸,检测限,灵敏度高。

标签:
化学分析
湖北 - 武汉 来源:中冶有色网 2023-03-19
重组酶聚合酶扩增光电化学循环肿瘤DNA液体活检的方法

本发明属于电化学和分析化学领域,具体涉及一种重组酶聚合酶扩增光电化学循环肿瘤DNA液体活检的方法。在MB和p‑NP存在的情况下,AuNPs@ZnSeNSs/GE在0V时产生强的光电流,具有自供能特性,结合原位重组酶聚合酶扩增策略,建立了一种前列腺癌循环肿瘤DNA KLK2液体活检新方法。该方法测定KLK2具有高的灵敏度,检测限为30aM,方法简单。

标签:
化学分析
山东 - 青岛 来源:中冶有色网 2023-03-19
生化学检查装置及生化学检查方法

首先,以EXPSTART的曝光时间进行拍摄。如果图像的总像素的最大强度值小于TRANSSTART,则增加曝光时间再次拍摄。之后,直至所拍摄的光图像的总像素的最大强度值达到TRANSSTART以上,重复进行曝光时间的增加和拍摄。如果最大强度值达到TRANSSTART以上,则将图像数据传送到计算机中,记录在硬盘上,同时计算记录张数。然后,反复进行曝光时间的增加、拍摄、图像数据的传送和记录、记录张数的计算。其间,如果在比光图像整个区域小的区域内的最小强度值大于TRANSEND、或者记录张数大于TRANSPICTS、或者曝光时间大于MAXEXPTIME,则结束拍摄。

标签:
化学分析
其他 - 其他 来源:中冶有色网 2023-03-19
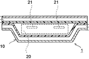
绝缘性不良检查装置及使用该装置的绝缘性不良检查方法、电化学电池的制造方法

本发明提供一种能够精度良好地排除绝缘不良品,且在绝缘不良检查后,能够再次使用的电化学电池的制造方法,为此,以使金属端子(21)的前端突出于包装体(10)外部的方式对电化学电池主体(20)进行密封收纳而构成的电化学电池(1)的制造方法中,通过向金属端子(21)和金属箔层(12)之间施加冲击电压,并对被施加于金属端子(21)和金属箔层(12)之间的电容的电压的波形进行测定,而实施绝缘不良检查工序。

标签:
化学分析
其他 - 其他 来源:中冶有色网 2023-03-19
光谱化学需氧量传感器及医疗废水中化学需氧量监测系统

本发明公开了一种光谱化学需氧量传感器及医疗废水中化学需氧量监测系统。其中,一种光谱化学需氧量传感器,所述光谱化学需氧量传感器上配置有测试窗口,其特征在于,所述测试窗口外侧安装有清洁装置。其降低了测试数据的偏差,保证了检测数据的准确度。

标签:
化学分析
山东 - 济南 来源:中冶有色网 2023-03-19
电化学法监测化学需氧量的装置

本实用新型公开了一种电化学法监测化学需氧量的装置,包括至少一组检测单元,以及与所述每组检测单元均相连的供水泵,其中,所述每组检测单元包括电解池、电位仪和电流检测器,所述电解池通过供水泵与河流相连,所述电位仪与电解池中的工作电极、参比电极、辅助电极相连,所述电流检测器与电解池中的工作电极或辅助电极相连。本实用新型是一种快速,简单,无二次污染,经济适用,监测准确的用于监测河水COD监测装置,具有非常重要的现实意义。

标签:
化学分析
北京 - 北京 来源:中冶有色网 2023-03-19
多指标联检化学发光免疫试剂盒及其制备方法

本发明提供了一种多指标联检化学发光免疫试剂盒,包括盒体和设于所述盒体内的磁珠抗体溶液、发光粒子抗体溶液、洗涤液、激发溶液,所述盒体内设有多个反应小孔,所述发光粒子抗体溶液包括多种搭载有CPPO和荧光分子的羧基聚苯乙烯纳米粒子。上述多指标联检化学发光免疫试剂盒,通过设计合成了多种搭载有CPPO和荧光分子的羧基聚苯乙烯纳米粒子,并对其进行抗原抗体偶联,使之作为磁免疫化学发光的信号物质,解决了在单个分析流程中只有一种信号物质发出单一波长的光信号的问题,实现了多指标联合检测。本发明还提供了一种上述多指标联检化学发光免疫试剂盒的制备方法。

标签:
化学分析
福建 - 厦门 来源:中冶有色网 2023-03-19
化学检验结果计算和数据处理软件包

本发明是化学检验结果计算和数据处理的计算机软件。广泛应用于食品、药品、化工产品、水质、环境保护检验等许多领域的化学检验中。软件至少包括准确度精密度计算、分光光度法Y=BX+A回归方程相关系数样品含量及检出下限计算、容量法、重量法计算、氟电极测氟计算、平行双样相对偏差计算和分析数值极端值判断功能等。用FOXPRO程序语言,将各种计算和数据处理功能,编成软件,采用链接方式集中组成一个软件包,使之能满足化学检验结果计算和数据处理的需要。使结果计算和数据处理十分快速准确方便。只需几秒钟即可完成一项计算。

标签:
化学分析
广东 - 广州 来源:中冶有色网 2023-03-19
阵列式电化学发光传感器及采用电化学发光法测定青蒿素类化合物的方法

本发明公开了一种阵列式电化学发光传感器及采用电化学发光法测定青蒿素类化合物的方法,该传感器自下而上依次包括绝缘基底、导电涂层和疏水层,还包括电源;导电涂层上设有规则或不规则的蚀槽,该蚀槽将导电涂层分为独立的两个部分,并分别通过导线与电源的正负极连接;疏水层为一设有若干个规则或不规则镂空形状的层状结构,每个镂空形状相互独立且分别跨越蚀槽进而对称或不对称地分布于导电涂层的两个部分上。本发明传感器结构巧妙,可同时检测多个样品;本发明方法对青蒿素、青蒿琥酯、双氢青蒿素、蒿甲醚的最低检出限分别达0.48μM、54.56nM、77.63nM、24.83μM,线性拟合的相关系数均达0.99,这种优异的检出限和线性确保了该传感器和方法的检出能力和准确度。

标签:
化学分析
江苏 - 南京 来源:中冶有色网 2023-03-19
电子束冷床单次熔炼TC4钛合金铸锭化学成分检验方法

本发明公开了一种电子束冷床单次熔炼TC4钛合金铸锭化学成分检验方法,属于钛合金铸锭检验技术领域,包括如下步骤:步骤1:将铸锭四棱按长度方向标识为a、b、c、d四条棱;步骤2:将铸锭标识为A面、B面、C面、D面、X面和S面;步骤3:从铸锭尾部开始每隔100mm取环样,在试样上按A1~An、B1~Bn、C1~Cn…做好标识;步骤4:在A面、B面及S面上取屑样,并做好取屑样的标识;步骤5:对步骤4所选取的样点进行质控步骤6:称取每个样点屑样0.1g,经1:2硫酸溶解,测定铝、钒、铁的化学成分。本发明简单方便,可顺利取出最具代表性的分析样,保证了铸锭化学分析数据的真实性,进而保证铸锭的质量。

标签:
化学分析
青海 - 西宁 来源:中冶有色网 2023-03-19
上一页 2011 2012 2013 2014 2015 ... 2305 下一页
共2305页    到第

中冶有色为您提供最新的有色金属化学分析技术理论与应用信息,涵盖发明专利、权利要求、说明书、技术领域、背景技术、实用新型内容及具体实施方式等有色技术内容。打造最具专业性的有色金属技术理论与应用平台!

全国热门有色金属设备推荐
展开更多 +
全国热门有色金属技术推荐
展开更多 +

 

江西省隆恩特环保设备有限公司
宣传

报名参会
更多+

报告下载

有色专家
更多+

长春黄金研究院有限公司
总经理
赣州江钨钨合金有限公司
工程师
北京科技大学、中国科学院
院士
昆明冶金研究院有限公司
党委书记、执行董事
郑州大学
副校长
赤泥综合利用研究报告2025
推广

热门技术
更多+

推荐企业
更多+

福建省金龙稀土股份有限公司
宣传

发布

在线客服

公众号

电话

顶部
咨询电话:
010-88793500-807